ГОСТ Р 70892-2023 АВТОТОПЛИВОЗАПРАВЩИКИ АЭРОДРОМНЫЕ. ОБЩИЕ ТРЕБОВАНИЯ ДЛЯ ПРИМЕНЕНИЯ В ГРАЖДАНСКОЙ АВИАЦИИ
Утв. и введен в действие Приказом Федерального агентства по техническому регулированию и метрологии от 9 ноября 2023 г. N 1365-ст
Aircraft refuellers. General requirements for use in civil aviation
ОКС 49.100
Дата введения - 1 января 2024 года
Введен впервые
Предисловие
1 РАЗРАБОТАН ФГУП "Государственный научно-исследовательский институт гражданской авиации" (ФГУП ГосНИИ ГА)
2 ВНЕСЕН Техническим комитетом по стандартизации ТК 323 "Авиационная техника"
3 УТВЕРЖДЕН И ВВЕДЕН В ДЕЙСТВИЕ Приказом Федерального агентства по техническому регулированию и метрологии от 9 ноября 2023 г. N 1365-ст
4 ВВЕДЕН ВПЕРВЫЕ
Правила применения настоящего стандарта установлены в статье 26 Федерального закона от 29 июня 2015 г. N 162-ФЗ "О стандартизации в Российской Федерации". Информация об изменениях к настоящему стандарту публикуется в ежегодном (по состоянию на 1 января текущего года) информационном указателе "Национальные стандарты", а официальный текст изменений и поправок - в ежемесячном информационном указателе "Национальные стандарты". В случае пересмотра (замены) или отмены настоящего стандарта соответствующее уведомление будет опубликовано в ближайшем выпуске ежемесячного информационного указателя "Национальные стандарты". Соответствующая информация, уведомление и тексты размещаются также в информационной системе общего пользования - на официальном сайте Федерального агентства по техническому регулированию и метрологии в сети Интернет (www.rst.gov.ru)
Настоящий стандарт распространяется на новые или модернизированные аэродромные автотопливозаправщики (топливозаправщики), предназначенные для использования на аэродромах и вертодромах государственной, гражданской и экспериментальной авиации, посадочных площадках, и устанавливает общие технические требования к ним.
В настоящем стандарте приведены общие технические требования, соблюдение которых снизят опасности, указанные в 5.3.8, которые могут возникнуть в процессе ввода в эксплуатацию, эксплуатации и технического обслуживания топливозаправщиков при использовании их по назначению, включая прогнозируемое изготовителем неправильное применение, когда это осуществляется в соответствии с технической документацией, представленной изготовителем или его уполномоченным представителем. В стандарте также учтены некоторые эксплуатационные требования, признанные в качестве существенных регулирующими органами, изготовителями воздушного судна (ВС) и средств наземного обслуживания ВС, рекомендуемых практик, стандартов ИКАО, IATA и спецификаций EI (см. [1] - [4]).
В настоящем стандарте использованы нормативные ссылки на следующие стандарты:
ГОСТ 2.124 Единая система конструкторской документации. Порядок применения покупных изделий
ГОСТ 12.4.026 Система стандартов безопасности труда. Цвета сигнальные, знаки безопасности и разметка сигнальная. Назначение и правила применения. Общие технические требования и характеристики. Методы испытаний
ГОСТ ISO 12100-2013 Безопасность машин. Основные принципы конструирования. Оценки риска и снижения риска
ГОСТ 12971 Таблички прямоугольные для машин и приборов. Размеры.
ГОСТ Р 2.601 Единая система конструкторской документации. Эксплуатационные документы
ГОСТ Р 18.12.02 Технологии авиатопливообеспечения. Оборудование типовых схем авиатопливообеспечения. Общие технические требования
ГОСТ Р 57479 Грузы опасные. Маркировка
ГОСТ Р ИСО 11228-1 Система стандартов безопасности труда. Эргономика. Ручная обработка грузов. Часть 1. Поднятие и переноска. Общие требования.
Примечание - При пользовании настоящим стандартом целесообразно проверить действие ссылочных стандартов в информационной системе общего пользования - на официальном сайте Федерального агентства по техническому регулированию и метрологии в сети Интернет или по ежегодному информационному указателю "Национальные стандарты", который опубликован по состоянию на 1 января текущего года, и по выпускам ежемесячного информационного указателя "Национальные стандарты" за текущий год. Если заменен ссылочный стандарт, на который дана недатированная ссылка, то рекомендуется использовать действующую версию этого стандарта с учетом всех внесенных в данную версию изменений. Если заменен ссылочный стандарт, на который дана датированная ссылка, то рекомендуется использовать версию этого стандарта с указанным выше годом утверждения (принятия). Если после утверждения настоящего стандарта в ссылочный стандарт, на который дана датированная ссылка, внесено изменение, затрагивающее положение, на которое дана ссылка, то это положение рекомендуется применять без учета данного изменения. Если ссылочный стандарт отменен без замены, то положение, в котором дана ссылка на него, рекомендуется применять в части, не затрагивающей эту ссылку
3.1 В настоящем стандарте применены следующие термины с соответствующими определениями:
3.1.1 аварийный останов (emergency shutdown (stop)): Функция, которая предусмотрена для того, чтобы:
- предотвращать возникающие и уменьшать существующие для оператора опасности, повреждения оборудования;
- быть вызванной одним единственным действием оператора в тех случаях, когда функция нормального останова не может быть использована.
Примечание - Опасности, рассматриваемые в настоящем стандарте, - те опасности, которые могут являться результатом:
- функциональных нарушений (неправильное функционирование машины, ошибки оператора);
- нормальной эксплуатации.
3.1.2 авиационный бензин; авиабензин (aviation gasoline; Avgas): Авиационное топливо для использования в двигателях внутреннего сгорания с искровым воспламенением.
3.1.3 авиационный керосин; авиакеросин (aviation kerosene): Авиационное топливо для использования в реактивных авиационных двигателях.
3.1.4 авиационное топливо; авиатопливо (aviation fuel): Жидкие авиационные бензины и авиационные керосины, выпускаемые в соответствии с действующими нормативными документами, допущенные к применению и внесенные в соответствующие разделы руководств по летной эксплуатации и техническому обслуживанию воздушных судов конкретных типов.
3.1.5 автомобильное шасси; автошасси (vehicle chassis; chassis): Автомобильное транспортное средство, предназначенное для размещения на нем различного специального оборудования.
3.1.6 (аэродромный) автотопливозаправщик (aircraft road refueller): Подвижное средство заправки авиатопливом, предназначенное для транспортирования авиатоплива и заправки им соответствующих систем самолета или вертолета из собственной цистерны и являющееся транспортным средством для дорог общего пользования.
3.1.7 (аэродромный) топливозаправщик (aircraft refueller): Подвижное средство заправки авиатопливом, предназначенное для транспортирования авиатоплива и заправки им соответствующих систем самолета или вертолета из собственной цистерны без права выезда на дороги общего пользования без соответствующего разрешения и сопровождения.
3.1.8 выключатель "Дедман" [DEADMAN handle (switch)]: Ручной орган управления, предназначенный для приведения в действие устройства "Дедман" путем его нажатия.
Примечание - Для обеспечения функции контроля оператора в процессе заправки оператор удерживает в руке устройство "Дедман" с выключателем в нажатом положении, а также осуществляет периодическое "перенажатие" выключателя в заданные интервалы времени.
3.1.9 гидравлический удар; гидроудар (hydraulic shock): Резкое повышение или понижение давления движущейся жидкости при внезапном уменьшении или увеличении скорости потока.
3.1.10 давление заправки ВС (aircraft refuelling pressure): Давление авиатоплива, разрешенное изготовителем ВС или авиакомпанией, в топливном коллекторе ВС во время потока авиатоплива.
3.1.11 донный клапан [foot (internal) valve]: Запорная арматура, устанавливаемая в цистерне в ее нижней части и предназначенная для перекрытия входа авиатоплива в цистерну или выхода из нее.
3.1.12 закрытая заправка топливных баков (самолета [вертолета]) топливом под давлением [underwing (pressure) fuelling]: Наполнение топливных баков самолета [вертолета] определенным количеством топлива при его подаче под давлением из средства заправки топливом.
3.1.13 кнопка аварийного останова [emergency shutdown (stop) button]: Ручной орган управления, предназначенный для выполнения функции аварийного останова.
3.1.14 комплектный топливозаправщик (complete refueller): Полностью собранный топливозаправщик, который изготавливается за один этап (одним изготовителем) и не требует какой-либо доработки для его регистрации и допуска к эксплуатации.
3.1.15 коробка отбора мощности; КОМ (power take-off; PTO): Агрегат, предназначенный для привода всевозможных рабочих органов оборудования, установленного на автошасси, посредством карданного вала или гидравлического насоса.
Примечание - Как правило, КОМ используется для привода насоса для перекачки авиатоплива.
3.1.16 наконечник нижней заправки; ННЗ [underwing (pressure) fuelling nozzle]: Присоединительное устройство, предназначенное для подсоединения раздаточного рукава средства заправки топливом к штуцеру ВС при закрытой заправке топливных баков самолета [вертолета] топливом под давлением.
3.1.17 наконечник открытой заправки; раздаточный пистолет [кран] (overwing fuelling nozzle): Присоединительное устройство, предназначенное для открытой заправки топливных баков (самолета [вертолета]) топливом.
3.1.18 открытая заправка топливных баков (самолета [вертолета]) топливом (overwing fuelling): Заполнение топливных баков самолета [вертолета] топливом открытой струей из средства заправки топливом.
3.1.19 приемный штуцер налива (bottom loading adapter): Присоединительное устройство, предназначенное для соединения с пунктом налива.
3.1.20 противоводокристаллизационная жидкость; ПВКЖ (fuel system icing inhibitor; FSII): Специальная жидкость, применяемая в качестве присадки к авиатопливу для реактивных двигателей, заправляемому в воздушные суда гражданской авиации, для уменьшения вероятности образования кристаллов воды при низких температурах и уменьшения вероятности обмерзания топливных фильтров авиационной техники.
3.1.21 раздаточный рукав (delivery hose): Рукав, устанавливаемый на средстве заправки авиатопливом ВС и предназначенный для перекачки авиатоплива.
3.1.22 регулятор давления в линии; клапан "Инлайн" (inline pressure control valve; IPCV): Регулирующая арматура, предназначенная для поддержания заданного давления "после себя".
Примечание - Так же является исполнительным устройством системы "Дедман".
3.1.23 регулятор давления в ННЗ (hose end pressure control valve; HEPCV): Регулирующая арматура, предназначенная для регулирования давления "после себя" и ограничения давления гидроудара у штуцера заправки ВС.
3.1.24 световой сигнализатор; светосигнализатор [warning light (lamp)]: Прибор световой сигнализации, предназначенный для отображения информации в виде светового сигнала на топливозаправщике.
3.1.25 система "Дедман" (DEADMAN system): Система, предназначенная для контроля состояния оператора и дистанционного управления заправкой авиатопливом.
3.1.26 система "Интерлок" [INTERLOCK (brake) system]: Система, предназначенная для предотвращения самопроизвольного движения средства заправки топливом и обеспечивающая контроль положений элементов специального топливозаправочного оборудования топливозаправщика путем принудительной блокировки через тормозную систему автошасси.
3.1.27 система нижнего налива (bottom loading system): Система, предназначенная для наполнения цистерн (аэродромных) (авто)топливозаправщиков закрытым способом под давлением.
3.1.28 средства заправки топливом (самолетов [вертолетов]) (aircraft refueling vehicle): Средства наземного обслуживания самолетов [вертолетов] общего применения, предназначенные для транспортирования топлива и заправки им самолетов [вертолетов].
3.1.29 средства наземного обслуживания воздушных судов (самолетов [вертолетов]) (aircraft ground support equipment): Совокупность технических средств, обеспечивающих техническое обслуживание и сохранность самолетов [вертолетов] на земле.
3.1.30 система регулирования давления (pressure control system): Система, предназначенная для регулирования давления в системе "ВС - средство заправки авиатопливом ВС".
3.1.31 сочлененный топливозаправщик (articulated aircraft refueller): Топливозаправщик, который состоит из двух жестких секций, шарнирно сочлененных относительно друг друга; жесткие секции стационарно соединены и могут быть разъединены только с помощью приспособлений, обычно имеющихся только на специализированном предприятии.
3.1.32 специальное топливозаправочное оборудование (specific fuelling equipment): Часть топливозаправщика, состоящая из систем, узлов и агрегатов, предназначенных для подачи авиатоплива, включая (но не ограничиваясь):
- топливную цистерну;
- насос;
- систему регулирования давления;
- систему "Дедман";
- средства фильтрации;
- раздаточные рукава;
- контрольно-измерительные приборы;
- устройства для отбора проб;
- трубопроводы и запорную арматуру.
3.1.33 средства фильтрации (filtration equipment): Фильтры, микрофильтры и фильтры-водоотделители, и элементы к ним.
3.1.34 технически допустимая максимальная масса (gross vehicle mass): Максимальная масса топливозаправщика, обусловленная его конструкцией и заданными характеристиками, установленная изготовителем средства заправки.
3.1.35 топливная цистерна (cargo tank): Цистерна для транспортирования авиатоплива вместимостью более 1000 дм3, устанавливаемая на топливозаправщике.
3.1.36 устройство аварийного ограничения верхнего уровня налива (high-high level cut-off device): Устройство, предназначенное для защиты от переполнения цистерны при достижении аварийного уровня налива.
3.1.37 устройство "Дедман" (DEADMAN (hold-to-run) control (device)): Удерживающее управляющее устройство с автоматическим возвратом в исходное положение, которое инициирует и поддерживает функционирование топливозаправщика, только пока активирован ручной орган управления.
3.1.38 устройство ограничения верхнего уровня налива (high level cut-off device): Устройство, предназначенное для защиты от переполнения цистерны при достижении заданного уровня налива.
3.1.39 устройство отключения системы "Дедман" (DEADMAN override): Устройство, предназначенное для продолжения (завершения) операции заправки в случае отказа/выхода из строя системы "Дедман".
3.1.40 устройство отключения системы "Интерлок" (INTERLOCK override switch): Орган управления, предназначенный для операций отключения-включения системы "Интерлок".
3.1.41 фильтрация авиатоплива (aviation fuel filtration): Очистка авиатоплива от механических примесей и воды при прохождении рабочей среды под давлением через фильтрующую перегородку.
3.1.42 цветографическая схема (colour graphic scheme): Графическое изображение компоновки, конфигурации и композиционной взаимосвязи основного цвета, декоративных полос, опознавательных знаков и информационных надписей, нанесенных на наружные поверхности топливозаправщиков.
3.1.43 штуцер заправки (самолета [вертолета]) топливом (aircraft refuelling adapter): Комплектующее изделие системы заправки топливных баков самолета [вертолета] топливом под давлением, к которому присоединяется средство наземного обслуживания для подачи топлива в топливные баки.
3.2 В настоящем стандарте применены следующие сокращения:
АТЗ - автотопливозаправщик аэродромный;
ППЦ - полуприцеп-цистерна;
ПЦ - прицеп-цистерна;
РП - раздаточный пистолет;
САУ - система автоматизированного управления технологическими операциями;
СТ - седельный тягач;
ТЗА - топливозаправщик аэродромный.
Топливозаправщики подразделяют на следующие виды и типы:
а) одиночные и/или сочлененные топливозаправщики:
1) топливозаправщики аэродромные типа ТЗА;
2) автотопливозаправщики аэродромные типа АТЗ;
б) прицепные средства заправки:
1) полуприцеп-цистерны типа ППЦ;
2) прицеп-цистерны типа ПЦ;
в) автопоезда:
1) седельные автопоезда;
2) прицепные автопоезда.
Более подробная классификация приведена в таблице 1.
|
Вид |
Тип |
Схематическое изображение |
|
1 Одиночный топливозаправщик |
ТЗА |
|
|
АТЗ |
| |
|
2 Сочлененный топливозаправщик |
ТЗА |
|
|
АТЗ |
| |
|
3 Автопоезд седельный |
СТ + ППЦ (ТЗА) |
|
|
СТ + ППЦ (АТЗ) |
| |
|
4 Автопоезд прицепной |
ТЗА + ПЦ |
|
|
АТЗ + ПЦ |
| |
|
5 Полуприцеп-цистерна |
ППЦ |
|
|
6 Прицеп-цистерна |
ПЦ |
|
Топливозаправщики предназначены для обслуживания самолетов и вертолетов гражданского назначения и обеспечивают выполнение следующих основных технологических операций:
- наполнение сторонним насосом цистерны топливозаправщика авиатопливом закрытым способом через приемный штуцер налива;
- транспортирование авиатоплива до места стоянки ВС;
- закрытую (нижнюю) заправку ВС под давлением;
- открытую (верхнюю) заправку ВС;
- перемешивание авиатоплива в цистерне (перекачка авиатоплива "на кольцо" через штатный рукав);
- фильтрацию авиатоплива;
- измерение количества заправляемого в ВС авиатоплива в объемных единицах.
По требованию потребителя топливозаправщик может обеспечивать дополнительные технологические операции, такие как:
- дозированный ввод ПВКЖ (с помощью механического устройства дозирования или автоматизированной системы дозирования);
- автоматизированный учет и авиатоплива и ПВКЖ, как в массовых, так и в объемных единицах;
- слив авиатоплива с баков ВС;
- контроль чистоты авиатоплива при помощи закрытой системы отбора проб;
- проверка раздаточных рукавов на избыточное давление без их демонтажа с топливозаправщика.
5.2.1.1 Топливозаправщики могут иметь компоновку в соответствии с таблицей 1.
5.2.1.2 Одиночные топливозаправщики на базе специального или серийного одиночного автошасси с размещением на его раме топливной цистерны, заправочного модуля со специальным топливозаправочным оборудованием. При этом заправочный модуль может располагаться в специальном отсеке за кабиной водителя или за топливной цистерной.
5.2.1.3 Сочлененные топливозаправщики в составе автошасси в качестве транспортной и энергетической базы со специальным опорно-поворотным устройством и ППЦ несущей (безрамной) конструкции, установленной на одно-, двух- или трехосной тележке (в зависимости от типа топливозаправщика), и заправочного модуля, установленного в специальном отсеке на раме за кабиной водителя.
5.2.1.4 Седельный автопоезд в составе седельного тягача в качестве транспортной и энергетической базы с седельно-сцепным устройством и ППЦ несущей (безрамной) конструкции, установленной на одно-, двух- или трехосной тележке (в зависимости от типа топливозаправщика), и заправочного модуля, установленного в специальном отсеке на раме за кабиной водителя или на ППЦ в задней ее части.
5.2.1.5 Прицепной автопоезд в составе одиночного топливозаправщика и ПЦ должен быть укомплектован оборудованием, обеспечивающим объединение топливной и вспомогательных систем для функционирования автопоезда, заполнения ПЦ и выдачи из нее авиатоплива.
5.2.2.1 При использовании серийных автошасси необходимо учитывать предельно допустимые нагрузки на оси и скорости движения комплектного топливозаправщика. При необходимости автошасси дорабатывается для адаптации к условиям эксплуатации комплектного топливозаправщика. Любое изменение или доработка автошасси должны осуществляться в соответствии с указаниями изготовителя автошасси или согласовываться с изготовителем автошасси.
5.2.2.2 В случае необходимости применения автошасси в условиях и режимах, расширяющих область их применения, а также при необходимости доработки автошасси для установки в комплектном топливозаправщике, не связанных с ухудшением основных технических параметров автошасси, применение автошасси возможно только по разрешению изготовителя/разработчика автошасси. Протокол разрешения применения автошасси оформляется по форме протокола разрешения на применение покупного изделия, приведенной в ГОСТ 2.124.
5.2.2.3 Топливозаправщики должны иметь привод от дизельного или электрического двигателя.
5.2.2.4 Отработавшие газы из системы выпуска отработавших газов должны выходить вне рабочей зоны оператора.
5.2.3.1 Специальное топливозаправочное оборудование должно быть рассчитано на рабочее давление до 1 МПа, за исключением топливной цистерны на топливозаправщиках, закрытой емкости для отбора проб и бака ПВКЖ (при наличии).
5.2.3.2 Система должна выдерживать испытательное давление 1,25 МПа без обнаружения признаков утечки в течение 15 мин.
5.2.3.3 Кроме того, участки, которые предусмотрены для возможности испытаний раздаточных рукавов на месте эксплуатации без их демонтажа, должны выдерживать испытательное давление не более 1,6 МПа.
5.2.3.4 Для обеспечения чистоты заправляемого в ВС авиатоплива топливозаправщики должны быть оснащены средствами фильтрации:
а) для очистки авиакеросина:
- фильтрами-водоотделителями.
б) для очистки авиабензина:
- фильтрами тонкой очистки (с тонкостью фильтрации не более 5 мкм) или фильтрами-водоотделителями.
5.2.3.5 На фильтрах-водоотделителях необходимо предусмотреть систему контроля наличия свободной воды в отстойнике.
5.2.3.6 Конструкционные материалы, контактирующие с авиатопливом, должны быть коррозионно-стойкими, не испытывать влияние авиатоплива и не влиять на качество авиатоплива. Элементы и трубопроводы должны быть изготовлены из алюминиевого сплава или коррозионно-стойкой стали. Все материалы, контактирующие с авиатопливом, не должны содержать кадмий, медь, свинец или цинк. Использование латунных элементов должно быть сведено к минимуму, допускается их использование в рукавных соединениях/переходниках, а также в сливных кранах. Использование медных элементов должно быть сведено к минимуму, допускается их использование в дренажных линиях, в которых авиатопливо считается загрязненным авиатопливом. Неметаллические материалы не должны влиять на качество авиатоплива или подвергаться его влиянию.
5.2.3.7 Топливозаправщики должны быть оборудованы ограничителем скорости, установленным в соответствии с правилами организации движения в аэропорту использования.
5.2.3.8 Высота расположения центра тяжести технически допустимой максимальной массы топливозаправщика не должна превышать 95% расстояния между наружными точками контакта с грунтом правой и левой шины одной оси.
5.2.3.9 На задних фонарях буксирующих топливозаправщиков и прицепов рекомендуется предусмотреть механическую защиту, с тем чтобы снизить риск повреждения рассеивателей фонарей.
5.2.3.10 Любое вспомогательное оборудование, используемое для заправки авиатопливом ВС (топливозаправочные площадки, лестницы-стремянки и т.п.), должно обеспечивать доступ к штуцеру заправки ВС, а также обеспечивать безопасное рабочее пространство.
5.2.3.11 Вспомогательное оборудование, используемое для заправки авиатопливом ВС, не должно препятствовать прямому доступу к топливозаправщику в процессе заправки авиатопливом ВС.
5.2.3.12 На топливозаправщике должны быть предусмотрены средства обзора (например, камеры, зеркала) для содействия водителю в размещении топливозаправщика под крылом ВС.
5.2.3.13 ПЦ должны тормозиться на всех осях с помощью рабочего тормоза. На ПЦ должен быть предусмотрен стояночный тормоз.
5.2.3.14 На материалы, используемые для элементов, деталей, уплотнений и соединений трубопровода, не должно влиять авиатопливо, используемое в них, и они не должны влиять на него.
5.2.3.15 Трубопроводы и элементы трубопроводов должны быть изготовлены из алюминиевого сплава или нержавеющей стали. В трубопроводах не допускается применять медные сплавы, кадмиевые покрытия, оцинкованную сталь или пластмассовые материалы. Использование медесодержащих материалов для других компонентов, контактирующих с авиатопливом, должно быть сведено к минимуму, и не должны использоваться цинковые или легированные материалы, содержащие более 5% цинка или кадмия.
5.2.3.16 Прокладки и уплотнительные материалы должны быть стойкими к авиатопливу, в качестве материала для уплотнения резьбовых соединений должна использоваться только тефлоновая лента.
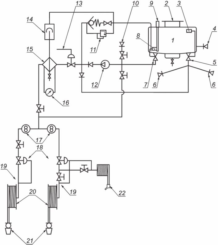
5.2.3.17 Типовая принципиальная схема специального топливозаправочного оборудования топливозаправщика приведена в приложении А.
5.2.4.1 Для обеспечения доступа к панели заправки и/или штуцеру заправки ВС топливозаправщики могут быть оборудованы подъемными платформами.
5.2.4.2 При разработке подъемной платформы необходимо учитывать следующие факторы:
- расчетную грузоподъемность платформы;
- устойчивую равномерную скорость подъема (опускания) подъемной платформы;
- устойчивость топливозаправочного оборудования и воздействие сильных ветровых нагрузок (скорость ветра не более 20 м/с);
- безопасный вход/выход на лестницу со ступеньками;
- высоту расположения панели/штуцера заправки авиатопливом ВС.
5.2.4.3 На подъемных платформах необходимо предусмотреть перила с дверцей. Дверцы должны открываться только вовнутрь и закрываться механически без вмешательства оператора.
5.2.4.4 Дверцы подъемных платформ должны автоматически блокироваться механическим запирающим устройством, когда платформа находится в ином, чем полностью опущенное положение.
5.2.4.5 Подъемные платформы должны быть оборудованы устройствами аварийного опускания. Органы управления аварийным опусканием должны быть установлены таким образом, чтобы они были доступны как с платформы в любом положении, так и с земли.
5.2.4.6 Должна быть исключена возможность передвижения топливозаправщика с подъемной платформой в поднятом положении.
5.2.4.7 Рабочая площадка подъемной платформы должна иметь перила высотой 1100 - 1200 мм от настила. Верхняя поверхность перил должна быть удобной для обхвата рукой. По периметру перил на настиле должна быть сплошная обшивка высотой не менее 100 мм. Между обшивкой и перилами на высоте 450 - 640 мм от настила должна быть дополнительная ограждающая планка по всему периметру ограждения.
5.2.4.8 Рабочая площадка должна иметь пол открытого типа (в виде решетчатого настила) с противоскользящей поверхностью, надежно закрепленный на опорной раме. Не допускается наличие острых кромок (краев), которые могут повредить раздаточные рукава.
5.2.4.9 Подъемные платформы должны быть оборудованы как минимум следующими устройствами:
- органами управления остановом двигателя/прекращением подачи авиатоплива;
- устройством для предотвращения внезапного опускания поднятой платформы в случае утечки гидравлической жидкости (из-за разрыва гидравлического шланга и т.п.);
- двумя "позиционными" датчиками касания для предотвращения контакта с поверхностью самолета во время подъема платформы, которые должны быть установлены выше самого высокого уровня платформы и любого оборудования, которое может выступать над платформой в убранном положении для обнаружения и прекращения движения, если какая-нибудь часть платформы или убранного оборудования приближается слишком близко к самолету по мере подъема платформы. Точка срабатывания датчика должна находиться, по крайней мере, на 30 см выше самой выступающей части платформы, когда все оборудование находится в убранном положении. Альтернативные чувствительные элементы, такие как электронные индикаторы, могут использоваться, если они обеспечивают подобный уровень защиты и если их функционирование можно проверить.
5.2.4.10 Подъемные платформы должны иметь безопасный путь покидания в случае, когда платформа находится в максимальном верхнем положении, или возможность аварийного опускания, которым можно также управлять "с земли".
5.2.4.11 В случае подъемной платформы с гидроприводом линия сброса давления должна быть предназначена для этой цели и проложена прямо в гидробак, не через фильтр. Система аварийного опускания должна позволять платформе полностью опускаться с устойчивой равномерной скоростью (обычно в пределах 10 - 15 с от полного выдвижения), обеспечивая безопасный выход в чрезвычайной ситуации, и не должна использоваться в штатном режиме работы;
5.2.4.12 Конструкция гидросистемы подъемной платформы должна исключать возможность разрыва, повреждения трубопроводов, рукавов в результате соприкосновения с конструкцией площадки.
5.2.4.13 При выключенном гидроприводе площадка должна надежно фиксироваться в рабочем положении.
5.2.5.1 Топливные цистерны топливозаправщиков следует изготовлять из алюминиевого сплава, коррозионно-стойкой стали или низкоуглеродистой стали с внутренним покрытием светлым по цвету эпоксидным материалом, одобренным как совместимое с авиатопливом.
5.2.5.2 Топливная цистерна должна иметь отстойник в нижней точке для слива, снабженный сливной линией и краном. На линиях слива отстоя и отбора проб рекомендуется устанавливать запорную арматуру с автоматическим возвратом в исходное положение (например, пружинные краны). Все сливные линии должны иметь постоянный уклон к низу.
5.2.5.3 Расстояние между любыми двумя элементами цистерны (днищами цистерны, перегородками, волнорезами или усиливающими кольцами) должно удовлетворять по крайней мере одному из следующих условий:
- максимальное расстояние между двумя усиливающими элементами (перегородками, волнорезами или усиливающими кольцами) - 1,75 м;
- максимальный объем цистерны между двумя перегородками (волнорезами) - 7,5 м3.
5.2.5.4 Момент сопротивления поперечного сечения в вертикальной плоскости усиливающего кольца с элементом крепления должен быть не менее 10 см3.
5.2.5.5 Полная вместимость цистерны должна быть рассчитана с запасом, предусматривающем возможность увеличения объема авиатоплива за счет температурного расширения, но не менее:
- 2% ее номинальной вместимости для АТЗ;
- 3% ее номинальной вместимости для ТЗА.
5.2.5.6 Для обеспечения доступа в цистерну должны быть предусмотрены люки-лазы:
- в случае цистерн с вместимостью менее 15 000 дм3: рекомендуется не менее одного люка-лаза;
- в случае цистерн с вместимостью более 15 000 дм3 и менее 47 000 дм3: рекомендуется не менее двух люков-лазов;
- в случае цистерн с вместимостью свыше 47 000 дм3: рекомендуется не менее трех люков-лазов.
5.2.5.7 Отверстия люка-лаза должны позволять персоналу входить или выходить из цистерны с использованием соответствующих средств индивидуальной защиты. Минимальный диаметр люка-лаза должен составлять не менее 600 мм. По крайней мере один из люков-лазов должен быть оборудован откидной крышкой с быстродействующим механизмом запирания, оснащенным герметичными уплотнениями или прокладками.
5.2.5.8 Топливозаправщики должны быть предназначены для нижнего налива авиатоплива в цистерны с помощью штуцеров нижнего налива.
5.2.5.9 Конструкция системы нижнего налива цистерны топливозаправщика должна соответствовать следующим требованиям:
- топливная цистерна должна наполняться через внутренний донный клапан с устройством ограничения верхнего налива;
- должны быть установлены два независимых устройства ограничения верхнего уровня налива;
- должно быть предусмотрено автоматическое предотвращение движения топливозаправщика при подсоединенном рукаве пункта налива к штуцеру нижнего налива топливозаправщика, например, с помощью системы "Интерлок" (см. 5.3.4);
- по крайней мере одна система, настроенная на ограничение верхнего налива, должна иметь функцию проверки работоспособности в процессе эксплуатации (предварительная проверка);
- наливаемое авиатопливо не должно распыляться в надтопливное пространство, оно должно отводиться вниз.
5.2.6.1 Для приведения всех частей топливозаправщика к одному электрическому потенциалу и для его защиты от воздействия зарядов статического электричества должна быть обеспечена металлизация. С помощью перемычек металлизации обеспечивается замкнутая электрическая цепь между элементами трубопровода в местах негарантированного электрического контакта в цепи.
5.2.6.2 На топливозаправщике должен быть предусмотрен трос выравнивания потенциалов для соединения с ВС. Конструкция контактного зажима выравнивания потенциала (типа "крокодил" или другого аналогичного устройства), установленного на конце троса выравнивания потенциалов для подсоединения к соответствующей точке на ВС, должна обеспечивать надлежащий и надежный контакт без повреждения точки подсоединения ВС. Сопротивление, измеренное между зажимом и автошасси, не должно превышать 25 Ом.
5.2.6.3 Трос (рекомендуется желтого цвета) должен быть хорошо виден персоналу, работающему в непосредственной близости от него.
5.2.6.4 На топливозаправщике должны быть предусмотрены точки выравнивания потенциалов, позволяющие соединять трос с пунктом налива при наполнении авиатопливом его цистерны. Точки выравнивания потенциалов должны быть предусмотрены также на каждой точке слива авиатоплива на топливозаправщике.
5.2.7.1 При необходимости ввода ПВКЖ в авиатопливо топливозаправщик может быть оборудован системой ввода ПВКЖ.
5.2.7.2 Технологии ввода ПВКЖ в авиатопливо должны обеспечивать:
- ввод заданного количества ПВКЖ в зависимости от требования потребителя;
- равномерное распределение ПВКЖ во всем объеме заправляемого авиатоплива.
5.2.7.3 Ввод ПВКЖ в поток авиатоплива должен осуществляться с помощью механических или автоматизированных систем дозирования (дозаторов) на топливозаправщиках в точке, расположенной после фильтра-водоотделителя, установленного на топливозаправщике.
5.2.8.1 Топливозаправщики могут быть оснащены автоматизированными:
а) САУ ТЗА/АТЗ, включающими в себя:
1) автоматизированный ввод ПВКЖ в поток авиатоплива;
2) автоматизированное регулирование давления и расхода;
3) автоматизированный контроль состояния фильтра-водоотделителя и контроль приведенного к расходу перепада давления на фильтре-водоотделителе;
4) диспетчеризацию и информационный обмен оператора топливозаправщика с диспетчерскими системами;
5) другие технологические операции;
б) измерительными системами учета количества выданного авиатоплива и введенной в авиатопливо ПВКЖ, которые могут обеспечить:
1) количество выданного авиатоплива и ПВКЖ как в объемных, так и в массовых единицах;
2) определение средних температуры и плотности партии выданных:
- авиатоплива;
- ПВКЖ.
Более подробные требования к конструкции топливозаправщиков приведены в ГОСТ Р 18.12.02.
5.3.1 Общие положения
5.3.1.1 Топливозаправщики должны соответствовать требованиям безопасности и/или защитным мерам/мерам по снижению риска, предусмотренным настоящим разделом.
5.3.1.2 Габаритная высота топливозаправщика не должна превышать 4 м, а габаритная ширина - 3,5 м, когда он находится в транспортном положении.
5.3.1.3 Топливозаправщики должны быть оснащены следующими основными системами безопасности:
- системой регулирования давления и ограничения расхода;
- системой "Дедман";
- системой "Интерлок".
5.3.1.4 Топливозаправщики должны поддерживаться в исправном состоянии при использовании по назначению с целью обеспечения надежной, безопасной заправки авиатопливом ВС.
5.3.1.5 Для обеспечения безопасной эксплуатации топливозаправщиков должны производиться плановые проверки технического состояния и работоспособности специального топливозаправочного оборудования (типовой график технического обслуживания приведен в приложении Б).
5.3.2 Система регулирования давления
5.3.2.1 Изготовители и/или эксплуатанты ВС устанавливают предельные значения для давления авиатоплива в топливном коллекторе ВС при закрытой заправке под давлением, которые обычно составляют 0,35 МПа.
5.3.2.2 Для защиты топливной системы ВС от воздействия чрезмерного расхода и гидроудара должна быть предусмотрена система регулирования давления заправки на топливозаправщиках, предназначенных для закрытой заправки под давлением.
5.3.2.3 Системы регулирования давления варьируются от простого перепускного или предохранительного клапана, который снижает давление на выходе из насоса до предварительно заданного уровня, до компенсированных систем, которые настроены в диапазоне давлений, действующих при изменениях расходов в зависимости от количества баков, открытых для заправки все время на протяжении заправки авиатопливом. Давление при гидроударе, возникающем при закрытии крана заправки топливом ВС, также должны регулироваться; предельно допустимое давление при гидроударе внутри топливного коллектора ВС составляет обычно 0,83 МПа.
В зависимости от требований потребителя могут быть установлены две основные системы регулирования давления и/или защиты от гидроудара (см. таблицу 2):
- "Регулятор давления на ННЗ", устанавливаемый в ННЗ;
- "Регулятор давления в линии", устанавливаемый в потоке в трубопроводной системе топливозаправщика. Данный "регулятор давления в линии" может использоваться с системами компенсации давления (трубы "Вентури" или диафрагмы) или без них.
|
Максимальное давление подачи авиатоплива, МПа |
Регулятор давления на ННЗ |
Регулятор давления в линии |
|
<0,35 |
Не требуется |
Не требуется |
|
<0,55 <1000 л/мин через один рукав |
Требуется |
Не требуется |
|
<0,55> 1000 л/мин через один рукав |
Требуется |
Требуется |
|
> 0,55 |
Требуется |
Требуется |
5.3.3 Система "Дедман"
5.3.3.1 Топливозаправщики, предназначенные для закрытой заправки авиатопливом под давлением, должны быть оснащены системой "Дедман", которая позволяет оператору оперативно остановить поток авиатоплива.
5.3.3.2 Система "Дедман" должна обеспечить пуск подачи топлива в начале заправки и может использоваться для прекращения подачи топлива. Система "Дедман" должна быть спроектирована таким образом, чтобы:
- клапан авиатоплива открывался медленно и прогрессивно (по крайней мере, 5 с от начала потока до установления максимального расхода или, по крайней мере, 3 с, если максимальный расход менее 2000 л/мин), чтобы избежать воздействия повышенного давления на топливную систему ВС;
- клапан закрывался в пределах 2 - 5 с. Закрытие не должно быть настолько быстрым, чтобы вызвать чрезмерные входные давления гидроудара, которые могли бы повредить узлы и агрегаты топливозаправщика.
5.3.3.3 На топливозаправщиках, предназначенных для закрытой заправки топливом под давлением, конструкция системы "Дедман" должна обеспечивать контроль состояния оператора в процессе заправки путем периодического "перенажатия" выключателя "Дедман" в заданные интервалы времени (не превышающие 2 мин), предотвращающего автоматическое завершение работы.
5.3.3.4 При использовании беспроводных систем "Дедман" оператор должен оставаться в пределах 20 метров и находиться на линии прямой видимости топливозаправщика во время работы беспроводного устройства "Дедман". В случае какого-либо движения за пределами этой зоны или за линией прямой видимости в этой зоне оператор должен отпустить "Дедман" и остановить поток авиатоплива.
5.3.3.5 Радиочастота беспроводного устройства "Дедман" не должна создавать помех другим частотам, используемым в аэропорту.
5.3.3.6 Система "Дедман" должна обладать антиблокировочной функцией, позволяющей оператору остановить заправку в случае отказа системы "Дедман". Рекомендуется использовать в качестве устройства отключения нажимную кнопку, которую оператору необходимо нажать и удерживать в нажатом положении для поддержания потока авиатоплива.
5.3.3.7 При открытой заправке авиатопливом в качестве устройства "Дедман" (согласно 5.3.3.1) можно использовать раздаточный пистолет с рычажным механизмом при условии, что его нельзя зафиксировать в месте заправки авиатопливом.
5.3.4 Система "Интерлок"
5.3.4.1 Топливозаправщики должны быть оснащены системой "Интерлок", которая должна включать стояночный тормоз автошасси как минимум в следующих случаях:
- не опущены перила площадки обслуживания цистерны топливозаправщика;
- включена КОМ;
- не закрыта дверь заправочного модуля (со стороны панели управления);
- не закрыта дверь заправочного модуля (со стороны фильтра-водоотделителя);
- не закрыта дверь отсека с оборудованием налива топливозаправщика;
- при комплектации топливозаправщика подъемной платформой:
- не опущена подъемная платформа;
- не убраны ННЗ на подъемной платформе.
5.3.4.2 В кабине водителя должен быть предусмотрен светосигнализатор желтого цвета, видимый как внутри, так и снаружи кабины водителя, который остается включенным до тех пор, пока все защищенные от блокировки компоненты не будут надлежащим образом уложены или опущены. Светосигнализатор должен иметь яркость не менее 200 лм.
5.3.4.3 В случае аварийной ситуации должна быть обеспечена возможность отключения системы "Интерлок" с помощью устройства отключения блокировки, например, переключателя для предотвращения неправильного использования. Должен быть установлен предупреждающий светосигнализатор красного цвета, указывающий на то, что система находится в режиме аварийного отключения. Звуковое предупреждение за пределами кабины водителя должно обеспечиваться в случае отключения блокировки.
5.3.4.4 Падение давления воздуха не должно приводить к отказу работы системы "Интерлок". Включение тормозной системы через систему "Интерлок" должно автоматически отключаться на скорости движения более 6 км/ч. Должна быть предусмотрена световая и звуковая сигнализация, предупреждающая о применении системы "Интерлок" всякий раз, когда включается система "Интерлок".
5.3.5 Световая сигнализация
5.3.5.1 Нижеследующие светосигнализаторы (рекомендуемый диаметр 50 мм) должны быть установлены на видном месте в кабине водителя, а излучаемый свет должен быть четко виден водителю, когда он находится в обычном положении на своем месте водителя:
- светосигнализатор состояния системы "Интерлок" - лампа оранжевого цвета, которая загорается, когда защищенный системой "Интерлок" элемент удален из своего транспортного (убранного) положения;
- светосигнализатор состояния аварийного отключения системы "Интерлок" - сигнальная лампа красного цвета, которая загорается всякий раз, когда механизм отключения блокировки переведен из своего нормального рабочего положения.
5.3.5.2 Рекомендуется использовать светодиодные лампы в светосигнализаторе как альтернативу общепринятой световой сигнализации из-за их надежности и длительного срока службы.
5.3.6 Звуковая сигнализация
5.3.6.1 Рекомендуются предусмотреть звуковые сигнализаторы, связанные с вышеупомянутой световой сигнализацией. Например, "короткий звуковой сигнал высокого тона", который можно услышать внутри кабины водителя, когда горит светосигнализатор состояния системы "Интерлок", и громкий наружный сигнал, указывающий на отключение системы "Интерлок".
5.3.6.2 Рекомендуется предусмотреть звуковую сигнализацию, срабатывающую в случае, если открыта дверь кабины водителя, а ручной тормоз не включен.
5.3.7 Аварийный останов двигателя
5.3.7.1 На всех топливозаправщиках с внешней стороны должны быть установлены устройства (кнопки) аварийного останова двигателя (красного цвета), по одному с каждой стороны топливозаправщика. Они должны быть четко обозначены надписью, поясняющей их назначение, а также доступны оператору с земли.
5.3.7.2 Дополнительная кнопка аварийного останова должна быть установлена на подъемной платформе (при ее комплектации).
5.3.7.3 Останов двигателя на топливозаправщике должен также отсекать поток авиатоплива. Если насос подачи авиатоплива приводится в действие независимым источником, таким как электромотор или отдельный дизельный двигатель, необходимо отдельное управление аварийным остановом двигателя.
5.3.8 Перечень опасностей
Перечень опасностей (см. приложение В, таблица В.1) разработан с учетом требований ГОСТ ISO 12100 и содержит опасности и опасные ситуации, определенные путем оценки риска как значимые для топливозаправщиков и требующие действий по исключению или снижению рисков.
5.4.1.1 На топливозаправщике должны быть предусмотрены:
- освещение панели управления (рабочего места) оператора;
- место укладки/хранения устройства "Дедман", доступное с земли.
5.4.1.2 При развертывание раздаточных рукавов необходимо предусмотреть вспомогательные механические устройства для содействия при размотке рукава с барабана.
5.4.1.3 Наматываемые на барабан рукава номинальным диаметром 50 мм и более рекомендуется оснащать средствами для уменьшения трения о землю, например специальными предохранительными приспособлениями (см. рисунок 1).
5.4.1.4 Конструкция данных приспособлений и устройство рукавного барабана не должны создавать ситуаций с заклиниванием/застреванием рукавов при их разматывании/сматывании.

Рисунок 1 - Пример специального предохранительного приспособления
5.4.1.5 При подстыковке раздаточного рукава максимальная масса раздаточного рукава (полностью заполненного авиатопливом с рукавным соединением и ННЗ), поднимаемого вертикально оператором, не должна превышать 25 кг по ГОСТ Р ИСО 11228-1.
5.4.1.6 Для обеспечения оптимальных требований к эргономике при подстыковке рукава место укладки (держатель) ННЗ на подъемной платформе должно располагаться на расстоянии от пола платформы в пределах 0,75 - 1,10 м.
5.5.1 Топливозаправщики должны иметь заводскую табличку по ГОСТ 12971, снабженную, как минимум, следующей информацией:
- товарный знак и/или наименование изготовителя;
- обозначение изделия;
- заводской (идентификационный) номер изделия;
- дата изготовления;
- клеймо ОТК.
5.5.2 Топливозаправщики должны быть снабжены поясняющими табличками и надписями с краткими указаниями по эксплуатации. Все контрольно-измерительное оборудование, органы управления и т.п. должны иметь четкие надписи и обозначения, соответствующие принципиальной схеме топливозаправщика.
5.5.3 На топливозаправщиках должна быть табличка с указанием принципиальной схемы и порядка выполнения рабочих операций.
5.5.4 Марка авиатоплива должна быть размещена на видном месте:
- с каждой стороны топливозаправщика,
- на панели управления оператора;
- на всех приемных штуцерах налива.
5.5.5 Рекомендуется нанести на видном месте следующие знаки безопасности по ГОСТ 12.4.026-2015 (см. рисунок 2):
- "Запрещается курить" (код знака P01);
- "Запрещается пользоваться открытым огнем и курить" (код знака P02);
- "Запрещается тушить водой" (код знака P04);
- "Пожароопасно. Легковоспламеняющиеся вещества" (код знака W01);
- "Опасно. Ядовитые вещества" (код знака W03);
- "Работать в защитных наушниках" (код знака M03).

Рисунок 2 - Пример нанесения знаков безопасности на топливозаправщике
5.5.6 Следующие знаки опасности опасных грузов (ромбы) по ГОСТ Р 57479 должны размещаться на обеих боковых сторонах и сзади топливозаправщика:
- маркировочный знак для опасных грузов, являющихся опасными для окружающей среды.
- знак опасности "Класс 3. Легковоспламеняющиеся жидкости".
5.5.7 Топливозаправщики, перевозящие опасные грузы, должны иметь две информационные таблицы опасного груза - одна из этих таблиц должна крепиться спереди, а другая - сзади топливозаправщика (см. [5]).
5.5.8 На информационной таблице опасного груза указывается (см. рисунок 3):
- номер ООН в нижней части таблицы (1863 - топливо авиационное для турбинных двигателей);
- идентификационный номер опасности, код экстренных мер (30) - в верхней части.

Рисунок 3 - Пример расположения информационных таблиц
5.5.9 С целью предотвращения отъезда топливозаправщика от ВС с последствиями (например, отъезд от ВС с подстыкованным к штуцеру заправки ВС раздаточным рукавом, в результате чего происходит отрыв штуцера заправки) рекомендуется снабдить топливозаправщик в соответствующем месте надписью "ПОСМОТРИ НАВЕРХ" (см. рисунок 4).

Рисунок 4 - Пример надписи "ПОСМОТРИ НАВЕРХ"
5.5.10 При комплектации топливозаправщика подъемной платформой в соответствующих местах должны быть нанесены следующие предупредительные надписи:
- с каждой стороны топливозаправщика на неподвижной части подъемной платформы: "НЕ РАБОТАТЬ ПОД ПЛАТФОРМОЙ, ЕСЛИ ОНА НЕНАДЕЖНО ЗАКРЕПЛЕНА";
- на подъемной платформе:
"НЕ ПОЛЬЗОВАТЬСЯ ЛЕСТНИЦЕЙ ВО ВРЕМЯ ПЕРЕМЕЩЕНИЯ ПЛАТФОРМЫ";
- в месте доступа на платформу:
"МАКСИМАЛЬНАЯ ГРУЗОПОДЪЕМНОСТЬ __ кг" и "ЧИСЛО ЛИЦ __ НА ПЛАТФОРМЕ";
- на обоих аварийных устройствах платформы:
"УСТРОЙСТВО АВАРИЙНОГО ОПУСКАНИЯ ПЛАТФОРМЫ".
Рекомендуемые цветографические схемы приведены в приложении Г.
5.6.1 Эксплуатационные документы с указаниями по эксплуатации и техническому обслуживанию должны поставляться вместе с каждым топливозаправщиком. Они должны в целом соответствовать требованиям ГОСТ ISO 12100.
5.6.2 Виды, комплектность и общие требования к выполнению эксплуатационных документов - по ГОСТ Р 2.601.
Приложение А
(справочное)

1 - топливная цистерна; 2 - люк-лаз; 3 – устройство ограничения верхнего уровня налива; 4 - линия промывки; 5 - клапан нижнего налива; 6 - приемный штуцер; 7 - донный клапан; 8 - устройство ограничения нижнего уровня налива; 9 - уровнемер; 10 - линия всасывания; 11 - система сброса давления; 12 - насос; 13 – устройство "Дедман"; 14 - газоотделитель; 15 - средство фильтрации; 16 - дифманометр; 17 - счетчик жидкости; 18 – клапан "Инлайн"; 19 - точка контроля давления авиатоплива; 20 - барабан для намотки рукавов; 21 - ННЗ; 22 - РП
Рисунок А.1
Приложение Б
(справочное)
Таблица Б.1
|
Наименование составной части/работы |
Периодичность | |||||
|
Раз в день |
Раз в неделю |
Раз в месяц |
Раз в три месяца |
Раз в шесть месяцев |
Раз в год | |
|
Топливозаправщик (специальное топливозаправочное оборудование) | ||||||
|
Очистка наружных поверхностей |
□ | |||||
|
Контроль герметичности спецоборудования |
□ | |||||
|
Контроль состояния электропроводки и работы приборов освещения и световой сигнализации |
□ | |||||
|
Контроль узлов крепления спецоборудования |
□ | |||||
|
Контроль наружных поверхностей |
□ | |||||
|
Контроль работоспособности системы "Интерлок" |
□ | |||||
|
Контроль наличия пломб устройства отключения системы "Интерлок" |
□ | |||||
|
Контроль работоспособности системы регулирования давления |
□ | |||||
|
Контроль работоспособности системы "Дедман" |
□ | |||||
|
Контроль наличия пломб устройства отключения системы "Дедман" |
□ | |||||
|
Внешний осмотр рукавов |
□ | |||||
|
Внешний осмотр размотанных рукавов под давлением |
□ | |||||
|
Гидравлические испытания рукавов |
□ | |||||
|
Контроль работоспособности кнопок аварийного останова двигателя |
□ | |||||
|
Сетчатые фильтры ННЗ |
□ | |||||
|
Топливный насос | ||||||
|
Контрольный осмотр |
□ | |||||
|
Контроль затяжки крепежных элементов кронштейна насоса к раме шасси и насоса к кронштейну |
□ | |||||
|
Проверка шарниров карданного вала |
□ | |||||
|
Проверка температуры нагрева подшипников топливного насоса |
□ | |||||
|
Цистерна | ||||||
|
Контроль внутреннего состояния цистерны |
□ | |||||
|
Осмотр цистерны/дыхательных клапанов/крышек люков |
□ | |||||
|
Контроль работоспособности устройств ограничения верхнего уровня налива и аварийного ограничения верхнего уровня налива |
□ | |||||
|
Модуль заправочный | ||||||
|
Фильтр-водоотделитель | ||||||
|
Внешний осмотр наружных поверхностей корпуса |
□ | |||||
|
Осмотр внутренних поверхностей и деталей корпуса |
□ | |||||
|
Контроль перепада давления на фильтре-водоотделителе |
□ | |||||
|
Проверка системы контроля наличия воды в отстойнике |
□ | |||||
|
Барабаны рукавные | ||||||
|
Проверка герметичности соединений с трубопроводом и рукавом |
□ | |||||
|
Смазка и проверка натяжения цепи |
□ | |||||
|
Гидропривод | ||||||
|
Контроль уровня гидрожидкости в баке гидравлической системы |
□ | |||||
|
Контроль отсутствия течи в оборудовании гидросистемы |
□ | |||||
|
Контроль затяжки крепления насоса, моторов, распределителей, соединений трубопроводов |
□ | |||||
|
Очистка фильтра гидравлической системы |
□ | |||||
|
Замена гидрожидкости в системе |
□ | |||||
|
Противопожарное оборудование и средства обеспечения электробезопасности | ||||||
|
Осмотр огнетушителей |
□ | |||||
|
Контроль состояния и техническое обслуживание огнетушителей |
□ | |||||
|
Перемешивание порошка в порошковых огнетушителях |
□ | |||||
|
Контроль наличия электрической цепи заземления троса для выравнивания потенциалов (заземления) |
□ | |||||
Приложение В
(справочное)
Таблица В.1
|
Опасности, идентифицированные в ГОСТ ISO 12100-2013, приложение В, таблица В.1 |
Опасные ситуации |
Обозначение структурного элемента настоящего стандарта |
|
Механические опасности | ||
|
Общие механические опасности |
Нарушение равновесия из-за энергии движущихся элементов (динамические усилия) |
5.3.1.1; 5.2.3.8; 5.2.6.1 |
|
Поломка конструкции из-за недостаточной механической прочности |
5.3.1.1 | |
|
Высокое давление жидкости |
5.2.3.1 | |
|
Столкновение или наезд на человека из-за передвижения машины |
Столкновение или наезд на человека из-за недостаточной видимости |
5.2.3.1 |
|
Столкновение или наезд на человека из-за горизонтальных передвижений топливозаправщика |
5.2.3.13 | |
|
Столкновение или наезд на человека из-за недостаточных тормозов |
5.2.3.7; 5.2.3.13 | |
|
Отбрасывание в сторону |
Оператор, отброшенный в сторону или травмированный из-за неадекватного ограничения |
5.2.3.7 |
|
Оператор, отброшенный в сторону или травмированный из-за резких движений во время движения топливозаправщика |
5.2.3.7 | |
|
Раздавливание или разрезание |
Раздавливание или разрезание между неподвижными и движущимися элементами из-за применения несоответствующих мер защиты или из-за отсутствия мер защиты |
5.3.4.1; 5.2.4.9 |
|
Раздавливание между оборудованием и ВС или другим средством наземного обслуживания во время маневрирования |
5.2.4.9 | |
|
Удар |
Удар из-за неожиданных перемещений оборудования |
5.3.4.1; 5.2.4.5; |
|
Порез |
Разрезание или порезы из-за острых углов или кромок |
5.3.1.1 |
|
Впрыск давлением |
Удар струей гидромасла высокого давления или авиатоплива, вызванный несоответствующей трубопроводной системой или рукавом |
5.2.3.14 |
|
Опасность поскользнуться, споткнуться |
Опасность поскользнуться из-за скользкого настила или поверхности в положении стоя |
5.2.4.8 |
|
Опасность спотыкания из-за неправильно размещенных ступеней и/или несоответствующих настилов |
5.2.3.10; 5.2.3.11 | |
|
Падение с высоты |
Падение с высоты из-за отсутствия защитных устройств или аналогичных частей конструкции |
5.2.4.3; 5.2.4.4; 5.2.4.6 |
|
Падение с высоты из-за отсутствия средств доступа |
5.2.4.3; 5.2.4.6 | |
|
Электрические опасности | ||
|
Ожог, поражение электрическим током от электрической дуги или токоведущих частей |
Прикосновение лиц к токоведущим частям (прямое или косвенное прикосновение) |
- |
|
Разность электростатических потенциалов между топливозаправщиком и ВС |
5.2.6.1 | |
|
Термические опасности | ||
|
Ожоги от возгорания авиатоплива |
Ожог в результате возгорания из-за утечки авиатоплива |
5.2.2.4 |
|
Опасности, создаваемые шумом | ||
|
Потеря сознания, равновесия или слуха |
Потеря слуха, физиологические расстройства (например, потеря равновесия, потеря сознания), несчастные случаи из-за помех в средствах связи и невосприятия звуковых предупреждающих сигналов |
5.3.1.1 |
|
Опасности, создаваемые вибрацией | ||
|
Неврологические расстройства или заболевания костей и суставов |
Вибрация всего тела, особенно в сочетании с неудобной позой |
5.3.1.1 |
|
Сиденья и несоответствие подвески для защиты от вибрации всего тела |
5.3.1.1 | |
|
Опасности, создаваемые изучением | ||
|
- |
Не выявлено |
- |
|
Опасности, создаваемые материалами и веществами | ||
|
Опасности возгорания |
Опасности возгорания из-за несоответствующих противопожарных мероприятий |
5.2.2.4 |
|
Опасности химического воздействия |
Опасности химического воздействия из-за попадания авиатоплива на оператора |
5.3.3.7 |
|
Опасности из-за несоблюдения конструктором эргономических принципов | ||
|
Неприятные ощущения, скелетные и мускульные расстройства |
Неудобная поза или чрезмерные усилия |
5.2.3.10; 5.4.1.2; 5.4.1.5; 5.4.1.6 |
|
Неприятные ощущения в связи с переноской тяжестей |
5.2.3.10; 5.4.1.2; 5.4.1.5; 5.4.1.6 | |
|
Затрудненный доступ |
5.2.5.5 | |
|
Последствия как результат человеческого фактора |
Недостаточный обзор с места водителя или рабочего места оператора |
5.2.3.12 |
|
Недостатки конструкции, расположения или идентификации ручных органов управления |
5.4.1.1 | |
|
Неправильное понимание маркировок или знаков безопасности |
5.5 | |
|
Неправильное понимание инструкций изготовителя |
5.6 | |
|
Зрительное утомление |
Недостаточность местного освещения |
5.4.1.1 |
|
Опасности, связанные с окружающей средой, в которой эксплуатируется машина | ||
|
Столкновение |
Столкновение с другими объектами или человеком из-за неподходящих размеров или ограничения видимости |
5.2.3.9 |
|
Травма из-за столкновения машин |
Опасности для персонала из-за столкновения с другим оборудованием на перроне |
5.2.3.7 |
|
Комбинация опасностей | ||
|
Травмы или стрессовые ситуации |
Невозможность эвакуации водителя/оператора в случае заклинивания платформы или потери энергии. |
5.2.4.5 |
Приложение Г
(справочное)

Рисунок Г.1, лист 1

Рисунок Г.1, лист 2
Библиография
|
[1] |
ICAO Doc 9977 AN/489 |
Руководство по поставкам реактивного топлива в гражданской авиации |
|
[2] |
ЕН 12312-5:2021 |
Средства наземного обслуживания воздушных судов - подробные требования. Часть 5. Топливозаправочное оборудование |
|
[3] |
JIG1 |
Правила контроля качества авиатоплива и проведения работ для топливозаправочных компаний |
|
[4] |
JIG2 |
Правила контроля качества авиатоплива и проведения работ для складов аэропорта и гидрантных систем |
|
[5] |
ДОПОГ |
Европейское соглашение о международной дорожной перевозке опасных грузов |












