Утв. и введен в действие Приказом Федерального агентства по техническому регулированию и метрологии от 17 февраля 2022 г. N 79-ст
Национальный стандарт РФ ГОСТ Р 56466-2022
"СИСТЕМЫ КОСМИЧЕСКИЕ. МЕТОДЫ ИСПЫТАНИЙ МАТЕРИАЛОВ. МЕТОД ОПРЕДЕЛЕНИЯ ТЕМПЕРАТУРНОГО КОЭФФИЦИЕНТА ЛИНЕЙНОГО РАСШИРЕНИЯ КОМПОЗИЦИОННЫХ МАТЕРИАЛОВ ПРИ ВЫСОКИХ ТЕМПЕРАТУРАХ"
Space systems. Materials test methods. Method of determining linear thermal expansion coefficient of composites at high temperatures
ОКС 49.025.99
Дата введения - 1 июня 2022 года
Взамен ГОСТ Р 56466-2015
Предисловие
1 РАЗРАБОТАН Акционерным обществом "Композит" (АО "Композит")
2 ВНЕСЕН Техническим комитетом по стандартизации ТК 321 "Ракетно-космическая техника"
3 УТВЕРЖДЕН И ВВЕДЕН В ДЕЙСТВИЕ Приказом Федерального агентства по техническому регулированию и метрологии от 17 февраля 2022 г. N 79-ст
4 ВЗАМЕН ГОСТ Р 56466-2015
Правила применения настоящего стандарта установлены в статье 26 Федерального закона от 29 июня 2015 г. N 162-ФЗ "О стандартизации в Российской Федерации". Информация об изменениях к настоящему стандарту публикуется в ежегодном (по состоянию на 1 января текущего года) информационном указателе "Национальные стандарты", а официальный текст изменений и поправок - в ежемесячном информационном указателе "Национальные стандарты". В случае пересмотра (замены) или отмены настоящего стандарта соответствующее уведомление будет опубликовано в ближайшем выпуске ежемесячного информационного указателя "Национальные стандарты". Соответствующая информация, уведомление и тексты размещаются также в информационной системе общего пользования - на официальном сайте Федерального агентства по техническому регулированию и метрологии в сети Интернет (www.rst.gov.ru)
1 Область применения
Настоящий стандарт устанавливает метод определения среднего температурного коэффициента линейного расширения (ТКЛР) твердых образцов термостойких (в том числе композиционных) материалов, применяемых в космических системах (или в других технических областях), в заданных интервалах температур от 293 до 3073 К на средстве измерений типа оптический дилатометр, или на необходимом наборе измерительного и вспомогательного оборудования.
Стандарт распространяется на теплозащитные и другие твердые термостойкие композиционные материалы (не разлагающиеся (стабильные) в исследуемом интервале температур).
Определение ТКЛР углеродных материалов для более низких температур - по ГОСТ Р 54253.
Определение ТКЛР органического стекла и стеклокристаллических материалов для более низких температур - по ГОСТ 10978.
2 Нормативные ссылки
В настоящем стандарте использованы нормативные ссылки на следующие стандарты:
ГОСТ 4.451 Система показателей качества продукции. Микроскопы световые. Номенклатура показателей
ГОСТ 8711 (МЭК 51-2-84) Приборы аналоговые показывающие электроизмерительные прямого действия и вспомогательные части к ним. Часть 2. Особые требования к амперметрам и вольтметрам
ГОСТ 10978 Стекло и изделия из него. Метод определения температурного коэффициента линейного расширения
ГОСТ 28243 Пирометры. Общие технические требования
ГОСТ Р 8.568 Государственная система обеспечения единства измерений. Аттестация испытательного оборудования. Основные положения
ГОСТ Р 8.585 Государственная система обеспечения единства измерений. Термопары. Номинальные статические характеристики преобразования
ГОСТ Р 8.736 Государственная система обеспечения единства измерений. Измерения прямые многократные. Методы обработки результатов измерений. Основные положения
ГОСТ Р 54253 Материалы углеродные. Метод определения температурного коэффициента линейного расширения
ГОСТ Р 58973 Оценка соответствия. Правила к оформлению протоколов испытаний
ГОСТ Р ИСО 5479 Статистические методы. Проверка отклонения распределения вероятностей от нормального распределения
Примечание - При пользовании настоящим стандартом целесообразно проверить действие ссылочных стандартов в информационной системе общего пользования - на официальном сайте Федерального агентства по техническому регулированию и метрологии в сети Интернет или по ежегодному информационному указателю "Национальные стандарты", который опубликован по состоянию на 1 января текущего года, и по выпускам ежемесячного информационного указателя "Национальные стандарты" за текущий год. Если заменен ссылочный стандарт, на который дана недатированная ссылка, то рекомендуется использовать действующую версию этого стандарта с учетом всех внесенных в данную версию изменений. Если заменен ссылочный стандарт, на который дана датированная ссылка, то рекомендуется использовать версию этого стандарта с указанным выше годом утверждения (принятия). Если после утверждения настоящего стандарта в ссылочный стандарт, на который дана датированная ссылка, внесено изменение, затрагивающее положение, на которое дана ссылка, то это положение рекомендуется применять без учета данного изменения. Если ссылочный стандарт отменен без замены, то положение, в котором дана ссылка на него, рекомендуется применять в части, не затрагивающей эту ссылку.
3 Термины и определения
В настоящем стандарте применены следующие термины с соответствующими определениями:
3.1 тепловое расширение материала: Изменение размеров тела, изготовленного из этого материала, в процессе нагревания тела при постоянном давлении.
3.2 средний температурный коэффициент линейного расширения α̅; ТКЛР α̅, К-1: Отношение увеличения длины образца, деленного на его начальную длину, к заданному интервалу изменения температуры, вызвавшему это увеличение длины.
3.3 истинный температурный коэффициент линейного расширения α, К-1: Отношение изменения линейного размера тела, деленного на его начальный размер, к малому изменению температуры, вызвавшему изменение размеров тела.
Примечание - На практике достаточно малым приращением температуры для определения истинного ТКЛР может рассматриваться температурный интервал в 1 К.
4 Сущность метода
4.1 Сущность метода заключается в измерении изменения размеров свободно лежащего образца при нагреве с помощью микроскопа-компаратора.
4.2 Температурный интервал определения ТКЛР при проведении испытаний устанавливается от 293 до 3073 К. Измерение расширения образца проводят через каждые 100 К. Особые требования к интервалу температур и к точности измерения температуры и удлинения при определении ТКЛР предусмотрены в нормативных документах или технических условиях на материал.
5 Оборудование и средства измерений
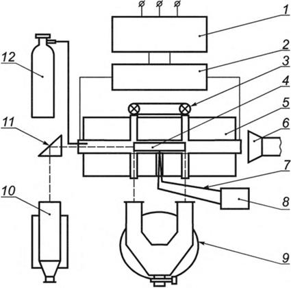
5.1 Средний ТКЛР определяют на установке, схематически показанной на рисунке 1, в которую входят:
- нагревательное устройство (рисунок 1, позиция 5), представляющее собой электрическую печь сопротивления с графитовым нагревателем; камера нагревательного устройства герметична, что позволяет проводить исследование материалов в вакууме или при избыточном давлении до 0,51 МПа (5 атм) в инертной среде (далее - испытательная камера); обеспечивает нагрев образца в стационарном или динамическом режимах или термостатирование в указанных интервалах температур при перепаде температур по его длине (не более 0,5% от текущего значения температуры) и имеет сквозные смотровые окна для наблюдения за концами образца;
- микроскоп-компаратор (рисунок 1, позиция 9), который служит для измерения удлинения образца; рабочее расстояние от объектива микроскопа до образца - 270 мм; расстояние между центрами объективов микроскопа (база) может быть установлено от 70 до 120 мм; допускается применение других микроскопов-компараторов (показатели по ГОСТ 4.451), обеспечивающих указанную точность измерений (см. 8.2);
- термопара (см. рисунок 1, позиции 7, 8, 10) для измерения температуры образца до 1293 К в соответствии с ГОСТ Р 8.585 и цифровой вольтметр по ГОСТ 8711; горячий спай термопары располагают у середины образца на расстоянии около 0,5 мм от его поверхности, при достижении температуры около 1293 К, но не более 1393 К термопару отводят от образца и выводят из нагревательного устройства; термопара должна иметь индивидуальную градуировку;
- пирометр для измерения температуры более 1293 К в соответствии с ГОСТ 28243; температуру измеряют в приближении черного тела - цилиндрической полости в виде глухого цилиндрического отверстия на торце образца; рекомендуемые параметры отверстия: диаметр (d) от (2,0 ± 0,1) до (2,5 ± 0,1) мм, глубина (h) от (20 ± 0,1) до (21 ± 0,1) мм;
- систему подачи инертного газа в печь (см. рисунок 1, позиция 12), содержащую баллон с регулятором давления, ротаметр и шланг.

1 - автотрансформатор; 2 - силовой трансформатор; 3 - подсветка; 4 - испытываемый образец; 5 – печь дилатометра; 6 - вентиляционный отсос; 7 - термопара; 8 - измеритель ЭДС термопары; 9 - микроскоп-компаратор; 10 - пирометр; 11 - призма полного внутреннего отражения; 12 - баллон с инертным газом
Рисунок 1 - Принципиальная блок-схема высокотемпературного оптического дилатометра
5.2 Не допускается применение:
- испытательного оборудования, не прошедшего аттестацию;
- средств измерений, не прошедших поверку или калибровку (при необходимости);
- средств контроля, не прошедших проверку.
5.3 Аттестация испытательного оборудования должна соответствовать ГОСТ Р 8.568.
5.4 Поверку используемых средств измерений следует проводить в соответствии с порядком [1].
5.5 Проверку средств контроля следует проводить согласно эксплуатационной документации.
5.6 Допускается использовать другие средства измерений и оборудование, которые по своим характеристикам удовлетворяют требованиям настоящего стандарта.
6 Требования к образцам для испытаний
6.1 Образцы необходимо отбирать по правилам составления средней пробы с целью отражения средних значений свойств контролируемого материала (партии, сменной выработки и т.п.).
6.2 Образцы, поставляемые для испытаний, должны сопровождаться паспортом или формуляром.
6.3 Для испытания следует использовать образцы длиной (100 ± 0,5) мм круглого диаметра от 8 до 10 мм или квадратного со стороной от 8 до 10 мм поперечного сечения. Допускается использование образцов для испытания толщиной не менее 2 мм. При этом используется поддерживающая оснастка из высокотемпературного материала, которая не препятствует свободному расширению образца.
Допускается использование образцов для испытания другой длины и поперечного сечения при условиях:
- обеспечено устойчивое положение образца при его свободном расширении в процессе нагрева;
- база микроскопа-компаратора и отверстия обзора позволяют измерять изменение длины такого образца.
ТКЛР определяется в направлении длины образца.
6.4 Диаметр теплопровода термопары должен быть не более 0,5 мм.
6.5 Поверхность образца должна быть ровной, не иметь раковин, трещин и нарушений сплошности. Торцы должны быть гладкими и перпендикулярными к продольной оси образца. Допуск на перпендикулярность торца к продольной оси образца указывается в конструкторской документации.
6.6 Из анизотропных материалов образцы следует вырезать по главным осям анизотропии так, чтобы ось образца совпадала с осью анизотропии. ТКЛР для анизотропных материалов необходимо определять для каждой оси анизотропии.
6.7 Число образцов для испытания от каждой партии материала и для каждой оси анизотропии должно быть не менее пяти.
6.8 Способ, режим изготовления образцов и их термообработка должны быть предусмотрены в нормативных документах или технических условиях на материал. Геометрические размеры определяются средствами измерений с диапазоном измерения от 0 до 150 мм, погрешностью ± 0,1 мм.
7 Подготовка и проведение испытаний
7.1 Перед испытанием необходимо установить температурные границы, в которых будет измеряться ТКЛР согласно требованиям нормативных документов или технических условий на материал и требованиям настоящего стандарта.
7.2 Длину образца измеряют при температуре (293 ± 5) К с точностью ± 0,1 мм.
7.3 Измерение ТКЛР необходимо проводить в стационарном (квазистационарном) или динамическом режиме.
При проведении испытания в стационарном режиме термостатирование образца проводят до тех пор, пока измерения образца, проводимые каждые 3 мин, не приведут к одинаковым результатам (с учетом погрешностей средств измерений).
При динамическом режиме измерения ТКЛР материалов нагрев образца должен производиться с такой скоростью нагрева, которая обеспечивает отличие наблюдаемых значений ТКЛР от значений, полученных в стационарном режиме не более, чем на 10%.
7.4 Для определения ТКЛР разлагающихся материалов рекомендуется провести предварительный отжиг образцов материалов до предельного (стабильного) их состояния в исследуемом интервале температур.
7.5 Образец устанавливают в испытательную камеру напротив смотровых окон так, чтобы в окуляре микроскопа-компаратора были видны оба конца образца. При температуре равной нижней границе интервала 293 К, с помощью тубусов микроскопа устанавливают начальное положение образца l0 (см. рисунок 2). При температурах, соответствующих верхним границам интервалов, проводят измерение расстояния между изображениями концов образца lT (см. рисунок 2). Методика проведения измерений изменения длины образца в процессе испытаний приводится в эксплуатационной документации на применяемый микроскоп-компаратор.

1 - термопара; 2 - осветитель; 3 - нагреватель; 4 - испытываемый образец; 5 - микроскоп-компаратор
Рисунок 2 - Схема измерения образца
8 Точность результатов измерений
8.1 Установка для определения ТКЛР должна проходить калибровку с использованием стандартных образцов. Испытательную камеру следует регулярно проверять на равномерность температурного поля в зоне размещения образца.
8.2 При измерении материалов с α̅ > 20·10-6 K-1 погрешность измерения не более 10% достигается при измерении температуры с погрешностью ± 1 К и измерении базы с погрешностью ± 0,005 мм. При исследовании материалов с α̅ < 20·10-6 K-1 указанная погрешность достигается при температурах испытания не менее 373 К.
8.3 На одном образце должно быть выполнено не менее четырех измерений при каждой заданной температуре (для оценки показателей точности).
9 Обработка результатов
9.1 Средний ТКЛР вычисляют по формуле
, (1)
где Δl = lT – l0 - приращение длины образца в границах интервала температур, мм;
lT - длина образца при температуре T2, мм;
l0 - длина образца при температуре (293 ± 5) К, мм;
ΔT = T2 – T1 - приращение температуры от T1 до T2, К;
T1, T2 - нижняя (293 ± 5) К и верхняя границы интервала температур, К.
9.2 Статистическая обработка результатов испытаний материалов с определением средних арифметических значений ТКЛР, среднеквадратичных отклонений и коэффициентов вариации следует проводить в соответствии с требованиями ГОСТ Р 8.736, ГОСТ Р ИСО 5479 и рекомендациями [2]. Доверительные границы результата определения α̅ для доверительной вероятности 0,95 представляют в виде
α̅ = X̅α ± 2S, (2)
где X̅α - среднее арифметическое значение ТКЛР, К-1;
S - среднеквадратическое отклонение, К-1.
10 Протокол испытаний
10.1 Протокол испытаний рекомендуется оформлять в соответствии с ГОСТ Р 58973.
10.2 Допускается отступление от этого стандарта, если возникает техническая или организационная необходимость представлять в протоколе дополнительные сведения.
10.3 Форма протокола испытаний приведена в приложении А.
Приложение А
(рекомендуемое)
Оформление протокола испытаний
А.1 Протокол испытаний должен содержать следующие данные:
- номер протокола и дату проведения испытаний;
- наименование, марку материала и сопроводительный документ на образцы;
- информацию о форме и размере образцов;
- число испытанных образцов;
- указание метода испытаний (обозначение настоящего стандарта);
- дату поставки образцов испытания;
- пределы температур, в которых испытан материал, и режим испытания;
- вывод среднего арифметического значения ТКЛР;
- дополнительные сведения (особенности, которые возникли при проведении испытаний и которые могут повлиять на результат);
- использованное оборудование;
- результаты испытаний.
А.2 Протокол должны подписывать сотрудник, проводивший испытания, и начальник лаборатории.
Библиография
|
[1]
|
Порядок проведения поверки средств измерений, требования к знаку поверки и содержанию свидетельства о поверке (утвержден приказом Министерства промышленности и торговли Российской Федерации от 31 июля 2020 г. N 2510)
|
|
[2]
|
МИ 1317-2004
|
Государственная система обеспечения единства измерений. Результаты и характеристики погрешности измерений. Формы представления. Способы использования при испытаниях образцов продукции и контроле их параметров
|