ГОСТ 31604-2020 (IEC 61545:1996) СОЕДИНИТЕЛЬНЫЕ УСТРОЙСТВА. УСТРОЙСТВА ДЛЯ ПРИСОЕДИНЕНИЯ АЛЮМИНИЕВЫХ ПРОВОДНИКОВ К ЗАЖИМАМ ИЗ ЛЮБОГО МАТЕРИАЛА И МЕДНЫХ ПРОВОДНИКОВ К ЗАЖИМАМ ИЗ АЛЮМИНИЕВЫХ СПЛАВОВ. ОБЩИЕ ТРЕБОВАНИЯ И МЕТОДЫ ИСПЫТАНИЙ
Введен в действие приказом Федерального агентства по техническому регулированию и метрологии от 4 августа 2020 г. N 444-ст
Межгосударственный стандарт ГОСТ 31604-2020 (IEC 61545:1996)
"СОЕДИНИТЕЛЬНЫЕ УСТРОЙСТВА. УСТРОЙСТВА ДЛЯ ПРИСОЕДИНЕНИЯ АЛЮМИНИЕВЫХ ПРОВОДНИКОВ К ЗАЖИМАМ ИЗ ЛЮБОГО МАТЕРИАЛА И МЕДНЫХ ПРОВОДНИКОВ К ЗАЖИМАМ ИЗ АЛЮМИНИЕВЫХ СПЛАВОВ. ОБЩИЕ ТРЕБОВАНИЯ И МЕТОДЫ ИСПЫТАНИЙ"
Connecting devices. Devices for the connection of aluminium conductors in clamping units of any material and copper conductors in aluminium bodied clamping units. General requirements and test methods
МКС 29.120.20
Дата введения - 1 марта 2021 г.
Взамен ГОСТ 31604-2012 (IEC 61545:1996)
Предисловие
Цели, основные принципы и общие правила проведения работ по межгосударственной стандартизации установлены ГОСТ 1.0 "Межгосударственная система стандартизации. Основные положения" и ГОСТ 1.2 "Межгосударственная система стандартизации. Стандарты межгосударственные, правила и рекомендации по межгосударственной стандартизации. Правила разработки, принятия, обновления и отмены"
Сведения о стандарте
1 Подготовлен Акционерным обществом "Диэлектрические кабельные системы" (АО "ДКС") на основе собственного перевода на русский язык англоязычной версии стандарта, указанного в пункте 5
2 Внесен Федеральным агентством по техническому регулированию и метрологии
3 Принят Межгосударственным советом по стандартизации, метрологии и сертификации (протокол от 29 мая 2020 г. N 130-П)
За принятие проголосовали:
|
Краткое наименование страны по МК (ИСО 3166) 004-97 |
Код страны по МК (ИСО 3166) 004-97 |
Сокращенное наименование национального органа по стандартизации |
|
Армения |
AM |
Минэкономики Республики Армения |
|
Беларусь |
BY |
Госстандарт Республики Беларусь |
|
Киргизия |
KG |
Кыргызстандарт |
|
Россия |
RU |
Росстандарт |
|
Таджикистан |
TJ |
Таджикстандарт |
|
Узбекистан |
UZ |
Узстандарт |
4 Приказом Федерального агентства по техническому регулированию и метрологии от 4 августа 2020 г. N 444-ст межгосударственный стандарт ГОСТ 31604-2020 (IEC 61545:1996) введен в действие в качестве национального стандарта Российской Федерации с 1 марта 2021 г.
5 Настоящий стандарт модифицирован по отношению к международному стандарту IEC 61545:1996 "Устройства соединительные. Устройства для соединения алюминиевых проводов в зажимных приспособлениях из любого материала и медных проводов в зажимных приспособлениях из алюминия" ("Connecting devices - Devices for the connection of aluminium conductors in clamping units of any material and copper conductors in aluminium bodied clamping units", MOD) путем внесения дополнительных требований, объяснение которых приведено во введении к настоящему стандарту.
Наименование настоящего стандарта изменено относительно наименования указанного международного стандарта для приведения его в соответствие с ГОСТ 1.5 (подраздел 3.6).
Международный стандарт разработан Подкомитетом SC 23F "Соединительные устройства" Технического комитета ТС 23 "Электрическое вспомогательное оборудование" Международной электротехнической комиссии (IEC).
Сведения о соответствии ссылочных межгосударственных стандартов международным стандартам, использованным в качестве ссылочных в примененном международном стандарте, приведены в дополнительном приложении ДБ
6 Взамен ГОСТ 31604-2012 (IEC 61545:1996)
Введение
В настоящем стандарте методы испытаний выделены курсивом.
В настоящем стандарте раздел "Нормативные ссылки" изложен в соответствии с ГОСТ 1.5, а в тексте добавлены абзацы для учета потребности национальных экономик стран, указанных в предисловии, которые выделены вертикальной линией, расположенной слева от приведенного текста. В тексте стандарта соответствующие ссылки выделены подчеркиванием сплошной горизонтальной линией.
В настоящий стандарт введено дополнительное приложение ДА, устанавливающее дополнительные требования к зажимам, учитывающие потребности экономик стран, упомянутых в предисловии как проголосовавшие за принятие настоящего стандарта.
Настоящий стандарт распространяется на винтовые и безвинтовые контактные зажимы соединительных устройств из любого материала, выполненных как заодно с прибором, так и встроенными в прибор (далее - зажимы), предназначенные для присоединения алюминиевых проводников (в том числе из сплавов марок 8030 и 8176) без специальной подготовки (с изолированными или неизолированными концами), плакированных медью (в соответствии с ГОСТ 22483) жестких (одно- и многопроволочных) номинальным сечением от 2,5 до 50 мм 2 включительно и эквивалентных проводников AWG на номинальное переменное напряжение до 1000 В частотой до 1000 Гц включительно и постоянное напряжение до 1500 В.
Настоящий стандарт распространяется также на зажимы с корпусом из алюминиевых сплавов для присоединения жестких (одно- и многопроволочных) и гибких медных проводников (в соответствии с ГОСТ 22483) номинальным сечением от 0,5 до 35 мм 2 включительно и эквивалентных проводников AWG.
Настоящий стандарт устанавливает минимальные требования к обжимным элементам для соединительных устройств.
Стандарт не распространяется на зажимы:
a) присоединяемые методом обжатия, пайкой твердым и мягким припоями, сваркой;
b) цифровых или сигнальных цепей;
c) с плоскими штыревыми соединителями (оконцевателями) по ГОСТ IEC 61210, обеспечивающие прямой контакт с жилой проводника путем прокалывания изоляции по ГОСТ 31195.2.3. требующие скручивания жил соединяемых проводников, например, со скрученными стыками по ГОСТ IEC 60998-2-4.
Примечание - Требования к гибким алюминиевым проводникам после освоения их промышленного изготовления будут включены в настоящий стандарт.
В настоящем стандарте использованы нормативные ссылки на следующие межгосударственные стандарты:
ГОСТ 9.005 Единая система защиты от коррозии и старения. Металлы, сплавы, металлические и неметаллические неорганические покрытия. Допустимые и недопустимые контакты с металлами и неметаллами
ГОСТ 15.001 1) Система разработки и постановки продукции на производство. Продукция производственно-технического назначения
──────────────────────────────
1) В Российской Федерации действует ГОСТ Р 15.301-2016 "Система разработки и постановки продукции на производство. Продукция производственно-технического назначения. Порядок разработки и постановки продукции на производство".
──────────────────────────────
ГОСТ 8724 (ИСО 261-98) Основные нормы взаимозаменяемости. Резьба метрическая. Диаметры и шаги
ГОСТ 15150 Машины, приборы и другие технические изделия. Исполнения для различных климатических районов. Категории, условия эксплуатации, хранения и транспортирования в части воздействия климатических факторов внешней среды
ГОСТ 15543.1 Изделия электротехнические и другие технические изделия. Общие требования в части стойкости к климатическим внешним воздействующим факторам
ГОСТ 16504 Система государственных испытаний продукции. Испытания и контроль качества продукции. Основные термины и определения
ГОСТ 17516.1 Изделия электротехнические. Общие требования в части стойкости к механическим внешним воздействующим факторам
ГОСТ 22483 (IEC 60228:2004) Жилы токопроводящие для кабелей, проводов и шнуров
ГОСТ 23216 Изделия электротехнические. Хранение, транспортирование, временная противокоррозионная защита, упаковка. Общие требования и методы испытаний
ГОСТ 31195.1 (IEC 60998-1:1990) Соединительные устройства для низковольтных цепей бытового и аналогичного назначения. Часть 1. Общие требования
ГОСТ 31195.2.3 (IEC 60998-2-3:1991) Соединительные устройства для низковольтных цепей бытового и аналогичного назначения. Часть 2-3. Дополнительные требования к контактным зажимам, прокалывающим изоляцию медных проводников для их соединения
ГОСТ 31602 (IEC 60999) (все части) Соединительные устройства. Требования безопасности к контактным зажимам
ГОСТ IEC 60227-3 Кабели с поливинилхлоридной изоляцией на номинальное напряжение до 450/750 В включительно. Кабели без оболочки для стационарной прокладки
ГОСТ IEC 60898-1 Аппаратура малогабаритная электрическая. Автоматические выключатели для защиты от сверхтоков бытового и аналогичного назначения. Часть 1. Автоматические выключатели для переменного тока
ГОСТ IEC 60947-7-1 Аппаратура распределения и управления низковольтная. Часть 7-1. Электрооборудование вспомогательное. Колодки клеммные для медных проводников
ГОСТ IEC 60998-2-1 Соединительные устройства для низковольтных цепей бытового и аналогичного назначения. Часть 2-1. Дополнительные требования к соединительным устройствам с резьбовыми зажимами, используемыми в качестве отдельных узлов
ГОСТ IEC 60998-2-4 Соединительные устройства для низковольтных цепей бытового и аналогичного назначения. Часть 2-4. Дополнительные требования к устройствам соединения скруткой
ГОСТ IEC 61210 Устройства присоединительные. Зажимы плоские быстросоединяемые для медных электрических проводников. Требования безопасности
Примечание - При пользовании настоящим стандартом целесообразно проверить действие ссылочных стандартов и классификаторов на официальном интернет-сайте Межгосударственного совета по стандартизации, метрологии и сертификации (www.easc.by) или по указателям национальных стандартов, издаваемым в государствах, указанных в предисловии, или на официальных сайтах соответствующих национальных органов по стандартизации. Если на документ дана недатированная ссылка, то следует использовать документ, действующий на текущий момент, с учетом всех внесенных в него изменений. Если заменен ссылочный документ, на который дана датированная ссылка, то следует использовать указанную версию этого документа. Если после принятия настоящего стандарта в ссылочный документ, на который дана датированная ссылка, внесено изменение, затрагивающее положение, на которое дана ссылка, то это положение применяется без учета данного изменения. Если ссылочный документ отменен без замены, то положение, в котором дана ссылка на него, применяется в части, не затрагивающей эту ссылку.
В настоящем стандарте применены следующие термины с соответствующими определениями.
3.1
|
зажимной (обжимной) элемент (clamping unit): Часть(и) зажима, необходимая для механического прижима и электрического соединения проводника(ов), включая части, которые требуются для обеспечения надлежащего давления контакта. [ГОСТ 31195.1, пункт 3.6] |
Примечание - Пример зажимного элемента приведен на рисунке 1 и в приложении F.
3.2
|
зажим (terminal): Однополюсный проводящий элемент, состоящий из одного или нескольких зажимных элементов и, если необходимо, изоляции. [ГОСТ 31195.1, пункт 3.6] |
3.3
|
соединительное устройство (connecting device): Устройство для электрического соединения двух или нескольких проводников, содержащих один или несколько выводов, и, если необходимо, изоляцию и/или вспомогательные элементы. [ГОСТ 31195.1, пункт 3.4] |
3.4 винтовой контактный зажим (screw-type clamping unit): Зажим для присоединения одного или нескольких проводников, осуществляемого с помощью прижимных резьбовых устройств.
[ГОСТ IEC 60998-2-1, пункт 3.101]
3.4.1
|
торцевой контактный зажим (pillar clamping unit): Зажим, в котором проводники вводятся в отверстие или полость и зажимаются одним или более винтами; давление зажима может передаваться непосредственно винтом или через промежуточный зажимной элемент, прижимаемый винтом. [ГОСТ IEC 60998-2-1, пункт 3.101.1] |
Примечание - Примеры торцевых контактных зажимов приведены на рисунках F.3 и F.4.
3.4.2
|
зажим с крепежной головкой (screw clamping unit): Зажим, в котором проводники зажимаются под головкой одного или нескольких винтов; зажимное давление может передаваться непосредственно от головки винта или через промежуточный элемент типа шайбы, зажимной пластины или устройства, препятствующего выскальзыванию проводников. [ГОСТ IEC 60998-2-1, пункт 3.101.2] |
Примечание - Примеры контактных зажимов с крепежной головкой приведены на рисунках F.1 и F.2.
3.4.3
|
зажим с крепежной гайкой (stud clamping unit): Зажим, в котором проводники зажимаются под гайкой; зажимное давление может передаваться непосредственно от гайки соответствующей конфигурации или через промежуточный элемент типа шайбы, зажимной пластины или устройства, препятствующего выскальзыванию проводников. [ГОСТ IEC 60998-2-1, пункт 3.101.3] |
Примечание - Пример контактного зажима с крепежной гайкой приведен на рисунке F.2e).
3.4.4
|
зажим с прижимной пластиной (saddle clamping unit): Зажим, в котором проводники зажимаются под пластиной двумя или более винтами или гайками. [ГОСТ IEC 60998-2-1, пункт 3.101.4] |
Примечание - Пример контактного зажима с прижимной планкой приведен на рисунках F.2c) и F.2d).
3.4.5
|
колпачковый зажим (mantle clamping unit): Зажим, в котором проводник прижимается к вырезу в резьбовом болте с помощью гайки или шайбой особой формы при помощи гайки с центральным штифтом, если гайка колпачковая, или другим равно эффективным средством для передачи давления от гайки к проводнику в пределах паза. [ГОСТ IEC 60998-2-1, пункт 3.101.5] |
Примечание - Пример колпачкового контактного зажима приведен на рисунке F.5.
3.5
|
безвинтовой контактный зажим (screwless-type clamping unit): Зажим для присоединения и последующего отсоединения двух или нескольких проводников, осуществляемого прямо или косвенно пружинами, клиньями и т.п. [ГОСТ IEC 60998-2-2, пункт 3.101] |
Примечание - Примеры безвинтовых контактных зажимов приведены на рисунке F.6.
3.5.1
|
универсальный контактный зажим (universal clamping unit): Зажим для присоединения и отсоединения всех типов проводников (жестких и гибких). [ГОСТ IEC 60998-2-2, пункт 3.101.1] |
3.5.2
|
неуниверсальный контактный зажим (non-universal clamping unit): Зажим для присоединения и отсоединения проводника только определенного вида [например, только однопроволочных проводников или только жестких (однопроволочных и скрученных) проводников]. [ГОСТ IEC 60998-2-2, пункт 3.101.2] |
3.6 контактный зажим с корпусом из алюминиевых сплавов (aluminium bodied clamping unit): Контактный зажим, у которого один элемент или более, осуществляющий механическую функцию, изготовлен из алюминиевых сплавов.
3.7
|
номинальная соединительная способность (rated connecting capacity): Площадь поперечного сечения наибольшего жесткого проводника(ов), соединяемого в соответствии с указаниями изготовителя соединительного устройства. [ГОСТ 31195.1, пункт 3.8] |
Примечание - Номинальная соединительная способность эквивалентна верхнему пределу диапазона номинальных сечений согласно ГОСТ IEC 60947-7-1 или соответствующему размеру по AWG.
3.8
|
номинальный ток (rated current): Ток устройства, указываемый его изготовителем. [ГОСТ 31195.1, пункт 3.10] |
3.9
|
температура окружающей среды (ambient temperature): Температура воздуха вокруг соединительного устройства вместе с его оболочкой, если такая имеется. [ГОСТ 31195.1, пункт 3.13] |
3.10
|
превышение температуры (temperature rise): Разность температуры испытуемой части вместе с ее корпусом, если таковой имеется, измеряемой под нагрузкой согласно техническому заданию на проведение испытаний, и температуры окружающей среды. [ГОСТ 31195.1, пункт 3.14] |
3.11 проводник без специальной подготовки (unprepared conductor): Отрезанный проводник, с конца которого снята на определенную длину изоляция для подсоединения его к выводу.
3.12 проводник со специальной подготовкой (prepared conductor): Проводник, конец жилы которого имеет фигурную форму (например, в виде петельки) или снабжен кабельным наконечником.
3.13 обработанный контактный участок проводника [treated contact area of a conductor (treated conductor)]: Контактный участок проводника, на котором с наружной поверхности жил удалена окисная пленка (например, механическим способом) и/или на который нанесен защитный компаунд для уменьшения коррозии и повышения качества соединения.
3.14 компенсатор (equalizer): Устройство, используемое в испытательной петле, чтобы обеспечить получение эквипотенциальной точки (и тока одной и той же величины) в многожильном проводнике без нежелательного влияния на температуру проводника(ов).
3.15 эталонный проводник (reference conductor): Отрезок проводника того же типа и размера, что и проводник, присоединяемый к испытательному контактному зажиму и включенный в ту же последовательную цепь, позволяющий определить эталонную температуру и, если потребуется, эталонное сопротивление.
3.16 коэффициент устойчивости S (stability factor S): Мера стабильности температуры контактного зажима в процессе циклического испытания под токовой нагрузкой.
3.17 пластина (palm): Соединительная токопроводящая часть контактного зажима.
Зажимы должны иметь конструкцию, обеспечивающую при нормальной работе надежные эксплуатационные характеристики, не представляющую опасность для потребителей и окружающей среды.
Соответствие проверяют проведением всех указанных испытаний.
5.1 Испытания в соответствии с настоящим стандартом являются периодическими.
5.2 Зажимы должны удовлетворять требованиям к испытаниям согласно таблице 1. При этом испытаниям подвергают отдельные комплекты образцов.
|
Номер комплекта образцов |
Сечение проводника |
Пункт стандарта |
Последовательность испытаний |
|
1 |
Наибольшее |
11.1 |
Вставление в зажим проводника |
|
2 |
11.4 |
Повторное использование | |
|
3а (отдельные элементы) |
11.5 |
Испытание на превышение температуры (N1) | |
|
11.2 |
Зажим проводника без чрезмерного повреждения | ||
|
11.5 |
Испытание на превышение температуры (N2) | ||
|
11.3 |
Испытание на натяжение | ||
|
11.6 |
Изгиб (безвинтовые контактные зажимы) | ||
|
4а (отдельные элементы) |
Наименьшее |
11.2 |
Испытание прочности изоляции при кручении |
|
11.3 |
Испытание на натяжение | ||
|
11.6 |
Изгиб (безвинтовые контактные зажимы) | ||
|
5а (отдельные элементы) |
Наибольшее |
11.7 |
Циклическое испытание под токовой нагрузкой |
|
3b (неотъемлемые части изделия) |
Согласно стандарту на соответствующее изделие 1) |
То же, что и для комплекта 3а |
То же, что и для комплекта 3а |
|
4b (неотъемлемые части изделия) |
Наибольшее 2) и наименьшее |
То же, что и для комплекта 4а |
То же, что и для комплекта 4а |
|
5b (неотъемлемые части изделия) |
Согласно стандарту на соответствующее изделие 1) |
То же, что и для комплекта 5а |
То же, что и для комплекта 5а |
|
1) Руководство приведено в приложении D. 2) В случае, если данный проводник еще испытывали в составе комплекта 3b. | |||
5.2.1 Испытания с использованием алюминиевого провода являются предпочтительными при проверке алюминиевого провода с медным покрытием.
5.3 Образцы испытывают в состоянии поставки в рабочем положении при температуре окружающей среды (20 ± 5) °С, если иное не указано в технических условиях на зажимы конкретных типов, за исключением испытания по 11.7.7.10.
5.4 Испытуемый проводник
5.4.1 Для контактных зажимов, обозначенных Al или Al-Cu, алюминиевые испытуемые проводники должны быть класса А и/или В.
Класс А - однопроволочные проводники из сплава серии 8000 (в том числе марок 8030 и 8176) с прочностью при растяжении для проводников, изготовленных из нетермообработанной катанки, 115-140 МПа, для проводников, изготовленных из термообработанной катанки, - 60-110 МПа, относительным удлинением не менее 10 % и максимальным удельным сопротивлением 0,0287 Ом·мм2/м, а также многопроволочные проводники из сплавов 1350-Н16, 1350-Н19, 1350-Н26 с прочностью при растяжении 114-200 МПа, относительным удлинением не менее 1,5 % и максимальным удельным сопротивлением 0,0282 Ом·мм2/м.
Класс В - одно- и многопроволочные проводники из сплава 1370 с прочностью при растяжении 90-180 МПа, относительным удлинением 1-4 % и удельным сопротивлением 0,0283 Ом·мм2/м.
Примечание - В приложении G приведены типы алюминиевых проводников.
5.4.2 Медный испытуемый проводник должен соответствовать требованиям ГОСТ IEC 60227-3 или требованиям, установленным изготовителем.
5.4.3 Испытания следует проводить, используя проводники типов, для которых предназначен зажим, то есть гибкий, жесткий (одно- или многопроволочный) алюминиевый или медный проводник, как указано в 11.7.4.
Для каждой комбинации следует испытывать отдельные образцы.
Примечание - Гибкие кабели не изготавливают из алюминия.
5.4.4 Подготовка проводника
Непосредственно перед вставлением проводника в зажим с целью его правильного присоединения следует аккуратно удалить изоляцию на достаточной длине. Провод должен быть размещен таким образом, чтобы 6-13 мм неизолированного проводника находились между плоскостью ввода провода в зажим и началом изоляции. Не допускается удаление окисной пленки с поверхности проводника механическим или химическим способом, если иное не установлено изготовителем согласно 6.2.
5.5 Выдержка испытуемых образцов
5.5.1 Образцы изделий, классифицированные согласно 6.1, испытывают в состоянии поставки.
5.5.2 Образцы изделий, классифицированные согласно с 6.2, испытывают в обработанном состоянии в соответствии с рекомендациями изготовителя.
5.6 Для каждого комплекта, приведенного в таблице 1, следует использовать отдельные образцы.
5.7 Каждый комплект должен состоять минимум из четырех образцов для зажима каждого вида. В случае большего числа комбинаций проводников количество образцов в комплекте достаточно для проверки наиболее неблагоприятной(ых) комбинации(й) контактных зажимов и испытуемого(ых) проводника(ов).
5.8 Если хотя бы один из образцов не удовлетворяет требованиям испытания из-за дефекта при сборке или изготовлении, что не является характерным для данной конструкции, это испытание и любые предшествующие испытания, которые могут повлиять на результаты данного испытания, должны быть проведены на другом полном комплекте образцов, все из которых должны соответствовать требованиям повторных испытаний.
Вместе с комплектом N 1 (см. таблицу 1) может поставляться дополнительный комплект из четырех образцов, который может потребоваться для повторного проведения какого-либо испытания. Если дополнительный комплект не представлен, все испытания должны быть проведены повторно.
5.9 Крутящий момент, прикладываемый при затягивании винтов и гаек, должен быть установлен изготовителем, в противном случае следует пользоваться приложением А для винтов с резьбой по ГОСТ 8724 (см. ГОСТ IEC 60998-2-1) или приложением В для винтов, рекомендуемых Обществом автомобильных инженеров (SAE).
Крутящий момент, используемый при испытании винтов под токовой нагрузкой, приведен в 11.7.3.
Не допускается осуществлять повторное затягивание винтов и гаек в промежутке между испытаниями. Соединительные устройства с зажимными винтами, предусматривающими различные способы затягивания (например, винт с шестигранной головкой со шлицем), должны испытываться согласно количеству методов затягивания с приложением соответствующих крутящих моментов. Для каждого прилагаемого крутящего момента используют отдельные комплекты образцов.
В процессе испытания контактный зажим не должен быть поврежден (излом винтов или повреждение шлицев у головок, резьб, шайб или скоб) настолько, что невозможно дальнейшее его использование.
Форма лезвия испытательной отвертки должна соответствовать размеру испытуемых винтов. Крутящий момент следует прикладывать плавно и без рывков до достижения установленного значения крутящего момента.
5.10 В результате испытаний не должно быть излома проводника или какой-либо проволоки у многопроволочного провода, повреждения резьбы, отрыва деталей или других повреждений контактного зажима. Излом проводника или какой-либо проволоки у многопроволочного проводника должен определяться осмотром контактного зажима в собранном виде с присоединенным проводником. Если визуально установлено, что проводник или проволока у многопроволочного проводника отсоединены, считают, что произошел излом проводника.
Примечание - Конструкция [см. рисунок F.3a)] зажимов для алюминиевых проводников требует высокой степени внимания. Использование гибких медных проводников приводит к большей деформации гибкого проводника, что способствует излому его жил. Допускается излом 5 % жил у гибкого медного проводника. Это определяют подсчетом числа сломанных жил проводника после его отсоединения.
5.11 Ни одна жила проводника не должна выходить за пределы зажима.
Проводники и контактные зажимы классифицируют по следующим критериям.
6.1 Необработанные проводники и контактные зажимы.
6.2 Обработанные проводники и/или контактные зажимы.
Компаунд, применяемый для обработки, должен быть указан в каталоге изготовителя.
7.1 На зажимы должна быть нанесена следующая маркировка, приведенная в таблице 2.
|
Вид маркировки |
Место маркировки |
Пункт | |
|
На соединительном устройстве |
На упаковке минимального размера (или указывается в инструкции, прилагаемой к зажиму) | ||
|
Элементы маркировки: | |||
|
- наименование, товарный или отличительный знак предприятия-изготовителя; |
** |
** |
7.1.1 |
|
- обозначение типа, которое может быть каталожным номером; |
* |
** |
7.1.2 |
|
- обозначение типа присоединенных проводников; |
* |
** |
7.3 |
|
- сечение присоединенных проводников |
* |
** |
7.4 |
|
Метод обработки проводника |
** |
7.5 | |
|
Длина изоляции, которую необходимо удалить перед закреплением проводника в безвинтовом зажиме (если она невидима) |
** |
7.6 | |
|
Крутящий момент |
** |
7.7 | |
|
Специальные инструменты для безвинтовых контактных зажимов |
** |
7.8 | |
|
Номинальный ток, А |
* |
** |
7.9 |
|
* Маркируют при необходимости. ** Маркируют обязательно. Примечание - Когда устройство является неотъемлемой частью изделия, название изготовителя или торговая марка и указание типа могут маркироваться на изделии, если они не промаркированы на соединительном устройстве. | |||
7.1.1 На соединительных устройствах в виде отдельных элементов должна наноситься маркировка, включающая наименование, товарный или отличительный знак предприятия-изготовителя.
7.1.2 Обозначение типа (там, где это возможно) должно указываться на отдельном элементе изделия или упаковке минимального размера.
7.1.3 Соединительные устройства, являющиеся неотъемлемой частью изделия, не требуют маркировки.
Примечание - Соединительные устройства, на которые не нанесено название изготовителя или тип и удовлетворяющие требованиям настоящего стандарта, должны быть испытаны или иметь документацию, свидетельствующую о том, что они соответствуют требованиям настоящего стандарта.
7.2 В документации изготовителя должны быть указаны класс(ы) алюминиевого проводника и вид сплава согласно 5.4.1.
7.3 Типы проводников, которые могут быть присоединены к контактному зажиму, должны быть указаны на упаковке минимального размера или в сопроводительной документации. Там, где это возможно, маркировка должна быть нанесена на соединительном устройстве. В таблицах 3А и 3В приводится маркировка для необработанных и обработанных проводников соответственно.
|
Материал проводника |
Al |
Al и Cu 2) |
Cu | ||||
|
Материал контактного зажима |
Al |
Си + другой |
Al |
Cu + другой |
Al |
Cu 1) + другой | |
|
Тип проводника |
однопроволочный |
Al s |
Al s |
Al s/Cu s |
Al s/Cu s |
Cu s |
s |
|
жесткий многопроволочный |
Al r |
Al r |
Al r/Си r |
Al r/Cu r |
Cu r |
r | |
|
гибкий |
- |
- |
Cu f |
Cu f |
Cu f |
f | |
|
все типы |
Al |
Al |
Al/Cu |
Al/Cu |
Cu |
Маркировка отсутствует | |
|
1) См. ГОСТ 31602. 2) Если не предусмотрены другие комбинации материалов и типов проводников, следует использовать комбинацию сплавов из таблицы, например для жестких алюминиевых проводников и медных проводников всех типов используют маркировку Al s/Cu. Примечание - В таблице используют следующие условные обозначения типов проводников: s - однопроволочный, r - жесткий многопроволочный, f - гибкий. | |||||||
|
Материал проводника |
Al |
Al и Cu 2) |
Cu | ||||
|
Материал контактного зажима |
Al |
Cu + другой |
Al |
Cu + другой |
Al |
Cu 1) + другой | |
|
Тип проводника |
однопроволочный |
Al s-t |
Al s-t |
Al s-t/Cu s |
Al s-t/Cu s |
Cu s |
s |
|
жесткий многопроволочный |
Al r-t |
Al r-t |
Al r-t/Cu r |
Al r-t/Cu r |
Cu r |
r | |
|
гибкий |
- |
- |
Cu f |
Cu f |
Cu f |
t | |
|
все типы |
Al-t |
Al-t |
Al-t/Cu |
Al-t/Cu |
Cu |
Маркировка отсутствует | |
|
1) См. ГОСТ 31602. 2) Если не предусмотрены другие комбинации материалов и типов проводников, следует использовать комбинацию сплавов, например для жестких алюминиевых проводников и медных проводников всех типов используют маркировку Al s-t/Cu. Примечание - В таблице используют следующие условные обозначения типов проводников: t - обработанный, s - однопроволочный, r - жесткий многопроволочный, f - гибкий. | |||||||
7.4 Размер проводников, присоединенных к контактному зажиму, должен быть указан на упаковке минимального размера или в сопроводительной документации к ней. Когда это возможно, маркировка должна наноситься на соединительное устройство.
7.5 Метод обработки проводника и/или контактного зажима пользователем, включая идентификацию компаунда(ов), если это необходимо, согласно 3.13 должен быть также указан на упаковке минимального размера или в сопроводительной документации к ней.
7.6 Длина изоляции, удаляемой перед вставлением проводника в контактный зажим, если она невидима, должна быть указана на упаковке минимального размера или в сопроводительной документации к ней.
7.7 Крутящий момент, если он указан изготовителем (см. 5.9), должен быть приведен на упаковке минимального размера или в сопроводительной документации к ней.
7.8 Для безвинтовых контактных зажимов специальный и инструмент общего назначения должен быть указан на упаковке минимального размера или в сопроводительной документации к ней.
7.9 Для соединительных устройств как отдельных элементов номинальный ток зажима должен быть указан на упаковке минимального размера или в сопроводительной документации к ней. Если это возможно, маркировка должна быть также указана на соединительном устройстве.
Стандартные номинальные соединительные способности:
0,50; 0,75; 1,00; 1,50; 2,50; 4,00; 6,00; 10,00; 16,00; 25,00; 35,00 и 50,00 мм.
Минимальное сечение алюминиевых проводников - 2,50 мм, а максимальное сечение медных проводников - 35,00 мм.
9.1 Контактные зажимы должны обеспечивать присоединение только одного проводника. Зажимы некоторых типов могут также использоваться, если это указано изготовителем, для присоединения двух или более проводников с одинаковыми и различными номинальными сечениями или их комбинациями. Контактные зажимы должны обеспечивать присоединение неподготовленных проводников (обработанных и необработанных).
Соответствие проверяют испытанием по 11.1.
9.2 Соотношение номинальной соединительной способности контактных зажимов и присоединяемых проводников, а также диаметры проводников приведены в таблице 4.
В миллиметрах
|
Номинальная соединительная способность, мм 2 |
Сечение и теоретический диаметр проводников | |||||||||
|
Метрическая система |
AWG | |||||||||
|
Жесткие |
Гибкие |
Жесткие |
Гибкие | |||||||
|
Сечение проводников, мм 2 |
Диаметр |
Сечение проводников, мм 2 |
Диаметр |
Калибр |
Диаметр + 5 % |
Калибр |
Диаметр + 5 % | |||
|
Однопроволочные |
Многопроволочные |
Однопроволочные |
Многопроволочные класса В 1) |
Диаметр многопроволочных проводников классов I, K, M | ||||||
|
0,50 |
0,50 |
0,9 |
1,1 |
0,50 |
1,1 |
20,0 |
0,85 |
0,97 |
20,0 |
1,02 |
|
0,75 |
0,75 |
1,0 |
1,2 |
0,75 |
1,3 |
18,0 |
1,07 |
1,23 |
18,0 |
1,28 |
|
1,00 |
1,00 |
1,2 |
1,4 |
1,00 |
1,5 |
- |
- |
- |
- |
- |
|
1,50 |
1,50 |
1,5 |
1,7 |
1,50 |
1,8 |
16,0 |
1,35 |
1,55 |
16,0 |
1,60 |
|
2,50 |
2,50 |
1,9 |
2,2 |
2,50 |
2,3 |
14,0 |
1,71 |
1,95 |
14,0 |
2,08 |
|
4,00 |
4,00 |
2,4 |
2,7 |
4,00 |
2,9 |
12,0 |
2,15 |
2,45 |
12,0 |
2,70 |
|
6,00 |
6,00 |
2,9 |
3,3 |
4,00 |
2,9 |
10,0 |
2,72 |
3,09 |
- |
- |
|
10,00 |
10,00 |
3,7 |
4,2 |
6,00 |
3,9 |
8,0 |
3,43 |
3,89 |
10,0 |
3,36 |
|
16,00 |
16,00 |
4,6 |
5,3 |
10,00 |
5,1 |
6,0 |
4,32 |
4,91 |
8,0 |
4,32 |
|
25,00 |
25,00 |
- |
6,6 |
16,00 |
6,3 |
4,0 |
5,45 |
6,18 |
6,0 |
5,73 |
|
35,00 |
35,00 |
- |
7,9 |
25,00 |
7,8 |
2,0 |
6,87 |
7,78 |
4,0 |
7,26 |
|
1) Размеры относятся только к гибким проводникам класса 5 по ГОСТ 22483. | ||||||||||
9.3 Если иное не указано изготовителем, контактные зажимы должны обеспечивать присоединение жестких и гибких проводников согласно таблице 4, в соответствии с их номинальной соединительной способностью. Маркировка приведена в разделе 7.
Соответствие проверяют осмотром и испытанием согласно 11.1.
9.4 У безвинтовых контактных зажимов присоединение проводников должно осуществляться:
- для универсальных контактных зажимов - с помощью инструмента общего назначения или соответствующего устройства, составляющего единое целое с контактным зажимом и предназначенного для открывания его с целью вставления или извлечения проводников;
- для контактных зажимов - простым вставлением. Для отсоединения проводников необходимо осуществить операцию, отличную от натяжения проводника.
Допускается использование инструмента общего назначения или соответствующего устройства для открывания контактного зажима с целью вставления или извлечения проводника.
Примечание - См. 3.5.
Соответствие проверяют осмотром и испытанием согласно 11.1.
10.1 Токоведущие части должны быть изготовлены из металла, который в условиях, встречающихся в изделии, обладает механической прочностью, устойчивостью к коррозии и электропроводностью, соответствующими их предполагаемому использованию.
Соответствие проверяют осмотром и, если необходимо, с помощью химического анализа или испытанием на коррозию, которое должно быть приведено в стандарте на конкретное изделие.
Токоведущие части, которые могут подвергаться механическому износу, не следует изготавливать из стали с гальваническим покрытием.
Примечания
1 На корпус контактного зажима из меди, сплава меди, алюминия и сплава алюминия может быть нанесено токопроводящее покрытие, препятствующее окислению и коррозии. Олово является приемлемым для использования в качестве покрытия. Другие покрытия могут быть использованы, если исследование показывает, что они допустимы для данной цели.
2 Нет необходимости наносить покрытие на контактный зажим, у которого при поставке полость для размещения проводника предварительно заполняется компаундом, предотвращающим окисление.
3 Нет необходимости наносить покрытие на контактный зажим с алюминиевым корпусом, не предусматривающий фиксацию проводника и предназначенный для присоединения только алюминиевого проводника, покрытого медью.
4 Считают, что латунь, содержащая не менее 80 % меди, является достаточно устойчивой к коррозионному растрескиванию (межкристаллитная коррозия).
10.2 Контактные зажимы должны быть разработаны и сконструированы таким образом, чтобы усилие зажима передавалось только через такой изоляционный материал, как керамика или чистая слюда, если металлические части не обладают достаточной упругостью, позволяющей компенсировать любую возможную усадку и пластическую деформацию изоляционного материала.
Примечание - Использование неметаллов для компенсации любой возможной деформации (например, усадки) находится на рассмотрении.
Соответствие проверяют осмотром.
Примечание - Проверка эффективности упругих металлических частей находится на рассмотрении.
10.3 Металл(ы), выбранный(ые) для заземляющего контактного зажима, должен(ны) быть пригоден(ны) для использования с другими металлами проводников и соединительных устройств без чрезмерного разрушения из-за гальванической реакции или окисления.
Соответствие проверяют осмотром.
Примечания
1 Метод проверки устойчивости к коррозии находится на рассмотрении.
2 Рекомендуется не использовать алюминий в случаях, когда предусматривается прямое вставление проводника в зажим.
10.4 Винты и гайки, обеспечивающие зажим проводника, не должны использоваться для крепления какой-либо другой детали, хотя они могут удерживать контактный зажим на месте или препятствовать его проворачиванию.
Соответствие проверяют осмотром.
10.5 Винты или гайки заземляющих контактных зажимов должны быть соответствующим образом зафиксированы, чтобы исключить случайное их ослабление, и не должно быть возможным ослабить их без помощи инструмента.
Примечание - Может возникнуть необходимость в использовании упругой детали (например, прижимной планки), если конечное изделие предназначено для использования в условиях вибрации.
10.6 У безвинтовых контактных зажимов присоединение и отсоединение проводников должны осуществляться в соответствии с инструкциями изготовителя. Отсоединение проводника должно предусматривать операцию, исключающую натяжение проводника, что может иметь место при нормальной эксплуатации, при этом данную операцию осуществляют вручную как с помощью инструмента, так и без него.
Отверстия для инструмента, применяемого для ввода и разъединения жил проводников, должны четко отличаться от отверстия, предназначенного для инструмента.
Соответствие проверяют осмотром.
10.7 Безвинтовые контактные зажимы, предназначенные для осуществления межсоединений между двумя или более проводниками, должны быть сконструированы таким образом, чтобы:
- зажим каждого проводника осуществлялся раздельно;
- при присоединении и отсоединении проводников их можно было присоединять и отсоединять одновременно или раздельно.
Должна быть возможность надежного зажима любого количества проводников, в том числе максимального, установленного изготовителем.
Соответствие проверяют осмотром и испытаниями согласно 11.4.2.
10.8 Безвинтовые контактные зажимы должны иметь такую конструкцию, чтобы исключить неправильное введение проводника.
Соответствие проверяют осмотром.
10.9 Контактные зажимы должны обладать соответствующей механической прочностью.
Соответствие проверяют испытаниями согласно 11.2-11.4.
10.10 Контактные зажимы должны быть разработаны и сконструированы таким образом, чтобы они зажимали проводник, не вызывая чрезмерного повреждения, исключающего его дальнейшее использование.
Соответствие проверяют осмотром после проведения испытаний, приведенных в таблице 1.
10.11 Контактные зажимы должны иметь конструкцию, обеспечивающую надежное зажатие проводника.
Проводник должен быть зажат между металлическими поверхностями, за исключением контактных зажимов для медных проводников сечением до 0,75 мм 2 включительно, когда одна из поверхностей может быть неметаллической.
Соответствие проверяют осмотром в процессе испытаний согласно 11.2 и 11.3.
Примечание - Испытания контактных зажимов, в которых медный проводник не зажимают между металлическими поверхностями, находятся на рассмотрении.
10.12 Контактные зажимы должны иметь такую конструкцию, чтобы ни один провод многопроволочного жесткого или гибкого проводника не мог выходить из соединительного устройства.
Соответствие проверяют испытаниями согласно 11.2-11.4.
10.13 Контактные зажимы должны иметь такую конструкцию, чтобы превышение температуры в условиях нормальной эксплуатации было не более значений, соответствующих температуре материалов, используемых в контактном зажиме, и материалов, с которыми они контактируют.
Соответствие проверяют испытанием согласно 11.5.
10.14 Безвинтовые контактные зажимы должны иметь такую конструкцию, чтобы в условиях нормальной эксплуатации их электрические характеристики были надежными и не влияли на их дальнейшее использование.
Соответствие проверяют испытанием согласно 11.4.2.
10.15 Контактные зажимы должны иметь такую конструкцию, чтобы обеспечивалось вставление проводника наибольшего сечения в соответствии с 9.3.
Соответствие проверяют испытанием согласно 11.1.1.
10.16 Следует принять меры предосторожности с тем, чтобы контактные зажимы не подвергались натяжению, создаваемому присоединенными проводниками, образующими часть кабелей или шнуров (например, кабели и шнуры портативного оборудования).
Стандарты на конкретное изделие должны предусматривать снятие напряжений и соответствующие испытания.
10.17 Безвинтовые контактные зажимы должны иметь такую конструкцию, чтобы их характеристики не изменялись при сгибе вставляемого проводника (см. 11.6).
11.1 Присоединение и зажим проводников
11.1.1 Присоединение проводника наибольшего сечения следует проверять путем вставления его в зажим после удаления изоляции и придания концу проводника новой формы, если это необходимо.
Зачищенный конец проводника должен предусматривать возможность его вставления в зажим на полную глубину полости (для провода в контактном зажиме) без чрезмерного усилия.
11.1.2 В контактные зажимы вставляют проводник наибольшего сечения, тип которого соответствует номинальной соединительной способности и инструкции изготовителя согласно 9.3.
Перед вставлением в контактный зажим проводам многопроволочных жестких проводников и гибким проводникам может быть придана новая форма.
Проводник вставляют в контактный зажим до тех пор, пока он слегка не выйдет с противоположного конца зажима, если это возможно, или примет положение, при котором наиболее вероятен его выход из контактного зажима.
Затем зажимные винты (при их наличии) затягивают, прикладывая крутящий момент, приведенный в 5.9.
После данного испытания ни один провод проводника не должен выходить из контактного зажима, так как это снижает пути утечки и воздушные зазоры, предусмотренные стандартом на соответствующее изделие.
11.2 Испытание на прочность изоляции при кручении (зажим проводника без чрезмерного его повреждения)
Данное испытание следует проводить следующим образом.
Для проверки требования 10.10 (зажим проводника без чрезмерного повреждения) к контактному зажиму присоединяют проводники, тип, наибольшее и наименьшее сечения которых соответствуют 9.3 и таблице 1, и вставляют зажим в устройство, приведенное в приложении С.
Длина испытуемого проводника должна быть на 75 мм больше высоты, указанной в таблице 5.
|
Сечение проводника |
Диаметр отверстия втулки 1), мм |
Высота Н 2), мм |
Масса, кг | |
|
мм 2 |
AWG | |||
|
0,50 |
20 |
6,5 |
260 |
0,3 |
|
0,75 |
18 |
0,4 | ||
|
1,00 |
- |
0,4 | ||
|
1,50 |
16 | |||
|
2,50 |
14 |
9,5 |
280 |
0,7 |
|
4,00 |
12 |
0,9 | ||
|
6,00 |
10 |
1,4 | ||
|
10,00 |
8 |
2,0 | ||
|
16,00 |
6 |
13,0 |
300 |
2,9 |
|
25,00 |
4 |
4,5 | ||
|
- |
3 |
14,5 |
320 |
5,9 |
|
35,00 |
2 |
6,8 | ||
|
- |
1 |
16,0 |
340 |
8,6 |
|
50,00 |
0 |
9,5 | ||
|
1) Если диаметр отверстия втулки недостаточен для свободного введения проводника, то можно использовать втулку большего диаметра. 2) Допуск по высоте Н ± 15 мм. | ||||
Затем испытуемый проводник присоединяют к контактному зажиму, при этом зажимные винты или гайки (при их наличии) затягивают крутящим моментом в соответствии с 5.9.
Каждый из проводников подвергают следующему испытанию.
Сначала испытывают проводники наименьшего, а затем наибольшего сечений. Конец проводника пропускают через втулку соответствующего размера в пластине, установленной под устройством на высоте (см. таблицу 5). Втулка должна быть установлена в горизонтальной плоскости таким образом, чтобы ее средняя линия описывала круг диаметром 75 мм, концентричный центру зажима в горизонтальной плоскости. Дальше пластину поворачивают с частотой (10 ± 2) мин.
Расстояние между зажимом и верхней поверхностью втулки должно быть в пределах, указанных в таблице 5. Для предотвращения заедания, скручивания или вращения проводника втулку смазывают.
К концу проводника подвешивают груз, масса которого указана в таблице 5. Продолжительность испытания - 15 мин.
Во время испытаний проводник не должен выскальзывать из зажима или повреждаться до такой степени, чтобы его нельзя было в дальнейшем использовать.
В процессе испытания проводник не должен выходить из контактного зажима или ломаться вблизи него.
11.3 Испытание на натяжение
Данное испытание следует проводить, как указано ниже, на комплектах образцов номеров 3а или 3b и 4а или 4b, указанных в таблице 1.
К каждому проводнику прикладывают усилия натяжения, значения которых приведены в таблице 6. Усилие натяжения прикладывают без рывков в течение 1 мин в направлении оси проводника.
|
Сечение, мм 2 |
0,50 |
0,80 |
1,00 |
1,50 |
2,50 |
4,00 |
6,00 |
10,00 |
16,00 |
25,00 |
- |
35,00 |
- |
50,00 |
|
Американский сортамент проводов (AWG) |
20 |
18 |
- |
16 |
14 |
12 |
10 |
8 |
6 |
4 |
3 |
2 |
1 |
0 |
|
Усилие натяжения, Н |
30 |
30 |
35 |
40 |
50 |
60 |
80 |
90 |
100 |
135 |
160 |
190 |
240 |
285 |
Проводник не должен обламываться, выходить из контактного зажима или иметь повреждения, исключающие его дальнейшее использование.
11.4 Испытание на возможность повторного использования
11.4.1 Испытание проводят на винтовых контактных зажимах с проводниками, имеющими диаметры наибольшего сечения и вставленными в контактные зажимы. С контактными зажимами, которые могут обеспечивать присоединение медных и алюминиевых проводников, следует использовать только медные проводники наибольшего сечения. При каждом ослаблении винта или гайки следует использовать по-новому подготовленный конец проводника.
Винты и гайки затягивают пять раз с помощью соответствующей испытательной отвертки или гаечного ключа, используя крутящий момент согласно 5.9.
11.4.2 Испытание проводят на безвинтовых контактных зажимах с проводниками наибольшего сечения согласно 9.3 и 9.4:
- однопроволочные - пять присоединений/отсоединений;
- жесткие (одно-, многопроволочные) и жесткие, если зажим может обеспечить присоединение более одного типа проводника, испытания проводят на проводнике каждого типа, подвергая их пятикратному присоединению и отсоединению (см. приложение F).
Каждый раз следует использовать новые проводники, за исключением пятого раза, когда проводник, использованный для четвертого соединения, зажимают в том же месте. При каждом вставлении проводники или вводят как можно дальше в контактный зажим, или располагают их таким образом, чтобы была уверенность в получении соответствующего соединения.
Жесткие (одно- и многопроволочные) проводники сечением 6 мм 2 и более подвергают следующему испытанию на кручение. После каждого соединения проводник скручивают в обоих направлениях на 180° на длине от его ввода в контактный зажим, а затем отсоединяют. Значения длины приведены в таблицах 7А и 7В. После испытаний контактный зажим не должен быть поврежден настолько, чтобы исключалось его дальнейшее использование.
Примечание - Пересмотр данного испытания находится на рассмотрении.
|
Сечение испытуемого проводника, мм 2 |
Длина L, мм |
|
6 |
150 |
|
10 |
150 |
|
16 |
200 |
|
25 |
200 |
|
35 |
200 |
|
50 |
200 |
|
Калибр испытуемого проводника в соответствии с AWG (Американским сортаментом проводов) |
Длина L, мм |
|
10 и 8 |
150 |
|
6 и более |
200 |
11.5 Испытание на превышение температуры
Электрические характеристики винтовых и безвинтовых контактных зажимов проверяют с помощью следующего испытания. В случае, когда контактные зажимы являются неотъемлемой частью изделия, они могут подвергаться испытанию отдельно или в составе изделия.
Испытание на превышение температуры N 1 проводят, используя новые изолированные алюминиевые и/или медные проводники с сечением в соответствии с 9.3:
- жесткие однопроволочные - для контактных зажимов, которые обеспечивают присоединение только однопроволочных проводников;
- жесткие одно- и многопроволочные - для контактных зажимов, которые обеспечивают присоединение проводников этих двух типов;
- жесткие одно- и многопроволочные, а также гибкие проводники - для контактных зажимов, которые обеспечивают присоединение проводников всех типов.
Для соединительных устройств с неустановленным номинальным током следует выбрать испытуемый проводник наибольшего сечения. Испытательный ток следует определять по таблице 8 (см. в качестве примера случай А приложения J).
Для соединительных устройств с установленным номинальным током размер испытуемого проводника следует выбирать на основе этого номинального тока, определяемого в соответствии с приложением D. Испытательный ток следует определять по таблице 8 (см. в качестве примера случай В приложения J).
Для соединительных устройств, являющихся неотъемлемой частью изделия с номинальным током, размер испытуемого проводника и испытательный ток следует выбирать на основе стандарта на соответствующее изделие. Когда алюминиевые проводники не предусматривают в стандарте на соответствующее изделие, размер проводника следует определять на основе приложения D (см. в качестве примера случай С приложения J).
Во всех случаях проводник должен быть присоединен, как в условиях нормальной эксплуатации (см. 5.9 для винтовых проводников), к каждому из четырех образцов.
В течение минимум 1 ч на образцы подают переменный испытательный ток. Сразу же после этого и в условиях протекания того же тока измеряют температуру соединительного устройства термопарой, установленной на контактный зажим со стороны, с которой вставляют проводник (как можно ближе к проводнику).
|
Сечение |
Испытательный ток проводника, А | ||
|
AWG |
метрическое, мм 2 |
медного 1) |
алюминиевого |
|
- |
0,50 |
11,5 |
- |
|
20 |
- |
12,0 |
- |
|
- |
0,75 |
14,0 |
- |
|
18 |
- |
16,0 |
- |
|
- |
1,00 |
18,5 |
- |
|
16 |
- |
21,0 |
- |
|
- |
1,50 |
22,0 |
- |
|
14 |
- |
26,0 |
- |
|
- |
2,50 |
30,0 |
- |
|
12 |
- |
35,5 |
- |
|
- |
4,00 |
40,0 |
35 |
|
10 |
- |
47,0 |
40 |
|
- |
6,00 |
54,0 |
46 |
|
8 |
- |
64,0 |
53 |
|
- |
10,00 |
75,0 |
60 |
|
6 |
- |
88,0 |
69 |
|
- |
16,00 |
100,0 |
79 |
|
4 |
- |
115,0 |
88 |
|
- |
25,00 |
130,0 |
99 |
|
3 |
- |
146,0 |
110 |
|
2 |
- |
163,0 |
123 |
|
- |
35,00 |
183,0 |
137 |
|
1 |
- |
210,0 |
152 |
|
- |
50,00 |
- |
171 |
|
0 |
- |
- |
190 |
|
1) В контактном зажиме с алюминиевым корпусом. Примечание - Если для присоединения как медных, так и алюминиевых проводников предназначен контактный зажим с неалюминиевым корпусом, тогда проводят испытания с алюминиевым проводником, используя данную таблицу, и с медным проводником согласно ГОСТ 31195.1. | |||
Не допускается превышение температуры у контактного зажима более указанного в стандарте на соответствующее изделие, в противном случае оно не должно быть более 50 °С.
Рекомендуется, чтобы (если это возможно) контактные зажимы при их испытании отдельно от оборудования были закреплены на общей подставке и соединены последовательно. Аналогичным образом части изделия, на которые устанавливают контактные зажимы, должны быть закреплены на общей подставке, если их не испытывают в составе изделия.
В случае последовательного соединения соединяемые проводники должны образовать петлю, расположенную горизонтально или вертикально, как показано на рисунке Е.1, если контактные зажимы не расположены таким образом, когда тепловое расширение соединяющих проводников не влияет на соединительные устройства. Длина каждого из двух соединяемых отрезков проводника, образующего петлю между испытуемыми образцами, должна быть не менее 0,5 м для сечений до 10 мм 2 включительно и 1 м - для больших сечений.
В процессе испытания, включая измерения, необходимо, чтобы проводники не могли смещаться в контактных зажимах. Средства для предотвращения какого-либо смещения (такие как закрепление проводника относительно контактного зажима), а также точки измерения выбирают таким образом, чтобы на характеристики контактного зажима и результаты измерения не влияли внешние факторы.
11.6 Испытание на изгиб
Характеристики безвинтовых контактных зажимов не должны изменяться, если соответствующий проводник после его вставления был согнут. В стандарт на соответствующее изделие должны быть включены испытания на изгиб с целью проверки характеристик безвинтовых контактных зажимов, учитывая, что параметры испытаний удовлетворяют минимальному приемлемому уровню жесткости (например, падение напряжения и превышение температуры).
11.7 Циклическое испытание под токовой нагрузкой
11.7.1 Соединительные устройства, предназначенные для использования с отдельными изоляционными оболочками или упакованные в изоляционный материал, который обернут вокруг завершенной концевой заделки проводов, следует испытывать без оболочек или обернутых изоляционных материалов.
11.7.2 В порядке предпочтительности испытанию подвергают:
1) металлическую часть соединительных устройств, поставляемых в качестве отдельных изделий или снятых с оборудования, при условии, что это не влияет на их способность зажимать проводник;
2) контактные зажимы, собранные таким образом, что демонстрируют свое использование в составе оборудования.
11.7.3 Крутящий момент, используемый для зажима винтов и гаек
Испытуемые образцы следует зажимать, используя крутящий момент, составляющий 90 % от значений, указанных в 5.9.
11.7.4 Проводники, используемые при циклическом испытании под токовой нагрузкой
Следует использовать проводники, размеры которых приводятся в 11.5.
Контактные зажимы должны выдерживать циклическое испытание под токовой нагрузкой с использованием медных и/или алюминиевых проводников, приведенных в таблице 9 (в качестве примера см. приложение J).
|
Обозначение контактных зажимов в соответствии с таблицами 3А и 3В |
Испытание проводника | |
|
алюминиевого |
медного | |
|
Al |
+ |
- |
|
Al-Cu |
+ |
- |
|
Cu |
- |
+ |
|
Примечания 1 Физические свойства алюминиевых проводников более критичны при циклическом испытании под токовой нагрузкой, чем медь, и поэтому полученные результаты будут действительны для меди. Следует учитывать более высокую допустимую токовую нагрузку для меди при испытании на превышение температуры, включаемом в стандарт на изделие. 2 Знак "+" означает, что испытания проводят, знак "-" - не проводят. | ||
11.7.5 Материалы контактных винтов, используемых для испытаний
Если указано, что в контактном зажиме используют зажимные винты только из одного материала, тогда его следует испытывать в состоянии поставки. Если указано, что в контактном зажиме используют зажимные винты, изготовленные более чем из одного материала, тогда должны быть испытаны две комбинации в соответствии с таблицей 10.
|
Сплав, из которого изготовлен винт |
Испытание следует проводить с использованием винтов, изготовленных из | ||
|
стали |
медного сплава |
алюминиевого сплава | |
|
Сталь, медь и алюминий |
Да |
Нет |
Да |
|
Сталь и алюминий |
- | ||
|
Сталь и медь |
Да |
- | |
|
Алюминий и медь |
- |
Да | |
11.7.6 Проверка рабочих характеристик при циклическом испытании под токовой нагрузкой
Проверяют стабильность контактного зажима путем сравнения функционирования контактного зажима при превышении температуры с функционированием эталонного проводника в условиях ускоренного циклического режима.
Испытание проводят на комбинациях контактный зажим/проводник, приведенных в таблице 9 (см. 11.7.4).
11.7.7 Способ монтажа
11.7.7.1 Комплект образцов для испытаний должен соответствовать приложению Е.
11.7.7.2 Контактные зажимы, снятые с изделия, должны быть присоединены к токопроводящей(им) детали(ям) того же сечения и формы, из того же металла и имеющей(им) ту же отделку поверхности, что и изделия, на которые они установлены. Контактный зажим должен быть присоединен к токопроводящей(им) детали(ям) таким же способом (положение, крутящий момент и т.д.), как и на изделии.
В случае, когда контактный зажим является самостоятельным изделием без пластины, изготовитель должен проинструктировать испытательную лабораторию относительно того, какую токопроводящую соединительную пластину использовать (см. рисунки Е.3-Е.6), и эта информация для пользователя должна содержать данные о рекомендуемых сечении, форме, металле и обработке поверхности токопроводящей(их) детали(ей).
11.7.7.3 Токопроводящая(ие) деталь(и) должна(ы) быть соединена(ы) с помощью пайки мягким и твердым припоями, сварки или винтов и гаек, диаметр головок у которых не превышает ширины токопроводящей(их) детали(ей). Длина винта, выступающая за пределы гайки, не должна быть больше диаметра винта.
11.7.7.4 Длина испытуемого проводника от места ввода в контактный зажим до компенсационной шины должна соответствовать приведенной в таблице 11.
|
Сечение проводника в соответствии с AWG |
Сечение проводника, мм 2 |
Минимальная длина проводника, мм |
|
До 8 |
До 10,0 |
200 |
|
6-3 |
Св. 16,0 до 25,0 |
300 |
|
2-0 |
Св. 35,0 до 50,0 |
460 |
11.7.7.5 Испытуемые проводники, имеющие такое же сечение, как и проводники, использованные при проверке на превышение температуры, соединяют последовательно с эталонным проводником такого же сечения.
11.7.7.6 Длина эталонного проводника должна приблизительно в два раза превышать длину испытуемого проводника.
11.7.7.7 Каждый свободный конец испытуемого и эталонного проводников, не присоединенных к контактному зажиму, должен быть приварен или подпаян с помощью твердого припоя к короткому отрезку компенсационной шины из того же материала, что и проводник, и сечением, не превышающим приведенного в таблице 12. Все жилы проводника должны быть приварены или подпаяны с помощью твердого припоя с целью получения надежного электрического соединения с компенсационной шиной. Неразъемное соединение обжимного типа, осуществляемое с помощью инструмента (без сварки), может использоваться для присоединения компенсационной шины, если это приемлемо для изготовителя и если обеспечиваются такие же характеристики.
|
Испытательный ток, А |
Максимальное сечение шин, мм 2 | |
|
алюминиевых |
медных | |
|
0-50 |
45 |
45 |
|
51-125 |
105 |
85 |
|
126-225 |
185 |
155 |
|
Св. 225 |
320 |
240 |
11.7.7.8 Расстояние между испытуемым и эталонным проводниками должно быть менее 150 мм.
11.7.7.9 Испытуемые образцы должны быть подвешены горизонтально или вертикально при температуре окружающей среды прикрепленными к компенсационной или электрической шине с помощью нетокопроводящих средств, чтобы не подвергать контактный зажим растягивающей нагрузке. Тепловые барьеры должны быть установлены посредине между проводниками и выступать за пределы контактных зажимов на (25 ± 5) мм по ширине и на (150 ± 10) мм по длине (см. рисунок Е.1). Тепловые барьеры не требуются, если расстояние между образцами составляет не менее 450 мм. Образцы должны быть расположены на расстоянии не менее 600 мм от пола, стены или потолка.
11.7.7.10 Испытуемые образцы должны быть размещены в среде, в которой практически отсутствуют вибрация и сквозняки, а температура окружающего воздуха равна 15-35 °С. После начала испытания допустимое изменение температуры составляет ± 4 °С при условии, что не превышаются допустимые пределы.
11.7.8 Измерение температуры
11.7.8.1 Измерение температуры осуществляют с помощью термопар, сечение проводов у которых равно 0,07 мм 2 (приблизительно калибр 30 в соответствии с AWG) и менее.
11.7.8.2 У контактных зажимов термопара должна быть установлена со стороны ввода проводника в контактный зажим вблизи контактной поверхности, между проводником и контактным зажимом.
11.7.8.3 У эталонного проводника термопара должна быть установлена посредине между концами проводника и под его изоляцией.
11.7.8.4 Установка термопары не должна приводить к повреждению контактного зажима или эталонного проводника.
Примечание - Допускается сверление небольшого отверстия и последующее закрепление термопары при условии, что это не влияет на характеристики и приемлемо для изготовителя.
11.7.8.5 Температуру окружающей среды следует измерять с помощью двух термопар таким образом, чтобы достичь среднего и стабильного показания в области испытательной петли (см. 11.5) без чрезмерного внешнего воздействия. Термопары должны быть расположены в горизонтальной плоскости, пересекающей образцы, и на расстоянии не менее 600 мм.
Примечание - Удовлетворительный метод достижения стабильного измерения заключается, например, в прикреплении термопары к медным пластинам без покрытия размером примерно 50 x 50 мм и толщиной 6-10 мм.
11.7.9 Оценка результатов испытания
Примечание - Оценка результатов испытания базируется как на пределе превышения температуры у контактных зажимов, так и на колебании температуры в процессе испытания.
У каждого контактного зажима:
- превышение температуры не должно быть более 110 °С;
- коэффициент устойчивости S не должен превышать ± 10 °С.
Соответствие данному требованию проверяют испытаниями по 11.7.9.1 и 11.7.9.2.
11.7.9.1 Испытательную петлю (см. 11.5) подвергают 500 циклам испытания в течение 1 ч при включенном токе и в течение 1 ч - при выключенном токе, начиная с переменного тока, в 1,12 раз превышающего испытательный ток, определяемый в соответствии с 11.5. В конце каждого периода, в течение первых 24 циклов, ток следует регулировать таким образом, чтобы повысить температуру эталонного проводника до 75 °С.
На 25-м цикле испытательный ток следует отрегулировать в последний раз, и стабильную температуру следует зарегистрировать как результат первого измерения. В течение оставшихся циклов испытания не следует больше регулировать испытательный ток.
Температуру следует регистрировать минимум в течение одного цикла каждый рабочий день и приблизительно после 25, 50, 75, 100, 125, 175, 225, 275, 350, 425 и 500 циклов.
Температуру следует измерять в течение последних 5 мин после подачи тока. Если размер комплекта испытуемых образцов или скорость системы сбора данных таковы, что не все измерения могут быть завершены в течение 5 мин, период времени, в течение которого подают ток, должен быть продлен до завершения таких измерений.
Период, в течение которого ток отключен, может быть сокращен после первых 25 циклов испытания до времени, на 5 мин превышающего максимальное время, необходимое для того, чтобы температура всех присоединенных комплектов контактных зажимов была в пределах ± 5 °С от температуры окружающей среды. С целью сокращения времени отключения тока можно использовать принудительное воздушное охлаждение, если это приемлемо для изготовителя. В этом случае струя воздуха должна быть направлена на всю испытательную петлю, и достигнутая температура не должна быть ниже температуры окружающей среды.
11.7.9.2 Коэффициент устойчивости S для каждого из 11 измерений температуры в соответствии с 11.7.9.1 должен быть определен путем вычитания среднего отклонения температуры D из 11 значений отклонения температуры d.
Отклонение температуры для 11 отдельных измерений температуры получают путем вычитания соответствующей температуры эталонного проводника из температуры контактного зажима (см. таблицу 13).
Примечание - Величина d является положительной, если температура контактного зажима выше температуры эталонного проводника, и отрицательной, если она ниже.
|
Число циклов испытания |
Температура, °С | |||
|
Контактный зажим |
Эталонный проводник |
d = b - c |
S = d - D | |
|
25 |
79 |
78 |
1 |
0,18 |
|
50 |
80 |
77 |
3 |
2,18 |
|
75 |
78 |
78 |
0 |
- 0,82 |
|
100 |
76 |
77 |
- 1 |
- 1,82 |
|
125 |
77 |
77 |
0 |
- 0,82 |
|
175 |
78 |
77 |
1 |
0,18 |
|
225 |
79 |
76 |
3 |
2,18 |
|
275 |
78 |
76 |
2 |
1,18 |
|
350 |
77 |
78 |
- 1 |
- 1,82 |
|
425 |
77 |
79 |
- 2 |
- 2,82 |
|
500 |
81 |
78 |
3 |
2,18 |
Сумма d = + 9.
D равно среднему значению: d = 9/11 = 0,82.
На рассмотрении.
|
|
Случай А или В Соединительное устройство (если оно не составляет как самостоятельное изделие единое целое с изделием) или зажимное устройство (если оно составляет единое целое с изделием) |
|
|
Случай А, В или С - изделие Соединительное устройство (если оно не составляет как самостоятельное изделие единое целое с изделием) или зажимное устройство (если оно составляет единое целое с изделием) |
|
|
Случай С - изделие |
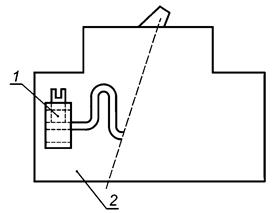
1 - контактный зажим; 2 - зажимное устройство
Рисунок 1 - Изображение контактных зажимов в составе зажимного устройства
Приложение А
(обязательное)
|
Номинальный диаметр резьбы, мм (дюймы) |
Крутящий момент, прикладываемый к металлическим винтам, Н·м (фунт·дюйм) | ||||
|
I |
II |
III |
IV |
V | |
|
До 2,8 (0,11) включ. |
0,20 (1,80) |
- |
0,4 (3,5) |
0,4 (3,5) |
- |
|
Св. 2,8 (0,11) до 3,0 (0,12) включ. |
0,25 (2,20) |
- |
0,5 (4,4) |
0,5 (4,4) |
- |
|
Св. 3,0 (0,12) до 3,2 (0,13) включ. |
0,30 (2,70) |
- |
0,6 (5,3) |
0,6 (5,3) |
- |
|
Св. 3,2 (0,13) до 3,6 (0,14) включ. |
0,40 (3,50) |
- |
0,8 (7,1) |
0,8 (7,1) |
- |
|
Св. 3,6 (0,14) до 4,1 (0,16) включ. |
0,70 (6,20) |
1,2 (10,6) |
1,2 (10,6) |
1,2 (10,6) |
1,2 (10,6) |
|
Св. 4,1 (0,16) до 4,7 (0,18) включ. |
0,80 (7,10) |
1,2 (10,6) |
1,8 (15,9) |
1,8 (15,9) |
1,8 (15,9) |
|
Св. 4,7 (0,18) до 5,3 (0,21) включ. |
0,80 (7,10) |
1,4 (12,4) |
2,0 (17,7) |
2,0 (17,7) |
2,0 (17,7) |
|
Св. 5,3 (0,21) до 6,0 (0,24) включ. |
1,20 (10,80) |
1,8 (15,9) |
2,5 (22,1) |
3,0 (26,6) |
3,0 (26,6) |
|
Св. 6,0 (0,24) до 8,0 (0,31) включ. |
2,50 (22,10) |
2,5 (22,1) |
3,5 (31,0) |
6,0 (53,1) |
4,0 (35,4) |
|
Св. 8,0 (0,31) до 10,0 (0,39) включ. |
- |
3,5 (31,0) |
4,0 (35,4) |
10,0 (88,5) |
6,0 (53,1) |
|
Св. 10,0 (0,39) до 12,0 (0,47) включ. |
- |
4,0 (35,4) |
- |
- |
8,0 (70,9) |
|
Св. 12,0 (0,47) до 15,0 (0,59) включ. |
- |
5,0 (44,2) |
- |
- |
10,0 (88,5) |
В графе I приводятся значения, относящиеся к винтам без головок, если винт после его затягивания не выступает из отверстия, и к другим винтам, которые нельзя затянуть с помощью отвертки, лезвие которой шире диаметра винта.
В графе II приводятся значения, относящиеся к гайкам колпачковых контактных зажимов, которые затягивают с помощью отвертки.
В графе III приводятся значения, относящиеся к другим винтам контактных зажимов, которые затягивают с помощью отвертки. В графе IV приводятся значения, относящиеся к винтам и гайкам, отличным от гаек колпачковых контактных зажимов и которые затягивают другим инструментом.
В графе V приводятся значения, относящиеся к гайкам колпачковых контактных зажимов, которые затягивают не с помощью отверток.
В случае колпачковых контактных зажимов приводится номинальный диаметр шпильки со шлицем.
Приложение В
(обязательное)
|
Размер испытательного проводника, присоединенного к контактному зажиму |
Крутящий момент, прикладываемый с целью затягивания винтов, Н·м (фунт·дюйм) | |||
|
мм 2 |
AWG |
Головки со шлицем 4,8 мм (0,189 дюйма) и более 1) | ||
|
Ширина шлица 1,2 мм (0,047 дюйма) или менее и длина шлица 6,4 мм (0,250 дюйма) или менее |
Ширина шлица 1,2 мм (0,047 дюйма) или менее и длина шлица 6,4 мм (0,250 дюйма) или менее | |||
|
0,5-6,0 |
20,0-10,0 |
2,3 (20) |
4,0 (35) | |
|
10,0 |
8,0 |
2,8 (25) |
4,5 (40) | |
|
16,0-25,0 |
6,0-4,0 |
4,0 (35) |
5,1 (45) | |
|
- |
3,0 |
4,0 (35) |
5,6 (50) | |
|
35,0 |
2,0 |
4,5 (40) |
5,6 (50) | |
|
50,0 |
0 |
- |
5,6 (50) | |
|
1) Для шлицев шириной и длиной, не соответствующих таблице, следует выбирать наибольшее значение крутящего момента, соответствующего размеру проводника. Ширина шлица является номинальным конструктивным параметром. Длину шлица измеряют в нижней части шлица. | ||||
|
Длина шлица у винта, мм (дюйм) 2) |
Крутящий момент, прикладываемый с целью затягивания винтов, Н·м (фунт·дюйм) | |
|
Ширина шлица у винта 1) | ||
|
менее 1,2 мм (0,047 дюйма) |
1,2 мм (0,047 дюйма) и более | |
|
Менее 4,0 (0,157) |
0,8 (7) |
1,0 (9) |
|
4,0 (0,157) |
0,8 (7) |
1,4 (12) |
|
4,8 (0,189) |
0,8 (7) |
1,4 (12) |
|
5,6 (0,219) |
0,8 (7) |
1,4 (12) |
|
6,4 (0,250) |
1,0 (9) |
1,4 (12) |
|
7,1 (0,281) |
- |
1,7 (15) |
|
Св. 7,1 (0,281) |
- |
2,3 (20) |
|
1) Ширина шлица является номинальным конструктивным параметром. 2) Для длин шлицев с промежуточными размерами следует выбирать крутящий момент, относящийся к следующей меньшей длине шлица. Длину шлица следует измерять в нижней части шлица. | ||
|
Сечение испытуемого проводника, присоединяемого к контактному зажиму |
Крутящий момент, прикладываемый с целью затягивания винтов, Н·м (фунт·дюйм) | ||
|
мм 2 |
AWG |
Колпачковый контактный зажим |
Контактные зажимы других типов |
|
0,5-6,0 |
20,0-10,0 |
9,0 (80,0) |
8,5 (75,0) |
|
10,0 |
8,0 |
9,0 (80,0) |
8,5 (75,0) |
|
16,0-25,0 |
6,0-4,0 |
18,6 (165,0) |
12,4 (110,0) |
|
- |
3,0 |
31,1 (275,0) |
16,9 (150,0) |
|
35,0 |
2,0 |
31,1 (275,0) |
16,9 (150,0) |
|
50,0 |
0 |
31,1 (275,0) |
16,9 (150,0) |
|
Размер шестигранников, измеряемый между гранями, мм (дюйм) |
Крутящий момент, прикладываемый с целью затягивания винтов, Н·м (фунт·дюйм) |
|
3,2 (0,125) |
5,1 (45) |
|
4,0 (0,151) |
11,4 (100) |
|
4,8 (0,189) |
13,8 (120) |
|
5,6 (0,220) |
17,0 (150) |
|
6,4 (0,250) |
22,6 (200) |
|
7,9 (0,312) |
31,1 (275) |
|
9,5 (0,375) |
42,4 (375) |
|
12,7 (0,500) |
56,5 (500) |
|
14,3 (0,562) |
67,8 (600) |
Приложение С
(обязательное)

1 - зажимное устройство; 2 - плита; 3 - груз; 4 - втулка
Допуск на размер ± 15 мм.
Рисунок С.1 - Устройство для испытания прочности изоляции проводников при кручении (см. 11.2)
Приложение D
(обязательное)
Для соединительных устройств, рассчитанных на указанный номинальный ток или являющихся частью изделия, рассчитанного на указанный номинальный ток, приведенные ниже данные являются руководством, позволяющим определить сечение алюминиевого проводника, используемое при испытаниях на нагрев.
В случае, если сечение проводника не указано в соответствующем стандарте, сечение используемого алюминиевого проводника приводится в таблицах D.1 и D.1A.
|
Номинальный ток, А |
Сечение алюминиевого проводника, мм 2 |
|
От 6 до 15 включ. |
2,5 |
|
Св. 15 до 20 включ. |
4,0 |
|
Св. 20 до 25 включ. |
6,0 |
|
Св. 25 до 32 включ. |
10,0 |
|
Св. 32 до 50 включ. |
16,0 |
|
Св. 50 до 65 включ. |
25,0 |
|
Св. 65 до 80 включ. |
35,0 |
|
Св. 80 до 100 включ. |
50,0 |
Таблица D.1A
|
Номинальный ток, А |
Сечение алюминиевого проводника в соответствии с AWG |
|
До 15 включ. |
12 |
|
Св. 15 до 25 включ. |
10 |
|
Св. 25 до 40 включ. |
8 |
|
Св. 40 до 50 включ. |
6 |
|
Св. 50 до 65 включ. |
4 |
|
Св. 65 до 75 включ. |
3 |
|
Св. 75 до 90 включ. |
2 |
|
Св. 90 до 100 включ. |
1 |
|
Св. 100 до 120 включ. |
0 |
Дополнительная информация, касающаяся сечения алюминиевых проводников, соответствующего сечению медных проводников, приводится в таблицах D.2 и D.2A.
В миллиметрах в квадрате
|
Сечение медного проводника |
Соответствующее сечение алюминиевого проводника |
|
2,5 |
4 |
|
4,0 |
6 |
|
6,0 |
10 |
|
10,0 |
16 |
|
16,0 |
25 |
|
25,0 |
35 |
|
35,0 |
50 |
Таблица D.2A
Сечение - согласно AWG
|
Сечение медного проводника |
Соответствующее сечение алюминиевого проводника |
|
14 |
12 |
|
12 |
10 |
|
10 |
8 |
|
8 |
6 |
|
6 |
4 |
|
4 |
2 |
|
3 |
1 |
|
2 |
0 |
Приложение Е
(обязательное)
Размеры в миллиметрах

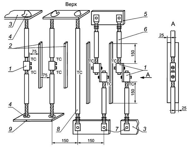
1 - испытуемый образец; 2 - теплозащитные экраны; 3 - токопроводящий проводник; 4 - сварка; 5 - электрическая шина; 6 - испытуемый проводник; 7 - компенсаторы; 8 - эталонный проводник; 9 - уравнительная шина; ТС - термопара
Рисунок Е.1 - Расположение образцов при циклических испытаниях под токовой нагрузкой

Примечание - Токопроводящую деталь присоединяют болтами, пайкой или сваркой.
Рисунок Е.2
|
| |
|
Рисунок Е.3 |
Рисунок Е.4 |

Рисунок Е.5

Рисунок Е.6
Приложение F
(справочное)

Рисунок F.1 - Непосредственный зажим головкой винта неподготовленных проводников

Рисунок F.2 - Косвенный зажим с помощью промежуточной детали неподготовленных проводников

Рисунок F.3 - Торцевые зажимы с непосредственным зажимом проводника(ов)

Рисунок F.4 - Торцевой зажим

Рисунок F.5 - Колпачковый зажим

Рисунок F.6 - Примеры безвинтовых контактных зажимов
Приложение G
(справочное)
Назначение алюминиевых проводников:
1) обеспечить воспроизводимость результатов испытаний, проводимых разработчиками, испытательными лабораториями, а также конструкторскими бюро и испытательными лабораториями предприятий-изготовителей;
2) предоставить образцы проводников для использования разработчиками и изготовителями при типовых испытаниях новых соединительных устройств, обеспечивающих надежное функционирование всех используемых проводников;
3) следует учитывать, что существуют два типа рынка для соответствующих классов проводников: А - североамериканский и В - европейский.
Приложение Н
(справочное)
|
Номинальное сечение, мм 2 |
Размер сечений в соответствии с AWG |
Эквивалентное сечение в метрической системе, мм 2 |
|
0,50 |
20 |
0,52 |
|
0,75 |
18 |
0,82 |
|
1,00 |
- |
- |
|
1,50 |
16 |
1,30 |
|
2,50 |
14 |
2,10 |
|
4,00 |
12 |
3,30 |
|
6,00 |
10 |
5,30 |
|
10,00 |
8 |
8,40 |
|
16,00 |
6 |
13,30 |
|
25,00 |
4 |
21,20 |
|
35,00 |
2 |
33,60 |
|
50,00 |
0 |
53,50 |
Приложение J
(справочное)
|
Случай |
Сечение проводов |
Номинальный ток |
Испытание на превышение температуры |
Циклическое испытание под токовой нагрузкой контактных зажимов с маркировкой Al или Al/Cu |
Циклическое испытание под токовой нагрузкой контактных зажимов с маркировкой Cu |
|
А |
2,5-16 мм 2 (в виде отдельных изделий) |
- |
a) См. таблицу 8: следует выбирать наибольший размер (16 мм 2); для данного размера токи равны: 100 А для Cu и 79 А для Al. b) Допускается максимальное превышение температуры 50 К |
Испытанию следует подвергать только алюминиевые контактные зажимы. a) Следует начать испытание с тока 1,12 х 79 А и использовать алюминиевый провод сечением 16 мм 2. b) Регулируя ток, повысить температуру эталонного проводника до 75 °С. c) На 25-м цикле отрегулировать ток в последний раз, дождаться, когда температура станет стабильной, и выполнить первое измерение. d) Коэффициент устойчивости должен быть в пределах + 10 К. Максимальное превышение температуры должно быть менее 110 К |
Испытанию следует подвергать медные контактные зажимы. a) Следует начать испытание с тока 1,12 х 100 А и использовать медный провод сечением 16 мм 2. b) Регулируя ток, повысить температуру эталонного проводника до 75 °С. c) На 25-м цикле отрегулировать ток в последний раз, дождаться, когда температура станет стабильной, и выполнить первое измерение. d) Коэффициент устойчивости должен быть в пределах + 10 К. Максимальное превышение температуры должно быть менее 110 К |
|
В |
2,5-16 мм 2 (в виде отдельных изделий) |
25 А |
a) См. таблицу D.1: ток 25 А для сечения алюминиевого проводника 6 мм 2. b) См. таблицу D.2: сечение 6 мм 2 (для алюминиевого) и 4 мм 2 (для медного проводника). c) См. таблицу 8: сечение 4 мм 2 для медного проводника и ток 40 А; сечение 6 мм 2 для алюминиевого проводника и ток 46 А. d) Допускается максимальное превышение температуры 50 К |
То же, что и для случая А, за исключением того, что следует использовать алюминиевый проводник сечением 6 мм 2 и начать испытание с тока 1,12 x 46 А |
То же, что и для случая А, за исключением того, что следует использовать медный проводник сечением 4 мм 2 и начать испытание с тока 1,12 x 40 А |
|
С |
2,5-16 мм 2 (в качестве неотъемлемой части изделия) |
25 А |
См. стандарт на изделие. Если размер алюминиевого проводника не определен, следует обратиться к приложению D (при токе 25 А следует использовать алюминиевый проводник сечением 6 мм 2) |
То же, что и для случая В, за исключением того, что следует использовать алюминиевый проводник, выбранный для испытания на превышение температуры, и начать испытание с тока 1,12 x * 1) А |
То же, что и для случая В, за исключением того, что следует использовать медный проводник, выбранный для испытания на превышение температуры, и начать испытание с тока 1,12 х * 1) А |
|
1) "*" - значение тока, определенное при испытании на превышение температуры. Примечание - Когда стандарт на изделие не оговаривает алюминиевый проводник, для определения размеров следует использовать таблицы приложения D, как в случае В. | |||||
Приложение ДА
(обязательное)
ДА.1 Требования к стойкости к внешним воздействующим факторам
ДА.1.1 Номинальные и предельные значения климатических факторов, отличные от приведенных в настоящем стандарте, должны соответствовать ГОСТ 15543.1 и ГОСТ 15150.
ДА.1.2 Конкретные требования по воздействию механических факторов, отличные от приведенных в настоящем стандарте, должны соответствовать группам условий эксплуатации по ГОСТ 17516.1.
ДА.2 Требования к консервации, упаковке, транспортированию и хранению
ДА.2.1 Требования к консервации и упаковке - по ГОСТ 23216.
ДА.2.2 Условия транспортирования устанавливают в зависимости от назначения зажимов по ГОСТ 23216 и ГОСТ 15150.
ДА.3 Требования к защитным покрытиям
Металлические детали зажимов должны иметь защитные покрытия в соответствии со стандартами Единой системы защиты от коррозии и старения материалов и изделий.
Контактные участки выводов зажимов должны иметь защитные покрытия по ГОСТ 9.005.
ДА.4 Виды испытаний и правила приемки
ДА.4.1 В настоящем стандарте программа типовых испытаний является основой для установления программ контрольных испытаний любых видов по ГОСТ 16504.
ДА.4.2 Зажимы подвергают квалификационным, периодическим, приемо-сдаточным и типовым испытаниям; порядок их проведения должен соответствовать ГОСТ 15.001 1); периодичность испытаний, программы испытаний и условия их проведения должны устанавливаться в стандартах и технических условиях на зажимы конкретных типов.
──────────────────────────────
1) В Российской Федерации действует ГОСТ Р 15.301-2016 "Система разработки и постановки продукции на производство. Продукция производственно-технического назначения. Порядок разработки и постановки продукции на производство".
──────────────────────────────
ДА.4.3 Правила приемки зажимов должны устанавливаться в стандартах и технических условиях на зажимы конкретных типов.
ДА.5 Рекомендации по учету дополнительных требований
При разработке, изготовлении и эксплуатации зажимов учет требований межгосударственных стандартов должен осуществляться на основе опросных листов, в которых должен быть определен и согласован с потребителем перечень дополнительных требований и требований, изменяющих положения настоящего стандарта, исходя из условий функционирования и эксплуатации зажимов.
Приложение ДБ
(обязательное)
Таблица ДБ.1
|
Обозначение ссылочного межгосударственного стандарта |
Степень соответствия |
Обозначение и наименование ссылочного международного стандарта |
|
ГОСТ 8724-2002 (ИСО 261-98) |
MOD |
ISO 261:1998 "Резьбы винтовые общего назначения по ISO. Общий вид" |
|
ГОСТ 22483-2012 (IEC 60228:2004) |
MOD |
IEC 60228:2004 "Проводники изолированных кабелей" |
|
ГОСТ 31195.1-2012 (IEC 60998-1:1990) |
MOD |
IEC 60998-1:1990 "Устройства соединительные для низковольтных цепей бытового и аналогичного назначения. Часть 1. Общие требования" |
|
ГОСТ 31195.2.3-2012 (IEC 60998-2-3:1991) |
MOD |
IEC 60998-2-3:1991 "Устройства соединительные для низковольтных цепей бытового и аналогичного назначения. Часть 2-3. Частные требования к соединительным устройствам как отдельным элементам с прокалывающими изоляцию зажимами" |
|
ГОСТ 31602 (IEC 60999) (все части) |
MOD |
IEC 60999 (все части) "Устройства соединительные. Медные электропровода. Требования безопасности к винтовым и безвинтовым зажимам" |
|
ГОСТ IEC 60227-3-2011 |
IDT |
IEC 60227-3:1997 "Кабели с поливинилхлоридной изоляцией на номинальные напряжения до 450/750 В включительно. Часть 3. Кабели без оболочки для стационарной прокладки" |
|
ГОСТ IEC 60898-1-2020 |
IDT |
IEC 60898-1:2019 "Аппаратура малогабаритная электрическая. Автоматические выключатели для защиты от сверхтоков бытового и аналогичного назначения. Часть 1. Автоматические выключатели для переменного тока" |
|
ГОСТ IEC 60947-7-1-2016 |
IDT |
IEC 60947-7-1:2009 "Аппаратура распределения и управления низковольтная. Часть 7-1. Электрооборудование вспомогательное. Колодки клеммные для медных проводников" |
|
ГОСТ IEC 60998-2-1-2013 |
IDT |
IEC 60998-2-1:2002 "Устройства соединительные для низковольтных цепей бытового и аналогичного назначения. Часть 2-1. Частные требования к соединительным устройствам как отдельным элементам с винтовыми зажимами" |
|
ГОСТ IEC 60998-2-4-2013 |
IDT |
IEC 60998-2-4:2004 "Устройства соединительные для низковольтных цепей бытового и аналогичного назначения. Часть 2-4. Частные требования к устройствам соединения скруткой" |
|
ГОСТ IEC 61210-2011 |
IDT |
IEC 61210:1993 "Устройства соединительные. Плоские быстросочленяемые выводы для электрических медных проводников. Требования безопасности" |
|
Примечание - В настоящей таблице использованы следующие условные обозначения степени соответствия стандартов: - IDT - идентичные стандарты; - MOD - модифицированные стандарты. | ||
Библиография
|
[1] |
IEC 60364-5-523 |
Electrical installations of buildings - Part 5: Selection and erection of electrical equipment - Section 523: Current-carrying capacities in wiring systems (Электрические установки зданий. Часть 5. Выбор и монтаж электрооборудования. Раздел 523. Предельно допустимые токи в системах электропроводки) |






