ГОСТ 33014-2014 (EN 12815:2005) КОТЛЫ ОТОПИТЕЛЬНЫЕ, РАБОТАЮЩИЕ НА ТВЕРДОМ ТОПЛИВЕ. ТРЕБОВАНИЯ И МЕТОДЫ ИСПЫТАНИЙ
Heating boilers fired by solid fuel. Requirements and test methods
МКС 97.040.20
Дата введения - 1 января 2016 г.
Введен впервые
Предисловие
Цели, основные принципы и порядок проведения работ по межгосударственной стандартизации установлены ГОСТ 1.0-92 "Межгосударственная система стандартизации. Основные положения" и ГОСТ 1.2-2009 "Межгосударственная система стандартизации. Стандарты межгосударственные, правила и рекомендации по межгосударственной стандартизации. Правила разработки, принятия, применения, обновления и отмены"
Сведения о стандарте
1 Подготовлен Федеральным государственным унитарным предприятием "Всероссийский научно-исследовательский институт стандартизации и сертификации в машиностроении" (ВНИИНМАШ) и Обществом с ограниченной ответственностью "Сертификационно-испытательный центр электротехнических изделий и газового оборудования" (ООО "СИЦ ЭТИГАЗ") на основе собственного аутентичного перевода на русский язык англоязычной версии стандарта, указанного в пункте 5
2 Внесен Федеральным агентством по техническому регулированию и метрологии (Росстандарт)
3 Принят Межгосударственным советом по стандартизации, метрологии и сертификации по переписке (протокол от 20 октября 2014 г. N 71-П)
За принятие проголосовали:
|
Краткое наименование страны по МК (ИСО 3166) 004-97 |
Код страны по МК (ИСО 3166) 004-97 |
Сокращенное наименование национального органа по стандартизации |
|
Армения |
AM |
Минэкономики Республики Армения |
|
Беларусь |
BY |
Госстандарт Республики Беларусь |
|
Киргизия |
KG |
Кыргызстандарт |
|
Россия |
RU |
Росстандарт |
|
Таджикистан |
TJ |
Таджикстандарт |
|
Украина |
UA |
Минэкономразвития Украины |
4 Приказом Федерального агентства по техническому регулированию и метрологии от 9 июня 2015 г. N 587-ст межгосударственный стандарт ГОСТ 33014-2014 (EN 12815:2005) введен в действие в качестве национального стандарта Российской Федерации с 1 января 2016 г.
5 Настоящий стандарт модифицирован по отношению к европейскому региональному стандарту EN 12815:2005 Residential cookers fired by solid fuel - Requirements and test methods (Котлы отопительные, работающие на твердом топливе. Требования и методы испытаний) путем изменения отдельных фраз (слов, значений показателей, ссылок), которые выделены в тексте курсивом.
Перевод с английского языка (en).
Степень соответствия - модифицированная (MOD).
6 Введен впервые
Настоящий стандарт распространяется на котлы бытовые отопительные, работающие на твердом топливе (далее - отопительные приборы) с ручной загрузкой топлива, основной функцией которых являются приготовление пищи и обогрев помещения, в котором установлен прибор. Отопительные приборы могут также производить горячую воду для хозяйственных нужд и/или горячий воздух для систем центрального отопления. Отопительные приборы могут работать на твердом минеральном топливе, торфяных брикетах, дровах, брикетах из отходов древесины и на ряде других видов топлива.
Настоящий стандарт определяет конструктивные и эксплуатационные требования, требования безопасности, методы испытаний, требования к маркировке, а также требования к испытательному топливу для испытаний отопительных приборов на твердом топливе.
Настоящий стандарт не распространяется на отопительные приборы с механической подачей топлива из топливного бункера, а также на приборы, оборудованные вентиляторами для подачи воздуха на горение.
В настоящем стандарте использованы нормативные ссылки на следующие стандарты:
ГОСТ 147-2013 Топливо твердое минеральное. Определение высшей теплоты сгорания и расчет низшей теплоты сгорания
ГОСТ 1412-85 Чугун с пластинчатым графитом для отливок. Марки
ГОСТ 2059-95 Топливо твердое минеральное. Метод определения общей серы сжиганием при высокой температуре
ГОСТ 2408.4-98 Топливо твердое минеральное. Метод определения углерода и водорода сжиганием при высокой температуре
ГОСТ 2533-88 Калибры для трубной цилиндрической резьбы. Допуски
ГОСТ 6211-81 Основные нормы взаимозаменяемости. Резьба трубная коническая
ГОСТ 6357-81 Основные нормы взаимозаменяемости. Резьба трубная цилиндрическая
ГОСТ 6382-2001 Топливо твердое минеральное. Методы определения выхода летучих веществ
ГОСТ 7157-79 Калибры для трубной конической резьбы. Типы. Основные размеры и допуски
ГОСТ 7293-85 Чугун с шаровидным графитом для отливок. Марки
ГОСТ 8606-93 Топливо твердое минеральное. Определение общей серы. Метод Эшка
ГОСТ ISO 9001-2011 Системы менеджмента качества. Требования
ГОСТ 9516-92 Уголь. Метод прямого весового определения влаги в аналитической пробе
ГОСТ 11022-95 Топливо твердое минеральное. Методы определения зольности
ГОСТ 20330-91 Уголь. Метод определения показателя вспучивания в тигле
ГОСТ 27589-91 Кокс. Метод определения влаги в аналитической пробе
ГОСТ МЭК 60335-1-2008 Бытовые и аналогичные электрические приборы. Безопасность. Часть 1. Общие требования
Примечание - При пользовании настоящим стандартом целесообразно проверить действие ссылочных стандартов в информационной системе общего пользования - на официальном сайте Федерального агентства по техническому регулированию и метрологии в сети Интернет или по ежегодному информационному указателю "Национальные стандарты", который опубликован по состоянию на 1 января текущего года, и по выпускам ежемесячного информационного указателя "Национальные стандарты" за текущий год. Если ссылочный стандарт заменен (изменен), то при пользовании настоящим стандартом следует руководствоваться заменяющим (измененным) стандартом. Если ссылочный стандарт отменен без замены, то положение, в котором дана ссылка на него, применяется в части, не затрагивающей эту ссылку.
В настоящем стандарте применены следующие термины с соответствующими определениями:
3.1 регулятор подачи воздуха: Ручное или автоматическое устройство для регулирования количества воздуха, поступающего на горение.
3.2 ящик для золы: Выдвижной ящик для приема выпадающих из колосниковой решетки твердых продуктов сгорания и несгоревших остатков топлива.
3.3 зольная камера: Изолированное пространство для приема золы или ящика для золы.
3.4 растопочный горящий слой: Масса горящего топлива, обеспечивающая воспламенение загружаемого испытательного топлива.
3.5 бойлер: Встроенный или установленный рядом с котлом резервуар, в котором нагревается вода.
3.6 водяной контур отопительного прибора: Пространство в отопительном приборе, в котором циркулирует вода.
3.7 колосниковая решетка: Часть отопительного прибора в основании топки, на которой лежит слой горящего топлива и через которую зола падает в ящик для золы и проходит воздух для горения и/или выводятся газообразные продукты сгорания.
3.8 выгорание: Потеря массы топлива за единицу времени.
3.9 загрузочная дверца: Дверца, закрывающая загрузочное отверстие.
3.10 воздух для горения: Воздух, подающийся в топку и полностью или частично используемый для сжигания топлива.
3.11 селектор воздуха для горения: Устройство, регулирующее подачу первичного и вторичного воздуха в зависимости от типа сжигаемого топлива.
3.12 устройство регулирования горения: Механизм регулирования подачи первичного и вторичного воздуха в зависимости от требуемой продолжительности горения.
3.13 газообразные продукты сгорания: Газообразные соединения, образующиеся в отопительном приборе при горении топлива.
3.14 дроссельная заслонка: Устройство для изменения сопротивления потоку газообразных продуктов сгорания в газоходе.
3.15 удаление золы: Процесс очистки горящего слоя топлива от золы и удаления ее в зольную камеру.
3.16 устройство для удаления золы: Механизм для перемешивания или встряхивания золы для ее удаления из горящего слоя.
3.17 прямой подогрев воды: Система нагрева, в которой вода для бытовых нужд нагревается, циркулируя в отопительном приборе.
3.18 регулятор тяги: Устройство для регулирования подачи вторичного воздуха за колосниковой решеткой с целью управления процессом горения.
3.19 отопительный прибор без водяного контура: Прибор, предназначенный в первую очередь для приготовления пищи на варочной панели и/или в духовом шкафу; также может отапливать помещение, в котором установлен.
3.20 КПД: Отношение средней теплопроизводительности к средней тепловой мощности за период испытаний.
3.21 горящий слой топлива: Находящееся в топке топливо.
3.22 топка (камера сгорания): Часть отопительного прибора, в которой сжигается топливо.
3.23 загрузочное отверстие: Отверстие в топке, через которое топливо загружается в отопительный прибор.
3.24 дверца топки: Люк, который используется для наблюдения за процессом горения и для загрузки топлива.
3.25 тяга в дымоходе: Разность между статическим давлением воздуха в помещении, где установлен отопительный прибор, и статическим давлением дымовых газов в точке измерения.
3.26 дымовые газы: Газообразные соединения, которые выходят через вытяжной патрубок отопительного прибора в дымоход.
3.27 переходник дымохода: Фитинг для сопряжения компонентов разных размеров и формы.
3.28 дымоход: Канал, через который дымовые газы подаются из вытяжного патрубка в дымовую трубу.
3.29 массовый расход дымовых газов: Масса дымовых газов, отходящих из отопительного прибора за единицу времени.
3.30 температура дымовых газов: Температура дымовых газов в заданной точке на измерительном участке.
3.31 вытяжной патрубок: Неотъемлемая часть отопительного прибора для подключения к дымоходу, обеспечивающая свободный отвод продуктов сгорания в дымовую трубу.
3.32 топочный тракт: Часть отопительного прибора, через которую газообразные продукты сгорания из топки поступают в вытяжной патрубок.
3.33 вертикальная решетка/плита: Закрепленная перед отверстием топки решетка или плита, предотвращающая выпадение топлива и золы и/или изменяющая вместимость топочной камеры.
3.34 регулятор топлива: Устройство для регулировки размеров горящего слоя топлива.
3.35 тепловая мощность: Количество тепла, подаваемое с топливом в топку.
3.36 теплопроизводительность: Количество полезного тепла, полученное в отопительном приборе.
3.37 непрямой подогрев воды: Система подогрева, в которой вода для бытовых нужд нагревается в теплообменнике, через который циркулирует вода из контура отопления прибора, без смешивания воды для хозяйственных нужд и воды для отопления.
3.38 максимальное рабочее давление воды: Максимальное давление, при котором обеспечивается безопасная работа отопительного прибора.
3.39 номинальная теплопроизводительность: Указанная изготовителем теплопроизводительность отопительного прибора, которая достигается при сжигании заданного испытательного топлива в определенных условиях испытаний.
3.40 вспомогательный инструмент: Входящее в комплект отопительного прибора устройство для манипуляций с подвижными, регулируемыми и/или горячими рукоятками управления.
3.41 духовой шкаф: Отсек в отопительном приборе с решетками или противнями, на которые устанавливается посуда для приготовления пищи.
3.42 первичный воздух: Воздух для горения, который проходит через слой топлива.
3.43 повторное воспламенение: Способность горящего слоя топлива без внешнего вмешательства и после определенной продолжительности горения вновь воспламенять имеющееся или вновь загружаемое топливо.
3.44 рекомендуемое топливо: Топливо стандартного коммерческого качества, указанное в руководстве по эксплуатации отопительного прибора и обеспечивающее при сжигании требуемую теплопроизводительность согласно настоящему стандарту.
3.45 продолжительность горения: Период времени, в течение которого поддерживается горение в отопительном приборе на одной загрузке топлива без вмешательства оператора.
3.46 очаговый остаток: Зола вместе с несгоревшими остатками топлива, скапливающиеся в зольной камере.
3.47 вторичный воздух: Воздух, который подается для полного сгорания газов, выходящих их горящего слоя топлива.
3.48 способность к непрерывному горению: Способность топки без загрузки топлива и вмешательства в процесс горения продолжать горение в течение определенного времени в режиме медленного горения, чтобы по окончании этого времени горящий слой мог вновь разгореться.
3.49 теплопроизводительность в режиме медленного горения: Теплопроизводительность, достигнутая в течение испытаний в режиме медленного горения.
3.50 твердое топливо: Природные или искусственные твердые минеральные топлива, натуральные пиломатериалы или изделия из древесины и торфяные брикеты.
3.51 твердое минеральное топливо: Уголь, бурый уголь, кокс и получаемое из них топливо.
3.52 теплопроизводительность по воздуху: Количество тепла, переданное в воздух помещения путем конвекции и излучения.
3.53 пусковое устройство: Механизм для сокращения пути топочных газов и/или изменения степени открытия отверстия подачи воздуха для горения во время розжига.
3.54 состояние устойчивого теплового равновесия: Эксплуатационный режим, при котором значения параметров отопительного прибора, измеряемые через одинаковые промежутки времени, не проявляют значительных изменений.
3.55 встроенный топливный бункер: Внутренняя емкость с топливом, не связанная напрямую с топкой, в которой создается запас топлива для дальнейшей загрузки оператором в топку.
3.56 испытательное топливо: Характерное для своего типа топливо стандартного коммерческого качества, используемое для испытаний отопительных приборов.
3.57 термостат: Термочувствительное устройство, которое автоматически регулирует площадь поперечного сечения воздухозаборного отверстия для подачи воздуха для горения.
3.58 типовое испытательное давление: Давление, которому подвергается водяной контур испытываемых отопительных приборов.
3.59 предохранительное сливное устройство с термореле: Механическое устройство, срабатывающее по температуре в линии подачи воды; при достижении заданной температуры воды открывает слив в водяном контуре отопительного прибора.
3.60 варочная панель: Верхняя поверхность отопительного прибора, на которой расположены конфорки.
3.61 общая теплопроизводительность: Полезное тепло, полученное в отопительном приборе.
3.62 теплопроизводительность по воде: Среднее количество тепла, переданное воде за время испытаний.
3.63 отопительный прибор с водяным контуром: Прибор, предназначенный в первую очередь для приготовления пищи на варочной панели и/или в духовом шкафу и нагрева воды для отопления и хозяйственных нужд; также может отапливать помещение, в котором установлен.
3.64 отопительный прибор для эксплуатации в зимних и летних условиях: отопительный прибор, рассчитанный на альтернативные способы эксплуатации, которые при правильной настройке или регулировке обеспечивают низкую теплоотдачу в летних условиях и высокую теплоотдачу в зимних условиях.
3.65 рабочие поверхности: Все поверхности отопительного прибора, служащие для передачи тепла в окружающую среду.
Примечание - Все внешние поверхности отопительного прибора, включая вытяжной патрубок, в соответствии с настоящим стандартом определяются как рабочие поверхности, поскольку они предназначены для передачи тепла в помещение, где установлен отопительный прибор.
Для идентификации отопительного прибора изготовитель должен представить документацию и/или сборочные чертежи в масштабе, иллюстрирующие основную конструкцию и исполнение отопительного прибора.
Должны выдерживаться технические данные и характеристики, которые учитываются при принятии решения о типовых испытаниях изделия (см. 9.2.1) или, если в отопительный прибор внесены изменения, о дополнительных испытаниях (см. 9.2.2) группы или серии отопительных приборов. Перечень параметров и характеристик, принятых во внимание при принятии решения, должен быть включен в рабочую документацию по каждому отопительному прибору.
Документация и/или чертежи должны содержать, по крайней мере, следующую информацию:
- спецификацию материалов, используемых при изготовлении отопительного прибора;
- номинальную теплопроизводительность в кВт при использовании топлива, рекомендованного изготовителем.
Если отопительный прибор оборудован водяным контуром, дополнительно должны быть указаны следующие данные:
- способ сварки, использованный при изготовлении водяного контура отопительного прибора;
Примечание - Достаточно привести условное обозначение типа сварки.
- допустимая максимальная рабочая температура воды, °С;
- допустимое максимальное рабочее давление воды, МПа;
- типовое испытательное давление, МПа;
- теплопроизводительность по воде, кВт.
Форма и размеры деталей и оборудования, метод конструирования и изготовления, а также (в случае сборки на месте) способ сборки и установки должны обеспечивать надежную и безопасную установку отопительного прибора (при условии эксплуатации согласно соответствующим испытаниям и приложения соответствующих механических, химических и тепловых нагрузок) так, чтобы в нормальном режиме эксплуатации отопительного прибора были исключены утечка продуктов сгорания и попадание раскаленных углей в помещение, где установлен прибор.
Такие компоненты, как обшивка, органы управления, защитные устройства и электрические детали, должны быть устроены так, чтобы температура их поверхностей в условиях испытаний, описанных в А.4.9, не превышала значений, указанных изготовителем либо указанных в соответствующем стандарте на эту деталь.
Отопительный прибор не должен иметь детали, изготовленные из асбеста или содержащие асбест. Присадочные материалы, содержащие кадмий, применять не допускается.
Если используют изоляционный материал, он должен состоять из невоспламеняющихся компонентов и, будучи установлен, не должен представлять собой заведомую опасность для здоровья.
Примечание - Изоляционный материал должен выдерживать обычные тепловые и механические нагрузки.
Нуждающиеся в регулярной замене или переустановке компоненты должны иметь такую конструкцию или такие обозначения, которые обеспечивают правильную установку этих компонентов.
Компоненты, которые выполняют функцию уплотнения, должны быть надежно зафиксированы болтами, прокладками или сваркой, чтобы не пропускать воздух, воду или продукты сгорания.
Там, где уплотнение осуществляется с помощью огнеупорного цемента, цемент должен опираться на прилегающие металлические поверхности.
Если отопительный прибор оборудован водяным контуром, он должен отвечать требованиям, указанным в 4.3-4.6, по материалам, исполнению и предусмотренному применению.
Узлы водяного контура (при наличии) должны надежно работать при указанном изготовителем допустимом максимальном рабочем давлении и соответствовать требованиям, описанным в 5.5 для испытаний при типовом давлении.
4.3.1 Части, находящиеся под давлением воды
Для изготовления частей, находящихся под давлением, должны применяться марки стали со свойствами согласно таблице 1.
|
Стандарт |
Марка стали |
Код материала согласно [1] |
|
[2] |
S235JR |
1.0037 |
|
S235JRG2 |
1.0038 | |
|
S235JO |
1.0114 | |
|
S235J2G3 |
1.0116 | |
|
S275JR |
1.0044 | |
|
S275JO |
1.0143 | |
|
S275J2G3 |
1.0144 | |
|
S355JR |
1.0045 | |
|
S355JO |
1.0553 | |
|
S355J2G3 |
1.0570 | |
|
S355K2G3 |
1.0595 | |
|
[3] |
P235GH |
1.0345 |
|
P265GH |
1.0425 | |
|
P295GH |
1.0481 | |
|
P355GH |
1.0473 | |
|
16Мо3 |
1.5415 | |
|
13CrMo4-5 |
1.7335 | |
|
10CrMo9-10 |
1.7380 | |
|
10CrMo9-10 |
1.7383 | |
|
[4] |
X5CrNi 18-10 |
1.4301 |
|
X6CrNi 17-12-2 |
1.4401 | |
|
X6CrNiTi 18-10 |
1.4541 | |
|
X6CrNiNb 18-10 |
1.4550 | |
|
X6CrNiMoTi 17-12-2 |
1.4571 | |
|
X6CrNiMoNb 17-12-2 |
1.4580 | |
|
X3CrNiMo 17-3-3 |
1.4436 | |
|
[5] |
DD11 |
1.0332 |
|
DD12 |
1.0398 | |
|
DD13 |
1.0335 | |
|
DD14 |
1.0389 | |
|
Примечание - В случае применения материалов и толщин стенок, отличных от указанных в настоящем стандарте, эти материалы и толщины стенок должны иметь коррозионную стойкость, термостойкость и механическую прочность для конкретной цели применения, которые как минимум равны значениям, указанным в 4.3.2 для нелегированной стали. | ||
4.3.2 Номинальная минимальная толщина стенок (сталь)
Стенки частей отопительного прибора из нелегированной литой стали, контактирующие с огнем или продуктами горения, должны иметь номинальную минимальную толщину 4 мм, а другие стенки должны иметь номинальную минимальную толщину 3 мм.
Части отопительного прибора из легированной или нержавеющей стали должны иметь номинальную минимальную толщину стенок 2 мм.
Примечание - Настоящие номинальные значения минимальной толщины стенок были определены при соблюдении следующих параметров:
- максимальное допустимое рабочее давление (указанное изготовителем);
- свойства материала;
- точка передачи тепла.
Допуски по номинальной минимальной толщине стенок для нелегированной стали должны соответствовать требованиям [6].
Части из чугуна должны иметь минимальную толщину 5 мм. Механические свойства чугуна должны удовлетворять требованиям для материалов, указанным в таблице 2.
|
Вид чугуна |
Прочность на растяжение Rm, Н/мм2 |
Твердость по Бринеллю |
Растяжение |
|
Чугун с пластинчатым графитом (согласно ГОСТ 1412) |
> 150 |
160-220 НВ 2,5/185,5 |
- |
|
Чугун с шаровидным графитом (согласно ГОСТ 7293) |
> 400 |
- |
> 18 % A3 |
Размер резьбы патрубков подающего и обратного трубопровода должен быть не менее, чем значения минимального размера резьбы, указанные в таблице 3.
В случае применения конической резьбы действуют требования ГОСТ 6211 и ГОСТ 7157. В случае применения цилиндрической резьбы действуют требования ГОСТ 6357 и ГОСТ 2533. Конструкция и положение патрубков на подающей линии должны обеспечивать отсутствие воздуха внутри обшивки прибора.
|
Номинальная теплопроизводительность, кВт |
Обозначение размера резьбы при естественной циркуляции a) |
Обозначение размера резьбы при принудительной циркуляции a) |
|
≤ 22 |
1 |
1/2 |
|
> 22 ≤ 35 |
1 1/4 |
1 |
|
> 35 ≤ 50 |
1 1/2 |
1 |
|
a) Обозначение согласно ГОСТ 6211 и ГОСТ 7157 либо ГОСТ 6357 и ГОСТ 2533. | ||
Минимальная глубина или длина резьбы должны быть не меньше минимальных значений, указанных в таблице 4.
|
Обозначение размеров резьбы a) |
Минимальная глубина или длина резьбы, мм |
|
1/2 - 1 1/4 |
16 |
|
1 1/2 |
19 |
|
a) Обозначение согласно ГОСТ 6211 и ГОСТ 7157 либо ГОСТ 6357 и ГОСТ 2533. | |
Если в водяном контуре отопительного прибора предусмотрен сливной патрубок, он должен иметь минимальный размер резьбы 1/2''. Резьба должна соответствовать требованиям ГОСТ 6211 и ГОСТ 7157 (для конической резьбы), ГОСТ 6357 и ГОСТ 2533 (для цилиндрической резьбы).
4.7.1 Продувка элементов водяного контура
Водяной контур и его элементы должны иметь такую конструкцию, чтобы обеспечивать нормальную продувку контура. Чтобы уменьшить образование отложений, водяной контур не должен содержать острые кромки или конические с сужением книзу участки.
Конструкция элементов водяного контура должна обеспечивать беспрепятственную циркуляцию воды по всем элементам так, чтобы в нормальном режиме эксплуатации согласно инструкциям изготовителя шум при кипении воды не превышал допустимые пределы.
4.7.2 Водяной контур в отопительных приборах с прямым подогревом воды
Минимальные внутренние размеры частей водяного контура в отопительных приборах с прямым подогревом воды должны быть не менее 25 мм.
4.7.3 Водяной контур в отопительных приборах с непрямым подогревом воды
Минимальные внутренние размеры частей водяного контура в корпусе отопительного прибора должны быть не менее 20 мм, кроме случаев, когда в некоторых местах сечение этих частей уменьшают для облегчения изготовления или если эти части расположены на участках, не находящихся в прямом контакте с горящим топливом; в последнем случае диаметр должен быть не менее 15 мм.
4.7.4 Герметичность водяного контура
Отверстия для винтов и аналогичных деталей, которые используют для крепления или демонтажа деталей, не должны выходить в водяной контур или емкости, через которые циркулирует вода, за исключением измерительных, контрольных и защитных устройств.
Должна быть предусмотрена возможность удаления остатков продуктов сгорания из топки. Если имеется ящик для золы, его вместимость должна составлять для отопительных приборов без водяного контура как минимум 0,75 дм3 на кВт теплопроизводительности, а для отопительных приборов с водяным контуром как минимум 0,3 дм3 на кВт теплопроизводительности при условии, чтобы сверху оставалось достаточное расстояние до колосников, чтобы не перекрывать свободный доступ первичного воздуха сквозь колосниковую решетку к горящему слою топлива. Если ящик для золы вставлен в зольную камеру отопительного прибора, он не должен создавать препятствие для свободного доступа первичного воздуха и не должен мешать регулировке забора первичного воздуха.
Примечание - Конструкция ящика для золы должна обеспечивать следующее:
а) эффективный сбор остатков продуктов сгорания под колосниковой решеткой;
b) возможность легко и безопасно вынимать ящик в горячем состоянии, переносить и опорожнять с помощью предусмотренных инструментов без чрезмерного просыпания остатков продуктов сгорания.
Их конструкция должна обеспечивать невозможность случайного открывания, а также плотное закрывание. Дверные уплотнения должны быть типа металл поверх металла или эластичного негорючего материала.
Дверцы с уплотнением из эластичного негорючего материала должны плотно закрываться.
Дверца топки должна открываться больше чем на 90°; при этом не должна уменьшаться площадь дверного проема.
Загрузочная дверца (при наличии) должна быть либо съемной, либо открываться на угол больше чем 90°.
Примечание - Конструкция дверцы может предусматривать воздухозаборные отверстия по кромкам дверцы.
Откидные дверцы духового шкафа в открытом положении не должны уменьшать площадь загрузочного проема духового шкафа и должны открываться на угол более 90°.
Если дверца духового шкафа откидывается вниз, она должна образовывать угол 85-90° к вертикали и фиксироваться в этом положении. В испытаниях согласно А.4.14 дверца не должна провисать более чем на 15 мм, при этом отопительный прибор не должен терять устойчивость.
Вытяжной патрубок должен иметь конструкцию, которая обеспечивает газонепроницаемое соединение между отопительным прибором и дымоходом. Если дымоход насаживается на патрубок, длина насадки должна быть как минимум 40 мм. Если дымоход вставляется в вытяжной патрубок, глубина вставки должна быть как минимум 25 мм.
Примечание - Вставные соединения рекомендуется уплотнять жаростойким герметиком и/или уплотнительным шнуром.
Внутренний дефлектор топочного газа должен быть надежно зафиксирован в любом положении, в котором он установлен, и не должен отсекать топку от вытяжного патрубка. Если дефлектор съемный, он должен иметь конструкцию или маркировку, обеспечивающую его правильный монтаж.
Каждый дефлектор должен иметь стойкую и читаемую маркировку, чтобы указывать пользователю на положение настройки.
Если в конструкции отопительного прибора предусмотрена дроссельная заслонка в линии отвода дымовых газов, она не должна перекрывать линию отвода дымовых газов полностью. Дроссельная заслонка должна легко двигаться и иметь отверстие в своей лопасти, площадь которого должна быть не менее 20 см2 или как минимум 3 % от площади сечения лопасти (если это значение больше).
Положение дроссельной заслонки должно быть видимым оператору.
Если предусмотрен регулятор тяги, требование по минимальной площади сечения не применяется, но устройство должно быть легко доступно для очистки.
4.14.1 Регулятор подачи первичного воздуха
Отопительный прибор должен быть оборудован термостатическим или ручным регулятором подачи первичного воздуха. Ручные регуляторы подачи воздуха для горения допускаются только для отопительных приборов с теплопроизводительностью по воде до 7,5 кВт. Положение регулятора должно быть хорошо видно пользователю или иметь стойкую маркировку так, чтобы был понятен принцип работы регулятора.
Конструкция отопительного прибора должна быть такой, чтобы во время его работы ни остатки продуктов сгорания, ни несгоревшее топливо не могли помешать движению или закрытию регулятора подачи воздуха.
Положение "холодно" регулятора подачи первичного воздуха должно иметь однозначную маркировку, причем способ настройки данного регулятора должен быть описан в руководстве по эксплуатации.
Термостат должен иметь регулируемый температурный диапазон и срабатывать по температуре воды или поверхности отопительного прибора. Погружной карман термостата должен иметь такую конструкцию, чтобы термостат срабатывал по температуре воды в подающем трубопроводе.
4.14.2 Регулятор подачи вторичного воздуха
Если предусмотрен регулятор подачи вторичного воздуха, воздухозабор должен располагаться так, чтобы поступление воздуха не было ограничено, когда топка заполнена до уровня, рекомендованного изготовителем.
Должна быть предусмотрена возможность полной очистки топочного тракта имеющимися в коммерческой продаже инструментами (или щетками), кроме случаев, когда специальные чистящие инструменты или щетки предоставлены изготовителем отопительного прибора.
Минимальная ширина топочного тракта должна быть 30 мм. Топочный тракт должен иметь ширину не менее 15 мм для отопительных приборов, в которых в качестве топлива не используется битумный уголь и брикетированный торф и в которых предусмотрено соответствующее отверстие для очистки.
Если отопительный прибор оснащен вертикальной решеткой/плитой, ее конструкция должна исключать возможность неправильной установки или отказа крепления.
Примечание - Вертикальная решетка/плита должна иметь такую конструкцию, чтобы во время эксплуатации и особенно при загрузке топлива (выгрузке золы) она удерживала топливо (золу).
Варочная панель должна состоять из варочной плиты с металлическими или керамическими конфорками. Варочная поверхность плиты должна быть размечена по числу конфорок.
После сборки отопительного прибора согласно инструкциям изготовителя и монтажа ножек или цоколя (как неотъемлемой части, поставляемой в комплекте с отопительным прибором) высота изделия от пола до поверхности варочной панели должна составлять от 800 до 930 мм.
Если конфигурация отопительного прибора предусматривает один или несколько духовых шкафов, назначение духового шкафа(ов) должно быть указано в руководстве по эксплуатации отопительного прибора.
Основной и все дополнительные духовые шкафы должны быть оборудованы как минимум двумя направляющими. При испытаниях согласно А.4.13 нагруженный противень должен отклоняться от горизонтальной плоскости не более чем на 10° от горизонтали.
Колосниковая решетка, за исключением решеток с водяным охлаждением колосников, должна быть съемной, а также должна иметь конструкцию или маркировку, которая обеспечивает правильную ее установку. Если применяется не древесина, а другое топливо, должно быть предусмотрено устройство для удаления золы. Во время удаления золы снимать колосниковую решетку с направляющих не допускается.
Примечания
1 Следует отдавать предпочтение конструкции, при которой удаление золы проводится без открывания дверцы зольной камеры и без лишних физических усилий;
2 Если для удаления золы необходимо открыть дверцу зольной камеры, конструкция кухонной плиты должна быть такой, чтобы при удалении золы утечка продуктов сгорания из прибора была минимальной.
Зольная камера должна иметь такую конструкцию, чтобы ящик для золы во вставленном состоянии не ограничивал доступ первичного воздуха.
Крышка/дверца ящика для золы должна иметь конструктивное исполнение, которое обеспечивает следующее:
- очаговый остаток не должен мешать закрывать дверцу зольной камеры;
- она не должна открываться случайно;
- нагретую дверцу можно безопасно открывать и закрывать с помощью предусмотренных инструментов;
- зольная камера должна иметь достаточные размеры, чтобы вмещать ящик для золы.
Все поверхности нагрева отопительного прибора должны быть доступны со стороны топочного контура для осмотра и очистки.
Должны быть предусмотрены средства для очистки вытяжного патрубка и дымохода отопительного прибора. Указания о процедуре очистки должны быть приведены в руководстве по эксплуатации отопительного прибора.
У отопительного прибора с духовым шкафом индикатор температуры должен быть виден без открывания дверцы духового шкафа.
При испытаниях на номинальную теплопроизводительность согласно А.4.9, при испытаниях варочной панели согласно А.4.10, при испытании духового шкафа согласно А.4.11 и при испытаниях тепловой защиты согласно А.4.16 температура, измеренная во встроенном топливном бункере, не должна превышать температуру окружающего воздуха более чем на 65 °С.
При испытаниях на номинальную теплопроизводительность согласно А.4.9, при испытаниях варочной панели согласно А.4.10, при испытании духового шкафа согласно А.4.11, при испытаниях тепловой защиты согласно А.4.16 и если отопительный прибор установлен на удалении от горючих конструкций, указанном изготовителем в руководстве по монтажу, температура окружающих стенок, пола или других соседних конструкций (например, потолка), содержащих легковоспламеняющиеся материалы, не должна превышать температуру окружающего воздуха более чем на 65 °С.
Следует предусмотреть инструменты для обслуживания, если при работе с изделием необходимо прикоснуться к поверхности, температура которой превышает температуру окружающего воздуха на следующее значение:
- 35 °С - для металлов;
- 45 °С - для фарфора, эмали и аналогичных материалов;
- 60 °С - для пластика, резины или древесины.
Соответствие этим требованиям по температуре должно быть проверено при нормальной настройке во время испытаний на номинальную теплопроизводительность согласно А.4.9, при испытании варочной панели согласно А.4.10 и при испытании духового шкафа согласно А.4.11.
Если изготовитель указывает, что отопительный прибор рассчитан на непрерывное действие и, в частности, на установку нескольких отопительных приборов с подключением к одной системе вытяжки, например с подключением к одному дымоходу, отопительный прибор должен пройти испытание согласно А.4.15. В случае испытания согласно А.4.15 тяга во время испытания не должна быть ниже 3 Па, а если тяга все же ниже 3 Па, общее количество оксида углерода в дымовых газах, рассчитанное в нормальном состоянии согласно А.6.2.8, в течение следующих 10 ч после снижения тяги ниже 3 Па должно быть не более 250 дм3.
Должно быть указано (см. 7.2), может ли отопительный прибор быть подключен параллельно с несколькими другими отопительными приборами.
Отопительный прибор и все его части, по которым циркулирует вода, не должны давать утечку или деформироваться при проведении испытаний под давлением согласно А.4.17 и на номинальную теплопроизводительность согласно А.4.9.
Для отопительных приборов с водяным контуром, которые подключены к закрытой системе и имеют предохранительное сливное устройство с термореле как составную часть отопительного прибора, во время испытаний согласно А.4.18 предохранительное сливное устройство с термореле должно открываться, если температура воды в контуре достигает 105 °С или значения, указанного изготовителем прибора (если последнее значение ниже).
Отопительный прибор должен соответствовать требованиям электробезопасности по ГОСТ МЭК 60335-1, если составной частью отопительного прибора является электрооборудование, работающее от сети.
Значения тяги согласно рисунку 1, связанные с номинальной теплопроизводительностью отопительного прибора, должны быть приняты в качестве значений статического давления, определенных на измерительном участке при испытаниях на номинальную теплопроизводительность, медленное горение и пожарную безопасность. Если необходимо увеличить тягу для достижения номинальной теплопроизводительности, указанной изготовителем прибора, требующееся значение должно быть указано в монтажных инструкциях для отопительного прибора.

- испытание в режиме горения;
- испытание на пожарную безопасность;
- испытание на номинальную теплопроизводительность
Рисунок 1 - Значения тяги в дымоходе
При проведении испытаний на номинальную теплопроизводительность согласно А.4.9 тяга не должна отклоняться более чем на ± 2 Па от указанных на рисунке 1 значений. При проведении испытаний в режиме медленного горения согласно А.4.12 допускается отклонение не более чем на ± 1 Па от указанных на рисунке 1 значений. Для испытаний на пожарную безопасность согласно А.4.16 отопительный прибор испытывают при статическом давлении, которое на 3 Па больше, чем статическое давление, установленное для испытаний на номинальную теплопроизводительность, и значении тяги с отклонением + 2/0 Па.
При испытаниях на номинальную теплопроизводительность согласно А.4.9 фиксируют среднюю температуру дымовых газов, измеренную на измерительном участке.
При испытаниях на номинальную теплопроизводительность согласно А.4.9 средняя концентрация оксида углерода, рассчитанная при 13 % содержания кислорода (O2) в дымовых газах, должна быть менее или равна значению, указанному изготовителем, и не должна быть выше 1 %.
Национальным законодательством в некоторых странах установлены ограничения по концентрации СО в режиме медленного горения; в этих случаях концентрацию СО определяют в испытаниях на номинальную теплопроизводительность согласно А.4.12, если отопительные приборы продаются в этой стране.
При испытаниях согласно А.4.9 общий КПД, измеренный как минимум за два цикла выгорания топлива, должен быть не менее значения, указанного изготовителем прибора, но не ниже 60 %.
Национальным законодательством в некоторых странах установлены ограничения по эффективности при медленном горении; в этих случаях минимальный КПД определяют в испытаниях при медленном горении согласно А.4.12, если отопительные приборы продаются в этой стране.
При испытаниях согласно А.4.9 продолжительность горения при номинальной теплопроизводительности на одной загрузке испытательного топлива должна быть не менее значений, указанных в таблице 5 для использованного типа отопительного прибора и/или испытательного топлива.
|
Тип отопительного прибора |
Испытательное топливо согласно таблице В.1 |
Минимальная продолжительность горения, ч |
|
Отопительные приборы с водяным контуром и без водяного контура с автоматической регулировкой |
Древесные или торфяные брикеты |
1 |
|
Все другие виды испытательного топлива |
3 | |
|
Отопительные приборы с водяным контуром и без водяного контура с ручной регулировкой |
Древесные или торфяные брикеты |
1 |
|
Все другие виды испытательного топлива |
2 |
Если указанные изготовителем значения продолжительности горения более значений, указанных в таблице 5, указанные изготовителем значения следует проверить в испытаниях на номинальную теплопроизводительность согласно А.4.9.
Значение номинальной теплопроизводительности должно быть рассчитано согласно А.4.2 с учетом продолжительности горения, указанного изготовителем прибора минимального КПД и теплоты сгорания топлива.
При испытаниях согласно А.4.9 средняя номинальная теплопроизводительность, определяемая по результатам как минимум двух опытов, должна быть не ниже указанной изготовителем отопительного прибора.
При испытании согласно А.4.11 и при значении тяги в дымоходе, равном тяге при испытании на номинальную теплопроизводительность, печенье должно хорошо пропекаться. Степень подрумянивания верхней и нижней стороны печенья при оценке по шкале готовности выпечки согласно А.4.11 должна находиться в пределах заданного участка шкалы.
Если изготовитель заявляет, что отопительный прибор может работать в режиме медленного горения, прибор должен быть способен поддерживать горение в соответствии с А.4.12 с продолжительностью не менее указанной в таблице 6 для одной загрузки испытательного топлива с массой, равной массе загрузки топлива при испытаниях на номинальную теплопроизводительность, рассчитанную согласно А.4.2.
|
Испытательное топливо согласно таблице В.1 |
Минимальная продолжительность горения, ч |
|
Отопительные приборы непрерывного действия | |
|
Древесные/торфяные брикеты |
10 |
|
Все другие типы топлива |
12 |
|
Отопительные приборы периодического действия | |
|
Все другие виды испытательного топлива |
Минимальные требования отсутствуют |
Если значения продолжительности циклов горения, заявленные изготовителем, больше значений, указанных в таблице 6, то заявленные значения должны быть проверены в испытаниях на медленное горение согласно А.4.12.
По завершении испытания на медленное горение должна иметься возможность повторного воспламенения.
Повторное воспламенение считается успешным, если небольшая часть топлива заметно зажигается в течение 30 мин. при условиях испытаний, указанных в А.4.12.4.
При испытании согласно А.4.10 при тяге в дымоходе, равной тяге при испытаниях на номинальную теплопроизводительность, температура воды в определенном сосуде должна повыситься на 75 °С в течение 15 мин. после начала испытаний.
Если отопительный прибор имеет альтернативное положение колосниковой решетки, а именно для зимнего и летнего режима работы, его следует испытать при нижнем положении колосниковой решетки, причем должны быть соблюдены требования по производительности, указанные в 6.3-6.7.
Дополнительно должны быть проведены следующие испытания при верхнем положении колосниковой решетки:
a) испытание на номинальную теплопроизводительность согласно А.4.9 для определения теплопроизводительности (а также проверка выполнения требований по безопасности в 5.1-5.3).
Требования в 6.3-6.6 не распространяются на испытания при верхнем положении колосниковой решетки, поэтому во время испытания следует измерять и записывать только следующие значения:
1) теплопроизводительность;
2) температуры поверхностей ручек управления;
3) температура стенок, пола у испытательного угла и других примыкающих конструкций (например, потолка);
4) температура дымовых газов;
b) испытание варочной панели согласно А.4.10, если отопительный прибор должен соответствовать требованиям 6.9.
К отопительному прибору должны быть приложены инструкции, написанные на языке страны предполагаемого назначения прибора; данные инструкции должны описывать установку, эксплуатацию, техническое обслуживание и порядок сборки отопительного прибора.
Данные инструкции не должны противоречить требованиям или результатам испытаний в соответствии с настоящим стандартом.
Инструкции по установке должны содержать, по крайней мере, следующую информацию:
- ссылка на все необходимые национальные и европейские стандарты, а также местные правила, которые должны соблюдаться при установке отопительного прибора;
- типовое обозначение отопительного прибора;
- вес отопительного прибора в кг;
- номинальная общая теплопроизводительность и теплопроизводительность по воде для всех рекомендованных типов топлива при верхнем и нижнем положении колосниковой решетки, а также теплопроизводительность по воздуху;
- максимальное рабочее давление воды, МПа (если применимо);
- требования по электрическим подключениям (если применимо);
- требования по подаче воздуха для горения и (если необходимо) по работе вытяжной вентиляции, по одновременной эксплуатации вместе с другими отопительными приборами;
- необходимость расположения воздухораспределительных решеток, исключающая возможность их блокировки;
- указание о недопустимости использования вытяжного устройства в одном помещении с отопительным прибором, если не обеспечен достаточный приток воздуха из системы вентиляции;
- требования по минимальной тяге в Па при номинальной теплопроизводительности;
- средняя температура дымовых газов в °С, измеренная непосредственно после вытяжного патрубка, при номинальной теплопроизводительности;
- массовый поток продуктов сгорания (г/с) при номинальной теплопроизводительности, если требуется национальными/местными правилами (или, иначе, номинальная теплопроизводительность, КПД и среднее содержание СO2 при номинальной теплопроизводительности для всех испытанных типов топлива);
- указание, рассчитан ли отопительный прибор на подсоединение к дымоходу параллельно с несколькими другими отопительными приборами;
- должны быть даны рекомендации по безопасному расстоянию до легковоспламеняющихся материалов, а также по мерам защиты от опасности возгорания (при необходимости);
- рекомендации по необходимости предусмотреть возможность очистки отопительного прибора, соединительных элементов и дымохода;
- объем воды и инструкции по установке воды сливного крана в самой нижней точке водяного контура (при необходимости);
- настройка терморегулятора и способ настройки положения регулятора "холодно";
- предусмотреть возможность отведения излишнего тепла от прибора;
- сборка отопительного прибора в случае поставки в разобранном виде (если применимо);
- необходимые инструкции по вводу в эксплуатацию;
- установка и эксплуатация органов управления и предохранительных устройств.
Инструкции по эксплуатации должны содержать, по крайней мере, следующую информацию:
- ссылка на все необходимые национальные и европейские стандарты, а также местные правила, которые должны соблюдаться при эксплуатации отопительного прибора;
- перечень рекомендуемых типов топлива, включая сорт и тип в соответствии с настоящим стандартом;
- инструкции по загрузке топлива и уборке золы, по максимальному уровню загрузки топлива в топке, емкости загрузочной шахты и продолжительности горения при номинальной теплопроизводительности для рекомендуемого типа топлива;
- описание надлежащей и безопасной эксплуатации отопительного прибора и процедуры зажигания;
- указание о недопустимости использования отопительного прибора для сжигания отходов и применения неподходящего/недопустимого топлива;
- указание о правильной эксплуатации регуляторов и органов управления;
- требования по вентиляции в случае одновременной работы с другими отопительными приборами;
- предупреждение о том, что дверцы топки и зольной камеры должны оставаться закрытыми, за исключением времени розжига, загрузки топлива, выгрузки очагового остатка; а также о необходимости исключить утечку продуктов сгорания;
- указание о необходимости регулярной очистки отопительного прибора, топочного контура, соединительных элементов и дымохода, а также специальное указание о проверке перекрытия дымохода, особенно если отопительный прибор вновь вводится в эксплуатацию после длительного перерыва в работе;
- указание о регулярной проверке изделия специалистом;
- указание о подводе в достаточном объеме воздуха для горения и воздуха для вентиляции; а также о недопустимости блокировки отверстия для забора воздуха для горения;
- инструкции по диагностике неисправностей и способ безопасного отключения отопительного прибора в случае неисправности, например, при перегрузке или отключении подачи воды;
- предупреждение о том, что части отопительного прибора, особенно внешние поверхности, сильно нагреваются во время его работы, и о необходимости соответствующих мер предосторожности при обслуживании отопительного прибора;
- необходимые безопасные расстояния до легковоспламеняющихся конструкций и рекомендации по дополнительным мерам защиты от риска возникновения пожара;
- инструкции по эксплуатации в режиме медленного горения;
- общие инструкции по приготовлению пищи;
- указание о безопасной эксплуатации отопительного прибора, особенно при неблагоприятных погодных условиях либо условиях тяги, и указание о возможном замерзании компонентов водяного контура;
- рекомендации о действиях в случае возгорания в дымоходе;
- рекомендация использовать только запасные части, одобренные изготовителем;
- предупреждение о недопустимости внесения изменений в конструкцию отопительного прибора.
Любой отопительный прибор, находящийся на окончательном месте установки, должен иметь стойкую, легко различимую и размещенную на видном месте маркировку, которая как минимум содержит следующие сведения:
- обозначение настоящего стандарта;
- наименование изготовителя или зарегистрированную торговую марку;
- измеренную концентрацию СО при 13 % содержании O2;
- КПД изделия при номинальной теплопроизводительности;
- номер модели и/или обозначение типа для целей идентификации;
- номинальную теплопроизводительность для нагрева воды и отопления помещений либо диапазон теплопроизводительности в зависимости от типа топлива и в соответствии с применением в кВт, а также соответствующий КПД;
- максимально допустимое рабочее давление воды, МПа (если применимо);
- минимальное расстояние до легковоспламеняющихся конструкций (мм), если необходимо;
- указание, допускается ли подключение к дымоходу нескольких отопительных приборов;
- указание: "Прочтите и соблюдайте инструкции по эксплуатации";
- указание об использовании только рекомендованных видов топлива;
- указание, относится ли отопительный прибор к категории приборов непрерывного или периодического действия.
Соответствие отопительного прибора требованиям настоящего стандарта и указанным изготовителем значениям должно быть подтверждено посредством:
- типовых испытаний;
- заводского производственного контроля изготовителем, включая оценку качества продукции.
В целях испытаний отопительные приборы могут быть классифицированы по группам, если предполагается, выбранные характеристики, указанные в таблицах 7 и 8, являются общими для всех отопительных приборов этой группы.
9.2.1 Первичные типовые испытания
Первичные типовые испытания должны показать соответствие приборов требованиям настоящего стандарта. В случае с уже запущенными в производство отопительными приборами отопительный прибор для испытаний следует выбирать случайным образом, и такой выбранный отопительный прибор будет типовым представителем всей партии, а изготовитель отопительного прибора должен представить соответствующую письменную декларацию.
В случае с прототипом отопительный прибор, прошедший испытания, является моделью, которая является репрезентативной для общего планируемого производства, и изготовитель должен удостоверить это в своей письменной декларации. Если отопительный прибор только готовится к запуску в производство, изготовленные отопительные приборы должны проверяться на размеры и конструкцию, чтобы удостовериться в том, что они соответствуют испытанной оригинальной модели отопительного прибора. Если изготовленный отопительный прибор отличается от прототипа более чем на 1 % или ± 3 мм (при этом следует учитывать меньшее из двух значений) по размерам топки и/или по любым другим размерам, критически важным для безопасности или производительности отопительного прибора (особенно по характеристикам из таблицы 7 и 8), изготовленный отопительный прибор должен быть подвергнут дополнительным типовым испытаниям, описанным в 9.2.2.
Аналогичным образом, если используют другие материалы, которые в нарушение норм изменяют технические характеристики отопительного прибора с точки зрения безопасности и/или соблюдения требований производительности из таблицы 8, изготовленный отопительный прибор должен быть подвергнут дополнительным типовым испытаниям, указанным в 9.2.2. Данное требование по дополнительным испытаниям должно применяться, если в ходе последующего производства либо в начале нового производства или изменения размеров и/или материалов вносятся изменения в размеры отопительного прибора и/или меняется топливо. Чтобы удостовериться в этом, необходимо проверять размеры и материалы изготавливаемых отопительных приборов в течение как минимум трех лет для определения соответствия типу.
В случае, если испытания уже были проведены в соответствии с положениями настоящего стандарта (один и тот же продукт, характеристика(и), способ испытаний, процедуры отбора проб, система подтверждения соответствия и т.д.), результаты этих испытаний должны учитываться при оценке соответствия типу.
В случае серии или группы отопительных приборов допускается проверять только выбранные отопительные приборы этой серии или группы, а у остальных отопительных приборов допускается проверять только отдельные выбранные конструкционные или технические характеристики, если определенно установлено, что эти отопительные приборы принадлежат к одной группе или серии отопительных приборов.
Для первого типового испытания должно быть отобрано как минимум достаточное число отопительных приборов из группы или серии, которые достаточно представляют эту группу или серию. Выбранные отопительные приборы должны быть подвергнуты полным испытаниям, чтобы убедиться в их соответствии настоящему стандарту по всем характеристикам конструкции и производительности. Для других отопительных приборов в этой группе или серии, не отобранных для комплексных испытаний, допустимо проверять только отдельно выбранные конструкционные и технические характеристики, чтобы удостовериться в их соответствии требованиям настоящего стандарта и/или убедиться в том, что они имеют такие же технические характеристики, что и отопительные приборы этой же серии или группы, которые полностью прошли типовые испытания.
|
А Конструкция, материалы и др. Внешняя конструкция, размеры, вес и т.д. Способ теплоотдачи: конвекция/излучение Ящик для золы Материалы Способ монтажа, сварочные работы и т.д. Прочее Эскизы/чертежи |
D Воздух для горения Поперечное сечение воздуховодов (первичного/вторичного воздуха) Длина воздуховодов (первичного/вторичного воздуха) Число изгибов воздуховодов (первичного/вторичного воздуха) Воздухозаборники камеры сгорания (первичного/вторичного воздуха) Подогрев воздуха Система контроля подачи воздуха Прочее |
|
В Топка Размеры топки Расположение перегородок в топочном контуре Огнеупорные материалы/изоляция Вертикальная решетка/плита Температурные условия Дверца топки, стеклянные детали/поверхности Колосниковая решетка, система удаления золы Прочее |
Е Встроенный топливный бункер Размеры Защита от воздействия тепла Изоляция Прочее |
|
С Топочный контур Площадь поперечного сечения Длина каналов топочного контура Вытяжной патрубок Потеря давления Перенос тепла Изоляция Прочее |
F Встроенные компоненты водяного контура Конструкция, размер поверхностей нагрева, теплопроизводительность Материалы Размер, расположение патрубков Габариты компонентов водяного контура, продувка и др. Прочность, герметичность отопительного прибора Прочее |
|
G Поверхности отопительного прибора Компоненты варочной панели и верхние поверхности Основной/дополнительный духовые шкафы |
|
Характеристики |
Требования в разделах настоящего стандарта |
|
Пожарная безопасность |
4.2, 4.8, 4.9, 4.11, 4.14, 4.16, 4.19, 4.21, 5.1, 5.2, 6.7, 6.10 |
|
Выбросы продуктов сгорания |
4.2, 4.9, 4.11, 4.12, 4.13, 4.14, 4.20, 5.4, 6.3 |
|
Температуры поверхностей |
4.2, 5.1, 5.2, 5.3, 6.10 |
|
Электрическая безопасность |
5.7 |
|
Возможность очистки |
4.8, 4.15, 4.19-4.21 |
|
Максимальное рабочее давление (применимо только для компонентов водяного контура) |
4.2-4.7, 5.5, 5.6 |
|
Температура продуктов сгорания |
6.2, 6.10 |
|
Механическая прочность (для установки трубопровода для продуктов сгорания/дымохода) |
4.2, 4.11 |
|
Теплопроизводительность/энергоэффективность |
6.1, 6.4-6.6, 6.8-6.10 |
При отборе для типовых испытаний отопительных приборов из группы, представляющей серию, на основе их номинальной теплопроизводительности следует отбирать достаточное количество отопительных приборов из серии так, чтобы соотношение номинальных теплопроизводительностей у отопительных приборов не превышало 1,6:1.
Чтобы определить, принадлежат ли отопительные приборы к одной серии или группе, необходимо учитывать конструкцию и технические характеристики каждого отопительного прибора, особенно в отношении списка характеристик, приведенных в таблицах 7 и 8. Список характеристик в таблицах 7 и 8 не является определяющим, и для решения, возможно, понадобится учесть другие аспекты. Если какая-либо группа отопительных приборов с одинаковой топкой и теплопроизводительностью имеет разные кожух и обшивку и различается по размерам и материалам изготовления (например, когда горячие поверхности находятся ближе к горючим материалам или есть изменение с низкой на высокую теплопроводность или коэффициента излучения материала), следует выбрать как минимум один отопительный прибор с наихудшими характеристиками, который продемонстрирует надежность этой группы в отношении температуры поверхностей и пожарной безопасности.
Если изготовитель заявляет о соответствии настоящему стандарту целой серии отопительных приборов для ряда различных видов топлива, следует проверить выбор типов топлива, который продемонстрирует соответствие серии стандарту в отношении безопасности (пункт 5) и производительности (пункт 6) при этих типах топлива на этих отопительных приборах, включая среди прочего перечень характеристик в таблицах 7 и 8.
Характеристики и свойства, которые принимают во внимание в процессе принятия решений в отношении группы или серии отопительных приборов, должны быть зафиксированы в протоколе, с внесением копии протокола в документацию по изготовлению для каждой группы или серии отопительных приборов (см. 4.1).
9.2.2 Дополнительные типовые испытания
В случае изменений в конструкции отопительного прибора, смены сырья, поставщика компонентов или технологического процесса, в результате чего существенно изменяются характеристики или производительность отопительного прибора, особенно в отношении одной или более характеристик из списка характеристик в таблицах 7 и 8, типовые испытания следует повторить для соответствующих измененных характеристик.
В ходе этих дополнительных типовых испытаний разрешается проверять только выбранные конструкционные или технические характеристики, чтобы удостовериться, что эти характеристики соответствуют требованиям настоящего стандарта или полностью испытанным отопительным приборам из серии или группы отопительных приборов.
В случае серии или группы отопительных приборов допускается проверять только выбранные отопительные приборы этой серии или группы, а у остальных отопительных приборов допускается проверять только отдельные выбранные конструкционные или технические характеристики, если определенно установлено, что эти отопительные приборы принадлежат к одной группе или серии отопительных приборов.
При принятии решения, какие должны испытываться конструкционные и/или технические характеристики отопительных приборов или какие отопительные приборы (в случае с линейкой или группой отопительных приборов), следует учесть технические характеристики в таблице 8, а также характеристики из таблицы 7. Характеристики, указанные в таблицах 7 и 8, не являются окончательными, и при принятии этого решения, возможно, потребуется учесть другие аспекты.
В случае, если испытания уже были проведены в соответствии с положениями настоящего стандарта, результаты этих испытаний также следует учесть при принятии решения.
Следует точно фиксировать параметры и характеристики, которые учитывают при принятии решения по испытываемым конструкционным и/или техническим характеристикам отопительных приборов или по испытываемым отопительным приборам (в случае с линейкой или группой отопительных приборов), включив копию протокола испытаний в документацию по изготовлению для каждого отопительного прибора (см. 4.1).
9.3.1 Общие сведения
Изготовитель создает, документирует и поддерживает постоянную заводскую систему управления производством, а также определяет сферы ответственности, чтобы обеспечить соответствие продукции, выставленной на продажу, заявленным эксплуатационным характеристикам. Заводская система управления производством должна включать следующие компоненты: процедуры, регулярные проверки и испытания и/или оценки и использование результатов для контроля над сырьем и другими поступающими материалами или компонентами, оборудованием, процессом производства и продукцией, и должна отвечать требованиям, указанным в 9.3.2-9.3.8.
Примечание - Постоянная заводская система управления производством считается отвечающей указанным выше требованиям, если она соответствует требованиям ГОСТ ISO 9001 или эквивалентным требованиям и специальным требованиям настоящего стандарта.
Изготовитель должен проводить испытания в рамках заводской системы управления производством в целях контроля соответствия продукции. Отбор проб, испытания или оценки должны осуществляться согласно требованиям [7]. Результаты проверок, испытаний и оценок, требующих принятия мер, должны быть зафиксированы, как и любые принятые меры. Также должны фиксироваться меры, которые должны быть приняты, если контрольные значения или критерии не выполняются.
9.3.2 Материалы и компоненты
Спецификации на все поступающие сырьевые материалы и компоненты должны соответствовать предполагаемому применению и должны документироваться по аналогии со схемой проверок и испытаний в целях обеспечения соответствия этих материалов и компонентов.
9.3.3 Контроль за контрольными и измерительными приборами
Все взвешивающие, измерительные и испытательные приборы, используемые для проверки соответствия продукции, должны быть прокалиброваны и регулярно проходить поверку в соответствии с документированными процедурами, графиком и критериями проведения.
9.3.4 Управление производственным процессом
Изготовитель должен определить и планировать процессы производства, которые непосредственно влияют на характеристики продукции, и удостоверяться, что эти процессы проводятся в контролируемых условиях. В случаях, когда требующиеся характеристики продукта не могут быть проверены полностью в последующем осмотре и испытаниях, производственные процессы должны осуществляться операторами, специально обученными для выполнения этой работы.
9.3.5 Проверки, испытания и оценка изделия
9.3.5.1 Общие сведения
Изготовитель должен внедрить и поддерживать документированные процедуры для контроля в процессе производства и окончательной приемки продукции (в зависимости от типа продукции), чтобы обеспечить соблюдение заявленных значений всех характеристик продукции.
В схему заводского производственного контроля должны быть включены как минимум следующие характеристики продукции, их критерии и средства контроля.
9.3.5.2 Компоненты конструкции
a) тип - состав/спецификации;
b) прочность;
c) габариты;
d) отделка поверхности.
Относительно типа и свойств материалов принимается декларация поставщика при условии, что поставщик имеет соответствующую заводскую систему управления производством, обеспечивающую уместность, соответствие и точность типа и свойств материала.
9.3.5.3 Изоляционные материалы
a) спецификация на изоляционные материалы;
b) значение плотности - теплопроводность.
Относительно типа и свойств изоляционных материалов принимается декларация поставщика при условии, что поставщик имеет соответствующую заводскую систему управления производством, обеспечивающую уместность, соответствие и точность типа и свойств материала.
9.3.5.4 Прокладки и прокладочный материал
a) тип, включая обозначение или состав, если отсутствует сертификат соответствия;
b) габариты.
Относительно типа и свойств прокладочного материала принимают декларацию поставщика при условии, что поставщик имеет соответствующую заводскую систему управления производством, обеспечивающую уместность, соответствие и точность типа и свойств материала.
9.3.5.5 Производственный контроль
а) Конструкция и размеры
Конструкция и размеры критически важных компонентов должны быть подтверждены во время производственного контроля и/или в процессе контроля готовой продукции, следующим образом:
a) вытяжной патрубок;
b) топочный контур;
c) ящик для золы;
d) колосниковая решетка;
e) подача воздуха - термостат, ручной регулятор, размеры воздухозаборного отверстия и т.п.;
f) регулирование отвода дымовых газов (заслонка);
g) дверцы топки/загрузочные дверцы/дверцы духовых шкафов;
h) устройство для розжига;
i) вертикальная решетка;
g) конструкция водяного контура - габариты, патрубки и т.д. (если есть);
k) конструкция духового шкафа;
l) варочная плита/верхние панели;
m) конструкция топки/камеры сгорания;
n) конвекционная система.
б) Прочие меры контроля
В процессе производства должны проводиться как минимум следующие проверки:
a) герметичность компонентов для исключения утечки;
b) установка подвижных/соединительных компонентов.
9.3.6 Некачественная продукция
Изготовитель должен ввести и поддерживать документированные процедуры, чтобы удостовериться, что в случаях, когда продукция не соответствует требованиям, это четко определяется, и продукция снимается с продажи. Эти процедуры должны предусматривать документирование и отбраковку продукции и извещение соответствующих заинтересованных органов. Вся отремонтированная и/или восстановленная продукция должна пройти повторную проверку в соответствии с планом проверок, испытаний и оценок.
9.3.7 Корректирующие и предупреждающие действия
Изготовитель должен ввести и поддерживать документированные процедуры для реализации корректировочных и предупреждающих действий. Изготовитель должен реализовать и фиксировать все изменения в документированных процедурах, возникшие в результате корректировочных и предупреждающих действий.
9.3.8 Погрузка, разгрузка, хранение, упаковка, консервация и доставка
В мере, необходимой для обеспечения соответствия продукции указанным требованиям, изготовитель должен установить и поддерживать документированные процедуры погрузки-разгрузки, хранения, упаковки, консервации и поставки готовой продукции после проведения контроля и испытаний.
Приложение А
(обязательное)
А.1 Испытательное помещение
А.1.1 Температура в помещении
Температура в помещении испытательной лаборатории должна измеряться в точке, находящейся на окружности круга с радиусом (1,2 ± 0,1) м со стороны отопительного прибора на высоте (0,50 ± 0,01) м над уровнем платформенных весов контроля выгорания топлива в стороне от прямого излучения.
Для измерения температуры в помещении следует применять термоэлемент (или иное устройство для измерения температуры), которое должно быть защищено от излучения цилиндрическим экраном, открытым с одной стороны и изготовленным из полированного алюминия или материала с эквивалентной отражающей способностью, примерно 40 мм в диаметре и 150 мм длиной. Термоэлемент или другое устройство измерения температуры должно отвечать требованиям к погрешности измерений, указанным в А.3.
А.1.2 Скорость воздуха
Скорость воздуха вблизи испытуемого отопительного прибора и в его окружении не должна превышать 0,5 м/с при измерении в точке, указанной в А.1.1.
А.1.3 Внешние источники тепла
Испытательный стенд должен быть защищен от прямого воздействия других источников тепла, например, других испытательных стендов и солнечных лучей.
А.2 Испытательный стенд
А.2.1 Общие сведения
Испытательный стенд должен состоять из испытуемого отопительного прибора, установленного в соответствии с установочными инструкциями изготовителя в испытательном углу согласно А.2.2 либо на платформенных весах контроля выгорания топлива для измерения массы топлива согласно требованиям к погрешности измерений, приведенным в А.3.
Примечание - Отопительный прибор должен (в случае с отдельно стоящим прибором) устанавливаться в испытательном углу либо (в случае со встраиваемым/вставляемым отопительным прибором) в испытательной схеме, моделирующей конструкцию, указанную изготовителем прибора для случая со встроенным отопительным прибором.
Отопительный прибор должен устанавливаться так, чтобы его стенки находились на минимальном расстоянии, указанном изготовителем для горючих материалов, между материалом и стенкой испытательного угла.
Измерительный участок, изготовленный в соответствии с А.2.3, должен быть оборудован средствами определения температуры дымовых газов в соответствии с А.2.3.2, определения состава дымовых газов согласно А.2.3.3 и тяги в дымоходе согласно А.2.3.4.
Вытяжной патрубок отопительного прибора через неизолированный дымоход и теплоизолированный переходник для дымовых газов в соответствии с А.2.4 подключают к измерительному участку.
Дымовые газы забираются в верхней части измерительного участка, и должна быть предусмотрена возможность регулировки, чтобы обеспечить постоянную тягу (как указывается в соответствующих испытательных процедурах), поддерживаемую на измерительном участке (например, с помощью вытяжного вентилятора).
Примечание - Примеры типовых установок приведены на рисунках А.1 и А.2.
Отопительный прибор должен быть подключен к системе циркуляции воды согласно А.2.5.

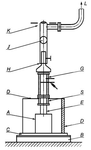
А - отопительный прибор; В - платформенные весы контроля выгорания топлива; С - пол испытательного угла; D - боковая стенка испытательного угла; Е - дымоход; G - измерительный участок; H - регулируемая часть трубы; J - регулируемая дроссельная заслонка; K - вентилятор; L - выпуск в атмосферу; S - переходник для дымовых газов (прямой)
Рисунок А.1 - Пример типовой установки отопительного прибора с вертикальным отводом дымовых газов в схеме испытаний

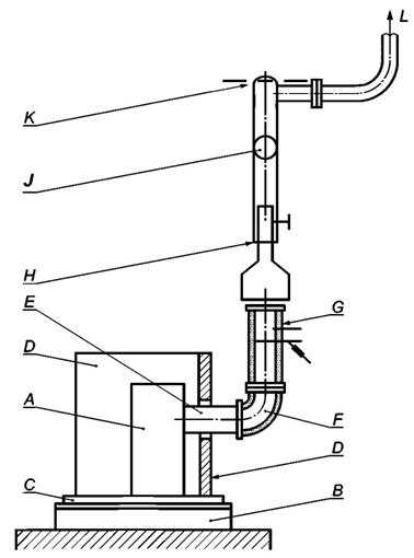
А - отопительный прибор; В - платформенные весы контроля выгорания топлива; С - пол испытательного угла; D - боковая стенка испытательного угла; Е - дымоход; F - переходник для дымовых газов (колено); G - измерительный участок; H - регулируемая часть трубы; J - регулируемая дроссельная заслонка; K - вентилятор; L - выпуск в атмосферу
Рисунок А.2 - Пример типовой установки отопительного прибора с горизонтальным отводом дымовых газов в схеме испытаний
А.2.2 Испытательный угол
Испытательный угол должен состоять из пола, боковой и задней стенок, расположенных под прямым углом друг к другу.
Примечание - Примеры общего расположения и исполнения испытательного угла указаны на рисунках А.3 и А.4.
Пол и стенки испытательного угла должны быть выполнены согласно рисунку А.5 или иметь конструкцию с аналогичными тепловыми характеристиками. Стенки испытательного угла должны выходить за отопительный прибор по горизонтали как минимум на 150 мм, а верхний край угла должен быть выше верхней точки отопительного прибора как минимум на 300 мм.
Для отопительных приборов с горизонтальным подключением задняя стенка должна иметь отверстие, через которое может проходить дымоход с зазором (150 ± 5) мм.
Максимальные температуры поверхности пола и стенок испытательного угла должны быть определены и измерены калиброванным прибором, соответствующим требованиям к погрешности измерений, указанным в А.3. Расположение измерительных точек должно соответствовать рисунку А.6. Достаточное количество измерительных точек внутри и за пределами самой горячей зоны должно быть снабжено калиброванными термоэлементами так, чтобы фиксировалась максимальная достигнутая измеренная температура поверхности. Каждый термоэлемент должен устанавливаться так, чтобы соединение было на уровне поверхности испытательного угла согласно рисунку А.7.
Примечание - Аналогично термоэлементам допускается другое измерительное оборудование при условии, чтобы измерялись и регистрировались действительные максимальные температуры поверхностей, оборудование было прокалибровано и соответствовало требованиям к погрешности измерений, указанным в А.3.
Если максимальная температура измерена на краю испытательного угла, боковую стенку и пол следует продлить как минимум на 150 мм за точку максимальной температуры.
|
|
|
А - осевая линия дымохода; В - задняя стенка; С - боковая стенка; D - пол испытательного угла; Е - вставки |
А - вид спереди; В - дымоход; С - теплоизоляция, расстояние (150 ± 5) мм до дымохода, заполненное изоляционным материалом; D - аналогично конструкции на рисунке А.3; Е - вид сверху |
|
Рисунок А.3 - Вид спереди испытательного угла с общим расположением боковых стенок и пола |
Рисунок А.4 - Деталь вставки для задней стенки испытательного угла |
Размеры в миллиметрах, с отклонением ± 1 мм

- фанера, теплопроводность 0,15 Вт/м·К;
- деревянные брусья;
- изоляция (волокно или древесная масса), теплопроводностью 0,04 Вт/м·К
А - клей;
В - черная краска
Рисунок А.5 - Разрез конструкции испытательного угла

Рисунок А.6 - Вид сверху пола и стенок испытательного угла с расположением точек измерений

А - Стенка испытательного угла
Рисунок А.7 - Расположение термоэлемента в стенке испытательного угла
А.2.3 Измерительный участок
А.2.3.1 Общее расположение
Общее расположение и конструктивные детали измерительного участка приведены на рисунке А.8.
Измерительный участок должен быть снабжен средствами измерения температуры и состава дымовых газов, а также измерения статического давления.
Измерительный участок должен быть выложен слоем минволокна (например, асбеста) или аналогичным материалом толщиной 40 мм, чтобы получить теплопроводность 0,04 Вт/м·К при средней температуре 20 °С. Размеры измерительного участка должны соответствовать размерам, указанным на рисунках А.9 и А.10, и подходить по размерам к внутреннему диаметру вытяжного патрубка отопительного прибора.

G - измерительный участок; М - теплоизоляция; N - точки измерения тяги; Q - точки измерения состава дымовых газов и температуры; R - фланец
Рисунок А.8 - Конструкция и общая схема измерительного участка
А.2.3.2 Измерение температуры дымовых газов
Температура дымовых газов должна определяться датчиком, например термоэлементом, расположенным в трубке вакуумного пирометра, как показано на рисунке А.8, причем запаянный конец пирометра должен касаться противоположной стенки измерительной секции, а открытый конец пирометра должен быть подключен к всасывающему насосу. Термоэлемент должен быть защищен стенками трубки. Между измерительным участком и вакуумным пирометром, а также между датчиком и выходом пирометра должно быть предусмотрено газонепроницаемое соединение.
Трубка вакуумного пирометра должна иметь три пробоотборных отверстия диаметром (2,5 ± 0,5) мм каждое; одно из отверстий должно находиться в центре измерительного участка, а два других - по обеим сторонам на одну четверть диаметра трубки от боковых стенок измерительного участка. Внешний конец термодатчика должен быть расположен согласно рисунку А.8.
Внутренний диаметр вакуумного пирометра должен быть равен (5 ± 1) мм, а расход среды должен быть отрегулирован так, чтобы получить скорость потока от 20 до 25 м/с.
Примечание - Высокий расход, необходимый для получения указанного диапазона скорости потока, можно ограничить с помощью байпасного анализатора состава продуктов сгорания.
А.2.3.3 Отбор пробы дымовых газов
Для отбора пробы дымовых газов необходимо применить вакуумный пирометр, открытый конец которого должен быть соединен с анализатором продуктов сгорания, который соответствует требованиям к погрешности измерений в А.3. В пробоотборной линии должны быть предусмотрены возможности охлаждения, очистки и сушки пробы дымовых газов.
Материалы, использованные для пробоотборной линии и подключения зонда, должны выдерживать ожидаемую температуру (т.е. до 110 °С), не должны вступать в реакцию с дымовыми газами и не должны допускать диффузию дымовых газов. Утечки в подключениях пробоотборника и пробоотборной линии не допускаются.
А.2.3.4 Измерение статического давления
Трубка с внутренним диаметром 6 мм должна быть расположена на измерительном участке согласно рисунку А.8. Конец трубки должен быть заподлицо с внутренней стенкой измерительного участка.
А.2.4 Подключение отопительного прибора к измерительному участку
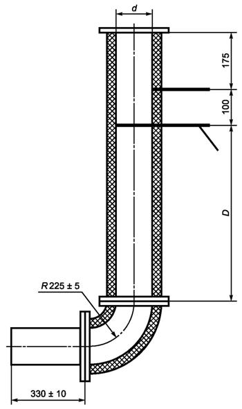
Вытяжной патрубок отопительного прибора должен быть соединен с измерительным участком согласно А.2.3 через дымоход без теплоизоляции и переходник с теплоизоляцией. Дымоход должен быть изготовлен из неокрашенной мягкой стали толщиной (1,5 ± 0,5) мм. Его длина должна быть (330 ± 10) мм, а диаметр должен соответствовать диаметру вытяжного патрубка отопительного прибора.
Переходник между измерительным участком и вытяжным патрубком должен иметь такой же внутренний диаметр и теплоизоляцию, что и измерительный участок (см. А.2.3.1).
Для отопительных приборов с вытяжным патрубком некруглого сечения или сечения, отличного от сечения измерительного участка, соединительный элемент должен иметь форму переходника, выравнивающего необходимые изменения формы или диаметра так, чтобы он подходил к измерительному участку.
Для отопительных приборов с горизонтальным отводом дымовых газов переходник (колено) должен иметь радиус изгиба (225 ± 5) мм, для отопительных приборов с вертикальным отводом - длину (350 ± 10) мм.
Примечание - Общая компоновка изображена на рисунках А.1, А.2, А.9 и А.10.

D - длина измерительного участка; d - диаметр патрубка для дымовых газов
Размеры измерительного участка
|
Диаметр вытяжного патрубка Ø, мм |
d, мм |
D, мм |
|
Ø ≤ 180 |
150 |
750 |
|
180 <Ø ≤ 250 |
200 |
1000 |
|
Ø> 250 |
300 |
1000 |
Рисунок А.9 - Детали и размеры измерительного участка для подключения вертикального дымохода

D - длина измерительного участка; d - диаметр патрубка для дымовых газов
Размеры измерительного участка
|
Диаметр вытяжного патрубка Ø, мм |
d, мм |
D, мм |
|
Ø ≤ 180 |
150 |
750 |
|
180 <Ø ≤ 250 |
200 |
1000 |
|
Ø> 250 |
300 |
1000 |
Рисунок А.10 - Детали и размеры измерительного участка для горизонтального подключения
А.2.5 Система циркуляции воды для отопительных приборов с водяным контуром
Система циркуляции воды для отопительных приборов с водяным контуром должна обеспечить расход воды постоянным в пределах 5 % установленной пропускной способности. Во время испытаний на номинальную теплопроизводительность система подвода воды должна обеспечивать достижение средней температуры воды в прямой линии (80 ± 5) °С. Система должна предусматривать возможность измерения расхода воды и контроля за постоянным расходом воды. Циркуляция воды как в закрытой, так и в открытой системе должна обеспечивать постоянный расход воды и температуру подачи воды.
Примечание - На рисунке А.11 изображена подходящая система циркуляции воды, однако может использоваться и любая другая.
Система циркуляции воды должна быть подключена к входному и выходному патрубкам отопительного прибора таким образом, чтобы можно было свободно перемещать отопительный прибор с целью взвешивания. Температура воды в линии подачи и обратной линии должна измеряться калиброванным измерительным устройством в патрубках, соответствующих допускам согласно А.3.

А - котел с водяным контуром; В - устройство для измерения объемного расхода; С - дроссельная заслонка; D - редукционный клапан; Е - запорный клапан; F - шкала платформенных весов контроля выгорания топлива; G - циркуляционный насос; Н - стальной ящик, изолированный 120-мм слоем минеральной ваты или заполненный кусочками пробки; J - предохранительное устройство
Для закрытых систем:
K - предохранительное сливное устройство с термореле; L - предохранительный клапан; М - расширительный бак; N - гибкое соединение; Р - слив
Рисунок А.11 - Пример испытательного стенда для котлов с водяным контуром
А.3 Измерительное устройство
Следует выбрать такое измерительное устройство, чтобы каждый параметр измерений отвечал требованиям к погрешности измерений в соответствии с таблицей А.1. Пиковое значение измеряемого параметра должно находиться в диапазоне измерений используемого измерительного устройства.
|
Наименование показателя |
Погрешность измерений |
|
Анализ газов | |
|
СО |
≤ 6 % предельного значения в таблице 5 |
|
CO2 |
≤ 2 % |
|
O2 |
≤ 2 % |
|
Температура | |
|
Дымовые газы |
≤ 5 °С |
|
Помещение |
≤ 1,5 °C |
|
Вода |
≤ 0,5 °С |
|
Поверхность |
≤ 2 °С |
|
Контактные поверхности |
≤ 2 °С |
|
Духовой шкаф |
≤ 5 °С |
|
Расход воды |
≤ 0,005 м3/ч |
|
Скорость воздуха |
≤ 0,1 м/с |
|
Тяга в дымоходе |
≤ 2 Па |
|
Масса | |
|
Расход топлива |
± 20 г |
|
Очаговый остаток |
± 2 г |
|
Загрузка топлива ≤ 7,5 кг |
± 5 г |
|
> 7,5 кг |
± 10 г |
А.4 Проведение испытания
А.4.1 Установка отопительного прибора
Отопительный прибор должен быть смонтирован на испытательном стенде согласно А.2.1 с учетом монтажных инструкций изготовителя, после чего вытяжной патрубок отопительного прибора согласно А.2.4 следует подключить к измерительному участку.
Если отопительный прибор поставляют в разобранном виде, следует провести сборку прибора согласно указаниям в монтажных инструкциях изготовителя.
Для отопительных приборов с задним вытяжным патрубком переходник следует вывести через стенку испытательного угла. Щели в отверстии, через которое выведен вытяжной патрубок, следует закрыть теплоизоляционным материалом (см. рисунок А.4).
Для испытаний по определению номинальной теплопроизводительности следует снять встроенный ограничитель тяги между колосниковой решеткой и вытяжным патрубком и герметично перекрыть отверстие фанерным листом или самим ограничителем, чтобы перекрыть поток воздуха через отверстие ограничителя тяги.
А.4.2 Расчет массы загруженного топлива
Массу загрузки Вfl, кг, для каждого цикла сгорания вычисляют по формуле
Bfl=360000·Pn·tb/(Hu·η),
(А.1)
где Вfl - масса загрузки топлива, кг;
Нu - низшая теплота сгорания топлива, кДж/кг;
η - минимальный КПД согласно настоящему стандарту для отопительных приборов или более высокое значение, указанное изготовителем, %;
Рn - номинальная теплопроизводительность, кВт;
tb - минимальная или заявленная изготовителем продолжительность горения, ч.
А.4.3 Загрузка топлива и выгрузка золы
Испытательное топливо следует выбрать и подготовить в соответствии с приложением В.
Если в качестве испытательного используют твердые минеральные виды топлива за исключением древесного, их следует уложить на колосниковую решетку так, чтобы топливо нельзя было искусственно уплотнить.
Если в качестве испытательного используется древесное топливо или торф, при загрузке следует поступать в соответствии с руководством по эксплуатации изготовителя отопительного прибора, соблюдая при этом рекомендации по размерам поленьев и брикетов и по их выравниванию.
Процесс удаления золы твердых минеральных видов испытательного топлива (для дров такой необходимости нет) следует осуществлять тщательно и в соответствии с руководством по эксплуатации изготовителя отопительного прибора. Для отопительных приборов с удалением очагового остатка следует следить за отходами горения, проваливающимися сквозь решетку, причем дверца/крышка зольного отсека должна быть либо открыта, либо снята; удалять золу требуется до тех пор, пока сквозь колосники не начнет падать горящий слой топлива.
А.4.4 Потери тепла с дымовыми газами
А.4.4.1 Общие сведения
Потери тепла с дымовыми газами рассчитывают с учетом состава и температуры дымовых газов в соответствии с А.6. Состав, температуру дымовых газов и температуру окружающей среды измеряют в соответствии с А.4.4.2 и А.4.4.3.
А.4.4.2 Состав дымовых газов
Состав дымовых газов (СO2 или O2 и СО) измеряют непрерывно либо через одинаковые промежутки времени (не реже 1 раза в минуту) калиброванными приборами, отвечающими требованиям к погрешности измерений в соответствии с А.3. Средние значения концентрации каждого компонента в сухих дымовых газах определяют в соответствии с А.6.
А.4.4.3 Температура воздуха в помещении и температура дымовых газов
Температуру дымовых газов и воздуха в помещении следует измерять калиброванными приборами, отвечающими требованиям к погрешности измерений в соответствии с А.3.
Температуру дымовых газов и воздуха в помещении следует измерять и регистрировать непрерывно либо не реже чем 1 раз в минуту.
В конце испытаний следует рассчитать и зарегистрировать среднюю температуру помещения и дымовых газов согласно А.6.
А.4.5 Теплопроизводительность по воде
А.4.5.1 Общие сведения
Для отопительных приборов с водяным контуром следует измерять отдаваемое воде тепло при постоянном расходе воды и описанной в А.2.5 циркуляции воды. Калиброванным устройством, отвечающим требованиям к погрешности измерений согласно А.3, следует измерить расход воды и повышение температуры воды в отопительном приборе.
А.4.5.2 Проведение испытания
Расход воды устанавливают на указанную изготовителем теплопроизводительность отопительного прибора таким образом, чтобы в течение испытания выполнялись требования к средней температуре воды в прямой линии в соответствии с А.2.5. Во время испытаний этот расход следует поддерживать по расходомеру на одном уровне в пределах ± 5 % от установленного значения. Расход воды, чтобы выровнять кратковременное снижение температуры подачи воды после дозагрузки топлива, сокращать не допускается.
В процессе испытания температуру воды в прямой и обратной линиях следует измерять и регистрировать непрерывно либо не реже 1 раза в минуту в соответствии с А.2.5.
По окончании испытаний следует рассчитать среднее повышение температуры воды между прямой и обратной линиями отопительного прибора. Следует также рассчитать средний расход воды в кг/ч.
А.4.6 Потери тепла от механического недожога
Для отопительных приборов с колосниковой решеткой, для которых древесину не используют в качестве испытательного топлива, очаговый остаток следует отложить и дать остыть. Массу остатка следует определить в килограммах с точностью ± 2 г и зарегистрировать.
Очаговый остаток анализируют с определением доли сгоревшей массы в процентах от очагового остатка.
Потери тепла от механического недожога рассчитываются по формулам А.7 и А.8.
Если испытательным топливом является древесное топливо, определять содержание углерода не требуется, а потерю тепла от механического недожога принимают равной 0,5 % от КПД.
А.4.7 Измерение температуры в духовом шкафу
Температуру в середине основного и каждого дополнительного духового шкафа (если есть) измеряют с помощью термопары, отвечающей требованиям к погрешности измерений согласно А.3. Температуру в середине духового шкафа следует измерять и регистрировать непрерывно или не реже чем 1 раз в минуту. По окончании испытания нужно рассчитать среднюю температуру для каждого духового шкафа.
А.4.8 Эксплуатационные испытания
А.4.8.1 Общие сведения
В зависимости от типа отопительного прибора цикл испытаний состоит из следующих испытаний:
a) испытание на номинальную теплопроизводительность (требуется получить, по крайней мере, два результата отдельных испытаний, см. А.4.9.1);
b) испытание варочной панели;
c) испытание духового шкафа;
d) испытания в режиме медленного горения и повторного воспламенения;
e) испытание безопасности при естественной тяге;
f) испытание на пожарную безопасность.
Примечание - Испытания по перечислениям а) - d) следует проводить непосредственно после одного из циклов типовых испытаний для отопительных приборов в А.4.8.2 - А.4.8.5 либо как отдельные испытания с более продолжительным предварительным испытанием с целью достижения устойчивого состояния для начала испытаний. Испытания на безопасность при естественной тяге и на пожарную безопасность должны проводиться в формате отдельных испытаний.
А.4.8.2 Типовая процедура испытаний для отопительных приборов без водяного контура на любом топливе, кроме древесины и торфяных брикетов
Нижнее либо единственное положение колосниковой решетки:
- процедура розжига и предварительное испытание до достижения устойчивого состояния;
- испытание при номинальной теплопроизводительности в течение не менее 3 ч для отопительных приборов с автоматической регулировкой и не менее 2 ч для отопительных приборов с ручной регулировкой с определением:
общего КПД,
теплопроизводительности;
- время до достижения устойчивого состояния;
- 2 ч испытания варочной панели (при необходимости с добавлением топлива);
- время до достижения устойчивого состояния и для проведения испытания духового шкафа;
- испытание в режиме медленного горения и на повторный розжиг.
Верхнее положение колосниковой решетки:
- процедура розжига и предварительное испытание до достижения устойчивого состояния;
- испытание при номинальной теплопроизводительности, чтобы определить теплопроизводительность и удостовериться, выполняются ли требования по пожарной безопасности согласно 5.1 - 5.4;
- время до достижения устойчивого состояния;
- 2 ч испытания варочной панели (при необходимости с добавлением топлива).
А.4.8.3 Цикл типовых испытаний для отопительных приборов без водяного контура, рассчитанных на древесину или торфяные брикеты
Нижнее либо единственное положение колосниковой решетки:
- процедура розжига и предварительное испытание до достижения устойчивого состояния;
- минимум 1 ч испытания при номинальной теплопроизводительности для определения следующих параметров:
общего КПД,
теплопроизводительности;
- время до достижения устойчивого состояния;
- 2 ч испытания варочной панели (при необходимости с добавлением топлива);
- время до достижения устойчивого состояния и для проведения испытания духового шкафа;
- испытания в режиме медленного горения и повторного воспламенения с продолжительностью испытаний, указанной изготовителем (если потребуется режим медленного горения).
Верхнее положение колосниковой решетки:
- процедура розжига и предварительное испытание до достижения устойчивого состояния;
- испытание при номинальной теплопроизводительности, чтобы определить теплопроизводительность и удостовериться, выполняются ли требования по пожарной безопасности согласно 5.1 - 5.4;
- время до достижения устойчивого состояния;
- 2 ч испытания варочной панели (при необходимости с добавлением топлива).
А.4.8.4 Цикл типовых испытаний для отопительных приборов с водяным контуром на любом топливе, кроме древесины и торфяных брикетов
Нижнее либо единственное положение колосниковой решетки:
- процедура розжига и предварительное испытание до достижения устойчивого состояния;
- испытание при номинальной теплопроизводительности в течение не менее 3 ч для отопительных приборов с автоматической регулировкой и не менее 2 ч для отопительных приборов плит с ручной регулировкой с определением:
общего КПД,
теплопроизводительности;
- время до достижения устойчивого состояния;
- 2 ч испытания варочной панели (при необходимости с добавлением топлива);
- время до достижения устойчивого состояния и для проведения испытания духового шкафа;
- испытания в режиме медленного горения и повторного воспламенения;
Верхнее положение колосниковой решетки:
- процедура розжига и предварительное испытание до достижения устойчивого состояния;
- испытание при номинальной теплопроизводительности, чтобы определить теплопроизводительность и удостовериться, выполняются ли требования по пожарной безопасности согласно 5.1-5.4;
- время до достижения устойчивого состояния;
- 2 ч испытания варочной панели (при необходимости с добавлением топлива).
А.4.8.5 Типовой цикл испытаний для отопительных приборов с водяным контуром, использующих в качестве топлива древесину и торфяные брикеты
Нижнее либо единственное положение колосниковой решетки:
- процедура розжига и предварительное испытание до достижения устойчивого состояния;
- минимум 1 ч испытания при номинальной теплопроизводительности для определения следующих параметров:
общего КПД,
теплопроизводительности;
- время до достижения устойчивого состояния;
- 2 ч испытания варочной панели (при необходимости с добавлением топлива);
- время до достижения устойчивого состояния и для проведения испытания духового шкафа;
- испытания в режиме медленного горения и повторного воспламенения с продолжительностью испытаний, указанной изготовителем (если потребуется режим медленного горения).
Верхнее положение колосниковой решетки:
- процедура розжига и предварительное испытание до достижения устойчивого состояния;
- испытание при номинальной теплопроизводительности, чтобы определить теплопроизводительность и удостовериться, выполняются ли требования по пожарной безопасности согласно 5.1-5.4;
- время до достижения устойчивого состояния;
- 2 ч испытания варочной панели (при необходимости с добавлением топлива).
А.4.9 Испытания при номинальной теплопроизводительности
А.4.9.1 Общие сведения
Испытания при номинальной теплопроизводительности должны состоять из двух этапов:
- процесса зажигания и одного или нескольких предварительных испытаний;
- самого испытания.
Возможно проведение отдельного испытания или испытания в рамках типового испытательного цикла, указанного в А.4.8. Чтобы иметь возможность рассчитать результаты испытаний на номинальную теплопроизводительность согласно А.5, необходимо получить как минимум два отдельных результата испытаний. Эти два результата испытаний можно получить при двух отдельных циклах сгорания, каждому из которых предшествует предварительное испытание, или как минимум при двух последовательных циклах сгорания. В последнем случае результаты испытаний должны быть рассчитаны отдельно для каждого цикла сгорания.
Во всех засчитанных испытаниях в конце должна быть восстановлена общая масса горящего слоя топлива - либо в конце каждого отдельного испытания, либо в конце каждого цикла загрузки для последовательных испытаний. Среднее значение для номинальной теплопроизводительности, рассчитанной на основе как минимум двух отдельных результатов действительных испытаний, должно быть не меньше значения, указанного изготовителем. Результаты испытаний признаются действительными, если результаты каждого отдельного испытания отличаются от среднего не более чем на 10 %.
Продолжительность предварительного испытания должна быть достаточно большой, чтобы обеспечить нормальные условия эксплуатации и наличие горящего слоя топлива.
Испытанию должно предшествовать одно удовлетворительное предварительное испытание или несколько предварительных испытаний так, чтобы масса горящего слоя топлива, включая золу от сгоревшего топлива, в конце отличалась не больше чем на 50 г от значения, полученного при предыдущем испытании.
Во время всей программы испытаний необходимо следить за статическим давлением и при необходимости устанавливать требующуюся тягу, чтобы удержать статическое давление в пределах ± 2 Па от нормального значения тяги, указанного в 6.1.
А.4.9.2 Процедура зажигания и предварительное испытание
Запускают вытяжку дымовых газов и регулируют тягу так, чтобы статическое давление на измерительном участке соответствовало нормальной тяге для отопительных приборов согласно рисунку 1 либо значению, указанному в инструкции по установке.
Регистрируют начальное показание платформенных весов контроля выгорания топлива. Загружают в топку достаточное количество испытательного топлива, чтобы обеспечить розжиг топлива согласно инструкциям изготовителя. После успешного розжига закладывают в топку рассчитанную массу испытательного топлива, чтобы обеспечить проведение предварительного испытания. Записывают показания весов после дозагрузки топлива и массу загруженного топлива.
Устанавливают тягу, необходимую для получения соответствующего статического давления в измерительном участке. Устанавливают регулятор воздуха для горения в такое положение, чтобы получить режим эксплуатации, необходимый для заданной номинальной теплопроизводительности.
Для отопительных приборов с водяным контуром устанавливают такой расход воды, чтобы получить среднюю температуру воды в линии подачи согласно А.2.5.
Во время предварительного испытания отопительный прибор должен работать при скорости выгорания топлива, которая позволяет получить номинальную теплопроизводительность, указанную изготовителем, причем в конце этого промежутка времени как минимум должна остаться масса горящего слоя топлива.
Операция розжига и предварительное испытание завершают, когда платформенные весы контроля выгорания топлива показывают, что получена масса горящего слоя, включая золу сгоревшего топлива. Регистрируют показания платформенных весов контроля выгорания топлива.
А.4.9.3 Испытание
Если сжигается не древесное топливо, то золу с колосниковой решетки убирают, ящик для золы опустошают и вставляют на место. Общую массу испытательного стенда взвешивают на платформенных весах контроля выгорания топлива и результат записывают.
Загружают в топку испытательное топливо в количестве, рассчитанном в соответствии с А.4.2. Испытание начинают непосредственно после заполнения топки. Температуру и состав дымовых газов измеряют и записывают в соответствии с А.4.4. Температуру в прямой и обратной линии и расход воды следует измерять и регистрировать согласно А.4.5.
Следует измерять и регистрировать температуру поверхности ручек управления, которые нажимают голыми руками, а также температуру во встроенном топливном бункере (если таковой имеется). Температуру следует измерять так часто, чтобы можно было обеспечить точную регистрацию достигнутых максимальных температур.
Температуру пола и стенок испытательного угла необходимо измерять и регистрировать непрерывно либо через одинаковые промежутки времени (но не реже 1 раза в минуту), чтобы точно определить достигнутые максимальные температуры.
Испытание завершают, когда платформенные весы контроля выгорания топлива показывают, что масса горящего слоя топлива, включая золу сгоревшего топлива, равна массе в конце предварительного испытания. При использовании твердого минерального топлива следует удалить золу из топки, опорожнить и вставить на место ящик для золы, а затем отделить горючую часть очагового остатка для определения потерь тепла от механического недожога согласно А.4.6. Регистрируют показания платформенных весов контроля выгорания топлива. Продолжительность испытания фиксируют с точностью до минуты.
Фактически измеренная продолжительность испытания должна быть в этом случае как минимум равна или более минимальной продолжительности испытания, указанной в таблице 5, или быть больше значения, указанного изготовителем. Также фактически определенная номинальная теплопроизводительность при как минимум одном испытании должна быть равна или более номинальной теплопроизводительности, указанной изготовителем.
Если продолжительность испытания на 15 % более или менее минимальной продолжительности, указанной в таблице 5, путем сравнения необходимо определить, можно ли теоретически при указанной изготовителем номинальной теплопроизводительности получить требующуюся минимальную продолжительность испытания или можно ли при минимальной продолжительности испытания теоретически получить номинальную теплопроизводительность.
Если рассчитанная продолжительность испытания либо рассчитанная номинальная теплопроизводительность не соответствуют установленным требованиям, испытание недействительно (и должно рассматриваться как предварительное). В таком случае необходимо провести дополнительное испытание.
А.4.10 Испытание варочной панели
А.4.10.1 Общие сведения
Возможно проведение отдельного испытания или испытания в рамках типового испытательного цикла, указанного в А.4.8.
Испытание варочной панели можно начинать при неразогретом приборе либо сразу после испытания на номинальную теплопроизводительность при условии, что после завершения испытания будет убрана зола из горящего слоя топлива согласно А.4.3. В любом случае перед началом испытания на приборе должно быть проведено еще одно предварительное испытание согласно А.4.9.2.
Если испытание начинается с неразогретого прибора, предварительному испытанию варочной панели должны предшествовать процедура розжига и предварительное испытание при номинальной теплопроизводительности согласно А.4.9.2.
Отверстие подачи первичного воздуха, применяющееся в испытании варочной панели, должно соответствовать инструкции изготовителя по эксплуатации отопительного прибора. Если отопительный прибор оснащен термостатическим регулятором подачи первичного воздуха, испытание проводят с включенным термостатическим регулятором.
А.4.10.2 Сосуд для испытаний
Для испытания должен быть использован сосуд из стали или чугуна с размерами, указанными на рисунке А.12. Дно сосуда должно быть плоским, допуск неплоскостности равен 0,05 мм.

Рисунок А.12 - Испытательный сосуд для испытания варочной панели
А.4.10.3 Предварительное испытание
После окончания испытания на номинальную теплопроизводительность или после проведения розжига и предварительного испытания следует убрать золу из горящего слоя топлива (если это еще не сделано). Закладывают в топку количество испытательного топлива, рассчитанное в соответствии с А.4.2.
Если отопительный прибор оборудован духовым шкафом, регулятор подачи первичного воздуха должен быть настроен в соответствии с руководством по эксплуатации прибора таким образом, чтобы в середине духового шкафа поддерживалась температура (230 ± 30) °С. Предварительное испытание заканчивают, когда в середине духового шкафа как минимум в течение 30 мин. поддерживается температура (230 ± 30) °С.
Для отопительных приборов, не оборудованных духовым шкафом, настройка номинальной теплопроизводительности должна поддерживаться в течение как минимум 30 мин. По достижении этого условия предварительное испытание заканчивают.
А.4.10.4 Испытание
В испытательный сосуд заливают (2000 ± 5) г воды и накрывают крышкой. В отверстие в крышке сосуда вставляют термометр, который соответствует требованиям поточности измерений согласно А.3, так, чтобы кончик термометра находился в (10 ± 1) мм над дном испытательного сосуда. Ставят сосуд на варочную панель как минимум на 5 мин. Измеряют температуру воды - она должна составлять от 17 °С до 20 °С.
Испытание варочной панели начинают через 15 мин. после начала испытания отопительного прибора, когда сосуд ставят на варочную поверхность; испытание заканчивают, когда температура в сосуде повысится на 75 °С. Записывают время, за которое температура достигла установленной величины.
Для отопительных приборов, не оборудованных духовым шкафом, регуляторы следует установить в расчете на номинальную теплопроизводительность. При необходимости добавляют топливо и убирают золу. После этого в течение 30 мин. после начала испытания проводят испытание варочной панели.
Для отопительных приборов, оборудованных одним или несколькими духовыми шкафами, температура в середине духового шкафа должна поддерживаться в течение 120 мин. испытания варочной панели на уровне (230 ± 30) °С. При необходимости добавляют топливо и убирают золу. Всего за 2 ч должны быть проведены два испытания варочной панели (продолжительностью около 15 мин. каждое) - одно в первые 60 мин., а второе - во вторые 60 мин.
Измеряют и записывают температуру поверхности ручек управления, которые нажимаются голыми руками, а также температуру во встроенном топливном бункере (если есть). Температуру следует измерять так часто, чтобы обеспечить точную регистрацию достигнутых максимальных температур.
Температура пола и стенок испытательного угла должна измеряться и регистрироваться непрерывно либо через одинаковые промежутки времени (но не реже чем 1 раз в минуту), чтобы точно определять достигнутые максимальные температуры.
А.4.11 Испытания духового шкафа
А.4.11.1 Общие сведения
В этом испытании оценивают способность духового шкафа пропекать печенье при температуре духового шкафа, указанной изготовителем. Возможно проведение отдельного испытания или испытания в рамках типового испытательного цикла, указанного в А.4.8. Испытание может быть начато при неразогретом приборе либо после другого испытания; в каждом случае можно провести предварительное испытание, чтобы разогреть прибор и довести температуру духового шкафа до указанной изготовителем.
А.4.11.2 Рецепт песочного печенья
Для испытания духового шкафа применяют следующий рецепт:
300 г пшеничной муки;
200 г маргарина (достать из холодильника за 1 ч до приготовления);
100 г сахара;
1 яйцо (около 60 г);
1 щепотка соли.
Указанные продукты закладывают в кухонный комбайн и перемешивают до получения однородной массы. Выключают комбайн, когда тесто достигает хорошей консистенции. Далее тесто следует выдержать в холодильнике как минимум в течение 12 ч при температуре от 2 °С до 10 °С.
Тесто достают из холодильника, нарезают его на полоски толщиной (4 ± 1) мм, шириной (20 ± 2) мм и оставляют на 20 мин. Выкладывают полоски на противень на расстоянии (10 ± 1) мм друг от друга параллельно стенкам духового шкафа; противень ставят в духовой шкаф; при этом расстояние между полосками печенья и стенками духового шкафа должно быть не меньше (25 ± 3) мм.
А.4.11.3 Процедура розжига и предварительное испытание
Включают систему вытяжки продуктов сгорания и регулируют тягу так, чтобы статическое давление на измерительном участке соответствовало нормальной тяге при номинальной теплопроизводительности согласно рисунку 1 либо значению, указанному в инструкции по установке отопительного прибора.
Закладывают в отопительный прибор достаточное количество испытательного топлива, обеспечивающее розжиг топлива в соответствии с инструкциями изготовителя прибора. Во время розжига допускается открывать дверцу зольной камеры/крышку ящика для золы. Если топливо горит хорошо, закрывают дверцу зольной камеры/крышку ящика для золы и добавляют в топку массу топлива, требующуюся для получения номинальной теплопроизводительности.
Предварительное испытание заканчивают, если температура в духовом шкафу поддерживается на уровне, указанном изготовителем (с погрешностью ± 10 °С) в течение 30 мин.
А.4.11.4 Испытание
Испытание проводят в соответствии с инструкциями изготовителя с учетом следующего:
a) предварительный разогрев духового шкафа (температура и время);
b) расположение противня;
c) температура в середине духового шкафа (или регулирование с помощью термостата) во время выпекания печенья;
d) время выпекания.
Противень должен быть установлен в предварительно разогретый духовой шкаф в положении, указанном изготовителем в инструкции по эксплуатации отопительного прибора. Во время выпекания печенья разрешается поворачивать противень либо менять его положение (уровень) в соответствии с инструкциями изготовителя прибора. Печенье должно выпекаться в духовом шкафу в течение такого времени, чтобы оно успело пропечься в середине.
Примечание - С помощью заостренной деревянной палочки проверяют, пропеклось ли печенье. Если печенье пропеклось, вынимают его из духового шкафа и оставляют остывать.
Через 1 ч после того, как печенье было вынуто из духового шкафа, проверяют, выполнены ли требования 6.7, и записывают результат. Для этого сравнивают степень румяности верхней и нижней поверхности полосок печенья шкалой готовности выпечки в Приложении С.
А.4.12 Испытания в режиме медленного горения и повторного воспламенения
А.4.12.1 Общие сведения
Возможно проведение отдельного испытания или испытания в рамках типового испытательного цикла, указанного в А.4.8.
Испытание на медленное горение и повторное воспламенение допускается при неразогретом приборе или непосредственно после испытания на номинальную теплопроизводительность при условии, что после окончания испытания топка освобождается от золы согласно А.4.3. Если испытание начинают при неразогретом приборе, предварительному испытанию режима медленного горения должна предшествовать операция розжига и предварительное испытание на номинальную теплопроизводительность согласно А.4.9.2. В любом случае отопительный прибор перед началом испытания должен проработать в режиме медленного горения в соответствии с А.4.12.2. Продолжительность испытания должна соответствовать времени, указанному в 6.8.
Во время всего испытания следят за статическим давлением и при необходимости регулируют тягу так, чтобы удержать статическое давление в пределах ± 1 Па от соответствующего испытательного значения, указанного в 6.1.
Отрегулированные для испытания в режиме медленного горения отверстия для первичного и вторичного воздуха должны соответствовать указанным изготовителем (см. руководство по эксплуатации) настройкам для примененного испытательного топлива. Если отопительный прибор оснащен термостатическим регулятором подачи первичного воздуха, испытание проводят с включенным термостатическим регулятором.
А.4.12.2 Предварительное испытание
После окончания испытания варочной панели или после процедуры розжига и предварительного испытания следует убрать золу, если это не было уже сделано. Закладывают в топку количество испытательного топлива, рассчитанное в соответствии с А.4.2.
Устанавливают такую тягу, чтобы получить статическое давление на измерительном участке для режима медленного горения согласно 6.1.
Теплопроизводительность уменьшают путем снижения расхода воды либо ступенчатой регулировкой первичного воздуха, пока выгорание древесных брикетов и торфяных брикетов не превысит 33 % от выгорания при номинальной теплопроизводительности, или (для других испытательных видов топлива) 25 % от выгорания при номинальной теплопроизводительности, или меньшую степень выгорания в режиме медленного горения согласно руководству изготовителя по эксплуатации.
Если температура воды в подающей линии превышает 85 °С, следует либо отрегулировать первичный воздух и/или расход воды таким образом, чтобы температура воды в подающей линии опустилась ниже 85 °С.
Испытание может быть начато, если достигнуто требующееся выгорание и стабильные условия поддерживались в течение как минимум 15 мин.
А.4.12.3 Испытание
Регистрируют показания платформенных весов контроля выгорания топлива. При необходимости добавляют в топку испытательное топливо так, чтобы к началу испытания имелась рассчитываемая в соответствии с А.4.2 или другая указанная изготовителем в руководстве по эксплуатации масса топлива.
Отопительный прибор должен быть в состоянии проработать без дальнейшего вмешательства в условиях, установленных в конце предварительного испытания в течение времени, указанного в 6.8.
Температуру и расход воды в прямой и обратной линиях следует измерять и регистрировать согласно А.4.5.
Температуру пола и стенок испытательного угла следует измерять и регистрировать непрерывно, либо через одинаковые промежутки времени (но не реже чем 1 раз в минуту), чтобы точно определять достигнутые максимальные температуры.
По завершении испытания запишите показания платформенных весов контроля выгорания топлива.
А.4.12.4 Повторное воспламенение
В конце испытания режима медленного горения снова устанавливают органы управления отопительного прибора согласно руководству по эксплуатации, предоставленному изготовителем, на номинальную теплопроизводительность. Водяной контур устанавливают на расход воды, необходимый для режима номинальной теплопроизводительности. При необходимости удаляют золу, и закладывают топливо, чтобы снова разжечь огонь. Отмечают, удалось ли повторно разжечь топку в соответствии с 6.8, и сколько на это потребовалось времени.
А.4.13 Испытание противней
Выдвигают противень на 2/3 его глубины. Распределяют общую массу в (9 ± 0,1) кг с помощью квадратной пластины со стороной (215 ± 10) мм равномерно на передних двух третях противня. Вес пластины должен входить в общую массу. Измеряют и записывают угол наклона противня к горизонтали под нагрузкой. Проводят испытание на каждом противне из комплекта поставки отопительного прибора в любом вставленном положении.
А.4.14 Испытание дверцы духового шкафа
Открывают откидную дверцу (с нижними горизонтальными петлями) духового шкафа. Укладывают бегунок контрольной линейки на поверхность дверцы духового шкафа согласно рисунку А.13 так, чтобы бегунок ровно прилегал к поверхности дверцы. Устанавливают в геометрическом центре дверцы духового шкафа квадратную пластину с длиной грани (215 ± 10) мм и ставят на пластину груз общим весом (9 ± 0,1) кг. Вес пластины должен входить в общую массу. Отмечают, не потерял ли устойчивость отопительный прибор под указанной нагрузкой. Фиксируют исходное положение штанги контрольной линейки, отмечают и записывают максимальное расстояние, на которое отклоняется дверца духового шкафа под нагрузкой.

1 - датчик с измерительной линейкой
Рисунок А.13 - Типовая конструкция измерительного устройства для испытания дверцы духового шкафа
А.4.15 Проверка безопасности при естественной тяге в дымоходе
А.4.15.1 Общие сведения
Данное испытание проводят только для отопительных приборов непрерывного действия, если они рассчитаны на подключение к дымоходу параллельно с рядом других отопительных приборов.
Испытательный стенд должен быть установлен на платформенных весах контроля выгорания топлива, которые соответствуют требованиям по точности измерений согласно А.3.
Вытяжной патрубок отопительного прибора должен быть подключен к измерительному участку согласно рисунку А.14 посредством дымохода и переходника; прибор эксплуатируют при естественной тяге в дымоходе.
Измерительный участок должен предусматривать возможность определения температуры дымовых газов согласно А.2.3.2, состава дымовых газов согласно А.2.3.3 и тяги согласно А.2.3.4.
Испытание проводят при закрытой дверце топки на каждом из типов топлива, используемых для функциональных испытаний при номинальной теплопроизводительности согласно А.4.9.
Испытание должно включать следующие этапы:
- процедура розжига и предварительное испытание;
- само испытание.
Если отопительный прибор оборудован термостатом, испытание проводят при включенном термостате, отрегулированном для испытаний.
Отопительные приборы должны быть подключены к системе циркуляции воды в соответствии с А.2.5.

|
D, мм |
d, мм |
L, мм |
|
750 |
150 |
2650 |
|
1000 |
200 |
2400 |
|
1500 |
300 |
1900 |
|
Примечание - Допуски, если не указано иное, ± 1 мм | ||
Рисунок А.14 - Размеры измерительного участка для испытаний безопасности при естественной тяге
А.4.15.2 Процедура розжига и предварительное испытание
Регистрируют исходные показания платформенных весов контроля выгорания топлива, исходя из массы испытательного стенда (отопительный прибор, пол испытательного угла и т.д.), вносят поправку с учетом требований по точности измерений в таблице А.3.
Загружают в отопительный прибор достаточное количество испытательного топлива, обеспечивающее розжиг топлива в соответствии с инструкциями изготовителя прибора. После успешного розжига загружают в топку рассчитанный вес испытательного топлива, чтобы обеспечить проведение предварительного испытания.
Предварительное испытание должно быть проведено при объеме выгорания (33 ± 5) % - для древесины и торфяных брикетов и (25 ± 5) % - для всех других видов топлива при номинальной теплопроизводительности. При данном выгорании предварительное испытание проводят в течение как минимум 2 ч до получения горящего слоя топлива. Фиксируют показания платформенных весов контроля выгорания топлива. Если для отопительных приборов с водяным контуром температура воды в подающей линии выше 85 °С, уменьшают подачу первичного воздуха и/или расход воды, чтобы опустить температуру воды ниже 85 °С.
А.4.15.3 Испытание
Удаляют золу из горящего слоя топлива. Опорожняют и ставят на место ящик для золы. Устанавливают регуляторы подачи первичного воздуха на минимум, а регуляторы подачи вторичного воздуха - на уровень, необходимый для испытательного топлива, использованного согласно инструкциям по эксплуатации изготовителя прибора. Взвешивают общую массу испытательной конструкции на платформенных весах контроля выгорания топлива и регистрируют результат. Испытание начинают непосредственно после считывания и регистрации показаний платформенных весов контроля выгорания топлива.
Загружают в отопительный прибор массу испытательного топлива, рассчитанную согласно А.4.2. Определяют и регистрируют температуру и состав дымовых газов сгорания согласно А.4.4, а также статическое давление на измерительном участке. Для отопительных приборов с водяным контуром измеряют и регистрируют температуру и расход воды в прямой и обратной линии согласно А.4.5.
Продолжают эксплуатацию отопительного прибора, сохранив установленные ранее настройки регуляторов подачи воздуха.
Испытание завершают, если получен горящий слой топлива, а тяга не упала ниже 3 Па, в противном случае (если тяга упала ниже 3 Па до получения горящего слоя топлива) испытание завершают по истечении дополнительных 10 ч (во время которых измеряют общее количество СО в дымовых газах) после снижения тяги ниже 3 Па.
Если через 12 ч с начала испытания горящий слой топлива не будет получен, а тяга не упадет ниже 3 Па, удаляют золу из горящего слоя топлива и позволяют огню гореть дальше, пока не будет получен горящий слой топлива.
Требование по 5.4 считают выполненным, если в течение испытания тяга не упадет ниже 3 Па.
Если же тяга упадет ниже 3 Па, прежде чем будет получен горящий слой топлива, позволяют огню гореть в течение еще 10 ч, измеряя общее количество СО в дымовых газах в течение этих 10 ч. Требование по 5.4 считается выполненным, если в течение следующих 10 ч общее количество СО в продуктах сгорания, рассчитанное при стандартных условиях согласно А.6.2.8, не превысит 250 дм3.
Если огонь погас прежде, чем получен горящий слой топлива, испытание считают недействительным. Испытание следует повторить при других настройках воздуха для горения, обеспечивая устойчивое горение, пока не будет получен горящий слой топлива.
Регистрируют настройки регуляторов подачи воздуха для горения (для записи в инструкции по эксплуатации).
А.4.16 Испытание на пожарную безопасность
А.4.16.1 Испытание на пожарную безопасность только для твердотопливных отопительных приборов
а) Общие сведения
Данное испытание должно состоять из двух этапов:
- процедура розжига и предварительное испытание;
- само испытание.
За исключением пускового устройства, все органы управления должны быть настроены так, чтобы обеспечивать максимальную теплопроизводительность.
В качестве испытательного топлива следует использовать топливо, которое обеспечивает максимальные температуры в испытательном углу во время испытаний на номинальную теплопроизводительность согласно А.4.9.
Испытания отопительного прибора следует повторять без перерывов до тех пор, пока не будут получены устойчивые температуры в испытательном углу и в топливном бункере.
б) Процедура розжига
Включают систему вытяжки дымовых газов и устанавливают требующуюся тягу на измерительном участке так, чтобы статическое давление находилось в диапазоне + 2/0 от значения, указанного в 6.1. Регистрируют показания платформенных весов контроля выгорания топлива, исходя из массы испытательного стенда (отопительный прибор, испытательный угол и т.п.).
Закладывают в отопительный прибор достаточное количество испытательного топлива, обеспечивающее розжиг топлива в соответствии с инструкциями изготовителя прибора. Если топливо хорошо разожглось, можно начинать испытания.
в) Испытание
Удаляют золу из горящего слоя топлива, опорожняют и вставляют на место ящик для золы. Фиксируют общую массу испытательного стенда согласно показаниям платформенных весов контроля выгорания топлива.
Загружают в отопительный прибор рассчитанную массу топлива согласно А.4.2. Устанавливают статическое давление с точностью + 2/0 Па от требующегося значения; проверяют и при необходимости уточняют настройку.
Следующие параметры необходимо измерять непрерывно либо периодически, но не реже чем 1 раз в минуту:
- температуры испытательного угла;
- температуру в топливном бункере.
Испытание завершают, как только получен горящий слой топлива. Фиксируют показания платформенных весов контроля выгорания топлива.
Повторяют закладку испытательного топлива и повторяют испытание. Если максимальные температуры предыдущего цикла выгорания топлива будут превышены, повторяют закладку топлива до тех пор, пока не будет достигнута максимальная температура. Фиксируют полученные значения максимальной температуры.
А.4.16.2 Испытания пожарной безопасности отопительных приборов, работающих на древесном топливе, и отопительных приборов, использующих в дополнение к древесному другие типы топлива
а) Общие сведения
Данное испытание следует проводить для отопительных приборов, которые в качестве топлива используют только древесину или древесину и твердое минеральное топливо. Все органы управления (за исключением пускового устройства) должны быть настроены так, чтобы обеспечивать максимальную теплопроизводительность.
В качестве испытательного топлива следует использовать древесину хвойных пород с содержанием влаги (15 ± 3) % и поперечным сечением кусков 4 х 6 см или 5 х 5 см. Длина кусков древесины должна составлять как минимум 2/3 ширины топки и 2/3 глубины топки. Если в отопительном приборе предусмотрена колосниковая решетка, длина кусков испытательного топлива должна как минимум перекрывать длину прутьев колосниковой решетки так, чтобы решетка была полностью накрыта испытательным топливом. Данные куски испытательного топлива следует уложить в топку крест-накрест так, чтобы расстояние между кусками не превышало 1 см. Загружают в отопительный прибор массу испытательного топлива, рассчитанную согласно А.4.2.
Топливо закладывают и повторяют испытание до тех пор, пока температуры в испытательном углу и в топливном бункере не перестанут повышаться.
б) Процедура розжига и предварительное испытание
Загружают в топку достаточное количество испытательного топлива, чтобы обеспечить розжиг топлива согласно инструкциям изготовителя. Если топливо хорошо загорелось, загружают в топку расчетную массу испытательного топлива.
Устанавливают тягу на измерительном участке так, чтобы статическое давление находилось в пределах + 2/0 Па от значения, предписанного в 6.1.
Устанавливают регулятор подачи первичного воздуха в максимальное рабочее положение, а регулятор подачи вторичного воздуха - в стандартное положение для древесины.
В ходе испытания проверяют тягу примерно каждые 15 мин.; также при необходимости устанавливают статическое давление в пределах + 2/0 Па от значения, требующегося для испытаний.
Когда будет получен горящий слой топлива, повторяют загрузку испытательного топлива.
Поддерживают уровень подачи воздуха для горения так, чтобы обеспечить максимальную теплопроизводительность.
Следующие параметры необходимо измерять непрерывно либо периодически, но не реже чем 1 раз в мин.:
- температуры испытательного угла;
- температуру в топливном бункере.
Испытание завершают, как только получен горящий слой топлива. Фиксируют показания платформенных весов контроля выгорания топлива. Повторяют загрузку испытательного топлива и повторяют испытание. Если максимальные температуры предыдущего цикла выгорания топлива будут превышены, повторяют загрузку топлива до тех пор, пока не будет достигнута максимальная температура.
А.4.17 Гидравлические испытания отопительного прибора
Подключают водяной контур отопительного прибора к гидравлическому испытательному устройству, которое позволяет получить давление, вдвое превышающее значение максимального рабочего давления, указанного изготовителем. Устанавливают заглушки на неиспользуемые патрубки. Подают на отопительный прибор удвоенное значение рабочего давления в течение как минимум 10 мин. Отмечают, не появились ли в результате приложения испытательного давления утечки или остаточные деформации в компонентах водяного контура отопительного прибора.
А.4.18 Испытание предохранительного сливного устройства с термореле
А.4.18.1 Общие сведения
Данное испытание проводят только на отопительных приборах, рассчитанных на применение в закрытой системе и где в прибор встроено предохранительное сливное устройство с термореле.
Данное испытание должно состоять из двух этапов:
- процедуры розжига и предварительного испытания;
- самого испытания.
Отопительный прибор должен быть подключен к системе циркуляции воды согласно А.2.5.
Испытание проводят при закрытой дверце топки на всех видах испытательного топлива, использованных в испытаниях на номинальную теплопроизводительность.
Температура холодной воды, которая должна отводить избыточное тепло, должна быть в диапазоне от 10 °С до 15 °С при давлении воды (0,2 ± 0,01) МПа.
А.4.18.2 Процедура розжига и предварительное испытание
Запускают систему вытяжки дымовых газов и устанавливают тягу в дымоходе так, чтобы статическое давление на измерительном участке находилось в пределах + 2/0 Па от значения тяги, использованного в испытании на безопасность согласно 6.1.
Регистрируют исходные показания платформенных весов контроля выгорания топлива, исходя из массы испытательного стенда (отопительный прибор + испытательный угол и т.п.).
Загружают в топку достаточное количество испытательного топлива, чтобы обеспечить розжиг топлива согласно инструкциям изготовителя. После успешного розжига загружают в топку рассчитанный вес испытательного топлива, чтобы обеспечить проведение предварительного испытания. После догрузки записывают значения платформенных весов контроля выгорания топлива и массу загруженного топлива.
Устанавливают тягу, необходимую для получения соответствующего статического давления на измерительном участке. Регулятор подачи воздуха для горения устанавливают в такое положение, чтобы получить режим эксплуатации, необходимый для заданной номинальной теплопроизводительности. Расход воды через водяной контур отопительного прибора устанавливают на минимальное значение, при котором выполняется требование по средней температуре воды в подающем трубопроводе согласно А.2.5.
Во время предварительного испытания отопительный прибор следует эксплуатировать при скорости выгорания топлива, обеспечивающей указанную изготовителем прибора номинальную теплопроизводительность, при этом одновременно обеспечивая, чтобы в конце этого периода времени оставалась как минимум масса горящего слоя топлива. Терморегуляторы и термореле слива должны работать или быть в состоянии готовности к работе. Во время предварительного испытания предохранительное сливное устройство с термореле должно быть деактивировано.
Операцию розжига и предварительное испытание завершают, когда платформенные весы контроля выгорания топлива показывают, что получена масса горящего слоя, включая золу сгоревшего топлива. Регистрируют показания платформенных весов контроля выгорания топлива.
А.4.18.3 Испытание
Удаляют золу из горящего слоя топлива, опорожняют и ставят на место ящик для золы. Взвешивают и записывают общую массу испытательного стенда на платформенных весах контроля выгорания топлива.
Загружают в топку рассчитанное количество испытательного топлива в соответствии с А.4.2. Тяга в дымоходе не должна отклоняться более чем на + 2/0 Па от требуемого значения. Деактивируют термостат и устанавливают все органы управления (за исключением пускового устройства) в положение, которое обеспечивает максимальную теплопроизводительность. Разблокируют предохранительное сливное устройство с термореле. Устанавливают расход воды на значение, примененное во время предварительного испытания.
Продолжают работу отопительного прибора в этом режиме, одновременно фиксируя температуру воды в подающем трубопроводе.
Испытание заканчивают, если открывается предохранительное сливное устройство с термореле либо, в противном случае, если температура воды в подающем трубопроводе поднимается выше 105 °С. Отмечают, сработало ли предохранительное устройство слива с термореле. Если предохранительное устройство слива с термореле сработало, записывают температуру воды в подающем трубопроводе.
А.5 Результаты испытания
Результаты измерений, указанных в В.2.2, регистрируют для каждого использованного испытательного топлива.
Используя результаты не менее двух действительных испытаний, рассчитывают и регистрируют согласно А.6 следующие параметры при номинальной теплопроизводительности:
- средний общий КПД;
- средняя общая номинальная теплопроизводительность;
- средняя номинальная теплопроизводительность по воде (только для отопительных приборов с водяным контуром);
- средняя номинальная теплопроизводительность по воздуху;
- средняя концентрация СО при 13 % O2.
Используя результаты не менее двух действительных испытаний, рассчитывают и регистрируют среднюю температуру дымовых газов.
Среднее значение номинальной теплопроизводительности по результатам как минимум двух испытаний не должно быть меньше значения, заявленного изготовителем. Чтобы результаты испытаний были признаны действительными, их значения не должны отличаться от среднего более чем на 10 %.
Также регистрируют значения испытаний по отдельным измерениям, использованным в расчетах, и значения тяги, использованные для каждого испытания.
Фиксируют общую номинальную теплопроизводительность и фактическую продолжительность испытания, измеренные во время испытаний на номинальную теплопроизводительность. Если продолжительность испытания на 15 % меньше или больше минимальной продолжительности, указанной в таблице 5, или больше минимальной, указанной изготовителем, путем сравнения необходимо определить, была бы при указанной изготовителем номинальной теплопроизводительности достигнута требующаяся минимальная продолжительность испытания или была бы при минимальной продолжительности испытания теоретически достигнута номинальная теплопроизводительность. Указывают расчетную продолжительность испытания или вновь рассчитанную номинальную теплопроизводительность.
Регистрируют максимальную температуру поверхности на каждом элементе управления, которыми пользователь предполагает манипулировать без инструментов; также регистрируют максимальные температуры стенок и пола испытательного угла, а также максимальную температуру встроенного топливного бункера (если имеется).
Отмечают, удалось ли поддерживать режим медленного горения в течение минимальных периодов, указанных в 6.8, и удалось ли повторно разжечь пламя. Записывают время, за которое восстановился огонь.
Фиксируют время, за которое температура воды поднялась на 75 °С во время испытания варочной панели.
Отмечают, была ли тяга во время испытаний безопасности при естественной тяге выше 3 Па, а если тяга была ниже 3 Па в течение более 10 ч, превысило ли количество СО, определенное согласно А.6.2.8 за период в 10 ч, значения 250 дм3.
Отмечают, насколько зарумянилась верхняя и нижняя сторона печенья; также проверяют, пропеклось ли печенье.
Отмечают угол наклона противня и максимальный изгиб дверцы духового шкафа под нагрузкой; также проверяют, сохраняет ли прибор под грузом устойчивость.
Регистрируют, не появились ли утечки или остаточные деформации у компонентов водяного контура в результате гидравлических испытаний и испытаний на номинальную теплопроизводительность.
Отмечают, выполнено ли требование 5.6 по предохранительному сливному устройству с термореле.
Регистрируют, были ли соблюдены требования по материалам, конструкции и исполнению, указанные в 4; отмечают, соответствуют ли инструкции изготовителя отопительного прибора требованиям, указанным в 7; отвечает ли маркировка на отопительном приборе требованиям 8.
Примечание - Также фиксируют фактические измеренные значения (размеры, толщина и т.п.) вместе с подтверждающими документами.
А.6 Метод расчетов
А.6.1 Примененные обозначения и единицы
|
Обозначение |
Определение |
Единица измерения |
|
А |
Стехиометрическое содержание кислорода, приведенное к единице топлива |
моль O2/моль топлива |
|
В |
Масса сжигаемого за час испытательного топлива (на рабочую массу топлива) |
кг/ч |
|
b |
Горючие компоненты в очаговом остатке, приведенные к массе остатка |
% |
|
С |
Содержание углерода в испытательном топливе (на рабочую массу топлива) |
% |
|
СО |
Содержание СО в сухих дымовых газах |
% об. |
|
CO2 |
Содержание СO2 в сухих дымовых газах |
% об. |
|
Сp |
Удельная теплоемкость воды |
кДж/кг·°С |
|
Сr |
Содержание углерода в очаговом остатке, относительно массы сожженного испытательного топлива (Приближение: Cr = Rb/100) |
% |
|
Cpmd |
Зависящая от температуры и состава газов удельная теплоемкость сухих дымовых газов при нормальных условиях |
кДж/(°С·м3) |
|
Зависящая от температуры удельная теплоемкость воды при нормальных условиях |
кДж/(°С·м3) | |
|
c |
Содержание углерода в топливе (без воды и золы) |
кг/кг |
|
F |
Масса топлива, сгоревшего за 10-часовой период испытания с учетом зольности топлива, но без учета горючего остатка в очаговом остатке |
кг |
|
Н |
Содержание водорода в испытательном топливе (на рабочую массу топлива) |
% |
|
Hu |
Низшая теплота сгорания сжигаемого топлива |
кДж/кг |
|
h |
Содержание водорода в топливе (без воды и золы) |
кг/кг |
|
Mw |
Расход воды |
кг/ч |
|
m |
Массовый расход дымовых газов |
г/с |
|
mh |
Молярное содержание водорода |
- |
|
mo |
Молярное содержание кислорода |
- |
|
ms |
Молярное содержание серы |
- |
|
N |
Повышение температуры воды в отопительном приборе |
°С |
|
η |
КПД |
% |
|
о |
Содержание кислорода в топливе |
кг/кг |
|
Р |
Теплопроизводительность |
кВт |
|
PSH |
Теплопроизводительность по воздуху |
кВт |
|
Pw |
Теплопроизводительность по воде |
кВт |
|
Qa |
Потери тепла с дымовыми газами в пересчете на весовую единицу испытательного топлива |
кДж/кг |
|
Qb |
Потери тепла от химического недожога в пересчете на весовую единицу испытательного топлива |
кДж/кг |
|
Or |
Тепловые потери от механического недожога в пересчете на весовую единицу испытательного топлива |
кДж/кг |
|
qа |
Относительные потери тепла с дымовыми газами Qab в пересчете на теплоту сгорания испытательного топлива (на рабочую массу топлива) |
% |
|
qb |
Относительные потери тепла от химического недожога Qb в пересчете на теплотворную способность испытательного топлива (на рабочую массу топлива) |
% |
|
qr |
Относительные потери тепла от механического недожога Qr в пересчете на теплотворную способность испытательного топлива (на рабочую массу топлива) |
% |
|
R |
Очаговый остаток относительно массы сгоревшего испытательного топлива |
% |
|
s |
Содержание серы в топливе |
кг/кг |
|
Tb |
Минимальная (или указанная изготовителем) продолжительность горения |
ч |
|
ta |
Температура дымовых газов |
°С |
|
VCOn |
Объем СО |
дм3 |
|
W |
Влажность сжигаемого испытательного топлива (на рабочую массу топлива) |
% |
|
tr |
Температура воздуха в помещении |
°С |
А.6.2 Формулы
А.6.2.1 Потери тепла и КПД
Потери тепла определяются из средних значений температуры дымовых газов сгорания и помещения, состава дымовых газов и компонентов очагового остатка.
КПД η вычисляют из этих потерь по формуле:
η=100-(qa+qb+qr).
(А.2)
Потери тепла с дымовыми газами вычисляют по следующим формулам:
,
(А.3)
qa=100Qa/Hu.
(А.4)
Потери тепла от химического недожога вычисляют по следующим формулам:
Qb=12644 CO(C-Cr)/[0,536(CO2+CO)100],
(А.5)
qb=100Qb/Hu.
(А.6)
Потери тепла от механического недожога вычисляют по следующим формулам:
Qr=335bR/100,
(А.7)
qr=100Qr/Hu.
(А.8)
А.6.2.2 Общая теплопроизводительность
Теплопроизводительность Р вычисляют из массы топлива, потребляемого в час, теплоты сгорания испытательного топлива и КПД по формуле:
P=(ηBHu)/(100·3600).
(А.9)
А.6.2.3 Теплопроизводительность по воде
Теплопроизводительность по воде Pw вычисляют из расхода воды, повышения температуры и удельной теплоемкости воды:
PW=(CpMWN)/3600.
(А.10)
А.6.2.4 Теплопроизводительность по воздуху
Теплопроизводительность по воздуху PSH вычисляют как разность общей теплопроизводительности и теплопроизводительности по воде:
PSH=P-PW.
(А.11)
А.6.2.5 Массовый расход дымовых газов
Массовый расход дымовых газов m приблизительно вычисляют из содержания СO2 в дымовых газах и специальных данных по топливу по формуле:
m=[B(1,3)(C-Cr)/((0,536)(CO2+CO))+(9H+W)/100]/3,6.
(А.12)
А.6.2.6 Содержание СО при 13 % O2
Средние значения для долей продуктов сгорания, например кислорода (O2), диоксида углерода (СO2) и оксида углерода (СО), на протяжении испытания могут быть рассчитаны как допустимое приближение к полученным измерительными приборами значениям.
При такой методике расчетов средние значения составных частей измеряют в течение неполной продолжительности испытаний, поскольку расход дымовых газов постоянен, и ошибку в расчетах можно считать незначительной.
Содержание СО рассчитывают следующим образом:
1) среднее значение оксида углерода (СОmittel) следует рассчитывать как среднее значение всех данных СО измерительных приборов на всем протяжении испытаний.
2) среднее содержание СО пересчитывается по следующей формуле на фиксированное содержание O2 в дымовых газах:
,
(А.13)
.
(А.14)
Для этого стандарта следует применять нормированное содержание кислорода (O2norm) в дымовых газах, равное 13 %.
Значения СO2max рассчитываются в соответствии с А.6.2.9.
Примечание - Если СО измеряется в объемных единицах (% об. или ppm), а концентрация СО должна указываться в виде весовой концентрации (мг/м3n, среднее значение СОmittel рассчитывается следующим образом:
Если СО измеряется в ppm:
COmittel(мг/м3n)= COmittel(ppm)dCO.
(А.15)
Если СО измеряется в объемных процентах (% об.):
COmittel(мг/м3n)= COmittel(% об.)dCO 10000,
(А.16)
где dCO - плотность оксида углерода в нормальных условиях [dCO = 1,25 мг/м3n]
1 ppm (промилле) = 1 см3/1 м3.
А.6.2.7 Удельная теплоемкость дымовых газов
А.6.2.7.1 Удельная теплоемкость сухих продуктов сгорания в нормальных условиях (Сpmd)
Удельная теплоемкость сухих дымовых газов при нормальных условиях рассчитывается по следующей формуле:
.
(А.17)
А.6.2.7.2 Удельная теплоемкость воды (
)
Удельную теплоемкость воды в дымовых газах рассчитывают по формуле:
.
(А.18)
А.6.2.8 Объем СО (испытания безопасности) в нормальном состоянии (VCOn)
Объем СО в стандартных условиях, измеренный за 10-часовой период испытания при естественной тяге, вычисляют по формуле:
.
(А.19)
А.6.2.9 Расчет СO2max
Используемые в уравнении (А.14) значения СO2max вычисляют по формуле:
.
(А.20)
Значения для А и р из уравнения А.20 вычисляют по формулам:
,
(A.21)
,
(A.22)
где 
(А.23)
,
(А.24)
Примечание - Для этого расчета требуется анализ элементного состава топлива так, чтобы были известны содержание углерода, водорода, серы и кислорода без воды и золы.
А.7 Отчет об испытаниях
Отчет об испытаниях должен быть пронумерован и содержать результаты испытаний, всю дополнительную информацию и как минимум следующие подробности программы испытаний, проведенной на отопительном приборе:
a) наименование и адрес изготовителя отопительного прибора;
b) наименование, серийный номер и описание отопительного прибора;
c) данные о том, выполнены требования к материалам, устройству исполнению в соответствии с разделом 4, подкрепленные фактическими результатами измерений размеров, толщин и пр. вместе со специальными сертификатами;
d) указание о том, выполнены ли требования безопасности в соответствии с разделом 5 и требования к производительности в соответствии с разделом 6, подкрепленные результатами испытаний в соответствии с А.5;
e) указание, соответствуют ли инструкции по установке и обслуживанию требованиям раздела 7;
f) копия данных с таблички прибора и указание о соответствии информации на табличке требованиям раздела 8;
g) наименование и адрес испытательной лаборатории;
h) шифр отчета об испытаниях;
i) дата выдачи отчета;
j) подпись и разборчивая фамилия ответственного за содержание отчета;
k) анализы и свойства испытательных материалов, использованных при испытаниях.
Приложение В
(обязательное)
В.1 Общие сведения
Стандартизированные испытательные виды топлива с их различными свойствами, согласно таблице В.1, представляющие, в свою очередь, различные сорта общедоступных видов топлива, следует применять в качестве соответствующего испытательного топлива, если тепловые испытания отопительного прибора проводятся в соответствии с требованиями настоящего стандарта к производительности.
Выбор, подготовка и анализ испытательного топлива следует осуществлять в соответствии с методами, описанными в В.2.
Как определено в 7.3, производитель отопительного прибора отвечает за указание типов и сортов общедоступного топлива, рекомендуемых руководствами по эксплуатации. Для справки таблица В.2 содержит список общедоступных видов топлива для каждого испытательного топлива, а также отдельные типичные свойства. Для справки В.3 содержит список общедоступных видов топлива для каждого испытательного топлива, а также отдельные типичные свойства.
В.2 Испытательное топливо
В.2.1 Выбор топлива для испытаний
Основываясь на количестве стандартных видов топлива, рекомендуемых изготовителями отопительных приборов в руководствах по эксплуатации, испытательная лаборатория должна выбрать из таблицы В.1 подходящее(ие) топливо (виды топлива), соответствующее(ие) стандартным видам топлива. Определение гранулометрического состава испытательного топлива должно проводиться в соответствии с положениями изготовителя отопительного прибора в руководстве по эксплуатации.
В.2.2 Хранение, подготовка и анализ
Каждая партия испытательного топлива должна храниться закрытой, а перед употреблением твердое минеральное топливо требуется просеивать, чтобы убедиться, что доли фракций избыточной и недостаточной крупности составляют не более 5 % веса.
При взятии образцов для проб согласно соответствующим испытательным методам ГОСТ 9516, ГОСТ 8606, ГОСТ 2059, ГОСТ 20330, ГОСТ 6382, ГОСТ 2408.4, ГОСТ 27589, ГОСТ 11022, ГОСТ 147 и таблицам В.1 и В.2 каждая партия топлива должна удовлетворять приведенным в таблице В.1 характеристикам.
Если измеренное содержание влаги превышает указанное в таблице В.1, топливо следует высушивать на воздухе, пока содержание влаги не придет в соответствие со спецификациями.
Испытательная лаборатория несет ответственность за обеспечение соответствия свойств применяемого испытательного топлива приведенным в таблице В.1 характеристикам испытательного топлива.
Примечание - Характеристики топлива могут быть гарантированы сертификатом, выданным поставщиком.
Состав и характеристики применяемого(ых) вида(ов) топлива следует указать в отчете об испытаниях отопительного прибора.
В.3 Испытания рекомендуемого топлива
В.3.1 Принципы испытаний
Испытание рекомендуемого топлива следует проводить со стандартным отопительным прибором, предварительно испытанным и выбранным испытательной лабораторией как представляющим класс и тип прибора. Выбранный прибор следует установить в соответствии с приведенными в А.2 настоящего стандарта для класса и типа методами установки и с приведенными в А.2 - А.3 испытательными и измерительными устройствами.
Степень проводимого испытания зависит от того, находится ли топливо в рамках стандартных спецификаций топлива из таблицы В.2 и рассматривается ли испытательное топливо как действительно репрезентативное согласно таблице В.1. Процесс выбора проводимых испытаний следует осуществлять так, как указано в диаграмме рисунка В.1, а методы и критерии испытания должны соответствовать, описанному в В.3.2.

Рисунок В.1 - Блок-схема процесса отбора для испытания рекомендованных типов топлива
В.3.2 Методы и критерии испытаний
Если рекомендуемое стандартное топливо представлено испытательным топливом в таблице В.1 и значения анализа находятся в диапазоне названного в В.2 топлива, его следует испытывать согласно методикам для номинальной теплопроизводительности и продолжительности горения или поддержания горения, изложенным в А.4.9 и А.4.12 настоящего стандарта, как пригодное для приборов этого класса и типа. Для проведения ограниченных испытаний и соответствия критериям применяют следующие положения:
1) номинальная теплопроизводительность согласно А.4.9;
- номинальная теплопроизводительность - не менее 95 % от указанной изготовителем, подтвержденная испытанием с испытательным топливом;
- общий КПД - не ниже минимального по данным изготовителя, согласно 6.4;
- продолжительность испытания - не менее 95 % от продолжительности, указанной в 6.5;
- выброс СО не превышает указанного изготовителем в 6.3 значения;
- должны быть соблюдены требования к температуре в отношении безопасного расстояния до горючих материалов согласно 5.2.
2) испытание на медленное горение и повторное воспламенение в соответствии с А.4.12:
- минимальная продолжительность горения не может быть меньше указанной в 6.8 или рекомендованной изготовителем большей продолжительности;
- должно быть возможным после испытания на продолжительность горения вновь разжечь огонь.
Если новое стандартное общедоступное топливо технически не представлено приведенным в таблице В.1 типом испытательного топлива, или его состав находится вне диапазона приведенных в таблице В.2 для общедоступных видов топлива, либо его характеристики и свойства таковы, что его параметры не могут быть предварительно названы, исходя из данных или анализа, топливо следует проверить полностью. Топливо следует проверить на прошедшем предварительную проверку соответствия образцу стандартном отопительном приборе, выбранном в качестве репрезентативного для класса и/или типа приборов, в котором топливо должно сгорать так, чтобы выполнить приведенные в 5.1-5.3 требования по безопасности, а в 6.1-6.9 - технические требования.
Примечание - Эксплуатационные испытания для определения пригодности рекомендуемого топлива для конкретных отопительных приборов могут быть проведены изготовителем приборов, производителем топлива или независимой испытательной организацией.
|
Виды коммерчески доступного топлива |
Антрацит |
Кокс |
Низкотемпературный кокс |
Брикеты для закрытых топок |
Брикеты для открытых топок |
Битумный уголь |
Буроугольные брикеты |
Торфобрикеты |
Дрова |
|
Наименование испытательного топлива |
А |
В |
С |
D |
Е |
F |
G |
Н |
Бук, береза, граб |
|
Влажность (на рабочую массу топлива) |
<5 % |
<5 % |
<5 % |
<5 % |
<5 % |
(8 ± 2,5) % |
(18,5 ± 2) % |
(11 ± 2) % |
(16 ± 4) % |
|
Зольность (на рабочую массу топлива) |
(5 ± 2) % |
(7 ± 2) % |
(7 ± 2) % |
(8 ± 3) % |
(5 ± 2) % |
(6 ± 2) % |
<6 % |
<4 % |
<1 % |
|
Летучие компоненты (сух., без золы) |
<14 % |
<2 % |
(8 ± 2) % |
<13 % |
<18 % |
> 30 % |
<55 % |
(68 ± 3) % |
(84 ± 4) % |
|
Содержание водорода (на рабочую массу топлива) |
(4 ± 1) % |
<0,5 % |
<3 % |
<4 % |
<4 % |
(4 ± 1) % |
<4 % |
(5,2 ± 0,7) % |
(5 ± 1) % |
|
Углерод (на рабочую массу топлива) |
(82 ± 5) % |
(90 ± 5) % |
(78 ± 3) % |
(82 ± 5) % |
(80 ± 5) % |
(72 ± 5) % |
(50 - 55) % |
(48,5 ± 4,5) % |
(40 ± 5) % |
|
Сера (на рабочую массу топлива) |
<1 % |
<1,4 % |
<2 % |
<1,8% |
<1,8 % |
≤ 2 % |
≤ 1 % |
≤ 0,3 % |
<0,1 % |
|
Удельная теплота сгорания (на рабочую массу топлива) |
> 28 980 кДж/кг |
> 26 630 кДж/кг |
> 28 500 кДж/кг |
> 29 690 кДж/кг |
> 29 690 кДж/кг |
> 26 500 кДж/кг |
<21 000 кДж/кг |
> 17 000 кДж/кг |
Huw = (Huwf (100 - Вт) - 2,44 Вт)/100 |
|
Размер, длина |
Стандартный размер по инструкциям изготовителя * |
Стандартный размер по инструкциям изготовителя * |
Стандартный размер по инструкциям изготовителя * |
Стандартный размер по инструкциям изготовителя * |
Стандартный размер по инструкциям изготовителя * |
Стандартный размер по инструкциям изготовителя * |
Стандартный размер по инструкциям изготовителя * |
Стандартный размер по инструкциям изготовителя * |
Стандартный размер по инструкциям изготовителя * |
|
Спекаемость |
- |
- |
- |
- |
- |
Согласно инструкциям изготовителя |
- |
- |
- |
|
* В испытательном топливе допускается максимально 5 % избыточной и пониженной крупности. Примечание - Некоторые страны имеют национальные определения относительно типа и состава топлива (например, содержание серы), которые должны исполняться в этих странах. | |||||||||
|
Виды коммерчески доступного топлива |
Антрацит |
Низкотемпературный кокс |
Кокс |
Брикеты для открытых топок |
Брикеты для закрытых топок |
Битумный уголь |
Буроугольные брикеты |
Торфобрикеты |
Дрова |
Брикеты из необработанной древесины (древесные брикеты) |
|
Влажность (на рабочую массу топлива) |
3 % - 6 % |
1 % - 16 % |
1 % - 16 % |
<14 % |
<14 % |
3 % - 12 % |
15 % - 22 % |
9 % - 14 % |
12 % - 25 % |
<12 % |
|
Зольность (на рабочую массу топлива) |
3 % - 14 % |
4 % - 10 % |
4 % - 15 % |
3 % - 8 % |
4 % - 12 % |
2 % - 8 % |
1 % - 12 % |
<6 % |
<1,5 % |
<1,5 % |
|
Летучие компоненты (сух., без золы) |
3 % - 14 % |
6 % - 12 % |
<2,0 % |
10 % - 18 % |
5 % - 17 % |
20 % - 45 % |
51 % - 62 % |
63 % - 73 % |
80 % - 88 % |
80 % - 88 % |
|
Содержание водорода (на рабочую массу топлива) |
2 % - 5 % |
<3 % |
<0,5 % |
2 % - 4 % |
2 % - 4 % |
4 % - 5 % |
3 % - 4 % |
4,5 % - 5,8 % |
4 % - 7 % |
5,0 % - 6,5 % |
|
Углерод (на рабочую массу топлива) |
80 % - 90 % |
75 % - 85 % |
75 % - 95 % |
65 % - 85 % |
70 % - 90 % |
50 % - 80 % |
50 % - 55 % |
44 % - 53 % |
35 % - 45 % |
40 % - 50 % |
|
Сера (на рабочую массу топлива) |
<1,8 % |
<1,8 % |
<1,8 % |
<1,8 % |
<1,8 % |
0,8 % - 2,1 % |
0,2 % - 3,5 % |
<0,3 % |
<0,1 % |
<0,1 % |
|
Удельная теплота сгорания (на рабочую массу топлива) |
29 310 - 33 000 кДж/кг |
26 000 - 30 000 кДж/кг |
25 100 - 29 000 кДж/кг |
26 000 - 32 000 кДж/кг |
27 000 - 32 300 кДж/кг |
22 500 - 31 000 кДж/кг |
18 000 - 21 000 кДж/кг |
16 800 - 19 300 кДж/кг |
17 000 - 20 000 кДж/кг |
17 500 - 19 500 кДж/кг |
|
Размер, длина |
(3 - 80) мм |
(10 - 80) мм |
(9,5 - 90) мм |
(20 - 140) г |
(20 - 140) г |
(75 - 130) мм |
(50 - 100) мм или (155 - 182) мм |
Брикеты, комки |
- |
- |
|
Спекаемость |
- |
- |
- |
- |
- |
0-9 |
- |
- |
- |
- |
|
Длина |
- |
- |
- |
- |
- |
- |
- |
- |
(0,2-1,0) м |
- |
|
Наименование используемого топлива |
А |
С |
В |
Е |
D |
F |
G |
Н |
Бук, береза или граб |
Бук, береза или граб |
|
Примечание - Некоторые страны имеют национальные определения относительно типа и состава топлива (например, содержание серы), которые должны исполняться в этих странах. | ||||||||||
Приложение С
(обязательное)
|
|
|
|
максимально светлый |
оптимальный |
максимально темный |
Рисунок С.1 - Шкала готовности выпечки
Библиография
|
[1] |
EN 10027-2 |
Designation systems for steels - Part 2: Numerical system (Стали. Система обозначения. Часть 2. Обозначения сталей) |
|
[2] |
EN 10025 |
Hot rolled products of non-alloy structural steels - Technical delivery conditions (Изделия горячекатаные из нелегированной конструкционной стали. Технические условия поставки) |
|
[3] |
EN 10028-2 |
Flat products made of steels for pressure purposes - Part 2: Non-alloy and alloy steels with specified elevated temperature properties (Прокат плоский стальной для работы под давлением. Часть 2. Нелегированные и легированные стали с заданными характеристиками при повышенной температуре) |
|
[4] |
EN 10088-2 |
Stainless steels - Part 2: Technical delivery conditions for sheet/plate and strip for general purposes (Стали нержавеющие. Часть 2. Технические условия поставки листовой и полосовой стали, стойкой к коррозии общего назначения) |
|
[5] |
EN 10111 |
Continuously hot-rolled low carbon steel sheet and strip for cold forming - Technical delivery conditions (Листы и полосы из низкоуглеродистой стали, полученные непрерывной горячей прокаткой, для формоизменения в холодном состоянии. Технические условия поставки) |
|
[6] |
EN 10029-2 |
Hot rolled steel plates 3 mm thick or above - Tolerances on dimensions, shape and mass (Листы стальные горячекатаные толщиной 3 мм и более. Допуски на размеры, форму) |
|
[7] |
ISO 2859 (all parts) |
Sampling procedures for inspection by attributes (Процедуры выборочного контроля по качественным признакам) |


