ГОСТ Р 58424-2019 ПРЕДОХРАНИТЕЛЬНЫЕ УСТРОЙСТВА ДЛЯ СТАНЦИЙ И УСТАНОВОК РЕГУЛИРОВАНИЯ ДАВЛЕНИЯ ГАЗА. УСТРОЙСТВА ЗАЩИТНОГО ОТКЛЮЧЕНИЯ ГАЗА ДЛЯ ДАВЛЕНИЯ НА ВХОДЕ ДО 10 МПа
Gas safety shut-off devices for inlet pressures. Safety devices for gas pressure regulating stations and installations up to 10 MPa
ОКС 23.060.40
Дата введения - 1 апреля 2020 г.
Введен впервые
Предисловие
1 Разработан Федеральным государственным унитарным предприятием "Российский научно-технический центр информации по стандартизации, метрологии и оценке соответствия" (ФГУП "СТАНДАРТИНФОРМ")
2 Внесен Техническим комитетом по стандартизации ТК 345 "Аппаратура бытовая, работающая на жидком, твердом и газообразном видах топлива"
3 Утвержден и введен в действие Приказом Федерального агентства по техническому регулированию и метрологии от 24 сентября 2019 г. N 757-ст
4 Настоящий стандарт разработан с учетом основных нормативных положений европейского стандарта ЕН 14382:2005+А1:2009+АС:2009 "Предохранительные устройства для газорегулирующих станций и установок. Газовые предохранительные устройства для давления на входе до 100 бар" (EN 14382:2005+А1:2009+АС:2009 "Safety devices for gas pressure regulating stations and installations - Gas safety shut-off devices for inlet pressures up to 100 bar", NEQ)
5 Введен впервые
Настоящий стандарт устанавливает требования к конструкции, функциональному исполнению, методам испытаний, маркировке, типовым размерам, классификации и документации предохранительных устройств (далее - ПУ), используемых на пунктах, станциях и установках регулирования давления газа по ГОСТ Р 56019 и ГОСТ 34011 со следующими параметрами:
- давление газа на входе до 10 МПа;
- номинальные диаметры до DN 400;
- диапазон рабочих температур от минус 50 °С до плюс 85 °С.
ПУ предназначены для работы с горючими газами по ГОСТ 5542 в сетях передачи, распределения, а также в коммерческих и промышленных установках.
Для стандартных ПУ при использовании в станциях и установках регулирования давления газа по ГОСТ Р 56019 и ГОСТ 34011, в настоящем стандарте учтены все применимые основные требования, за исключением требований к внешней коррозионной стойкости.
Настоящий стандарт рассматривает следующие группы исполнения и функциональные классы ПУ:
а) группы исполнения по ГОСТ 12997:
1) С4 - диапазон рабочих температур от минус 30 °С до плюс 50 °С;
2) Д1 - диапазон рабочих температур от минус 25 °С до плюс 70 °С;
3) Д2 - диапазон рабочих температур от минус 50 °С до плюс 85 °С;
4) Д3 - диапазон рабочих температур от минус 50 °С до плюс 50 °С;
б) функциональные классы:
1) класс А: ПУ, которые закрываются при повреждении элемента обнаружения давления (применимы только к ПУ с избыточным давлением) или при сбое внешнего питания, повторное открытие после воздействия избыточного давления возможно только вручную;
2) класс В: ПУ, которые не закрываются при повреждении элемента обнаружения давления, повторное открытие после воздействия избыточного давления возможно только вручную;
в) типы ПУ:
1) тип IS: (интегральной прочности);
2) тип DS: (дифференциальной прочности).
ПУ, отвечающие требованиям настоящего стандарта, могут иметь обозначение "в соответствии с ГОСТ Р 58424" и маркировку "ГОСТ Р 58424".
Материальные и функциональные требования, указанные в настоящем стандарте, могут быть применены к ПУ, которые используют тепловую или электрическую энергию для отключения работы закрывающего элемента. В настоящем стандарте рабочие параметры для этих ПУ не указаны.
Настоящий стандарт не распространяется на:
- ПУ после себя (до себя) внутри отечественных газопотребляющих приборов, которые устанавливают после внутренних газовых счетчиков;
- ПУ, предназначенные для включения в устройства регулирования давления, используемые в сервисных линиях 1), с объемным расходом не более 200 м3/ч включительно при нормальных условиях и входным давлением не более 0,5 МПа включительно.
──────────────────────────────
1) Сервисные линии определены в ГОСТ Р 56019-2014 "Системы газораспределительные. Пункты редуцирования газа. Функциональные требования".
──────────────────────────────
В настоящем стандарте использованы нормативные ссылки на следующие стандарты:
ГОСТ 9.030 Единая система защиты от коррозии и старения. Резины. Методы испытаний на стойкость в ненапряженном состоянии к воздействию жидких агрессивных сред
ГОСТ 5542 Газы горючие природные промышленного и коммунально-бытового назначения. Технические условия
ГОСТ 6357 Основные нормы взаимозаменяемости. Резьба трубная цилиндрическая
ГОСТ 9544 Арматура трубопроводная. Нормы герметичности затворов
ГОСТ 13764 Пружины винтовые цилиндрические сжатия и растяжения из стали круглого сечения. Классификация
ГОСТ 13765 Пружины винтовые цилиндрические сжатия и растяжения из стали круглого сечения. Обозначение параметров, методика определения размеров
ГОСТ 16037 Соединения сварные стальных трубопроводов. Основные типы, конструктивные элементы и размеры
ГОСТ 21345 Краны шаровые, конусные и цилиндрические на номинальное давление не более PN 250. Общие технические условия
ГОСТ 28338 Соединения трубопроводов и арматура. Номинальные диаметры. Ряды
ГОСТ 30489 Квалификация персонала в области неразрушающего контроля. Общие требования
ГОСТ 33257 Арматура трубопроводная. Методы контроля и испытаний
ГОСТ 33259 Фланцы арматуры, соединительных частей и трубопроводов на номинальное давление до PN 250. Конструкция, размеры и общие технические требования
ГОСТ 33260 Арматура трубопроводная. Металлы, применяемые в арматуростроении. Основные требования к выбору материалов
ГОСТ 33857 Арматура трубопроводная. Сварка и контроль качества сварных соединений. Технические требования
ГОСТ 34011 Системы газораспределительные. Пункты газорегуляторные блочные. Пункты редуцирования газа шкафные. Общие технические требования
ГОСТ ИСО/МЭК 17025 Общие требования к компетентности испытательных и калибровочных лабораторий
ГОСТ ИСО 1817 Резина. Определение стойкости к воздействию жидкостей
ГОСТ Р 50753 Пружины винтовые цилиндрические сжатия и растяжения из специальных сталей и сплавов. Общие технические условия
ГОСТ Р 53687 Аттестационные испытания сварщиков. Сварка плавлением. Часть 3. Медь и медные сплавы
ГОСТ Р 53688 Аттестационные испытания сварщиков. Сварка плавлением. Часть 2. Алюминий и алюминиевые сплавы
ГОСТ Р 54006 Аттестационные испытания сварщиков. Сварка плавлением. Часть 4. Никель и никелевые сплавы
ГОСТ Р 54795 Контроль неразрушающий. Квалификация и сертификация персонала. Основные требования
ГОСТ Р 54803 Сосуды стальные сварные высокого давления. Общие технические требования
ГОСТ Р 55508 Арматура трубопроводная. Методика экспериментального определения гидравлических и кавитационных характеристик
ГОСТ Р 56019 Системы газораспределительные. Пункты редуцирования газа. Функциональные требования
ГОСТ Р 58423-2019 Регуляторы давления газа для давления на входе не выше 10 МПа
ГОСТ Р ИСО 148-1 Материалы металлические. Испытание на ударный изгиб на маятниковом копре по Шарпи. Часть 1. Метод испытания
ГОСТ Р ИСО 9001 Системы менеджмента качества. Требования
ГОСТ Р ИСО 15607 Технические требования и аттестация процедур сварки металлических материалов. Общие правила
ГОСТ Р ИСО 15609-1 Технические требования и аттестация процедур сварки металлических материалов. Технические требования к процедуре сварки. Часть 1. Дуговая сварка
ГОСТ Р ИСО 15610 Технические требования и аттестация процедур сварки металлических материалов. Аттестация, основанная на испытанных сварочных материалах
ГОСТ Р ИСО 15611 Технические требования и аттестация процедур сварки металлических материалов. Аттестация, основанная на опыте ранее выполненной сварки
ГОСТ Р ИСО 15612 Технические требования и аттестация процедур сварки металлических материалов. Аттестация путем принятия стандартной процедуры сварки
ГОСТ Р ИСО 15613 Технические требования и аттестация процедур сварки металлических материалов. Аттестация, основанная на предпроизводственном испытании сварки
ГОСТ Р ИСО 15614-1 Технические требования и аттестация процедур сварки металлических материалов. Проверка процедуры сварки. Часть 1. Дуговая и газовая сварка сталей и дуговая сварка никеля и никелевых сплавов
ГОСТ Р ИСО 15614-2 Технические требования и аттестация процедур сварки металлических материалов. Проверка процедуры сварки. Часть 2. Дуговая сварка алюминия и алюминиевых сплавов
ГОСТ Р ИСО 15614-13 Технические требования и аттестация процедур сварки металлических материалов. Проверка процедуры сварки. Часть 13. Контактная стыковая сварка сопротивлением и оплавлением
Примечание - При пользовании настоящим стандартом целесообразно проверить действие ссылочных стандартов в информационной системе общего пользования - на официальном сайте Федерального агентства по техническому регулированию и метрологии в сети Интернет или по ежегодному информационному указателю "Национальные стандарты", который опубликован по состоянию на 1 января текущего года, и по выпускам ежемесячного информационного указателя "Национальные стандарты" за текущий год. Если заменен ссылочный стандарт, на который дана недатированная ссылка, то рекомендуется использовать действующую версию этого стандарта с учетом всех внесенных в данную версию изменений. Если заменен ссылочный стандарт, на который дана датированная ссылка, то рекомендуется использовать версию этого стандарта с указанным выше годом утверждения (принятия). Если после утверждения настоящего стандарта в ссылочный стандарт, на который дана датированная ссылка, внесено изменение, затрагивающее положение, на которое дана ссылка, то это положение рекомендуется применять без учета данного изменения. Если ссылочный стандарт отменен без замены, то положение, в котором дана ссылка на него, рекомендуется применять в части, не затрагивающей эту ссылку.
В настоящем стандарте применены следующие термины с соответствующими определениями:
3.1 Общие положения и определение типа предохранительных запорных устройств
3.1.1 устройство защитного отключения (safety shut-off device): Устройство, которое должно функционировать и оставаться в открытом положении при нормальных рабочих условиях и автоматически и полностью отключать поток газа, когда контролируемое давление превышает заданные значения (контроль повышения давления и/или мониторинг давления).
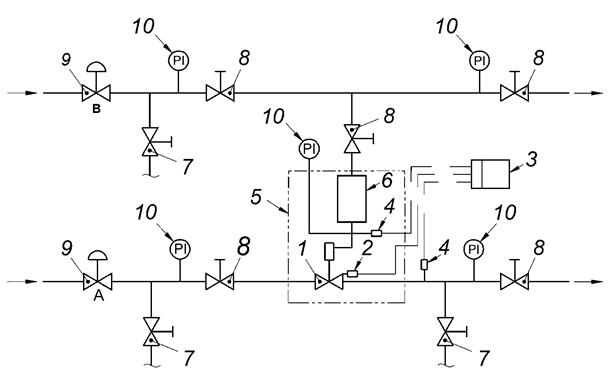
3.1.2 отключающее устройство прямого действия (direct acting shut-off device): ПУ, в котором элемент обнаружения давления непосредственно подключен к расцепляющему механизму (см. рисунок 1).
3.1.3 отключающее устройство непрямого действия (indirect acting shut-off device): ПУ, в котором энергия, необходимая для перемещения закрывающего элемента или для управления регулятором, обеспечивается внутренним или внешним источником питания (см. рисунки 2-3).
3.1.4 отсечное устройство (cut-off device): ПУ, предназначенное для отключения потока газа, которое реагирует динамически медленнее, чем устройство закрывания, когда контролируемое давление превышает заданные значения.
Пример - ПУ с использованием привода, приводимого в действие газом трубопровода или внешней энергией.

1 - байпас; 2 - устройство повторной фиксации; 3 - механизм отключения; 4 - линия дыхания; 5 - элемент настройки; 6 - контроллер; 7 - сенсорная линия; 8 - привод; 9 - точка восприятия; 10 - закрывающий элемент
Рисунок 1 - Пример защитного отключающего устройства прямого действия

1 - байпас; 2 - привод; 3 - устройство повторной фиксации; 4 - выпускной трубопровод; 5 - механизм отключения; 6 - контроллер; 7 - сенсорная линия; 8 - загрузка линии давления (от внутреннего источника питания); 9 - загрузки линии давления (от внешнего источника питания); 10 - сапун (дыхательная/выхлопная труба); 11 - точка зондирования; 12 - закрывающий элемент
Рисунок 2 - Пример защитного отключающего устройства с косвенным воздействием

1 - байпас; 2 - привод напорный трубопровод; 3 - устройство повторной фиксации; 4 - выпускной трубопровод; 5 - механизм отключения; 6 - контроллер; 7 - сенсорная линия; 8 - загрузка (от внешнего источника питания); 9 - загрузки линии давления (от внутреннего источника питания); 10 - сапун (дыхательная/выхлопная труба); 11 - точка зондирования; 12 - закрывающий элемент; 13 - редуктор давления (если применимо)
Рисунок 3 - Пример защитного отключающего устройства с косвенным воздействием
3.1.5 устройство быстрого закрывания (slam shut device): ПУ, предназначенное для быстрого отключения потока газа, когда контролируемое давление превышает заданные значения.
Пример - ПУ нагруженное пружиной или весом.
3.1.6 точка зондирования (sensing point): Точка, из которой контролируемая переменная подается на ПУ.
3.1.7 размер ПУ (SSD size): Номинальный размер диаметра входного соединения, определяемый в соответствии с ГОСТ 28338.
3.1.8 серии предохранительных отсечных устройств (series of safety shut-off devices): ПУ с одинаковой концепцией конструкции, отличающиеся только по размеру.
3.2 Термины и определения компонентов устройств безопасности
3.2.1 основные компоненты (main components): Функционально связанные друг с другом части устройства отключения (контроллер, механизм отключения, привод, запорный элемент и ресивер), позволяющие ручное открытие ПУ (см. рисунки 1-3).
3.2.2 закрывающий элемент (closing member): Часть ПУ, которая полностью отключает поток газа.
3.2.3 механизм расцепляющего приспособления (trip mechanism). Механизм, который освобождает закрывающий элемент, активируемый контроллером.
3.2.4 приводное устройство (actuator): Устройство, активируемое механизмом отключения, который закрывает закрывающий элемент.
3.2.5 устройство повторной фиксации (relatching device): Устройство, которое позволяет полностью открыть ПУ.
3.2.6 корпус (body): Внешняя твердая оболочка, содержащая канал протока текучей среды с концевыми соединениями для труб, которая обеспечивает поток под основным давлением.
3.2.7 седло клапана (valve seat): Соответствующие уплотнительные поверхности в ПУ, которые полностью контактируют друг с другом только тогда, когда закрывающий элемент находится в закрытом положении.
3.2.8 кольцо седла (seat ring): Деталь, смонтированная в компоненте ПУ, чтобы обеспечить возможность ремонта седла.
3.2.9 контроллер (controller): Устройство, которое включает в себя:
- установочный элемент для настройки заданного значения давления срабатывания;
- элемент обнаружения давления, который имеет функцию для обнаружения обратной связи контролируемого давления (например, мембрана);
- блок, который сравнивает установленное значение давления срабатывания с контролируемым давлением;
- систему, которая дает энергию для работы механизма отключения.
3.2.10 байпас (bypass): Устройство, позволяющее ручное выравнивание давления через закрытый ПУ.
3.2.11 арматура (fixtures): Устройства, функционально связанные с основными компонентами ПУ.
3.2.12 нагрузочная линия давления (loading pressure line): Линия, соединяющая контроллер и/или исполнительный механизм с внутренним или внешним источником питания.
3.2.13 части, содержащие давление (pressure containing parts): Части, неспособность которых выполнять свою функцию приведет к выбросу остаточного топливного газа в атмосферу.
Примечание - К ним относят корпус, закрывающий элемент, контроллеры, колпаки, глухие фланцы и трубы для обработки и измерения давления, но исключают компрессионные фитинги, мембраны, болты и другие крепежные детали.
3.2.14 внутренняя металлическая перегородка (inner metallic partition wall): Металлическая стенка, которая разделяет камеру на две отдельные камеры, содержащие разные давления при нормальных условиях эксплуатации.
3.2.15 измерительная линия (sensing line): Линия, соединяющая точку считывания давления и контроллер.
3.2.16 выпускная линия (exhaust line): Линия, соединяющая контроллер и/или привод ПУ с атмосферой для безопасного выпуска топливного газа в случае закрытия и/или отказа какой-либо части.
3.2.17 линия дыхания (сапун) (breather line): Линия, соединяющая атмосферную сторону элемента, определяющего давление с атмосферой.
Примечание - В случае неисправности в элементе измерения давления линия дыхания может стать выпускной линией.
3.3 Термины, обозначения и определения, связанные с функциональными характеристиками
3.3.1 давление (pressure): Все давления, указанные в этом стандарте, представляют собой статические избыточные давления, за исключением атмосферного давления.
Примечание - Давление выражается в МПа (кгс/см2) 1).
──────────────────────────────
1) 1 кгс/см2 = 105 Па = 1 000 мбар = 10-1 МПа = 105 Н/м2.
──────────────────────────────
3.3.2 перепад давления Δp (differential pressure): Разница между двумя значениями давления в двух разных точках.
3.3.3 давление загрузки (loading pressure): Давление газа из восходящего или нисходящего трубопровода или воздуха из внешнего источника, используемого в качестве источника энергии для контроллера и/или исполнительного механизма.
3.3.4 контролируемое давление (monitored pressure): Выходное давление регулятора давления станции/установки, которое контролирует и защищает ПУ.
3.3.5 переменные возмущения (disturbance variables): Переменные, влияющие на работу ПУ.
Примечание - К переменным возмущениям относят:
- изменения расхода;
- изменения температуры;
- механические воздействия;
- влияние влаги;
- влияние газоанализаторов;
- пыль, конденсат или другие посторонние материалы;
- динамическая сила на замыкающем элементе, создаваемая потоком газа.
3.3.6 давление срабатывания (trip pressure): Значение давления, при котором закрывающий элемент переходит в закрытое положение.
Примечание - Для давления срабатывания используют следующие обозначения:
- для контроля избыточного давления - pdo;
- для контроля нижней границы давления - pdu.
3.4 Возможные значения всех переменных
3.4.1 фактическое значение давления срабатывания (actual value of the trip pressure): Значение давления, при котором закрывающий элемент ПУ начинает двигаться.
Примечание - Для фактического значения давления срабатывания используют следующие обозначения:
- для контроля избыточного давления - pdio;
- для контроля нижней границы давления - pdiu.
3.4.2 максимальное значение (maximum value): Значение, которое обозначается индексом "max", добавленным к символу переменной, а также:
- к которому может быть скорректирована любая переменная или которым она ограничена;
- которое может достигать любая переменная во время серии измерений или в течение определенного периода времени.
3.4.3 минимальное значение (minimum value): Самое низкое значение, которое указывается индексом "min", добавленным к символу переменной:
- к которому может быть скорректирована любая переменная или которым она ограничена;
- которое может достигать любая переменная во время серии измерений или в течение определенного периода времени.
3.5 Термины, символы и определения, относящиеся к заданному значению давления срабатывания
3.5.1 точка настройки (set point): Номинальное значение давления срабатывания при заданных условиях.
Примечание - Для точки настройки используют следующие обозначения:
- для контроля избыточного давления - pdso;
- для контроля нижней границы давления - pdsu.
3.5.2 установленный диапазон (set range): Весь диапазон точек настройки, который можно получить с использованием ПУ путем регулировки и/или замены некоторых компонентов (например, регулировка среднего значения настройки или элемента обнаружения давления).
Примечание - Для установленного диапазона используют следующие обозначения:
- для контроля избыточного давления - Wdo;
- для контроля нижней границы давления - Wdu.
3.5.3 определенный диапазон заданий (specific set range): Весь диапазон уставки, который можно получить с использованием ПУ путем регулировки без замены любого компонента.
Примечание - Для определения диапазона заданий используют следующие обозначения:
- для контроля избыточного давления - Wdso;
- для контроля нижней границы давления - Wdsu.
3.6 Термины, символы и определения, относящиеся к потоку
3.6.1 нормальные условия (normal conditions): Абсолютное давление рn, равное 1,013 кгс/см2, и температура Tn, равная 273,15 °К (0 °С).
Примечание - В настоящем стандарте использовано значение температуры 273 °К.
3.6.2 объем газа (gas volume): Объем газа при нормальных условиях.
Примечание - Объем газа выражается в метрах кубических (м3).
3.6.3 объемный расход Qn (volumetric flow rate): Объем газа при рабочих условиях, которые протекают через ПУ в единицу времени, пересчитываемый при нормальных условиях.
Примечание - Объемный расход выражается в метрах кубических в час (м3/ч) при нормальных условиях.
3.7 Термины, символы и определения, связанные с точностью и некоторыми другими характеристиками
3.7.1 отклонение давления срабатывания (trip pressure deviation): Разница между фактическим значением давления срабатывания и заданной точкой в процентах от установленного значения (см. рисунок 4)

1 - установленное значение давления срабатывания (pdso); 2 - фактическое значение давления срабатывания (pdio); 3 - отклонение от давления срабатывания; 4 - группа точности (AG); 5 - повторная фиксация разность срабатывания (Δpw)
Рисунок 4 - Контролируемое давление и давление срабатывания
3.7.2 группа точности AG (accuracy group): Максимально допустимое абсолютное значение отклонения давления срабатывания (см. рисунок 4).
3.7.3 диапазон рабочего давления на входе bpu (inlet operating pressure range): Диапазон рабочего давления на входе, для которого ПУ обеспечивает заданную группу точности.
3.7.4 время отклика ta (response time): Временной интервал между достижением предельного значения давления срабатывания в точке обнаружения и полным закрытием закрывающего элемента.
3.7.5 повторная фиксация разности Δpw (relatching difference): Минимальная разница между установленным значением давления срабатывания и контролируемым давлением, которое требуется для правильной перезагрузки ПУ.
3.7.6 падение давления (pressure drop): Падение давления газа, проходящего через корпус ПУ, при определенных условиях эксплуатации.
3.8 Термины, обозначения и определения, относящиеся к проектированию и испытаниям
3.8.1 рабочее давление компонента р (component operating pressure): Давление газа, возникающее в любой части во время работы ПУ.
3.8.2 максимальное рабочее давление pmax (maximum component operating pressure): Максимальное рабочее давление компонента, при котором часть ПУ будет непрерывно работать, в определенных условиях.
3.8.3 давление на входе pu (inlet pressure): Давление на входе, при котором ПУ может непрерывно работать, в определенных условиях.
3.8.4 максимальное давление на входе pumax (maximum inlet pressure): Максимальное давление на входе, при котором ПУ может непрерывно работать, в определенных условиях.
3.8.5 максимальное допустимое давление PS (maximum allowable pressure): Максимальное давление, при котором корпус, его внутренние металлические перегородки и некоторые другие детали, содержащие давление, сконструированы с учетом требований к прочности, установленные в настоящем стандарте.
3.8.6 удельное максимально допустимое давление PSD (specific maximum allowable pressure): Давление, для которого сконструированы определенные ПУ, где PSD < PS.
3.8.7 номинальное давление (nominal pressure): Числовое обозначение, относящееся к давлению, которое является удобным числом для справочных целей в соответствии с ГОСТ 33259.
Примечание - Для конкретной цели настоящего документа этот термин применяется к фланцам.
Пример - Фланцы PN 16.
3.8.8 испытательное давление (test pressure): Давление, приложенное к секции ПУ в течение ограниченного периода времени, для определения характеристик.
3.8.9 предельное давление рI (limit pressure): Давление, при котором становится очевидным выход из строя любого компонента ПУ или его вспомогательных устройств.
3.8.10 коэффициент безопасности (safety factor): Отношение предельного давления к максимально допустимому давлению PS или к определенному максимально допустимому давлению PSD, применяемое для:
- корпуса ПУ: Sb (только PS);
- части ПУ, содержащей другое давление: S (PS или PSD).
3.8.11 диапазон рабочих температур (operating temperature range): Диапазон рабочей температуры, при котором компоненты ПУ и вспомогательные устройства могут работать непрерывно.
3.8.12 сила закрытия FS (closing force): Сила, создаваемая пружиной, весовым элементом или давлением для срабатывания закрывающего элемента.
4.1 Основные требования
4.1.1 Общие положения
У ПУ не должно быть непрерывного сброса газа в атмосферу, однако при этом следует учитывать, что могут происходить временные выбросы от вспомогательных устройств.
ПУ должны быть сконструированы таким образом, чтобы они соответствовали требованиям 5.2.
Если в случае неисправности (например, разрыв мембраны) возможна утечка газа в атмосферу, то необходимо предусмотреть для ПУ штуцер с резьбовым соединением, по меньшей мере, DN 10, чтобы можно было подключить к нему выпускную линию 1).
──────────────────────────────
1) Для правильной работы ПУ любой выпускной трубопровод должен быть спроектирован таким образом, чтобы предотвратить попадание посторонних предметов.
──────────────────────────────
Там, где существует вероятность повреждения от внешних выступов или других частей во время транспортирования и обслуживания ПУ, в руководстве должны быть описаны меры предосторожности, которые необходимо принять во избежание риска.
Сила, необходимая для работы устройства повторной фиксации, должна быть:
- не более 250 Н включительно;
- не более 150 Н включительно, когда устройству повторной фиксации требуется более 10 операций (например, для отсечного устройства).
Для отсечных устройств в руководстве по эксплуатации и техническому обслуживанию должно быть указано наличие байпаса и руководство к его эксплуатации.
ПУ могут быть автономными устройствами или могут быть встроены в регуляторы давления газа.
После повторной фиксации все функциональные блоки должны вернуться в исходное положение, не препятствуя функции закрытия, и ПУ должна быть готова к работе. Ручка устройства повторной фиксации может быть съемной. Любое устройство для блокировки ПУ в открытом положении не допускается.
В тех случаях, когда трубопроводный газ используют в качестве источника энергии для ПУ с непрямым воздействием, местоположение на трубопроводе соединения давления нагрузки не должно влиять на безопасность работы ПУ. Если это применимо, эта информация должна быть указана в руководстве по эксплуатации.
Детали, содержащие давление, не предназначенные для демонтажа при обслуживании, настройке или конверсии, должны быть опломбированы с помощью средств, которые будут демонстрировать признаки вмешательства (например, лака).
Детали, содержащие давление, включая измерительные и контрольные точки, которые могут быть демонтированы для обслуживания, регулировки или преобразования, должны обеспечивать герметичность за счет применения уплотнений из механически сжатых деталей (например, металлические соединения, прокладки). Уплотнения, такие как жидкости и пасты, не допускаются.
Компаунды могут быть использованы для сборки неразъемных соединений, при этом они должны оставаться эффективными при нормальных условиях эксплуатации.
4.1.2 Типы запорных устройств
4.1.2.1 Автономные запорные устройства
ПУ могут быть сконструированы как независимые устройства для отдельной установки. Отдельный ПУ содержит все основные компоненты (см. 3.2.1).
4.1.2.2 Запорные устройства, встроенные в регулятор давления газа
ПУ должны быть функционально независимы от компонентов регулятора и от других предохранительных устройств.
Это требование выполняется, если функция ПУ не нарушается в случае сбоя и/или потери функциональности одного или нескольких из следующих компонентов регулятора или других предохранительных устройств:
- элемент управления (закрытия) сброса;
- седло;
- привод;
- корпус привода;
- контроллер;
- измерительные и технологические линии.
4.1.2.3 Предохранительное запорное устройство с регулятором давления газа в линии
Система включает в себя регулятор с функцией активного регулятора и встроенный ПУ (последовательно). ПУ устанавливают непосредственно перед регулятором, оба устройства должны контролировать давление в одном и том же месте. Соответствующий встроенный регулятор должен быть функционально независим от ПУ.
Это требование выполняется, если:
а) функция регулятора не нарушается в случае отказа и/или потери функциональности одного или нескольких из следующих компонентов ПУ:
1) контроллер;
2) измерительные и технологические линии;
б) функция ПУ не затрагивается в случае сбоя и/или потери функциональности и/или функциональности одного или нескольких следующих регуляторных компонентов:
1) пилот (в случае контролируемого пилотом регулятора);
2) измерительные и технологические линии.
Энергия моторизации для регулятора в случае управления ПУ пилотом должна быть взята ниже по потоку ПУ.
4.1.3 Конечные (торцевые) соединения
Конечные соединения могут быть одним из следующих:
а) фланцевые соединения в соответствии с ГОСТ 33259;
б) бесфланцевый тип (например, тело пластины);
в) резьбовые соединения в соответствии с ГОСТ 6357 для:
1) DN ≤ 50;
2) DN ≤ 80 и PS ≤ 1,6 МПа;
г) компрессионные фитинги для DN ≤ 50;
д) сварочные соединения в соответствии с ГОСТ 16037.
4.1.4 Фланцы
Величину PN для фланцев выбирают из обозначений 6, 10, 16, 20, 25, 40, 50, 110 1) в соответствии с ГОСТ 33259.
──────────────────────────────
1) Номинальные давления, обозначенные PN 20, PN 50 и PN 110, эквивалентны номиналам класса 150, 300 и 600 соответственно.
──────────────────────────────
Предпочтительными являются PN 10, PN 16, PN 20, PN 50, PN 110.
4.1.5 Номинальные размеры и граничные размеры
ПУ с фланцевыми соединениями должны иметь одинаковый номинальный размер на входе и выходе. Рекомендованные номинальные размеры и граничные размеры, указанные в таблице 1.
|
Номинальный размер |
Номинальное давление |
Предельные отклонения для граничных размеров, мм | ||
|
PN 10, 16, 20 1) |
PN 25, 40, 50 |
PN 110 | ||
|
Граничные размеры, мм | ||||
|
25 |
184 |
197 |
210 |
± 2 |
|
40 |
222 |
235 |
251 | |
|
50 |
254 |
267 |
286 | |
|
65 |
276 |
292 |
311 | |
|
80 |
298 |
317 |
337 | |
|
100 |
352 |
368 |
394 | |
|
150 |
451 |
473 |
508 | |
|
200 |
543 |
568 |
610 | |
|
250 |
673 |
708 |
752 | |
|
300 |
737 |
775 |
819 |
± 3 |
|
350 |
889 |
927 |
972 | |
|
400 |
1016 |
1057 |
1108 | |
|
Примечание - Номинальное давление в соответствии с ГОСТ 33259. | ||||
|
1) Группа номинальных давлений PN 10, 16, 20 также включает PN 6. | ||||
В качестве альтернативы номинальные размеры и граничные размеры могут быть взяты из таблицы 2.
|
Номинальный размер |
Номинальное давление |
Предельные отклонения для граничных размеров, мм | |
|
PN 10, 16, 25, 40, 50 1) |
PN 110 | ||
|
Граничные размеры, мм | |||
|
25 |
160 |
230 |
± 2 |
|
40 |
200 |
260 | |
|
50 |
230 |
300 | |
|
65 |
290 |
340 | |
|
80 |
310 |
380 | |
|
100 |
350 |
430 | |
|
150 |
480 |
550 | |
|
200 |
600 |
650 | |
|
250 |
730 |
775 | |
|
300 |
850 |
900 |
± 3 |
|
400 |
1100 |
1150 | |
|
Примечание - Номинальное давление в соответствии с ГОСТ 33259. | |||
|
1) Группа номинальных давлений PN 10, 16, 25, 40, 50 также включает PN 6. | |||
Бесфланцевые ПУ (ПУ, которые не имеют линейных фланцев, но предназначены для установки путем зажима между фланцами труб) разрешены в качестве альтернативы. В этом случае ПУ должны иметь одинаковый номинальный размер на входе и выходные и граничные размеры следует брать из таблиц 3 или 4.
|
Номинальный размер |
Габаритные размеры, мм |
Предельное отклонение для граничных размеров, мм |
|
25 |
102 |
± 1,5 |
|
40 |
114 |
± 1,5 |
|
50 |
124 |
± 1,5 |
|
80 |
165 |
± 1,5 |
|
100 |
194 |
± 1,5 |
|
150 |
229 |
± 1,5 |
|
200 |
243 |
± 1,5 |
|
250 |
297 |
± 2,5 |
|
300 |
338 |
± 2,5 |
|
400 |
400 |
± 2,5 |
|
Примечания 1 Номинальное давление в соответствии с ГОСТ 33259. 2 Рекомендовано для номинальных давлений PN 6, 10, 16, 20, 25, 40, 50, 110. 3 Габаритные размеры не включают никаких допусков на уплотнения для уплотнения стыков между концами ПУ и фланцами трубопровода. | ||
|
Номинальный размер |
Габаритные размеры, мм |
Предельные отклонения для граничных размеров, мм | |
|
PN 10,16, 20, 25, 40, 50 1) |
PN 110 | ||
|
25 |
77 |
86,5 |
± 1,5 |
|
40 |
77 |
86,5 | |
|
50 |
77 |
86,5 | |
|
80 |
114 |
104 | |
|
100 |
114 |
133 | |
|
150 |
140 |
175 | |
|
200 |
171 |
205 | |
|
250 |
203 |
240 | |
|
300 |
240 |
280 |
± 2,5 |
|
400 |
320 |
350 | |
|
Примечания 1 Номинальные размеры не включают в себя какие-либо допуски на уплотнения для уплотнения стыков между концом ПУ и фланцами трубопровода. 2 Номинальное давление в соответствии с ГОСТ 33259. | |||
|
1) Группа номинального давления PN 10, 16, 20, 25, 40, 50 также включает PN 6. | |||
Разрешены следующие ПУ:
- фланцевые с различными номинальными размерами на входе и выходе;
- ПУ, которые имеют граничные размеры, отличающиеся от размеров, указанных в таблицах 1 и 2.
4.1.6 Уплотнение регулировочного устройства
Должно быть предусмотрено средство для уплотнения регулировочного устройства. Регулировочное устройство должно быть опломбировано, если это требуется в спецификации заказа.
4.1.7 Настройка диапазона
Для настройки диапазона заданных значений могут быть заменены компоненты регулятора. В этом случае производитель должен указать необходимую процедуру в руководстве по эксплуатации.
4.1.8 Внешняя визуальная индикация положения закрывающего элемента
ПУ должны быть оснащены внешним визуальным устройством, которое четко указывает в каком положении находится закрывающий элемент: в открытом или закрытом.
4.1.9 Пружины
Пружины не должны быть перенапряжены при любых рабочих условиях, и должно быть обеспечено достаточное свободное перемещение пружины, чтобы обеспечить удовлетворительную работу ПУ.
Пружина должна быть сконструирована таким образом, чтобы не происходил ее изгиб в соответствии с ГОСТ 13764, ГОСТ 13765 и ГОСТ Р 50753.
4.1.10 Части, передающие исполнительные силы
Детали, передающие исполнительные силы, должны быть металлическими и иметь рассчитанный коэффициент запаса прочности 3 против постоянной деформации.
4.1.11 Сменные детали, которые могут быть подвержены эрозии или истиранию
Кольцо седла должно быть заменяемым, на случай возникновения эрозии или истирания.
4.2 Материалы
4.2.1 Требования к металлическим материалам
4.2.1.1 Детали, содержащие давление и внутренние металлические перегородки
Части, содержащие давление, в том числе части, находящиеся под давлением, в случае разрушения диафрагмы или перепада давления, и внутренние металлические перегородки могут быть выполнены из:
- материалов, соответствующих ограничениям, приведенными в таблице 5;
- или материалов по ГОСТ 33260.
Внутренние компоненты ПУ, на которые не действует перепад давления, могут быть изготовлены либо из материалов, приведенных в ГОСТ 33260, либо из материалов, соответствующих требованиям, приведенным в таблице 5 без учета ограничений на давление и номинальные размеры, или из разных материалов при условии, что они соответствуют требованиям настоящего стандарта.
4.2.1.2 Документы по проверке материалов "деталей, находящихся под давлением, и внутренних металлических перегородок"
В этом подпункте указаны различные типы документов осмотра, предоставленные покупателю в соответствии с требованиями заказа, для поставки компонентов, используемых для ПУ.
Детали, работающие под давлением, и внутренние металлические перегородки такие как корпусы, используемые в регуляторах категорий II, III и IV в соответствии с [1] (приложение I), сопровождаются свидетельством о проверке материала.
Для этих корпусов, когда изготовитель материала имеет соответствующую систему обеспечения качества, сертифицированную компетентным органом, аккредитованным в Российской Федерации и прошедшим специальную оценку, для материалов представляют документ, в котором указан химический состав материала и который содержит протокол испытаний на механические свойства:
- корпусы, используемые в регуляторах категории I в соответствии с [1] (приложение I), сопровождающиеся протоколом испытаний материалов на механические свойства.
Детали, работающие под давлением, и внутренние металлические перегородки других компонентов, используемых для регуляторов:
- с PS ≤ 2,5 МПа, могут сопровождаться протоколом испытаний материала на механические свойства;
- PS > 2,5 МПа, должны сопровождаться свидетельством исследования материалов, в котором указан химический состав материала и протокол испытаний на механические свойства.
4.2.1.3 Крепежные детали, интегральные технологические и измерительные линии и соединители
Крепежные детали, интегральные технологические и измерительные линии и разъемы могут быть выполнены:
- из материалов, соответствующих ограничениям, приведенным в таблице 5;
- материалов, приведенных в ГОСТ 33260.
|
Ограничения | ||||
|
Материал |
Защитное отключающее устройство | |||
|
Группа |
Свойства | |||
|
Аmin 1), % |
PSmax, кгс/см2 |
(PS DN 2))max, кгс/см2·мм |
DN 2)max, мм | |
|
Прокат и кованая сталь 3) |
16 |
100 |
- |
- |
|
Литая сталь 3) |
15 |
100 |
- |
- |
|
Чугун с шаровидным графитом 4) |
7 |
20 |
1500 |
1000 |
|
15 |
50 |
5000 |
300 | |
|
Ковкий чугун |
6 |
20 |
1000 |
100 |
|
Медно-цинковые кованые сплавы |
15 |
100 |
- |
25 |
|
Медно-оцинкованные и медно-цинковые сплавы |
5 |
20 |
1000 |
100 |
|
15 |
100 |
- |
25 | |
|
Алюминиевые кованые сплавы |
4 |
20 |
- |
50 |
|
7 |
50 |
- |
50 | |
|
100 |
- |
25 | ||
|
Алюминиевые литые сплавы |
1,5 |
10 |
250 |
150 |
|
4 |
20 |
1600 |
1000 | |
|
Интегральные технологические и измерительные линии | ||||
|
Медь |
- |
25 |
- |
- |
|
Стали |
- |
100 |
- |
- |
|
Соединители | ||||
|
Стали |
8 |
- |
- |
- |
|
Крепеж | ||||
|
Сталь для болтов, винтов, шпилек |
9 |
50 |
- |
- |
|
12 |
100 |
- |
- | |
|
Примечание - Для отливок указанные механические характеристики указаны на механически обработанном образце, полученном из отдельно литых испытательных образцов в соответствии с соответствующим стандартом для выбранных материалов. | ||||
|
1) А - процентное удлинение после разрушения (в соответствии с применимым стандартом, соответствующим выбранному материалу). 2) Для корпусов пилотов или арматуры этот термин относится к их входным соединениям. 3) Изгибающая энергия разрыва, измеренная в соответствии с ГОСТ Р ИСО 148-1, должна быть не менее 27 Дж в среднем по трем образцам и не менее 20 Дж как минимальное индивидуальное значение при минимальной рабочей температуре (минус 10 °С или минус 20 °С). 4) Излучающая энергия разрыва, измеренная в соответствии с ГОСТ Р ИСО 148-1, должна составлять не менее 12 Дж в среднем по трем образцам и не менее 9 Дж как минимальное индивидуальное значение при температуре минус 20 °С для PS > 2,5 МПа при использовании в ПУ - класса 2. | ||||
4.2.1.4 Документы по проверке материалов "крепежные детали и компрессионные фитинги"
В этом подпункте указаны различные типы документов для проверки материалов, предоставленных покупателю в соответствии с требованиями заказа, для поставки компонентов, используемых для регуляторов.
Болты, винты, шпильки, гайки и компрессионные фитинги, используемые в деталях, работающих под давлением в регуляторах, должны проходить приемку по ГОСТ Р ИСО 3269, иметь маркировку, а также протокол испытаний на механические свойства.
4.2.1.5 Производство
Изготовитель должен указать выбранные стандартные образцы материалов в соответствующей документации (см. 8.1.1).
Изготовление сварных швов во всех деталях, содержащих давление, должно производиться с использованием квалифицированных процедур сварки в соответствии с ГОСТ Р ИСО 15607, ГОСТ Р ИСО 15609-1, ГОСТ Р ИСО 15610, ГОСТ Р ИСО 15611, ГОСТ Р ИСО 15612, ГОСТ Р ИСО 15613, ГОСТ Р ИСО 15614-1 и ГОСТ Р ИСО 15614-2, квалифицированными сварщиками или операторами сварки в соответствии с требованиями ГОСТ Р 53688, ГОСТ Р 53687, ГОСТ Р 54006 и ГОСТ Р ИСО 15614-13.
Кроме того, для изготовления сварных швов для корпусов, глухих фланцев, колпачков и корпусов исполнительных механизмов:
- должны быть использованы только сварные швы с полным проплавлением;
- изготовление сварных швов и термообработка по ГОСТ 33857 и ГОСТ Р 54803.
Эти дополнительные требования не применимы к уплотнению сварных швов.
Для всех деталей, содержащих давление, и внутренних металлических перегородок изготовитель должен идентифицировать материал на протяжении всего производства от получения до окончательных длительных испытаний с помощью маркировки или этикетирования.
4.2.1.6 Неразрушающий контроль
Стальные корпуса должны подвергаться неразрушающему контролю (НК) в соответствии с таблицами 6 и 7.
|
НК объемный |
НК поверхностный | |||||
|
Рентгенографический |
Ультразвуковой |
Визуальный |
С помощью магнитных частиц |
Проникающей жидкостью | ||
|
Стальные отливки |
ГОСТ 7512, 10.3.2 |
Доступные поверхности |
ГОСТ 7512, 10.3.3 | |||
|
Поковки, прутки, тарелки и трубчатые изделия |
ГОСТ 7512, 10.4 и 10.5 |
Не применимо | ||||
|
Сварные швы |
В соответствии с таблицей 7 (см. Е и F) |
Доступные поверхности |
В соответствии с таблицей 7 | |||
|
Процедуры неразрушающего контроля и критерии приемки отливок, поковок и ремонта сварных швов |
ГОСТ 7512, ГОСТ ISO 17636-2 |
ГОСТ Р 55724, приложение Е настоящего стандарта |
ГОСТ Р ИСО 17637 1) |
ГОСТ 21105, приложение В настоящего стандарта |
ГОСТ 18442, приложение Г настоящего стандарта | |
|
Процедуры неразрушающего контроля и критерии приемки технологических сварных швов, включая их ремонт |
ГОСТ 7512 ГОСТ ISO 17636-2 и приложение Б настоящего стандарта |
ГОСТ Р 55724 и приложение Д настоящего стандарта |
ГОСТ Р ИСО 17637 1) | |||
|
Основные требования |
Обследование проводится на материале после любой термической обработки, требуемой материалом, или сварки, до или после финишной обработки по выбору изготовителя. Доступные поверхности в случае оценки состояния поверхности, включают внешние и внутренние поверхности, но никакие резьбы, просверленные или отверстия с нарезанной резьбой и т.д. | |||||
|
1) Требования стандарта применимы только для ремонта сварного шва. | ||||||
|
Элементы для исследования |
рmax |
DN | ||||
|
< 100 |
≥ 100 < 150 |
≥ 150 < 200 |
≥ 200 < 250 |
≥ 250 | ||
|
Отливки |
100 |
А + В |
А + С |
А + С |
А + D | |
|
50 ≤ pmax < 100 |
А + В | |||||
|
< 50 |
А | |||||
|
Поковки, бруски, плиты и трубчатые изделия |
100 |
- |
С |
С |
D | |
|
50 ≤ pmax < 100 |
- | |||||
|
Сварные швы полного проплавления |
> 16 |
А + F | ||||
|
5 < pmax ≤ 216 |
А + Е | |||||
|
Сварные швы неполного проплавления |
> 16 |
А + В | ||||
|
А - визуальный осмотр 100 % партии продукции. В - исследование магнитными частицами или капиллярным методом в 100 % от серийной партии. С - объемное исследование 10 % партии продукции, выбранное на случайной основе. D - объемное исследование 20 % партии продукции, выбранное на случайной основе. E - объемное исследование 10 % круговых, угловых и сопловых швов производственной партии, случайно выбранных и 100 % продольных швов производственной партии. F - объемное исследование 20 % круговых, угловых и сопловых швов производственной партии, выбранных на случайных и 100 % продольных швов производственной партии. Примечание - Производственная партия состоит из отливок или поковок из того же расплава и имеет ту же самую термообработку или сварные швы, выполненные одним и тем же сварочным процессом или сварщиком. Контрольный образец представляет собой процент от партии продукции. | ||||||
В случае выборочной проверки, если литье, ковка или сварка не соответствуют критериям приемки, должны быть проверены дополнительные контрольные образцы, размер партии в два раза выше от первоначального количества отобранных образцов из той же партии.
Если один экземпляр из отобранной партии отливок, поковок или сварных швов не соответствует требованиям, то осмотр распространяется на все отливки, поковки или сварку в серийной партии.
Любое литье, ковка или сварные швы, которые не соответствуют критериям приемки, должны быть отремонтированы в соответствии с технической документацией, а затем должны быть перепроверены.
Неразрушающий контроль должен выполняться квалифицированным персоналом, аттестованным в соответствии с ГОСТ 30489 или ГОСТ Р 54795 или другими эквивалентными стандартами.
4.2.2 Требования к эластомерным материалам (материалы из вулканизованного каучука)
Эластомеры должны соответствовать требованиям ГОСТ Р 54553.
4.2.3 Требования к неметаллическим материалам, отличным от тех, которые приведены в 4.2.2
Функциональные неметаллические детали, контактирующие с газом, должны быть химически устойчивы к топливным газам по ГОСТ 5542 и добавкам, обычно используемым для одоризации и кондиционирования газов. Более того, эти материалы должны быть устойчивыми к допустимым примесям в газе.
Стойкость к воздействию жидкостей функциональных неметаллических деталей должны соответствовать требованиям таблицы 8.
После выдерживания деталей в течение одной недели при (23 ± 2)°С в тестируемой жидкости А (100 % н-пентан), как указано в ГОСТ ИСО 1817, с последующим высушиванием в духовке при (70 ± 2) °С, изменение их массы при определении указанного метода в ГОСТ 9.030 должно соответствовать требованиям таблицы 8.
|
Характеристики |
Определение изменения массы |
Требования |
|
Максимальное изменение массы после одной недели при (23 ± 2) °С |
ГОСТ 9.030 |
± 5 % |
|
Максимальное изменение массы после сушки в духовке при (70 ± 2) °С |
ГОСТ 9.030 |
+ 5 %/-2 % |
4.3 Прочность корпусов
4.3.1 Корпус и его внутренние металлические перегородки
Предельное давление рI (определенное или рассчитанное в соответствии с 7.3), максимально допустимое давление PS и максимальное давление на входе должны быть следующими:
pI ≥ Sb·PS ≥ Sb·pumax.
(1)
4.3.3 Другие детали, содержащие давление
4.3.3.1 Общие положения
Другие части, содержащие давление, классифицируют на следующие три группы:
а) группа I - части, которые подвержены входному давлению в нормальных рабочих условиях и рассчитанные на выдерживание максимально допустимого давления, равного PS (например, удельное давление, содержащее такие детали как корпус, контроллер в соответствии с рисунками 2а и 2с;
б) группа II - части, которые подвержены входному давлению в результате условий отказа (например, контроллера в соответствии с рисунком 1а);
1) предназначенные для выдерживания максимально допустимого давления, равного PS;
2) предназначенные для выдерживания определенного максимально допустимого давления PSD, которое ниже PS и имеет дополнительные защитные меры;
в) группа III - части, не подверженные входному давлению даже в случае аварийных ситуаций и предназначенные для выдерживания максимально допустимого давления PS или определенного максимально допустимого давления PSD, который ниже PS (например, контроллер в соответствии с рисунком 1, схема 1а).
4.3.3.2 Детали группы I
Для этой группы предельное давление рI, максимально допустимое давление PS и максимальное давление pumax на входе должны соответствовать следующим требованиям:
pI ≥ S·PS ≥ S·pmax.
(2)
4.3.3.3 Детали группы II
Для деталей группы II предельное давление pI, максимально допустимое давление PS и максимальное давление pumax на входе должны соответствовать следующим требованиям:
pI ≥ S·PS ≥ S·pumax.
(3)
В качестве альтернативного решения детали группы II, предназначенные для выдерживания определенного давления, могут быть защищены от превышения допустимых пределов давления соответствующей конструкцией (особый страховочный аксессуар, например, предохранительный клапан, отвод воздуха, продувка через измерительные/технологические линии и/или ограничение потока газа посредством соответствующих зазоров между подвижными и неподвижными частями). В этом случае необходимо учитывать также условия работы с выходным запорным клапаном установки в закрытом положении. В этом случае предельное давление рI соответствующих частей, выдерживающих давление, удельное максимально допустимое давление PSD и максимальное давление рmax, достигнутое в случае отказа, должно соответствовать следующим требованиям:
pI ≥ S·PSD ≥ S·pumax.
(4)
Точка настройки специального предохранительного аксессуара должна быть отрегулирована таким образом, чтобы ограничивать давление до соответствующего предельно допустимого давления PSD. Соответствующие инструкции по приведению точки настройки должны быть включены в руководство по эксплуатации и техническому обслуживанию.
4.3.3.4 Детали группы III
Части спроектированные таким образом, чтобы выдерживать PS, предельное давление рI, максимально допустимое давление PS и максимальное давление pumax на входе должно соответствовать следующим требованиям:
pI ≥ S·PS ≥ S·pumax.
(5)
Части спроектированные таким образом, чтобы выдерживать PSD, предельное давление рI, конкретное максимально допустимое давление PSD и максимальное давление рmax, достигнутое в случае отказа, должны соответствовать следующим требованиям:
pI ≥ S·PSD ≥ S·pmax.
(6)
В последнем случае с конкретным предельно допустимым давлением PSD маркировка должна включать также максимальное рабочее давление pmax и конкретное максимально допустимое давление PSD, как указано в разделе 9.
4.3.4 Предохранительные запорные устройства интегральной прочности 1)
──────────────────────────────
1) Для этих ПУ максимальное давление газа на входе pmax.
──────────────────────────────
Предохранительные запорные устройства, классифицированные как ПУ интегральной прочности, должны включать части, содержащие давление, только предназначенные для выдерживания максимально допустимого давления PS.
Для этих типов предохранительных запорных устройств маркировка должна включать символ "IS". По запросу потребителя этот символ также может быть нанесен на корпус.
4.3.5 Предохранительные запорные устройства дифференциальной прочности
Предохранительные запорные устройства, классифицированные как ПУ дифференциальной прочности, включают в себя части, содержащие давление, предназначенные для выдерживания конкретного максимально допустимого давления PSD, где PSD < PS.
Для этих типов ПУ маркировка должна включать символ "DS". По запросу потребителя этот символ может быть также нанесен на корпус.
4.3.6 Внутренние металлические перегородки
Когда камеру в ПУ разделяют металлической перегородкой на отдельные камеры, содержащие давление, разделительная стенка в этом случае должна быть спроектирована с учетом максимального перепада давления.
Должно соблюдаться следующее требование:
pI ≥ S·Δpmax.
(7)
4.3.7 Минимальные значения коэффициента прочности
Значения, указанные в таблице 9, должны использоваться для ограничения напряжения в стенках деталей, содержащих давление, и внутренних металлических перегородках при максимально допустимом давлении.
|
Группа материалов |
Минимальное значение коэффициента прочности | |
|
S |
Для частей корпуса, напряженных силами от трубопроводов, только Sb | |
|
Прокат и кованая сталь |
1,7 |
2,13 |
|
Литая сталь |
2,0 |
2,5 |
|
Чугун с шаровидным графитом и ковкий чугун |
2,5 |
3,13 |
|
Медно-цинковые деформируемые сплавы и алюминиевые кованые сплавы |
2,0 |
2,5 |
|
Медно-оловянные литые сплавы и сплавы из медно-цинкового сплава |
2,5 |
3,13 |
|
Алюминиевые литые сплавы Amin 4 % |
2,5 |
3,13 |
|
Алюминиевые литые сплавы Amin 1,5 % |
3,2 |
4,0 |
Значения коэффициентов прочности, применимых к диафрагмам, когда они имеют как функцию частей, содержащих давление, так и функцию внутренних металлических перегородок, указаны в 7.3.2.
4.3.8 Коэффициент прочности сварного соединения
Для сварных соединений как в частях, содержащих давление, так и во внутренних металлических разделительных перегородках коэффициент прочности соединения не должен превышать следующих значений:
- для сварных соединений, подверженных 100 %-ному неразрушающему контролю, - 1;
- для сварных соединений, подверженных выборочному неразрушающему контролю, - 0,85;
- для сварных соединений, не подверженных неразрушающему контролю, кроме визуального осмотра, - 0,7.
5.1 Общие сведения
5.1.1 Отключение и открытие
Отключение потока газа должно быть автоматическим и не должно прерываться до тех пор, пока не будет достигнуто закрытое положение закрывающего элемента.
Открытие ПУ возможно только при ручном управлении.
5.1.2 Монтажное положение
ПУ в рамках настоящего стандарта должны функционировать в любом монтажном положении, указанном изготовителем, с допустимым отклонением в ± 5°.
5.1.3 Байпас
Если внутренний байпас установлен с целью выравнивания давления, то он должен безопасно и автоматически закрываться до или во время отключения.
5.1.4 Ледообразование
Если требуется в спецификации заказа, ПУ должны быть проведены испытания типового образца в соответствии с требованиями потребителя, например, в соответствии с приложением А.
5.1.5 Условия закрытия
ПУ класса А не будут закрыты в следующих случаях:
- повреждение элемента датчика давления (например, диафрагмы);
- отказ внешнего источника питания, если не предусмотрена резервная система.
Примечание - Не следует учитывать неисправность сильфона или элемента датчика давления поршня.
5.1.6 Падение давления
Когда корпус ПУ не является полнопроходным шаровым краном по ГОСТ 21345, падение давления по отношению к рабочим условиям должно быть указано изготовителем, если это требуется в спецификации заказа.
Для ПУ с прямыми полнопроходными корпусами или аналогичными, падение давления, рассчитанное для трубопровода, должно включать размер корпуса клапана.
Для ПУ, включенных в регулятор, расчет падения давления может выполняться по ГОСТ Р 58423 [формула (3) или (5)].
Для автономных ПУ расчет падения давления может быть выполнен в соответствии с приложением В (см. формулу В.1).
5.1.7 Наблюдение и техническое обслуживание
Для ПУ классов А и В требуется надлежащая проверка и техническое обслуживание, в частности для класса В, для защиты против преждевременного и/или незаметного отказа элемента детектора давления.
Для ПУ класса В производитель должен обратить внимание потребителя на остаточные риски, связанные с элементом детектора давления. Уведомление об остаточных рисках должно быть включено в документацию (см. 8.2.3).
5.2 Прочность корпуса, внешняя герметичность и внутреннее уплотнение
5.2.1 Прочность корпуса
Детали, содержащие давление, подвергают испытанию, описанному в 7.5, при этом не должно быть видимых утечек и остаточной деформации, превышающие 0,2 % или 0,1 мм, в зависимости от того, что больше.
Процент остаточной деформации рассчитывается как:
,
(8)
где l0 - расстояние между любыми двумя точками на части, содержащей давление, перед выполнением испытания давлением;
l - расстояние между теми же точками после снятия испытательного давления.
5.2.2 Внешняя герметичность
При испытаниях, проводимых в соответствии с 7.7, детали, содержащие давление, и все соединения должны быть герметичны.
5.2.3 Внутреннее уплотнение
Для устройства с закрытыми затворами требования внутренней герметизации выполняются, когда:
- во время герметизации наблюдаются пузырьки в течение 5 с;
- утечка не превышает значений, указанных в таблице 14. Эти значения должны использоваться во время испытаний при температуре окружающей среды и при предельных температурах.
Для проверки могут быть использованы признанные альтернативные методы обнаружения внутренней утечки (например, электронное устройство).
Для таких методов должна быть продемонстрирована эквивалентность вышеуказанных требований.
Накопленная внутренняя утечка из внутренних стенок закрывающего элемента в закрытом положении, любого байпаса и соединения не должна превышать значений, указанных в таблице 14 при испытании в соответствии с 7.8.
Для отсечных устройств должны быть установлены нормы утечки в соответствии с ГОСТ 9544, как указано в спецификации заказа.
5.3 Точность
Отклонение давления срабатывания для ПУ должно соответствовать группе точности по таблице 10.
|
Группа точности |
Допустимое отклонение |
|
AG 1 |
± 1 % 1) |
|
AG 2,5 |
± 2,5 % 1) |
|
AG 5 |
± 5 % 1) |
|
AG 10 |
± 10 % 1) |
|
AG 20 |
± 20 % 2) |
|
AG 30 |
± 30 % 2) |
|
1) Или 10-4 МПа, в зависимости от того, что больше. 2) Для заданных значений ≤2·10-2 МПа. | |
Тип ПУ может соответствовать различным группам точности в зависимости от заданного диапазона Wdo и Wdu или от рабочего диапазона рабочего давления bpu.
При нижней предельной температуре допустимое отклонение для объявленной группы точности может перейти к меньшему значению, как указано в 7.9.3.
5.4 Время отклика
Время отклика ta должно быть:
а) для устройств с закрытыми затворами не более 2 с включительно;
б) для отсечных устройств:
1) для DN ≤ 250 не более (0,08·DN) с включительно;
2) для DN > 250 не более (0,06·DN) с включительно.
Для отсечных устройств в спецификации заказа допускается указывать меньшее время отклика.
Регулируемое время отклика может быть запрошено потребителем в спецификации заказа.
5.5 Повторная фиксация и разблокировка
5.5.1 Разность повторной фиксации
Разность повторной фиксации ΔPw измеряют в соответствии с 7.11.
5.5.2 Разблокировка при механическом воздействии
При испытаниях в соответствии с 7.11 не должна происходить разблокировка ПУ.
5.6 Закрывающая сила
При испытании в соответствии с 7.12 закрывающее усилие должно обеспечивать закрытие закрывающего элемента с достаточным коэффициентом безопасности при всех рабочих условиях. В случае закрытия элемента рассматривают соответствующие меры, направленные на предотвращение против поломки пружин, как меры, указанные в 4.1.9.
Закрывающая сила должна соответствовать следующим формулам:
- в открытом положении:
FS ≥ 5·R ± f·S ± f·W + f·D;
(9)
- в закрытом положении:
FS ≥ 2,5·R ± f·S ± f·W,
(10)
где FS - это сила закрытия;
R - сила трения (нестатического трения);
S - несбалансированная нагрузка от статического давления;
W - вес движущихся частей;
D - динамическая сила на замыкающем элементе от массы, протекающей через ПУ;
f = 1,1 (где сила противостоит закрытию закрывающего элемента);
f = 0,9 (где сила помогает закрытию закрывающего элемента).
Добавление применяют, когда сила противостоит закрытию закрывающего элемента и вычитают, когда сила помогает закрытию закрывающего элемента.
Динамическая сила D считается нулевой, если она помогает закрытию закрывающего элемента.
При наличии крутящего момента, развиваемого движущимися частями при протекающей массе, следует учитывать расчет FS.
Обе формулы должны быть проверены в наиболее критических рабочих условиях при наиболее критическом монтажном положении.
5.7 Долговечность и ускоренное старение
При проведении испытания в соответствии с 7.13 ПУ должен отвечать требованиям по герметичности в соответствии с 5.2.2 и 5.2.3, а установленные отклонения давления должны оставаться в пределах AG.
5.8 Сила механизма отключения, седла клапана и закрывающего элемента против динамического влияния потока газа
Это требование применяется к ПУ, где динамическое воздействие на закрывающий элемент в положении полностью открыто. После испытаний в соответствии с 7.15 ПУ должен удовлетворять требованиям внутреннего уплотнения.
5.9 Коэффициент расхода
Когда ПУ включен в регуляторе, то используют коэффициенты расхода в соответствии с ГОСТ Р 58423.
Для автономных ПУ можно использовать коэффициент расхода в соответствии с 7.9.5.
5.10 Окончательный визуальный осмотр
В типовом испытании конкретно после испытаний по 7.5-7.15 включительно и 7.4 и по приложению А, когда применимо, ПУ не должен показывать излишнего износа, изгиба, коррозии, повреждений или других дефектов, которые могут повлиять на его долгосрочную эффективность.
6.1 Общие положения
Настоящий раздел содержит руководство по процедуре, которая может быть использована, когда необходима сертификация соответствия требованиям настоящего стандарта.
Кроме этого в подпунктах настоящего раздела можно также применять к оценке соответствия требования [1].
6.2 Испытания
Таблица 11 дает обзор различных типов испытаний и сопоставляет их с требованиями и методами испытаний, подробно описанные в разделах 4, 5 и 7.
Требования настоящего подраздела должны соблюдаться, если потребитель запросил оценку соответствия по настоящему стандарту.
В тех случаях, когда результат оценки соответствия положительный, то ПУ может иметь в маркировке номер этого документа.
|
График испытаний |
Требования |
Методы испытаний | |||
|
Т |
М |
S |
Пункт настоящего стандарта |
Название |
Пункт настоящего стандарта |
|
Конструктивные испытания | |||||
|
А |
А |
А |
4.1 |
Проверка размеров и визуальный контроль |
7.1 |
|
А |
А |
А |
4.2 |
Проверка материалов |
7.2 |
|
А |
4.3 |
Проверка прочности деталей, содержащих давление и внутренние металлические перегородки |
7.3 | ||
|
А |
4.1.10 |
Проверка прочности деталей, передающих исполнительные силы |
7.4 | ||
|
Функциональные тесты | |||||
|
А |
А |
А |
5.2.1 |
Испытание на прочность раковин и внутренних металлических перегородок |
7.5 |
|
А |
А |
А |
5.2.2 |
Испытания внешней герметичности |
7.7 |
|
А |
А |
А |
5.2.3 |
Испытания внутреннего уплотнения |
7.8 |
|
А |
А 1) |
А 1) |
5.3 |
Испытание при температуре окружающей среды |
7.9.2 |
|
А |
5.3 |
Испытание при предельных температурах -40 °С; -20 °С или -10 °С или 60 °С |
7.9.3 | ||
|
А |
5.3 |
Проверка верхнего предела максимального диапазона |
7.9.4 | ||
|
А |
А |
5.4 |
Время отклика |
7.10 | |
|
А |
5.5 |
Повторная фиксация и разблокировка |
7.11 | ||
|
А |
5.6 |
Закрывающая сила |
7.12 | ||
|
А |
5.7 |
Долговечность и ускоренное старение |
7.13 | ||
|
А |
5.8 |
Проверка прочности механизма отключения, седла клапана и закрывающий элемент против динамического удара 2) |
7.15 | ||
|
А |
5.9 |
Определение коэффициента потока 3) |
7.9.5 | ||
|
А |
5.10 |
Окончательный визуальный осмотр после испытания типа |
7.16.1 | ||
|
А |
А |
7.16.2 |
Окончательный визуальный осмотр после обычных испытаний и контроль производства |
7.16.2 | |
|
Примечание - А - применимо, S - производственный надзор, М - длительные испытания, Т - типовые испытания. | |||||
|
1) Испытания проводят в соответствии с 7.9.2, но только при температуре окружающей среды, шести последовательных операциях для испытаний S и двух последовательных операциях для испытаний М. Установленный диапазон или определенный диапазон установки или давление отключения в соответствии со спецификациями заказа или на усмотрение изготовителя, если иное не указано. 2) Это испытание должно проводиться на ПУ только в том случае, если на закрытом элементе имеется динамическое воздействие в полностью открытом положении. 3) Для ПУ с прямыми полными корпусами или аналогичными, этот тест неприменим. | |||||
6.3 Испытания типового образца
Включает испытания (см. таблицу 11), приведенные для установления классификации характеристик ПУ или серии ПУ. К таким испытаниям относится проверка документации, указанная в 8.1.1.
При внесении изменений в конструкцию ПУ или серию ПУ, которые могут повлиять на проведение испытания, производитель должен сообщить заинтересованным сторонам, если таковые имеются, в оценке соответствия этому документу.
6.4 Выбор образцов для испытаний
Количество и типы ПУ, подлежащие испытанию по типу, выбираются в соответствии со следующими требованиями:
- по крайней мере один ПУ для каждого типа приборов и контроллеров;
- не менее двух размеров (номинальный диаметр DN);
- по крайней мере один ПУ для каждой группы точности (AG).
Если один и тот же ПУ можно использовать как автономное или комбинированное устройство, он будет испытан только один раз.
6.5 Типовые испытания
К типовым испытаниям относят испытания и проверки (см. таблицу 11), выполненные на каждом ПУ производителем во время производственного процесса.
Типовые испытания подтверждают, что материалы, размеры, внешние условия и группы точности соответствуют результатам испытаний типового образца.
Типовые испытания встроенных регуляторов давления, если таковые имеются, подробно описаны в ГОСТ Р 58423.
6.6 Надзор за производством
К надзору за производством относят периодические испытания и проверки (см. таблицу 11), выполняемые для подтверждения постоянного соблюдения требований настоящего стандарта.
Испытания и проверки дополнительно включают:
- проверку записей длительных испытаний;
- проверку чертежей и сертификатов материалов.
7.1 Проверка размеров и визуальный осмотр
Действия по оценке:
- соответствия размеров частей, содержащих давление, с применимыми чертежами;
- соответствия конструкции ПУ сборочному чертежу и конструкции требований настоящего стандарта.
7.2 Проверка материалов
Действия при оценке соответствия материалов, используемых или предписанных требованиям раздела 4.2:
- проверку использованных материалов следует проводить путем рассмотрения сертификатов на материалы;
- проверку предписанных материалов следует проводить путем просмотра ведомости деталей.
7.3 Проверка прочности деталей, содержащих давление, и внутренних металлических перегородок
7.3.1 Метод расчета прочности
Проверку проводят путем проверки соответствия фактических факторов безопасности факторам, которые указаны в 4.3.7, и соответствия минимально допустимых толщин, показанных на чертежах, со значениями, указанными в прочностных расчетах.
Расчет на прочность может быть выполнен с учетом [2] и [3].
7.3.2 Метод экспериментального проектирования
Проверку производят путем проверки соответствия фактических факторов безопасности тем, которые указаны в 4.3.7 с учетом минимально допустимых толщин, показанных на чертежах, и минимального испытательного напряжения для выбранного материала.
Фактические факторы безопасности получают одним из двух способов:
а) проверкой предельного давления рI, при котором становится очевидным первый признак выхода из строя или отказа ПУ, повышают давление при гидравлических испытаниях до тех пор, пока не станут очевидными первые признаки выхода из строя или отказа в одном из компонентов:
1) только для корпусов:
;
(11)
2) для других компонентов:
;
(12)
б) проводят гидравлические испытания давлением и проверяют, что постоянные деформации не превышают значений, указанных в 5.2.1, при следующих испытательных давлениях:
1) только для корпусов:
;
(13)
2) для других компонентов:
,
(14)
где smin - минимальная расчетная толщина стенки в точке появления первого признака текучести, мм;
sry - измеренная толщина стенки испытуемого образца в точке появления первого признака текучести, мм;
|Rp0,2|min - минимальное контрольное напряжение (предел текучести) для выбранного материала согласно соответствующему документу, Н/мм2;
|Rp0,2|r - измеренное испытательное напряжение (предел текучести) для материала испытуемого образца согласно соответствующему документу, Н/мм2;
sw - минимальная проектная толщина стенки для самой слабой точки, мм;
srw - измеренная толщина стенки испытуемого образца для самой слабой точки, мм.
Самая слабая точка может быть определена по технической оценке или посредством измерений (тензодатчик и т.д.).
Испытание проводят таким образом, что возможны деформации испытательного образца во всех направлениях. Не должно быть никаких дополнительных напряжений из-за изгиба, крутящего момента или натяжения.
Силы с крепежных систем должны быть такими же, как при обычных условиях установки.
Корпусы ПУ и детали, содержащие давление и изготовленные из разных материалов, могут подвергаться испытанию давлением отдельно.
Для гидравлических испытаний могут использоваться специальные высокопрочные зажимные болты, гайки и прокладки (между отдельными частями, содержащими давление).
Для компонента с конкретным максимально допустимым давлением PSD в формулах (13) и (14) обозначение "PS" следует заменить на "PSD".
Диафрагмы, используемые в качестве элементов, выдерживающих давление в камерах, которые подвергаются или которые могут быть подвергнуты максимальному перепаду Δpmax, должны выдерживать испытательное давление, по меньшей мере:
- 0,3 кгс/см2, если Δpmax < 0,15 кгс/см2;
- 2·Δpmax, если 0,15 кгс/см2 ≤ Δpmax < 5 кгс/см2;
- 1,5·Δpmax, но не менее 10 кгс/см2, если Δpmax ≥ 5 кгс/см2.
7.4 Проверка прочности частей, передающих приводные силы
Проверку проводят путем проверки соответствия фактических факторов безопасности тем, которые указаны в 4.1.10, и соответствия размеров, показанных на чертежах, значениями, указанными в расчетах прочности.
В качестве альтернативы, проверка может быть выполнена с помощью фактического испытания.
7.5 Испытание на прочность стенок и внутренних металлических перегородок
Компоненты, содержащие давление, детали, на которые воздействует давление или перепад давления, в случае выхода из строя диафрагмы или уплотнения и внутренние металлические перегородки должны подвергаться испытанию давлением.
Испытание проводят с использованием воды при температуре окружающей среды под давлением в соответствии с значениями таблицы 12 в течение 3 мин (см. 5.2.1).
Испытание проводят таким образом, чтобы деформация ПУ была возможна во всех направлениях. При этом не должно быть дополнительных напряжений из-за изгиба, крутящего момента или натяжения.
Силы с крепежных систем должны быть такими же, как и при обычных условиях установки по меньшей мере во время испытания типового образца.
Испытание может проводиться без отделения внутренних частей, по которым проходит газ.
Испытание также допускается проводить с воздухом или азотом, если во время проведения испытаний будут приняты необходимые меры безопасности.
Камеры, разделенные диафрагмами, должны находиться под давлением с обеих сторон диафрагмы при одинаковом давлении.
|
Камеры с максимально допустимым давлением PS |
Камеры с определенным максимально допустимым давлением PSD |
|
Давление для испытания | |
|
1,5 PS, но не менее PS + 2 кгс/см2 |
1,5 PSD, но не менее PSD + 2 кгс/см2 |
7.6 Альтернативные испытания на прочность внутренних металлических стенок
Гидравлические испытания давлением, как описано в 7.5, могут быть заменены другими испытаниями (например, пневматическим испытанием), надежность которых должна быть продемонстрирована. Для испытаний, отличных от гидравлических испытаний давлением, перед проведением этих испытаний должны применяться дополнительные меры безопасности, в случае необходимости, такие как неразрушающие испытания или другие методы эквивалентной действительности.
7.7 Испытание на внешнюю герметичность
7.7.1 Испытание на внешнюю герметичность металлического корпуса
Собранный ПУ и его приборы пневматически тестируют для оценки соответствия требованиям 5.2.2. Испытание проводят при температуре окружающей среды с воздухом или газом при испытательном давлении, указанном в таблице 13. Это испытание следует проводить на собранном ПУ в течение:
- 15 мин при испытании типового образца;
- 1 мин при обычных испытаниях и при надзоре за производством.
Результат испытаний считают удовлетворительным, если выполнено одно из следующих условий:
- во время проведения испытаний наблюдались пузырьки в течение 5 с.
Примечание - Это испытание может быть выполнено путем покрытия ПУ вспенивающей жидкостью путем погружения ПУ в резервуар с водой или другими эквивалентными методами;
- внешняя утечка не выше значений, указанных в таблице 14, только для отсечных устройств.
Испытательные давления в таблице 13 не применяют к камерам, ограниченным по меньшей мере с одной стороны диафрагмой, даже если они подвергаются воздействию давления газа при нормальных рабочих условиях.
Испытание проводят таким образом, чтобы деформация ПУ была возможна во всех направлениях. При этом не должно быть дополнительных напряжений из-за изгиба, крутящего момента или натяжения.
Силы с крепежных систем должны быть такими же, как и при обычных условиях установки, по крайней мере, во время типового испытания.
Признанные альтернативные методы обнаружения утечки могут быть использованы для проверки утечки (например, электронные устройства). Для таких методов должна быть продемонстрирована эквивалентность вышеприведенных требований.
|
Камеры с максимально допустимым давлением PS |
Камеры с определенным максимальным допустимым давлением PSD | |
|
Камеры регулятора |
Другие камеры | |
|
Давление для испытания | ||
|
1,2 pdso, max, но не менее 0,5 PS |
1,1 PS |
1,1 PSD |
|
Номинальный размер DN |
Скорость утечки воздуха в см3/ч 1) | |
|
Внешняя |
Внутренняя 2) | |
|
25 |
40 |
15 |
|
От 40 до 80 |
60 |
25 |
|
От 100 до 150 |
100 |
40 |
|
От 200 до 250 |
150 |
60 |
|
От 300 до 350 |
200 |
100 |
|
400 |
400 |
300 |
|
1) При нормальных условиях. 2) В случае особых требований, обозначенных в спецификации заказа, приложение К (применимо только к отсечным устройствам). | ||
7.7.2 Испытание внешней герметичности камер, ограниченных по меньшей мере с одной стороной диафрагмой
Такие камеры должны подвергаться пневматическому испытанию при испытательном давлении (в кгс/см2), равном по меньшей мере:
- 0,2 кгс/см2, если Δpmax < 0,15 кгс/см2;
- 1,33·Δpmax, если 0,15 кгс/см2 ≤ Δpmax < 5 кгс/см2;
- 1,1·Δpmax, но не менее 6,65 кгс/см2, если Δpmax ≥ 5 кгс/см2.
Метод испытания и критерии приемки в соответствии с 7.7.1.
7.8 Испытание внутренней герметичности
Испытание на внутреннюю герметичность проводят при температуре окружающей среды с двумя различными испытательными давлениями 0,1 кгс/см2 и 1,1 PS перед закрывающим элементом и атмосферное давление на выходе собранного ПУ и его приборов для оценки соответствия требованиям 5.2.3. Этот тест может быть проведен до или после функциональных тестов, указанных в 7.9.2.
ПУ, встроенные в регуляторы, испытываются с регулятором в открытом положении.
Метод испытания для измерения класса утечки, если это применимо, в соответствии с ГОСТ 33257.
7.9 Группа точности
7.9.1 Общие условия
Испытания допускается проводить с использованием воздуха или газа. Если необходимые измеренные скорости потока преобразуются в значения, связанные с воздухом при нормальных условиях. Устройства измерения давления должны иметь точность не менее 0,25 AG. Испытания следует проводить при температуре окружающей среды. ПУ должны быть испытаны в монтажном положении, указанном изготовителем.
Напорные линии внешней нагрузки и зондирования должны быть расположены на трубопроводе в соответствии с рекомендациями изготовителя. Испытание проводят на испытательной установке (см. рисунок 5) при следующих условиях эксплуатации:
- корпус ПУ должен находиться под давлением с обоих концов;
- регулятор ПУ должен находиться под переменным давлением, представляющим контролируемое давление.
Скорость изменения давления поддерживают постоянной, если весь блок установлен в камере с регулируемой температурой между минус 10 °С (или минус 20 °С) и плюс 60 °С для испытаний при предельных температурах и определены группы точности для защиты от избыточного давления и защиты от пониженного давления, если это применимо в отдельности.
7.9.2 Испытание при температуре окружающей среды
Метод испытания: для каждой указанной группы точности AG и релевантной максимальному давлению на входе pemax или установленному диапазону необходимо:
а) обеспечить, чтобы корпус находился под атмосферным давлением;
б) отрегулировать давление срабатывания до нижнего предела заданного диапазона;
в) с ПУ в открытом положении, начиная с примерно 80 % выбранного давления срабатывания, увеличить контролируемое давление с изменением давления не более 1,5 % от выбранного давления срабатывания в секунду до закрытия ПУ;
г) повторить испытание, указанное в перечислении в), пять раз.
Установленное значение - среднеарифметическое шести действительных значений. Обычные тесты повторяются не более одного раза, а установленное значение является среднеарифметическим двух фактических значений;
д) без дополнительной регулировки повторяют испытания в) и г) с корпусом, находящимся под давлением до максимального давления на входе pumax;
е) точка настройки представляет собой среднее арифметическое двух заданных значений, вычисленных в перечислениях г) и д).
Метод испытания для защиты от пониженного давления аналогичен указанному выше; начальное давление для перечисления в) должно составлять 120 % от выбранного давления срабатывания.
Требования к испытаниям удовлетворяют, если все значения давления срабатывания в перечислениях в), г) и д) находятся в пределах:
.
(15)
7.9.3 Испытание при предельных температурах минус 40 °С, минус 20 °С или минус 10 °С и плюс 60 °С
Испытания проводят в камерах с контролируемой температурой в самых низких пределах минус (40 ± 2) °С, минус (20 ± 2) °С или минус (10 ± 2) °С с сухой испытательной средой (точка росы не более минус 25 °С включительно) и при (60 ± 2) °С.
Не следует регулировать давление срабатывания между испытанием при температуре окружающей среды (см. 7.9.2) и данным испытанием.
Испытание проводят в следующем порядке:
а) подают давление на корпус ПУ, находящийся в открытом положении и поддерживают давление на входе 0,1 кгс/см2;
б) регулируют температуру испытательной камеры до предельного значения, испытания начинают тогда, когда температура становится однородной во всех частях ПУ с допуском ± 2 °С;
в) начиная с приблизительно 80 % выбранного давления срабатывания, увеличивают контролируемое давление со скоростью изменения не более 1,5 % в секунду от выбранного давления срабатывания до закрытия ПУ;
г) проверяют внутреннее уплотнение;
д) метод испытаний для защиты от пониженного давления аналогичен указанному выше; начальное давление, указанное в перечислении в) должно составлять 120 % от выбранного давления срабатывания.
Результаты испытаний считают успешными, если внутреннее уплотнение соответствует требованию 5.2.3, а значение давление срабатывания в перечислении в) соответствует заданной группе точности.
Для испытаний только при минус 20 °С и при минус 10 °С результаты могут соответствовать группам точности при температуре окружающей среды, умноженным на 2, за исключением случаев, когда при температуре окружающей среды AG = 30. В этом случае если AG = 30, то результаты испытаний могут быть умножены на 1,5.
Пример - При температуре окружающей среды AG 5 может изменяться до AG 10 как при минус 20 °С, так и при минус 10 °С.
При температуре окружающей среды AG 30 может изменяться до AG 45 как при минус 20 °С, так и при минус 10 °С.
7.9.4 Проверка верхнего предела максимального диапазона для контроля избыточного давления
Проверку верхнего предела максимального диапазона проводят в следующем порядке:
а) проверяют, находится ли корпус под атмосферным давлением;
б) регулируют давление срабатывания до верхнего предела самого высокого заданного диапазона;
в) начиная с примерно 80 % выбранного давления срабатывания увеличивают контролируемое давление со скоростью изменения не более 1,5 % в секунду от выбранного давления срабатывания до тех пор, пока не произойдет замыкание ПУ;
г) повторяют процедуру, указанную в перечислении в), пять раз;
д) вычисляют среднеарифметическое значение всех полученных действительных значений.
Результаты испытаний считают успешными, если рассчитанное среднеарифметическое значение соответствует заданной группе точности.
7.9.5 Определение коэффициента расхода
Для автономного ПУ конкретное определение должно быть выполнено путем испытания ПУ с его закрывающим элементом в полностью открытом положении, на испытательном стенде в соответствии с ГОСТ Р 58423 (подпункт 7.7.7.4.7)
Можно использовать следующие формулы коэффициента потока:
- те, которые приведены в 6.2 стандарта ГОСТ Р 58423;
- коэффициент Cv, как описано ниже.
Коэффициент Cv должен определяться по меньшей мере в трех разных условиях работы с:
,
(16)
где Cvi - коэффициент расхода для испытания;
Q - расход при нормальных условиях, м3/ч;
Δp - падение давления на ПУ в Па;
pu - входное давление, кгс/см2;
tu - температура на входе, °С;
pb - абсолютное атмосферное давление, кгс/см2;
d - относительная плотность воздуха, равная 1 (безразмерное значение).
Коэффициент расхода Cv следует считать равным среднеарифметическому трех значений. Для значений Cv допускается отклонение ± 10 % от заявленного значения.

1 - ПУ (в схеме, включающей сосуд за ПУ по ходу трубопровода внутри шкафа); 2 - микровыключатель или аналогичное устройство; 3 - прибор для фиксации значений; 4 - преобразователь давления; 5 - экологический шкаф; 6 - сосуд высокого давления (в схеме, которая должна быть включена в шкаф); 7 - клапан контроля утечки; 8 - изолирующий или игольчатый клапан; 9 - регулятор давления; 10 - индикатор давления; А - регулятор управляет рабочим давлением ПУ; В - регулирует контролируемое давление
Рисунок 5 - Конфигурация испытательной установки для ПУ
7.10 Время срабатывания
Время срабатывания для давления срабатывания для контроля избыточного давления определяют при окружающей температуре. Испытание на время срабатывания начинают с закрывающего элемента в открытом положении и с корпусом ПУ с максимальным рабочим давлением. Если время срабатывания больше для более низких рабочих давлений, испытание также будет проведено при минимальном рабочем давлении. Контролируемое давление устанавливают приблизительно на величину 50 % от установленного значения.
Давление в регуляторе повышают таким образом, чтобы давление срабатывания и максимальное значение отклонения достигались в пределах 0,2 с (см. рисунок 6). Время срабатывания должно быть определено с точностью не более 0,1 с.
Время срабатывания измеряется от момента, когда контролируемое давление достигает наивысшего предельного значения AG, пока закрывающий элемент не достигнет своего закрытого положения. Испытание состоит из трех последовательных операций, а время срабатывания - среднеарифметическое значение трех измеренных значений. Время срабатывания должно быть указано в отчете о типе и надзоре за производственным надзором (с особой записью, если время срабатывания больше 2 с) вместе с описанием условий испытаний.

1 - установленное значение давления срабатывания; 2 - контролируемое давление; 3 - AG; 4 - T ≤ 0,2 с; 5 - время срабатывания ta; 6 - характеристики закрытия; 7 - открыто; 8 - закрыто
Рисунок 6 - Измерение времени отклика
7.11 Разграничение и разблокировка
7.11.1 Давление срабатывания для контроля избыточного давления
Испытания проводят при температуре окружающей среды с закрывающим элементом в закрытом положении, контролируемом давлении с максимальным давлением срабатывания для контроля избыточного давления и с корпусом ПУ при максимальном рабочем давлении.
Испытание начинают с контролируемого давления, превышающего установленное значение по 7.9.4. Давление медленно понижают до минимального значения по группе точности, после чего не должно быть возможности повторно закрыть закрывающий элемент.
После этой операции контролируемое давление регулируют на значение разности повторного включения, указанное изготовителем. В этом состоянии устройство должно быть зафиксировано, а для устройств номинальным диаметром DN не более 150 включительно проводят ударные испытания согласно рисунку 7 и таблице 15 (или эквивалентной схеме).
|
Номинальный диаметр |
Масса ударного молотка М, кг | |
|
PS ≤ 16 |
PS > 16 | |
|
DN ≤ 50 |
0,2 |
0,3 |
|
65 ≤ DN ≤ 150 |
0,4 |
0,6 |

1 - жесткий зажим; 2 - испытуемый образец; 3 - ударопоглощающая пластина; 4 - жесткий зажим; 5 - ударный молоток М
Рисунок 7 - Ударная испытательная установка
Ударные нагрузки, указанные в таблице 15, или другие нагрузки с эквивалентными энергиями наносят десять раз непосредственно к выходу соединения ПУ с использованием ударного молотка.
Результаты испытания считают успешными, если не происходит разблокировка отключающего устройства.
Установленная разность срабатываний и условия испытаний должны быть указаны в отчете об испытаниях.
7.11.2 Нижнее давление срабатывания
Испытание на низкое давление срабатывания выполняется аналогично испытанию по 7.11.1.
7.12 Закрывающая сила
Значения, указанные производителем для всех соответствующих нагрузок, проверяют путем испытания ПУ во время эксплуатации при температуре окружающей среды. Испытание следует проводить при самых неблагоприятных условиях эксплуатации, которые будут указаны производителем.
Для этой цели закрывающая сила FS для начального и конечного положения закрывающего элемента равна и определяется как среднеарифметическое значение для трех испытаний соответственно, так же определяется сила трения R. Трение, которое следует учитывать, измеряют при движении (не статическое трение).
Результирующие нагрузки S и W являются рассчитываемыми.
Динамическую силу D необходимо учитывать только в том случае, если в полностью открытом положении она противодействует закрытию закрывающего элемента. Ее необходимо измерять либо в самых неблагоприятных условиях, либо рассчитать по формуле
,
(17)
где Сr - динамический фактор (см. приложение Г, Г.2);
А - площадь замыкающего элемента, контактирующего с жидкостью (см. приложение Г, Г.1), м2;
ρul - плотность жидкости с потоком Qul (см. 7.15), кг/м3;
cul - скорость газа на входном фланце при объемном расходе Qul (см. 7.15), м/с.
Результаты испытаний системы считают успешными, если выполнены требования 5.6.
Для ПУ с разными монтажными положениями (см. 5.1.2) следует учитывать наиболее неблагоприятный случай.
7.13 Длительные и ускоренные испытания
Испытание проводят в следующем порядке:
- устанавливают ПУ с элементом настройки избыточного давления на самый низкий диапазон заданных значений и устанавливают его на среднюю точку;
- выполняют в общей сложности 100 циклов закрытия ПУ (которые могут включать ранее завершенные циклы закрытия);
- подвергают ПУ испытанию на внутреннюю герметичность в соответствии с 7.8 и испытанию группы точности в соответствии с 7.9.2;
- выполнить еще 50 циклов закрытия ПУ с понижением температуры до нижнего предельного значения;
- после того, как температура вернется к температуре окружающей среды, проверяют внутреннее уплотнение ПУ в соответствии с 7.8 и 7.9.2 соответственно.
7.14 Устойчивость к газу неметаллических деталей
Это испытание следует проводить только на неметаллических деталях, которые влияют на работу устройства. Проверку проводят в соответствии с требованием 4.2.3.
7.15 Проверка прочности механизма отключения, седла клапана и закрывающего элемента от динамического воздействия потока газа
Эти испытания следует проводить только на ПУ, где существует динамическое воздействие на закрывающий элемент в полностью открытом положении.
Испытание следует проводить с закрывающим элементом, находящимся в полностью открытом положении на испытательной установке в соответствии с ГОСТ Р 58423 (подпункт 7.7.7.4.7).
Условия потока должны быть такими, чтобы рассчитанный ниже проток был максимальным:
,
(18)
где Qul - объемный расход во впускном фланце при рабочих условиях (не в нормальных условиях), м3/ч;
ρul - плотность газообразной среды с Qul на входном фланце, кг/м3.
Как значения Qul, так и значения ρul, следует выбирать из значений, указанных изготовителем.
Условия испытаний должны быть такими, чтобы:
,
(19)
где испытания проводят в следующем порядке:
а) устанавливают ПУ с установочным элементом избыточного давления для самого низкого диапазона заданных значений и устанавливают его на среднюю точку;
б) регулируют входное давление так, чтобы плотность на входе равнялась ρul;
в) увеличивают объемный поток до Qul;
г) закрывают ПУ, увеличив контролируемое давление в контроллере;
д) уменьшают контролируемое давление в контроллере и снова открывают ПУ;
е) закрывают ПУ, увеличив контролируемое давление в контроллере;
ж) дважды повторить действия, указанные в перечислениях д) и е);
и) проверяют внутреннее уплотнение и группу точности в соответствии с 7.8 и 7.9.2 соответственно;
к) повторяют испытание, как указано выше, с ПУ, оснащенным блоком контроля давления.
Эти испытания должны быть проведены там, где это технически возможно и экономически оправданно. Если проведение данных испытаний невозможно, то могут быть использованы альтернативные методы испытаний (см. приложение Г).
7.16 Окончательный визуальный осмотр
7.16.1 После испытания типа
После завершении испытания по 7.5-7.15, испытаний по 7.4 и приложению А (когда применимы), испытательные образцы должны быть демонтированы и проверены на соответствие требованиям, подробно изложенным в 5.10.
7.16.2 После обычных испытаний и надзора за производством
После завершения обычных испытаний ПУ должен быть осмотрен снаружи. Не должно быть видимых доказательств повреждений, маркировка должна соответствовать технической документации.
8.1 Документация, относящаяся к типу
8.1.1 Документация, требуемая до испытания типа
При проведении типового испытания должна быть доступна следующая документация:
- фотографии и/или листовки;
- схема и соответствующее функциональное описание;
- технические данные для серии ПУ и список данных о производительности, которые должны быть подтверждены;
- сборочный чертеж ПУ;
- габаритный чертеж;
- чертеж маркировочной таблички;
- расчет прочности или отчет об испытаниях для всех деталей, содержащих давление;
- спецификация деталей с указанием материала для каждого компонента;
- производственные чертежи всех узлов, содержащих давление, и критических внутренних компонентов;
- руководство по установке, эксплуатации и техническому обслуживанию.
8.1.2 Протокол испытаний
После завершения испытания типового образца должен быть представлен отчет в соответствии с ГОСТ ИСО/МЭК 17025 с подробным описанием результатов проведенных испытаний. Если используются альтернативные методы, то они должны быть подробно описаны в соответствующем раздел отчета об испытаниях.
8.2 Документация для клиента
8.2.1 Уравнение калибровки
Изготовитель должен указать уравнение калибровки и эксплуатационные пределы с точки зрения максимальных значений продукта
(Qu·ρu)max,
(20)
или в других эквивалентных терминах, в руководствах по установке или в соответствующем каталоге, где Qu - объемный расход на впускном фланце при рабочих условиях (не в нормальных условиях), м3/ч;
ρu - плотность газовой среды с Qu на входном фланце, кг/м3.
Уравнение калибровки может быть таким, как подробно описано в приложении Д.
8.2.2 Документация, предоставленная по просьбе клиента
Сертификат об инспекции, и/или протокол неразрушающего контроля, и/или сертификаты на материалы для деталей, работающих под избыточным давлением (болты, винты и шпильки), если это применимо.
8.2.3 Документация, поставляемая с устройством отключения
В руководстве по установке, эксплуатации и техническому обслуживанию указывают следующее:
- информацию о безопасном использовании соединений, подробно описанных в 9.2, и о безопасном использовании вспомогательных устройств по 9.3;
- требования безопасности, касающиеся процедур ввода в эксплуатацию и снятия с эксплуатации;
- требования безопасности при заполнении/сбросе газа из ПУ;
- периодические функциональные проверки и техническое обслуживание;
- заявление о том, возможно ли техническое обслуживание и соответствующие инструкции;
- данные на паспортной табличке, кроме серийного номера, года выпуска и определенного диапазона установки;
- опасности, связанные с неправильным использованием и особенностями конструкции, когда это необходимо;
- рекомендации по правильному подобру запасных частей;
- время отклика;
- требования к хранению запасных частей;
- заявление об установке ПУ в соответствии с положениями ГОСТ Р 56019;
- заявление о том, что ПУ не требует никакой защиты от превышения допустимого давления, когда давление на входе в станцию регулирования выше максимального давления на выходе (MIPd), при этом меньше или равно 1,1 х PS;
- извещение пользователей ПУ класса В об остаточной опасности при преждевременном и/или незаметном отказе элемента датчика давления.
Эта информация должна быть включена в документацию каждого ПУ.
8.3 Документация, связанная с надзором за производством в соответствии с 6.6
8.3.1 Документация, доступная для надзора за производством
Для каждой серии ПУ изготовитель должен иметь следующую документацию:
- типовой протокол испытаний;
- отчеты об инспекциях, которые удовлетворительно прошли во время производственного процесса.
8.3.2 Отчет о надзоре за производством
В отчете по надзору за производством подробно описывают результаты всех испытаний и проверок, перечисленных в 6.6.
9.1 Общие требования
Каждый ПУ должен иметь маркировку, содержащую как минимум следующие данные:
- наименование и/или название изготовителя и/или зарегистрированной торговой марки;
- город и страну-изготовителя;
- тип защитного отключения;
- обозначение настоящего стандарта;
- группу исполнения ПУ по ГОСТ 12997;
- функциональный класс (класс А или класс В);
- тип ПУ (IS или DS);
- серийный номер;
- год изготовления;
- номинальный размер DN;
- категории фланцев;
- допустимое давление PS;
- диаметр седла клапана (только там, где предусмотрены разные размеры) или материал клапана (по ГОСТ Р 55508) или коэффициент потока;
- определенный диапазон установки.
Максимальное рабочее давление компонента рmax и удельное максимально допустимое давление PSD защитной камеры (только для ПУ с дифференциальной прочностью);
- класс утечки в соответствии с ГОСТ 9544 (только для отсечных устройств);
- при необходимости, предупреждающие надписи, обращая внимание на опасности;
- дополнительная маркировка в соответствии со спецификацией заказа.
Данные должны быть указаны с использованием символов настоящего стандарта.
Направление потока должно быть четко отмечено стрелкой на корпусе.
Если используется маркировочная табличка, она должна быть долговечной, разборчивой и находиться на видимом месте.
Перечисленные выше технические детали повторяют в свидетельстве об инспекции (см. приложение Е).
Маркировка ЕАС, где это применимо, должна содержать имя и/или логотип изготовителя и/или зарегистрированную торговую марку, тип ПУ, серийный номер, год выпуска, допустимое давление, определенный диапазон заданий и диапазон рабочих температур.
9.2 Маркировка соединений для зондов, выхлопных газов и трубопроводов
Каждое соединение должно быть помечено с точки зрения:
- линии дыхания, измерительной линии, выхлопной трубы и т.д.;
- минимального номинального диаметра для соответствующих трубопроводов.
9.3 Идентификация вспомогательных устройств
При необходимости указываются следующие устройства, указанные в спецификации заказа:
- байпас;
- ресивер;
- ручное закрывающее устройство.
Приложение А
(справочное)
А.1 Общие положения
Эти требования и испытания применяют только к ПУ, функция которых может быть нарушена при внешнем льдообразовании.
А.2 Требования
Эти ПУ должны быть сконструированы или защищены таким образом, чтобы избежать негативного воздействия, возникающего от образование льда за счет увлажнения.
А.3 Испытания
ПУ устанавливают на испытательном стенде, давление срабатывания настраивают на минимальное значение его заданного диапазона.
Соответствующие испытания, изложенные в 7.8 и 7.9.3, выполняют следующим образом:
- ПУ с его закрывающим элементом в открытом положении охлаждают до минимальной рабочей температуры, значение рабочего давления устанавливают примерно на 50 % от PS;
- после стабилизации температуры температуру окружающей среды повышают до (0 ± 2) °С. Воду распыляют на ПУ сверху и вокруг (как будто из полушария) до образования однородного слоя льда;
- температуру окружающей среды снова понижают до минимальной рабочей температуры.
После температуры стабилизации, следующие пункты проверяются в соответствии с 7.9 и 7.8 путем изменения в измерительной линии:
- давления срабатывания;
- внутренней утечки.
Проверяют, соблюдены ли требования 5.2.3 (внутреннее уплотнение) и 5.3 (группа точности).
Приложение Б
(справочное)
Б.1 Общие положения
Настоящее приложение содержит условия для оценки соответствия любого типового ПУ для составления документа.
Однако для того, чтобы оценить соответствие полного спектра ПУ, выходящих из производственной линии, может потребоваться больше элементов, таких как заводская система управления производством или система управления качеством, схемы испытания типов, схемы квалификации и/или схемы сертификации.
Эти системы независимы от строгой оценки соответствия типового ПУ и может потребоваться либо законодательное решение, либо правила или договорные соглашения.
Если не существует системы оценки соответствия в промышленности, то следующие положения представляют собой минимальные условия для оценки соответствия серийного производства ПУ и тех изделий, которые выпускаются на производственной линии по этому документу.
Для ПУ, сертифицированных в соответствии с настоящим документом, изготовитель должен провести оценку соответствия по Б.4.
Если в [1] имеется оценка соответствия, оценка соблюдения этого документа может не использоваться. Тем не менее это приложение может рассматриваться в качестве ориентира также в оценке соответствия [1].
Б.2 Введение
Схема сертификации соответствия должна отвечать требованиям настоящего документа и устанавливать:
- если надзор за производством в соответствии с 6.6 может осуществляться органом, если таковой имеется, который сертифицировал систему менеджмента качества производителя;
- руководство, которым следует следовать при обнаружении каких-либо несоответствий во время надзора за производством, как указано в 6.6;
- сертификат соответствия по ГОСТ ИСО/МЭК 17025-2009 (подраздел 5.10).
Б.3 Процедура
Оценка соответствия должна включать:
- типовой тест в соответствии с 6.3. Образцы для испытаний следует выбирать в соответствии с 6.4;
- надзор за производством, как описано в 6.6 каждые 5 лет.
Образцы для испытаний должны включать два ПУ для каждой сертифицируемой серии.
Образцы для испытаний следует выбирать произвольно со склада готовой продукции или из производственной программы, присутствующей на момент посещения производства изготовителя надзорным органом.
Надзор за производством может осуществлять надзорный орган, если таковой имеется, который сертифицировал систему управление качеством производителя, если она предусмотрена в схеме сертификации ПУ.
Любая другая проверка, относящаяся к системе управления качеством изготовителя, должна быть выполнена надзорным органом, если таковой имеется, который сертифицировал систему управления качеством.
Б.4 Оценка соответствия производителя
Для каждой серии ПУ изготовитель должен выполнить:
- испытания, как описано в разделе 7. Образцы для испытаний, где это применимо, должны быть выбраны с учетом требований 6.4;
- постоянный внутренний контроль производства с использованием системы управления качеством на основе стандарта ГОСТ Р ИСО 9001.
Система менеджмента качества должна быть сертифицирована третьей стороной. Кроме того, производитель должен сохранять и хранить:
- сертификаты материалов для всех деталей, содержащих давление;
- отчеты неразрушающего контроля и сертификат проверки, в течение не менее десяти лет с момента поставки ПУ.
Копии этих сертификатов должны быть предоставлены по запросу потребителя в спецификации заказа.
Б.5 Выдача сертификата соответствия
Если серия ПУ соответствует [1] и настоящему стандарту, то на нее может быть выдан сертификат соответствия.
Приложение В
(справочное)
В.1 Метод расчета падения давления по всему ПУ
Для автономных ПУ расчет падения давления следует выполнять по следующей формуле:
,
(В.1)
где Δp - падение давления, кгс/см2;
Q - объемный расход при нормальных условиях, м3/ч;
Cv - коэффициент потока;
tu - температура газа на входе ПУ, °С;
рu - давление газа на входе ПУ, кгс/см2;
pb - абсолютное атмосферное давление, кгс/см2;
d - относительная плотность (воздушное = 1, безразмерное значение).
В.2 Метод испытаний для определения коэффициента расхода Cv
Испытания проводят в следующем порядке:
а) устанавливают ПУ в испытательную установку, как указано в ГОСТ Р 58423 (подпункт 7.7.7.4.7);
б) устанавливают условия испытаний, чтобы скорость на входе в ПУ была максимально возможной;
в) определяют коэффициенты расхода:
,
(В.2)
где Qi - пробный объемный расход при нормальных условиях, м3/ч;
tui - температура испытательной жидкости, измеренная на входе ПУ, °С;
pui - давление испытательной газовой среды, измеренное объемным расходом Qi на входе ПУ, кгс/см2;
Δpi - измеренное падение давления с объемным расходом Qi по ПУ кгс/см2;
d - относительная плотность газовой среды (воздух = 1, не размерная величина);
г) повторяют испытание и расчеты, указанные в перечислениях б) и в), с двумя различными рабочими условиями, изменив значение объемного расхода и/или входного давления;
д) вычисляют коэффициент потока как среднеарифметическое значение:
.
(В.3)
Приложение Г
(справочное)
Г.1 Метод испытания
Испытания проводят в следующем порядке:
а) собирают ПУ со всеми подвижными частями, в том числе в блоке контроля избыточного давления, в нормальное рабочее положение;
б) при отсутствии газовой среды, протекающей через корпус ПУ измеряют силу Tsl, при которой первый сдвиг от давления или отказ проявляются в любой подвижной части, или когда закрывающий элемент закрывается;
в) повторяют испытание, как указано выше, но с ПУ, собранным с блоком контроля давления;
г) Tsl - сила, требуемая для того, чтобы вызвать первый сдвиг от давления/отказ или силу, необходимую для закрытия закрывающего элемента, в зависимости от того, что ниже;
д) максимальный объемный расход во входном фланце должен быть:
,
(Г.1)
где Tsl - измеренная сила, Н;
А - площадь закрывающего элемента, на который воздействует поток газовой среды, м2;
k = 3 (когда сила Tsl вызывает первый сдвиг от давления или отказ в механизме отключения);
k = 1,5 (когда сила Tsl заставляет закрывающий элемент закрываться без каких-либо предпосылок или отказов в механизме отключения).
Г.2 Метод испытания для определения динамического фактора Сr
Метод испытания, описанный ниже, относится к рисунку Г.1:
а) собирают ПУ со всеми внутренними подвижными частями в их нормальном рабочем положении и устанавливают его на испытательном стенде в соответствии с ГОСТ Р 58423 (подпункт 7.7.7.4.7).
Внешние подвижные части для этого испытания не нужны;
б) при максимальном давлении, приложенном к корпусу, и при трех различных значениях расхода измеряют силу Tit на штоке;
в) вычисляют единые динамические коэффициенты для трех значений потока:
,
(Г.2)
где Tit - измеренная сила на стержне, Н;
А - площадь закрывающего элемента, на который воздействует поток жидкости, м2;
cuti - скорость жидкости с пробным объемным расходом в условиях испытаний (не в нормальных условиях) во входном фланце, м/с;
ρuti - плотность испытательной жидкости во входном фланце, кг/м3;
- вычисляют динамический коэффициент ПУ как среднеарифметическое значение из трех вышеупомянутых значений:
.
(Г.3)

1 - вход; 2 - выход; 3 - нагрузка Tit
Рисунок Г.1
Г.3 Метод испытаний для серии ПУ
Испытания проводят в следующем порядке:
а) проведите испытания, как в Г.2, на испытательном образце, по меньшей мере, трех размеров в серии; образец должен включать наименьшие, самые большие и средние размеры;
б) вычисляют число Рейнольдса для каждого размера тестируемого образца:
,
(Г.4)
где L - максимальный размер закрывающего элемента, перпендикулярного текучей среде, м;
ηt - вязкость исследуемой жидкости, кг·с/м2;
в) очерчивают кривую Cr = f (Re) если установлено, что значение Сr изменяется в зависимости от размера;
г) вычисляют число Рейнольдса в Qul для каждого размера ПУ, не включенного в тестовый образец, по формуле:
,
(Г.5)
где cul - скорость жидкости с Qul во входном фланце, м/с;
ρul - плотность жидкости с Qul во входном фланце, кг/м3;
η - вязкость жидкости с Qul, кг·с/м2;
е) экстраполировать значение Сr из кривой в) для каждого размера, не включенного в образец для испытаний, с использованием соответствующего числа Рейнольдса, рассчитанного по формуле (Г.5).
Приложение Д
(справочное)
Поток ПУ должен быть не выше (в зависимости от того, что меньше, если только не нужно ограничивать поток из-за шума):
,
(Д.1)
,
(Д.2)
где Qmax - максимальный расход при нормальных условиях, м3/ч;
Cv - коэффициент потока;
Δpmax - это максимальное падение давления на ПУ, кгс/см2;
d - относительная плотность (воздух = 1, безразмерное значение);
pu - давление на входе, кгс/см2;
рb - абсолютное атмосферное давление, кгс/см2;
tu - температура жидкости на входе ПУ, °С;
ρu - плотность газовой среды во входном фланце, кг/м3;
k - коэффициент безопасности. Это значение должно быть указано изготовителем.
k ≥ 3 (когда сила Tsl вызывает первый сдвиг от давления или отказ в механизме отключения);
k ≥ 1,5 (когда сила Tsl заставляет закрывающий элемент закрываться без каких-либо предпосылок или отказов в механизме отключения).
Приложение Е
(справочное)
В настоящем приложении приведена форма акта осмотра, который может быть использован. Когда ПУ встроен в регулятор давления, акт осмотра должен соответствовать ГОСТ Р 58423-2019 (приложение В).
|
ПРОИЗВОДИТЕЛЬ ТОРГОВАЯ МАРКА/НАИМЕНОВАНИЕ |
Контрольный документ |
N° ____ Дата _____ | |||||
|
Тип | |||||||
|
Сер. N | |||||||
|
Концевые соединения |
DN |
PN |
Без посторонних | ||||
|
Сборочный чертеж | |||||||
|
Части, содержащие давление |
Материал | ||||||
|
Арматура | |||||||
|
Функциональные характеристики | |||||||
|
Допустимое давление |
PS |
кгс/см2 | |||||
|
Максимальное рабочее давление |
pumax |
кгс/см2 | |||||
|
Конкретный диапазон установки для избыточного давления |
Wdso ____ до ____ |
кгс/см2 | |||||
|
Удельный диапазон установки под давлением |
Wdsu ____ до ____ |
кгс/см2 | |||||
|
Диаметр седла клапана 1) |
bp _____ |
кгс/см2 | |||||
|
Максимальное давление загрузки 1) |
кгс/см2 | ||||||
|
Время отклика |
ta |
с | |||||
|
Максимальное рабочее давление (камера ПУ дифференциальной прочности) 1) |
pmax |
кгс/см2 | |||||
|
Удельное максимально допустимое давление (камера ПУ дифференциальной прочности) |
PSD ____ |
кгс/см2 | |||||
|
Температурный класс | |||||||
|
Функциональный класс | |||||||
|
Настройки: pdco ____ кгс/см2 pdcu ____ кгс/см2 (только если при отправке регулировочный винт опломбированный) | |||||||
|
КЛАСС: AG для избыточного давления ____ AG для недопустимого давления ____ bpu _____ кгс/см2 | |||||||
|
Результаты испытаний |
Испытание на прочность Корпус и внутренние металлические перегородки 1,5 PS (мин. PS + 2) ____ кгс/см2 Регулятор ____ кгс/см2 арматура ____ кгс/см2 Тест внешней герметичности Корпус 1,1 PS ____ кгс/см2 Регулятор ____ кгс/см2 арматура ____ кгс/см2 Испытание внутренней герметичности на 0,1 кгс/см2 и 1,1 л.с. ____ кгс/см2 | ||||||
|
Настройка: ____ в ____ кгс/см2 ____ в ____ кгс/см2 ____ в ____ кгс/см2 | |||||||
|
Вышеописанные продукты(ы) соответствуют (соответствуют) ГОСТ Р | |||||||
|
ПОДПИСЬ ОТВЕТСТВЕННОГО ЛИЦА ЗА ИСПЫТАНИЯ |
ПОДПИСЬ УПОЛНОМОЧЕННОГО ПРОИЗВОДИТЕЛЕМ |
ПОДПИСЬ ИНСПЕКТОРА ИЛИ УПОЛНОМОЧЕННОГО ЗАКАЗЧИКОМ 2) (только для подтверждения приемочных испытаний) | |||||
|
1) При необходимости. 2) Когда приемочные испытания в соответствии с приложением И указаны в спецификации заказа. | |||||||
Приложение Ж
(справочное)
Ж.1 Общие положения
Заказ ПУ, особенно для больших размеров, во многом зависит от условий на месте, других ПУ, уже находящихся в сети, взаимозаменяемости и других факторов. Поэтому, в дополнение к минимальным требованиям к спецификации в тендерах, предложениях и заказах могут потребоваться другие спецификации, указанные в настоящем стандарте.
Ж.2 Минимальные технические требования
Ж.2.1 Детали конструкции должны быть следующими:
- прямое/косвенное воздействие;
- интегральная прочность/дифференциальная прочность;
- тип концевых соединений;
- дополнительные функции;
- для отсечных устройств, класс утечки (в соответствии с ГОСТ 9544), относящийся к внутренней герметизации.
Ж.2.2 Размеры должны быть следующими:
- размер ПУ DN;
- номинальное давление PN;
- индивидуальное измерение;
- диаметр седла клапана.
Ж.2.3 Производительность должна быть следующей:
- установить диапазон или заданное значение Wdo, Wdu, Wdso, Wdsu, pdso, pdsu;
- допустимое давление PS;
- группа точности AG;
- группа исполнения (С4, Д1, Д2 или Д3);
- функциональный класс (класс А или класс В).
Ж.3 Дополнительные спецификации
К дополнительным средствам спецификации относятся следующие:
- подъемные средства;
- герметизация регулирующих устройств;
- ручное закрывающее устройство;
- расширенный диапазон рабочих температур;
- требования к внутренней герметичности в соответствии с ГОСТ 9544;
- дополнительная маркировка;
- испытание в соответствии с приложением А для наружной установки (льдообразование);
- максимальное падение давления при определенных условиях эксплуатации;
- максимальное давление нагрузки;
- разность хода;
- устройство сброса (например, съемный рабочий рычаг);
- разрежение отключения;
- приемочные испытания в соответствии с приложением И;
- внешний байпас для выравнивания давления;
- регулируемое время отклика;
- конкретное время отклика и соответствующий тест (только для отсечных устройств);
- сила закрытия;
- свидетельство о проверке;
- сертификат NDT;
- документ, подтверждающий соответствие материала, для деталей, работающих под избыточным давлением;
- класс, подтверждающий соответствие материалов, для болтов, винтов и шпилек;
- языки для пользователя, принятые пользователем.
Приложение И
(справочное)
Приемочные испытания и проверки проводятся изготовителем на готовом ПУ в присутствии инспектора покупателя перед отправкой, если это указано в спецификации заказа.
Тесты:
- измерение размеров и визуальный осмотр в соответствии с 7.1;
- проверка материала в соответствии с 7.2;
- испытание внешней герметичности в соответствии с 7.7;
- внутреннее уплотнение в соответствии с 7.8;
- установить значение давления срабатывания в соответствии с 7.9.2 при температуре окружающей среды.
Если не указано иное, количество ПУ, выбранных для приемочного испытания, должно быть следующим:
- две ПУ для партий от 2 до 4 шт.;
- три ПУ для партий от 5 до 8 шт.;
- четыре ПУ для партий от 9 до 20 шт.;
- пять ПУ для партий от 21 до 30 шт.;
- шесть ПУ для партий от 31 до 60 шт.;
- 10 % 1) выборки для партий > 60 шт.
──────────────────────────────
1) Округляется до целого числа.
──────────────────────────────
Дополнительные тесты, если требуется, могут быть указаны в спецификации заказа.
Приложение К
(справочное)
Это приложение устанавливает серию классов утечек седла, связанных с конкретными требованиями к внутренней герметичности.
Если требуется в спецификации заказа, требования к внутренней герметичности могут соответствовать ГОСТ 9544.
Класс утечки будет включен:
- в маркировочную табличку;
- в свидетельство о проверке.
Приложение Л
(справочное)
Л.1 Общие требования к материалам
Качество материалов, размеры и методы сборки узлов защитных устройств для газорегулирующих станций и установок должны быть такими, чтобы конструкция обеспечивала рабочие характеристики ПУ, его надежную работу и безопасность. Рабочие характеристики защитных устройств ПУ не должны существенно изменяться в течение срока службы, если он смонтирован и эксплуатируется в соответствии с инструкциями изготовителя.
Компоненты защитных устройств ПУ должны быть устойчивы к механическим, химическим и тепловым нагрузкам в течение всего срока службы газорегулирующих станций и установок.
Л.1.2 Корпус
Детали корпуса, непосредственно отделяющие полости защитных устройств для газорегулирующих станций и установок, проводящие газ от атмосферы, должны быть изготовлены из металла. Эти требования также распространяются на детали корпуса, которые отделены мембраной от полости, проводящей газ.
Допускается изготавливать детали корпуса из неметаллических материалов при условии, что после удаления или разрушения этих деталей (кроме резиновых колец, прокладок, уплотнителей и диафрагм) утечка воздуха не превышает 30 дм3/ч при максимальном давлении на входе.
Когда внутри корпуса диафрагма отделяет газопроводящую полость от атмосферы полагают, что это разделение опосредованно.
Л.2 Стальные материалы для деталей, содержащих давление, и внутренних металлических перегородок
В ГОСТ 33260 указаны марки стальных материалов, которые подходят для проектирования деталей, содержащих давление, и внутренних металлических перегородок ПУ, соответствующих данному стандарту.
При использовании информации из ГОСТ 33260 рекомендовано подобрать материал исходя из химического состава, проверить его механические, физические и технологические свойства, возможность надежно функционировать при рабочих ограничениях.
Л.2.1 Металлические материалы, отличные от стальных материалов для деталей, содержащих давление, и внутренних металлических перегородок
Металлические материалы, перечисленные в ГОСТ 33260, отличные от стальных материалов для деталей, подходят для проектирования деталей, содержащих давление, и внутренних металлических перегородок ПУ, соответствующих этому стандарту.
Л.3 Материалы для арматуры, интегральных технологических и измерительных линий, соединителей и крепежа
Материалы, перечисленные в ГОСТ 33260 с соответствующими ограничениями, подходят для проектирования интегральных технологических и измерительных линий, соединителей и крепежных элементов ПУ, соблюдая требования настоящего стандарта.
Приложение М
(справочное)
М.1 Процедура испытания, требования и критерии приемлемости
Этот тип испытаний следует применять к ПУ, приводимым в действие системой рычагов, не погруженной в поток газа.
Он должен быть выполнен, по крайней мере, на одном размере ПУ, который должен быть типовым представителем для всех размеров соответствующей серии ПУ, приводимых в действие системой рычагов, не погруженных в поток газа.
ПУ должен быть оснащен:
- элементом настройки избыточного давления для наименьшего установленного диапазона, который установлен в средней точке pdso. Настройка не должна изменяться в течение всего испытания. При этом вентиляционные линии, если таковые имеются, должны быть подключены в соответствии с указаниями изготовителя.
ПУ устанавливают внутри климатической камеры:
- в наиболее критическом положении, указанном изготовителем,
- с герметичными соединениями на входе и выходе,
- обязательно с контроллером давления.
Специальные положения должны быть приняты для ПУ, которые имеют внутренний импульс со стороны входа или выхода,
- ПУ фиксируют в открытом положении.
После этого ПУ подвергают 100 циклам изменения температуры и влажности следующим образом:
- цикл изменения температуры при относительной влажности не менее 90 % [от (60 ± 2) °С понижение до (5 ± 2) °С и повышение до (60 ± 2) °С] должен занимать как минимум 5 ч.
После завершения 100 циклов ПУ доводят до температуры окружающей среды и подвергают следующим испытаниям:
а) обеспечивают, чтобы корпус находился под атмосферным давлением;
б) когда ПУ находится в открытом положении, начиная примерно с 80 % от выбранного давления срабатывания, увеличивают контролируемое давление при изменении давления не более 1,5 % от выбранного давления срабатывания в секунду, пока не произойдет закрытие ПУ.
Требования к испытаниям удовлетворяются, если значение давления отключения, указанное в перечислении б), находится в пределах:
.
(М.1)
Библиография
|
[1] |
Технический регламент Таможенного союза TP ТС 032/2013 |
О безопасности оборудования, работающего под избыточным давлением Принят Решением Совета Евразийской экономической комиссии от 2 июля 2013 г. N 41 |
|
[2] |
ЕН 12516-2:2004 (EN 12516-2:2004) |
Клапаны промышленные. Прочность конструкции корпуса. Часть 2. Метод расчета стальных корпусов клапана (Industrial valves - Shell design strength - Part 2: Calculation method for steel valve shells) |
|
[3] |
ЕН 12516-4:2015 (EN 12516-4:2015) |
Клапаны промышленные. Прочность конструкции корпуса. Часть 4. Метод расчета корпусов клапана, изготовленных из материалов отличных от стали (Industrial valves - Shell design strength - Part 4: Calculation method for valve shells manufactured in metallic materials other than steel) |


